Тормозная система ABS КАМАЗ 5360, 53605, 5460, 6460, 6520, 65201
Для поддержания требуемого давления сжатого воздуха, поступающего от компрессора, а также охлаждения и выделения конденсата в тормозной системе автомобиля установлен адсорбентный осушитель воздуха 3 (см. рис. Осушитель воздуха с регулятором давления) фирм «WABCO» или «KNORR BREMZE» (Германия), выполненный совместно с регулятором давления и предназначенный для охлаждения, выделения конденсата и поддержания требуемого давления сжатого воздуха поступающего от компрессора. Подаваемый от компрессора в осушитель сжатый воздух проходит через фетровый диск и гранулант, очищается и попадает дальше в тормозную систему. После заполнения тормозной системы и срабатывания регулятора давления происходит очистка грануланта от влаги воздухом, выходящим в атмосферу из регенерационного ресивера, предназначенного для продувки осушителя через атмосферный вывод осушителя.
Техническое обслуживание осушителя заключается в периодической замене фильтрующего элемента по мере его загрязнения (примерно раз в год).
Давление сжатого воздуха в пневмоприводе регулируйте винтом 2 регулятора давления (см. рис. Осушитель воздуха с регулятором давления). При вворачивании винта величина регулируемого давления увеличивается, при выворачивании — уменьшается.
Для накачки шин на регуляторе давления имеется клапан отбора воздуха, закрытый колпачком 1 (см. рис. Осушитель воздуха с регулятором давления). При отборе воздуха шлангом для накачки шин из комплекта инструментов подсоедините его вместо колпачка, навернув до упора гайку - барашек, и понизьте давление сжатого воздуха в пневмоприводе, потому что при холостом ходе компрессора отбора воздуха нет.
Для снижения давления откройте кран слива конденсата на любом ресивере или приведите не-сколько раз в действие тормозной кран.

Осушитель воздуха с регулятором давления
1 – колпачок; 2 - регулятор дав-ления; 3 - осушитель воздуха
Ежедневно контролируйте наличие конденсата в ресиверах, при его появлении проверьте работоспособность регулятора давления. Давление сжатого воздуха в пневмоприводе при этом должно быть номинальным.
Краны слива конденсата откройте, отведя в сторону толкатель (см. рис. Толкатель). Не тяните шток вниз и не нажимайте его вверх. После слива конденса-та доведите давление сжатого воздуха в пневмоприводе до номинального.

Толкатель
Управление рабочими тормозными системами автомобиля осуществляется двухсекционным краном с приводом от педали.
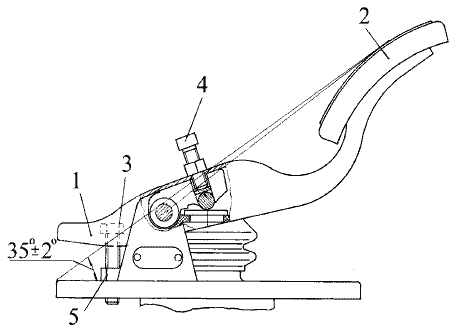
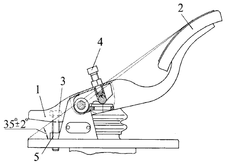
Положение тормозной педали относительно пола кабины регулируйте согласно Схеме установки педали на тормозной кран. Регулировкой установочного и регулировочного болтов необходимо обеспечить положение площадки педали под углом 35±2O и свободный ход педали 10-15 мм. Установочный болт зафиксировать контргайкой, регулировочный болт перед регулировкой покрыть герметиком УГ7.
Для исключения загрязнения внутренних полостей, в питающих магистралях тормозного крана, ускорительных клапанов и клапана управления тормозами прицепа устанавливаются защитные сетки.
Очистку сетки от грязи необходимо проводить при каждом сезонном обслуживании.
Для регулировки величины тормозной силы колес заднего моста (задней тележки) применяется регулятор тормозных сил (РТС). Изменение величины тормозной силы осуществляется РТС, который изменяет давление воздуха, подводимого к тормозным камерам, в зависимости от весового состояния автомобиля.
При загрузке автомобиля рычаг РТС перемещается в верхнее положение, автоматически увеличивая давление в тормозных камерах.
Запрещается демонтаж РТС и привязывание рычага.

Схема установки педали на тормозной кран
1 – педаль; 2 – площадка педали; 3 – установочный винт; 4 – регулировочный винт; 5 – контргайка.
Величину давления и длину рычага РТС для снаряженного автомобиля необходимо устанавливать в соответствии с Таблицей установочных параметров регулятора тормозных сил.

АНТИБЛОКИРОВОЧНАЯ СИСТЕМА ТОРМОЗОВ
На автомобилях может быть установлена 4-х канальная антиблокировочная система (АБС) тормозов типа 4S/4M (4 датчика /4 модулятора) фирм «WABCO», «KNORR BREMZE» (Германия), НП РУП «ЭКРАН» (Беларусь).
Основное назначение системы - автоматическое поддержание оптимального торможения автомобиля без блокировки (юза) колес независимо от того, на какой дороге происходит торможение - скользкой или сухой. Благодаря этому автомобили приобретают ряд достоинств:
- повышение активной безопасности за счет обеспечения устойчивости и управляемости в процессе торможения и повышение тормозной эффективности автомобиля, особенно на мокрых и скользких дорогах;
- продление срока службы шин;
- возможность увеличения средней безопасной скорости движения.
АБС состоит из датчиков угловой скорости вращения колес, модуляторов тормозного давления, электромагнитного клапана отключения вспомогательного тормоза, электронного блока управления, реле, блока предохранителей, соединительных кабелей, диагностической лампы и клавиши диагностики.
Датчики угловой скорости индуктивного типа, установленные в колесах передней оси и заднего моста, состоят из зубчатого ротора, напрессованного на ступицу, и датчика, установленного в поворотном кулаке передней оси (см. рис. Установка датчика АБС в колесе передней оси) или на кронштейне заднего моста (см. рис. Установка датчика АБС в колесе заднего моста).

Установка датчика АБС в колесе заднего моста
При вращении колеса в обмотке датчика наводится переменная ЕДС, создающая переменное напряжение, частота которого пропорциональна частоте вращения колеса. Полученный сигнал по кабелям передается в блок управления. Для нормальной работы датчика зазор между ротором и датчиком не должен превышать 1,3 мм.
Электронный блок управления вместе с защитным кожухом, предназначенным для защиты блока от влаги и механических повреждений, крепится на панели передка кабины. Блок служит для обработки сигналов, поступающих с датчиков угловой скорости, выдачи управляющих сигналов на модуляторы, реле электромагнитного клапана отключения вспомогательного тормоза, и диагностические лампы, а также для диагностики элементов системы.
Модуляторы тормозного давления, установленные в тормозных магистралях передних и задних колес на раме перед тормозными камерами, представляют собой электропневматические регулировочные клапаны, обеспечивающие точное, ступенчатое регулирование давления в тормозных камерах по командам блока управления. Модуляторы, установленные на задней тележке, управляют колесами среднего и заднего мостов, расположенными по одному борту (т.е. колеса среднего и заднего мостов управляются двумя модуляторами, расположенными по левому и правому борту). Модуляторы выполняют следующие функции:
- повышение давления в тормозных камерах, при увеличении угловой скорости;
- поддержание давления в тормозных камерах;
- понижение давления в тормозных камерах при блокировании колес.
Когда АБС не вступает в работу, сжатый воздух свободно проходит через модулятор.

Установка датчика АБС в колесе заднего моста
Электромагнитный клапан отключения вспомогательного тормоза установлен в магистрали вспомогательного тормоза и при торможении моторным тормозом служит для его отключения в случае блокирования колес.
Реле коммутации электромагнитного клапана отключения вспомогательного тормоза расположено под панелью приборов в кабине и служит для замыкания цепи обмотки электромагнита клапана, при поступлении сигнала с блока управления АБС.
Блок предохранителей, установленный слева от панели приборов под откидной панелью, служит для защиты электроуправляемых элементов АБС.
Диагностические лампы с символами «АБС тягача» и «АБС прицепа», если автомобиль сцеплен с прицепом, оборудованным АБС, сигнализирующие об исправности/неисправности АБС тягача или прицепа, расположены на щитке приборов.
Клавиша диагностики АБС, расположенная на панели выключателей, служит для активизации режима диагностики АБС. Клавиша не фиксированная, т.е. после нажатия ее следует удерживать определенное время, в зависимости от требуемого режима.
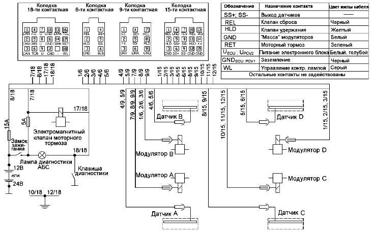
Расположение элементов АБС на автомобиле показано на рисунках Функциональная схема АБС автомобиля, схемы подключений АБС – на рисунках Принципиальная схема подключений АБС ф. «WABCO» и НП РУП «ЭКРАН» и Принципиальная схема подключе-ний АБС ф. «KNORR BREMZE».
РАБОТА СИСТЕМЫ
При включении питания (при повороте ключа замка включения стартера в положение «приборы») включаются диагностические лампы с символами «АБС тягача» и «АБС прицепа», если автомобиль сцеплен с прицепом, оборудованным АБС, при этом на щитке приборов, происходит автоматический тест-контроль электронного блока и электрических цепей датчиков, модуляторов и устройств коммутации.
При исправной системе лампа с символом «ABS тягача» гаснет при начале движения, когда автомобиль достигает скорости 5-7 км/ч, если АБС только что подключена, либо после окончания самодиагностики, если система уже использовалась. Аналогично гаснет лампа с символом «АБС прицепа», если автомобиль сцеплен с прицепом, оборудованным АБС.
При возникновении неисправности в системе, или электрических цепях одного из элементов (датчиков, модуляторов и т.д.), или контуров управления загорается диагностическая лампа с символом АБС. При этом, возможно отключение соответствующего контура АБС (см. рис. Функциональная схема АБС автомобиля с колесной формулой 4х2, Функциональная схема АБС автомобиля с колесной формулой 6х4 или Функциональная схема АБС автомобиля с колесной форму-лой 8х4), и тормозная система работает как обычно (без режима АБС).
Система не требует специального обслуживания, кроме контрольной проверки функционирования и проверки установки датчиков АБС при регулировке или замене подшипников в колесных узлах, или смене тормозных накладок (если при этом производится снятие ступиц).
Если диагностическая лампа с символом ABS не гаснет при скорости движения выше 7-10 км/ч, либо после устранения неисправности, определённой по мигающему коду (см. таблицы Световые коды состояния элементов АБС ф. «WABCO, Световые коды состояния элементов АБС ф. «KNORR BREMZE» и Световые коды состояния элементов АБС НП РУП «ЭКРАН»), следует обратиться на сервисную станцию для устранения неисправности.
Внимание!
При проведении ремонта и устранении неис-правностей необходимо заглушить двигатель и отключить питание системы. Питание системы отключается при повороте ключа замка включения стартера и приборов в положение «выключено» и выключения выключателя аккумуляторных батарей.
Категорически запрещается проводить сварочные работы на автомобиле при установленном электронном блоке. В этом случае электронный блок необходимо отключить и снять с автомобиля.

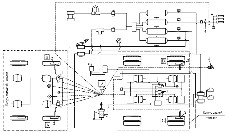
Функциональная схема АБС автомобиля с колесной формулой 4х2
1 (А, В, С, D) - модуляторы АБС; 2 - датчики скорости АБС; 3 - электронный блок управления; 4 - клапан электромагнитный отключения вспомогательного тормоза; 5 - розетка для подключения АБС прицепа

Функциональная схема АБС автомобиля с колесной формулой 6х4
1 (A,B,C,D) - модуляторы АБС; 2 (A,B,C,D) - датчики скорости АБС; 3 – электронный блок управления; 4 – клапан электромагнитный отключения вспомогательного тормоза; 5 – розетка для подключения АБС прицепа.

Функциональная схема АБС автомобиля с колесной формулой 8х4
1 (A,B,C,D) - модуляторы АБС; 2 (A,B,C,D) - датчики скорости АБС; 3 – электронный блок управления; 4 – клапан электромагнитный отключения вспомогательного тормоза; 5 – розетка для подключения АБС прицепа
РЕЖИМ ПРИНУДИТЕЛЬНОЙ ДИАГНОСТИКИ АБС
АБС имеет встроенную самодиагностику, контроль над собственной работоспособностью система осуществляет непрерывно. Для принудительной проверки работоспособности с целью поиска неисправностей необходимо задействовать режим принудительной диагностики.
Активизация режима производиться нажатием и удержанием определённое время клавиши диагностики АБС на панели выключателей при включенном состоянии выключателя «массы» и выключателя стартера и приборов (ротор замка должен быть повёрнут ключом в положение «I»). Состояние системы отображается выводом светового мигающего кода на диагностическую лампу.
Световой мигающий код о характере неисправности и неисправном элементе системы состоит из двух информационных блоков, представляющих собой два блока световых вспышек. Неисправный компонент и характер неисправности определяются по числу вспышек диагностической лампы соответственно в первом и втором блоках, согласно таблицам Световые коды состояния элементов АБС ф. «WABCO», Световые коды состояния элементов АБС ф. «KNORR BREMZE» и Световые коды состояния элементов АБС НП РУП «ЭКРАН».
Если диагностическая лампа горела до входа в режим диагностики, значит в системе имеются активные ошибки, т.е. ошибки, присутствующие на момент диагностики. После вывода кодов всех ошибок лампа горит постоянно.
Активизация режима принудительной диагностики АБС ф. «WABCO» и ф. «KNORR-BREMSE» производится нажатием и удержанием в нажатом состоянии клавиши в течение 0,5 – 3 с (для WABCO) и 0,5 – 8 с (для KNORR-BREMSE). Если в системе имеются активные ошибки, диагностическая лампа гаснет примерно на 1с, а затем:
- для АБС ф. «WABCO», выдается циклически повторяющийся код одной активной ошибки через каждые 4 с до устранения данной неисправности (длительность каждой вспышки составляет 0,5 с, пауза между вспышками 0,5 с, между блоками – 1,5 с.). После устранения неисправности необходимо в выключателе стартера и приборов ротор замка повернуть ключом сначала в положение «0», а затем в положение «I».
Если в системе присутствуют несколько активных ошибок, то после устранения первой ошибки будет выдаваться световой код второй активной ошибки и т.д. (до устранения всех неисправностей).
- для АБС ф. «KNORR-BREMSE», один за другим выдаются коды неисправностей (длительность каждой вспышки составляет 0,5 с, пауза между вспышками 0,5 с, между блоками – 1,5 с, интервал между кодами – 4,5 с).
Если активных ошибок нет, то в режиме диагностики выдаются последовательно световые коды 4-х последних пассивных или «плавающих» ошибок, т.е. ошибок, которые были, но в момент диагностики отсутствуют (или остались не стертыми в памяти блока автоматически или вручную). После вывода кодов пассивных ошибок лампа гаснет.
При отсутствии отказов или неисправностей, выдается световой код 1-1 (по одной вспышке контрольной лампы в каждом информационном блоке).
Активизация режима принудительной диагностики АБС НП РУП «ЭКРАН» производится путем нажатия и удержания в нажатом состоянии клавиши диагностики в течении 3 – 16 с. Если в системе имеются активные ошибки, диагностическая лампа гаснет примерно на 1 с, затем выдается стартовый информационный блок (длительность стартового им-пульса – 5 с, первой паузы – 2,5 с, разделительного импульса – 2,5 с, второй паузы – 2,5 с). После один за другим выдаются коды неисправностей (длительность каждой вспышки составляет 0,5 с, пауза между вспышками 0,5 с, между блоками – 1,5 с, интервал между кодами – 4 с).
Для вывода кодов пассивных ошибок, необхо-димо активизировать режим принудительной диагностики (как описано выше), нажать и удерживать в нажатом состоянии клавишу диагностики в течении 3 – 16 с во время второй паузы стартового информационного блока. Световой код о пассивных ошибках будет состоять из трёх импульсов (длительность каждой вспышки – 0,5 с, паузы между ними – 0,5 с), указывающих на режим чтения памяти ошибок, паузы длительностью 2,5 с и последовательностей импульсов кодов ранее обнаруженных неисправностей.
Если в системе нет текущих неисправностей, то световой мигающий код будет состоять только из стартового информационного блока.
После устранения неисправностей необходимо в выключателе стартера и приборов ротор замка повернуть ключом сначала в положение «0», а затем в положение «I».
СИСТЕМНЫЙ РЕЖИМ КОНТРОЛЯ
В системном режиме может быть определена конфигурация системы, стерты пассивные ошибки из памяти электронного блока, проведена реконфигурация системы (функция доступна только для АБС ф. «WABCO») получена информация о значении замедления автомобиля при последнем торможении (функция доступна только для АБС НП РУП «ЭКРАН»).
Для активизации системного режима контроля ф. «WABCO» необходимо нажать на клавишный выключатель диагностики АБС на панели выключателей и удерживать его во включенном состоянии от 3 до 6,3 с. При активизации системного режима происходит автоматическое стирание всех пассивных ошибок, если они были в памяти блока. Признаком этого будет 8 быстрых (длительностью 0,1 с) миганий диагностической лампы. Если имеются активные ошибки, то указанных миганий не последует, и будет выдаваться сразу код конфигурации.
Световой код конфигурации выдается после активизации системного режима (на автомобилях КАМАЗ установлена система типа 4S/4М 4 датчика/4 модулятора), число вспышек лампы должно быть равным 2 (две световые вспышки длительностью 0,5 с с паузой 1,5 с). Код конфигурации повторяется через каждые 4 с. Для выхода из системного режима необходимо выключить и повторно включить замок включения стартера и приборов в положение «приборы» или нажать диагностическую кнопку на время, от 6,3 до 15 с. При этом вывод световых кодов на диагностическую лампу прекращается.
Электронный блок управления с расширенными возможностями по контролю компонентов не может быть использован без дополнительной реконфигурации на транспортном средстве, на котором не установлены дополнительные компоненты. Например, если система сконфигурирована для работы с электромагнитным клапаном отключения вспомогательного тормоза, а клапан на автомобиле не установлен, система выдает ошибку с кодом 7 – 3 «Короткое замыкание или обрыв провода электромагнитного клапана». Для устранения ошибки необходимо провести реконфигурацию системы. Для активизации режима реконфигурации необходимо нажать и удерживать клавишу диагностики от 3 до 6,3 с, выдержать паузу более 2 с, затем трижды нажать и удерживать клавишу более 0,5 с с паузами между нажатиями не более 3с. Реконфигурация подтверждается четырьмя быстрыми миганиями (длительность импульсов – 0,1 с).
Для активизации системного режима контроля и для полного стирания из памяти электронного блока АБС ф. "KNORR-BREMSE" кодов пассивных ошибок необходимо при включении замка стартера в положение «I» удерживать клавишу диагностики АБС в нажатом состоянии. Клавиша диагностики должна быть нажата в течение не менее 0,5 с и после поворота ротора замка стартера в положение «I». После этого зажигание должно оставаться включенным не менее 5 с. После стирания памяти ошибок необходимо выключить и снова включить зажигание.
Для определения кода конфигурации системы необходимо при включенном в положение «I» замке стартера дважды нажать клавишу диагностики. Длительность каждого нажатия должна быть в пределах 0,5 - 8 с., временной интервал между нажатиями – не более одной секунды. Выводимый код конфигурации аналогичен коду для АБС ф. «WABCO» (см. выше).
Для активизации системного режима контроля и для полного стирания из памяти электронного блока АБС НП РУП «ЭКРАН» кодов пассив-ных ошибок необходимо активизировать режим принудительной диагностики (см. выше). Затем, во время второй паузы стартового информационного блока, дважды нажать и удерживать диагностическую клавишу более 3 с. Интервал между нажатиями не должен превышать 1 с. Световой код после отпускания кнопки будет состоять из восьми импульсов длительностью 0,5 с, указывающих на активизацию режима стирания ошибок.
При необходимости, можно задействовать режим «черного ящика» – вызвать из памяти электронного блока значение замедления автомобиля при последнем торможении. Значение замедления выводится световым мигающим кодом на диагностическую лампу после активизации режима принудительной диагностики нажатием и удержанием клавиши диагностики более 3 с во время первой паузы стартового информационного импульса. Световой код вывода значения замедления будет состоять из двух импульсов длительностью 0,5 с, указывающих на активизацию режима, паузы длительностью 2,5 с и последовательности трёх импульсных блоков, где первый блок – единицы значения замедления, второй – десятые доли, третий – сотые. Количество импульсов в блоках – от одного до девяти. Ноль выводится десятью световыми импульсами.
Световые коды состояния элементов АБС ф. «WABCO»


Световые коды состояния элементов АБС ф. ”KNORR-BREMSE”





Световые коды состояния элементов АБС НП РУП «ЭКРАН»



Принципиальная схема подключений АБС ф. «WABCO» и НП РУП «ЭКРАН»

Принципиальная схема подключений АБС ф. «KNORR BREMZE»
УСТРАНЕНИЕ НЕИСПРАВНОСТЕЙ
Причиной неисправности тормозной системы могут быть отказ в работе пневмоаппаратов, нарушение регулировок, а также утечки сжатого воздуха в пневмоприводе из-за негерметичности соединений трубопроводов и гибких шлангов. О негерметичности контуров пневмопривода сигнализируют светящиеся лампы предупредительных сигналов и зуммер.
При достижении давления в контурах выше 450— 550 кПа (4,5—5,5 кгс/ см2) лампы должны погаснуть, и одновременно должен прекратить звучание зуммер. Время заполнения ресиверов сжатым воздухом до номинального давления не должно превышать 6 мин. - для автомобиля, 9 мин. - для автопоезда при номинальной частоте вращения коленчатого вала двигателя.
Герметичность пневмопривода проверяйте при номинальном давлении, включенных потребителях сжатого воздуха и неработающем двигателе. Места большой утечки воздуха определяйте на слух. Незначительные утечки можно определить, покрывая соединения трубопроводов мыльной эмульсией.
При поиске неисправностей пользуйтесь Схемами пневматического привода тормозных систем, на которых условно изображены тормозные аппараты и трубопроводы, соединяющие их.

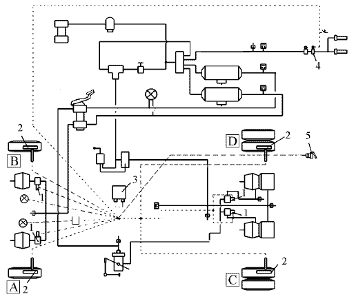
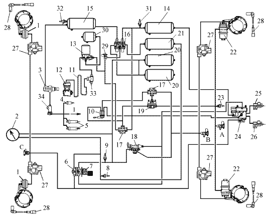
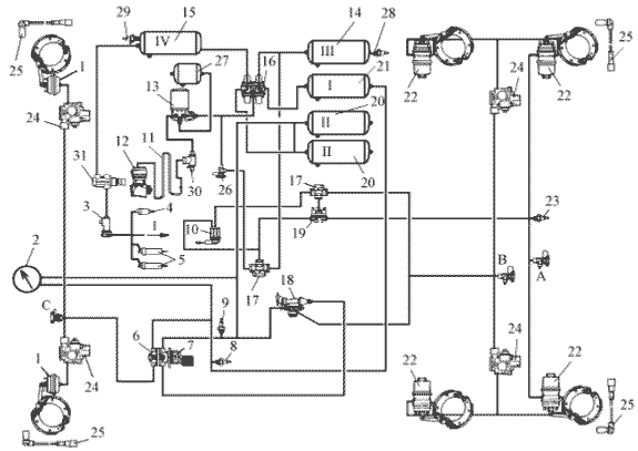
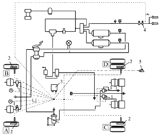
Схема пневмопривода тормозных систем автомобилей КАМАЗ
моделей 5360, 53605, 5460
1 – передняя тормозная камера; 2 - манометр; 3* - кран управления вспомогательной тормозной системой; 4* - пневмоцилиндр привода рычага останова двигателя; 5 - пневмоцилиндр привода заслонок механизма вспомогательной тормозной системы; 6 - выключатель сигнала торможения; 7 - двухсекционный тормозной кран; 8 - выключатель контрольной лампы падения давления воздуха в контуре I; 9 - выключатель контрольной лампы падения давления воздуха в контуре II; 10 - кран управления стояночной тормозной системой; 11 - охладитель; 12 - компрессор; 13 - осушитель; 14 - ресивер контура III; 15 - ресивер контура IV; 16 - четырехконтурный защитный клапан; 17 - двухмагистральный перепускной клапан; 18 - автоматический регулятор тормозных сил; 19 - ускорительный клапан; 20 - ресивер контура II; 21 - ресивер контура I; 22 – задняя тормозная камера с пружинным энергоаккумулятором; 23 - контрольная лампа стояночного тормоза; 24 – клапан управления тормозами прицепа; 25, 26 – автоматические соединительные головка (питающая и управляющая); 27 – модулятор АБС; 28 – датчик скорости АБС; 29 - кран экстренного растормаживания; 30 – ресивер регенерационный; 31 - выключатель контрольной лампы падения давления воздуха в контуре III; 32 - выключатель контрольной лампы падения давления воздуха в контуре IV; 33 – клапан накачки шин; 34 – клапан электромагнитный; A, B, C - клапаны контрольных выводов; I – к потребителю сжатого воздуха
* - для двигателей уровня EURO-3 отсутствует

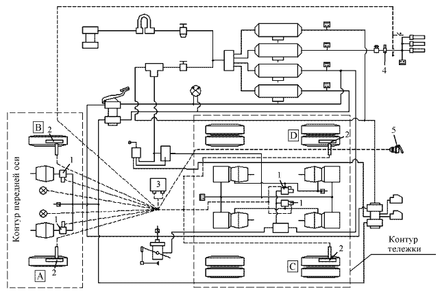
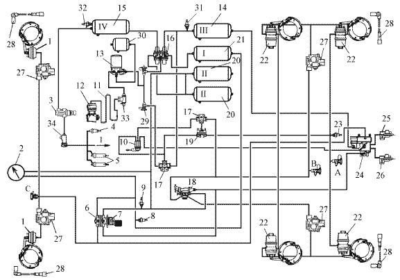
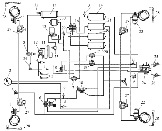
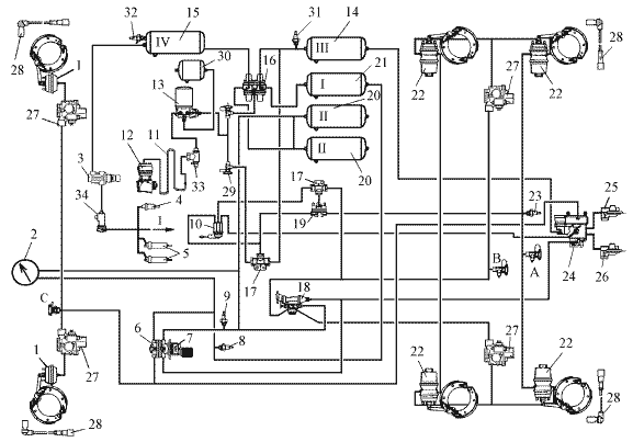
Схема пневмопривода тормозных систем автомобиля КАМАЗ-6460 и самосвала КАМАЗ-6520,
работающего с прицепом
1 – передняя тормозная камера; 2 - манометр; 3* - кран управления вспомогательной тормозной системой; 4* - пневмоцилиндр привода рычага останова двигателя; 5 - пневмоцилиндр привода заслонок механизма вспомогательной тормозной системы; 6 - выключатель сигнала торможения; 7 - двухсекционный тормозной кран; 8 - выключатель контрольной лампы падения давления воздуха в контуре I; 9 - выключатель контрольной лампы падения давления воздуха в контуре II; 10 - кран управления стояночной тормозной системой; 11 - охладитель; 12 - компрессор; 13 - осушитель; 14 - ресивер контура III; 15 - ресивер контура IV; 16 - четырехконтурный защитный клапан; 17 - двухмагистральный перепускной клапан; 18 - автоматический регулятор тормозных сил; 19 - ускорительный клапан; 20 - ресивер контура II; 21 - ресивер контура I; 22 - задняя тормозная камера с пружинным энергоаккумулятором; 23 - контрольная лампа стояночного тормоза; 24 – клапан управления тормозами прицепа; 25, 26 – автоматические соединительные головка (питающая и управляющая); 27 – модулятор АБС; 28 – датчик скорости АБС; 29 - кран экстренного растормаживания; 30 – ресивер регенерационный; 31 - выключатель контрольной лампы падения давления воздуха в контуре III; 32 - выключатель контрольной лампы падения давления воздуха в контуре IV;33 - клапан накачки шин; 34 – клапан электромагнитный; A, В, С - клапаны контрольных выводов; I – к потребителю сжатого воздуха
* - для двигателей уровня EURO-3 отсутствует

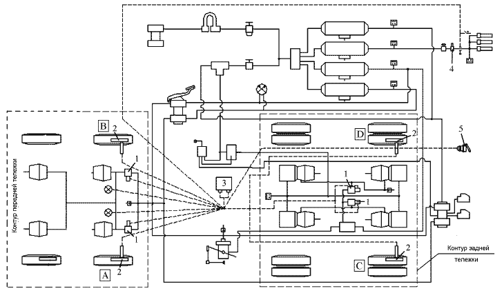
Схема пневмопривода тормозных систем одиночного автомобиля – самосвала
КАМАЗ-6520
1 – передняя тормозная камера; 2 - манометр; 3* - кран управления вспомогательной тормозной системой; 4* - пневмоцилиндр привода рычага останова двигателя; 5 - пневмоцилиндр привода заслонок механизма вспомогательной тормозной системы; 6 - выключатель сигнала торможения; 7 - двухсекционный тормозной кран; 8 - выключатель контрольной лампы падения давления воздуха в контуре I; 9 - выключатель контрольной лампы падения давления воздуха в контуре II; 10 - кран управления стояночной тормозной системой; 11 - охладитель; 12 - компрессор; 13 - осушитель; 14 - ресивер контура III; 15 - ресивер контура IV; 16 - четырехконтурный защитный клапан; 17 - двухмагистральный перепускной клапан; 18 - автоматический регулятор тормозных сил; 19 - ускорительный клапан; 20 - ресивер контура II; 21 - ресивер контура I; 22 - задняя тормозная камера с пружинным энергоаккумулятором; 23 - контрольная лампа стояночного тормоза; 24 – модулятор АБС; 25 – датчик скорости АБС; 26 - кран экстренного растормаживания; 27 – ресивер регенерационный; 28 - выключатель контрольной лампы падения давления воздуха в контуре III; 29 - выключатель контрольной лампы падения давления воздуха в контуре IV; 32 - выключатель контрольной лампы падения давления воздуха в контуре IV;30 - клапан накачки шин; 31 – клапан электромагнитный; A, В, С - клапаны контрольных выводов; I – к потребителю сжатого воздуха
* - для двигателей уровня EURO-3 отсутствует

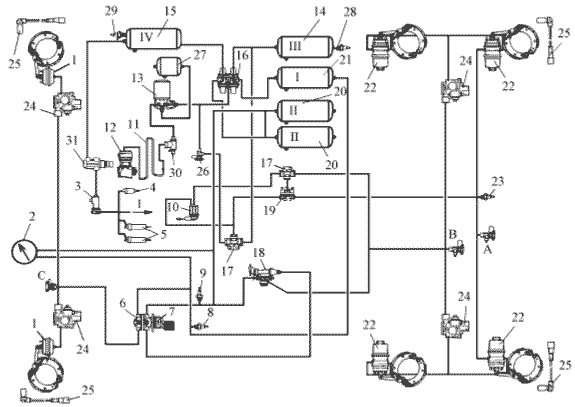
Схема пневмопривода тормозных систем
автомобиля
КАМАЗ-65201
1- передняя тормозная камера; 2 - манометр; 3* - кран управления вспомогательной тормозной системой; 4* - пневмоцилиндр привода рычага останова двигателя; 5 - пневмоцилиндр привода заслонок механизма вспомогательной тормозной системы; 6 - выключатель сигнала торможения; 7 - двухсекционный тормозной кран; 8 - выключатель контрольной лампы падения давления воздуха в контуре I; 9 - выключатель контрольной лампы падения давления воздуха в контуре II; 10 - кран управления стояночной тормозной системой; 11 - охладитель; 12 - компрессор; 13 - осушитель; 14 - ресивер контура III; 15 - ресивер контура IV; 16 - четырехконтурный защитный клапан; 17 - двухмагистральный перепускной клапан; 18 - автоматический регулятор тормозных сил; 19 - ускорительный клапан; 20 - ресивер контура II; 21 - ресивер контура I; 22 - задняя тормозная камера с пружинным энергоаккумулятором; 23 - контрольная лампа стояночного тормоза; 24 – модулятор АБС; 25 – датчик скорости АБС; 26 - кран экстренного растормаживания; 27 – ресивер регенерационный; 28 - выключатель контрольной лампы падения давления воздуха в контуре III; 29 - выключатель контрольной лампы падения давления воздуха в контуре IV; 30 - клапан забора воздуха для накачивания шин; 31 – клапан электромагнитный; А, В, С - клапаны контрольных выводов; I – к потребителю сжатого воздуха
* - для двигателей уровня EURO-3 отсутствует
ВОЗМОЖНЫЕ НЕИСПРАВНОСТИ ТОРМОЗНОЙ СИСТЕМЫ, ПРИЧИНЫ И МЕТОДЫ ИХ УСТРАНЕНИЯ
