Поиск неполадок в системе низкого давления EDC7
Common-Rail MAN

Гидравлические проверки EDC7 Common Rail
Внимание:
Устанавливать и демонтировать измерительные инструменты на системе CR можно только при отключенном двигателе и опорожненном Rail.
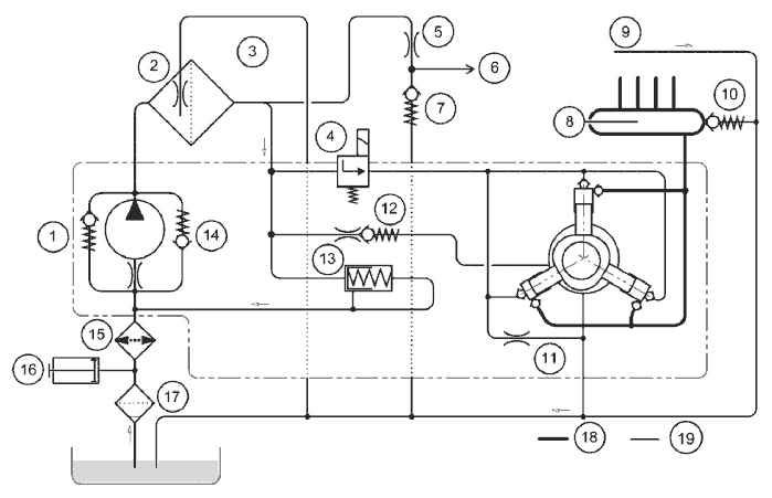
Общая схема подачи топлива ТНВД высокого давления со смазкой маслом

1 Предохранительный клапан шестерённого насоса (Δp = 10,4 - 13 бар)
2 Пластина радиатора (опция)
3 Постоянная вентиляция в топливном центре KSC
4 Фильтр с отделением воды (продавливающее усилие > 15 бар)
5 Подключение электро-факельного устройства
6 Дросселирующее отверстие электро-факельного устройства
7 Дозирующий элемент ZME (Пропорциональный клапан топлива M-Prop)
8 Сток инжектора слива просачивающегося топлива)
9 Энергоаккумулятор высокого давления (Rail) с подключением инжекторов
10 Двухступенчатый клапан ограничения давления
11 Управляемый обратный клапан Стока инжектора (Δp =1,2 … 1.4 бар) Указание: только для двигателей EURO3
12 Дроссель нулевой подачи
13 Перепускной клапан (Δp = 5,5 бар)
14 Управляемый обратный клапан факельного устройства облегчения пуска
15 Байпасный клапан (Δp = 0,15 бар)
16 Фильтр грубой очистки
17 Топливоподкачивающий ручной насос
18 Трубопровод высокого давления
19 Трубопровод пониженного давления
Общая схема подачи топлива Насос высокого давления, смазываемый топливом

1 Предохранительный клапан шестерённого насоса (Δp = 10,5 - 13 бар)
2 Постоянна вентиляция центра KSC
3 Фильтр с отделением воды (продавливающее усилие > 15 бар)
4 Дозирующий элемент ZME (пропорциональный клапан топлива M-Prop)
5 Дросселирующее отверстие факельного устройства облегчения пуска
6 Подключение факельного устройства
7 Управляемый обратный клапан Факельного устройства
8 Энергоаккумулятор высокого давления (Rail) с подключением инжектора
9 Сток инжектора (Трубопровод слива просачивающегося топлива)
10 Двухступенчатый клапан ограничения давления (DBV)
11 Дроссель нулевой подачи
12 Дроссельный обратный клапан 2,8 бар Смазка насоса высокого давления
13 Перепускной клапан (Δp = 5,5 бар)
14 Байпассный клапан (Δp = 0,15 бар)
15 Пластина радиатора (опция)
16 Топливоподкачивающий ручной насос
17 Фильтр грубой очистки
Проверка цикла пониженного давления
При проблемах с запуском, жалобах на проблемы с мощностью двигателя и или слишком низкое давление в Rail, во-первых, необходимо замерить давление в цикле низкого давления.

Указание:
Многие автомобили обладают фильтром грубой очистки топлива SEPAR. Если давление топлива слишком низкое, необходимо заменить сменный фильтрующий элемент. Внимание: в фильтрах SEPAR устанавливаются разные сменные фильтрующие элементы с обогревом или без него.
Проверка перепускного клапана
Этот перепускной клапан (поз. 13 в схеме низкого давления) ограничивает или регулирует первичное давление в цикле низкого давления.
Давление открывания при частоте вращения холостого ход двигателя (динамическое): от 5,5 до 6,0 бар
Заданное значение при неработающем двигателе (статическое): около 4 бар.
Исправность этого клапана оказывает большое влияние на параметры пуска.
Для насосов со смазкой маслом (двигатели EURO3) проверку можно осуществить относительно просто.
Начиная с EURO 4, устанавливаются насосы, смазанные топливом, с внутренним частичным горячим контуром. Поэтому перепускной клапан должен проверяться только после демонтажа топливоподкачивающего насоса.
Действия при установке насоса высокого давления, смазанного маслом
Последовательность проверки на двигателе D20
• Соединительный трубопровод от центра KSC к насосу высокого давления отключить непосредственно на насосе высокого давления (см. стрелку ) и установить адаптер для подключения испытательного оборудования 80.99605-6030 с манометром, диапазон замера от 0 до 10 бар.


• На подключении „OUT“ насоса высокого давления снять трубопровод слива частичного горячего контура и закрыть заглушкой.
• Увеличивать давление с помощью топливоподкачивающего ручного насоса (13) в цикле низкого давления до тех пор, пока не откроется перепускной клапан (13) и на подключении „OUT“ не выступит топливо.
• Во время процесса подкачки считать с манометра давление открывания. Заданное статическое значение около 4 бар.

Процесс проверки D28
Действия при установке ТНВД, смазанного топливом
Как уже было указано, в двигателях начиная с EURO 4 устанавливается ТНВД с топливной смазкой. Эти насосы обладают внутренним частичным горячим контуром. Поэтому проверка перепускного клапана на подключении „OUT», как описано выше, не возможна.
Порядок осуществления проверки для D20
• Отключить соединительный трубопровод от центра KSC к насосу высокого давления непосредственно на насосе высокого давления (см. стрелку ) и установить адаптер для подключения испытательного оборудования 80.99605-6030 с манометром, диапазон замера от 0 до 10 бар.

• С помощью топливоподкачивающего ручного насоса (13) увеличивать давление в цикле пониженного давления до тех пор, пока не откроется перепускной клапан (13).
• Во время процесса подкачки считать давление открывания на манометре. Заданное значение статически составляет около 4 бар.
• При подозрении на нарушении герметичности заменить перепускной клапан (13) и повторить проверку.
Проверка клапана поддержания напора
Этот клапан (поз. 11) обеспечивает скоростной напор, составляющий, примерно, от 1,2 до 1,4 бар в возвратном трубопроводе инжекторов.
Его исправность не оказывает влияния на запуск двигателя, но необходима для надлежащей эксплуатации инжекторов с неразъемным якорем.
Важно, чтобы клапан открывался и не был заблокирован.

Клапан поддержания напора D28

Клапан поддержания напора D20
Проверка управляемого обратного клапана осуществляется только в демонтированном состоянии.
Указание: устанавливается только на CRIN2 с неразъемным якорем.
Кроме этого, имеются двигатели D20, в которых этот клапан больше не устанавливается:
С начала выпуска серии D20 EURO4 (10/2004) устанавливается инжектор 6064. Также он устанавливается в двигателях Euro 4 OBD LF31... и Euro 5, чаще чем LF21... . Благодаря этому устанавливать клапан поддержания напора везде больше нет необходимости.
В двигателях Euro 3 не устанавливаются инжекторы с якорем, состоящим из двух частей. Поэтому там используется управляемый обратный клапан.