Подписчикам
"Большой энциклопедии
для автоэлектриков
и диагностов"
доступно 52 гиг. информации
по спецтехнике
KOMATSU
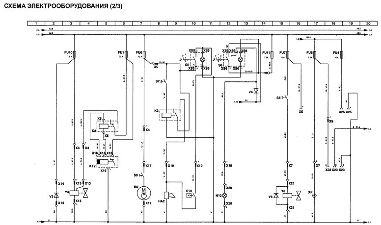
Электросхема Komatsu PC35(45)R-8
КОМПОНЕНТЫ:
G1 АККУМУЛЯТОРНАЯ БАТАРЕЯ
G2 ГЕНЕРАТОР
Н1 КОНТРОЛЬНАЯ ЛАМПА ЗАСОРЕНИЯ ВОЗДУШНОГО ФИЛЬТРА (НЕ ИСПОЛЬЗУЕТСЯ)
Н2 КОНТРОЛЬНАЯ ЛАМПА ДАВЛЕНИЯ МАСЛА
НЗ КОНТРОЛЬНАЯ ЛАМПА АККУМУЛЯТОРНОЙ БАТАРЕИ
Н4 КОНТРОЛЬНАЯ ЛАМПА ПРЕДПУСКО ВОГО ПОДОГРЕВАТЕЛЯ
Н5 КОНТРОЛЬНАЯ ЛАМПАДАВЛЕНИЯ В ТОРМОЗНОЙ СИСТЕМЕ (НЕ ИСПОЛЬЗУЕТСЯ)
Н6 КОНТРОЛЬНАЯ ЛАМПА УРОВНЯ МАСЛА (НЕ ИСПОЛЬЗУЕТСЯ)
Н7 ЛАМПА ОСВЕЩЕНИЯ ПРИ ПЕРЕДВИЖЕНИИ (НЕ ИСПОЛЬЗУЕТСЯ)
Н8 КОНТРОЛЬНАЯ ЛАМПА УКАЗАТЕЛЕЙ ПОВОРОТА (НЕ ИСПОЛЬЗУЕТСЯ)
Н9 ЛАМПА ОСВЕЩЕНИЯ ПАНЕЛИ ПРИБОРОВ
НА1 ЗУММЕР
К1 РЕЛЕ СТАРТЕРА
КТ1 ТАЙМЕР ПРЕДПУСКОВОГО ПОДОГРЕВАТЕЛЯ
М1 ДВИГАТЕЛЬ СТАРТЕРА
Р1 ТЕРМОМЕТР
Р2 УКАЗАТЕЛЬ УРОВНЯ
РЗ СЧЕТЧИК МОТОЧАСОВ
Р4 ПАНЕЛЬ ПРИБОРОВ
R1 ПРЕДПУСКОВОЙ ПОДОГРЕВАТЕЛЬ
R2 КОНТРОЛЬНАЯ ЛАМПА ТЕМПЕРАТУРЫ ОХЛАЖДАЮЩЕЙ ЖИДКОСТИ
S1 ПАНЕЛЬ ПРИБОРОВ
S2 НАЖИМНАЯ КНОПКА
S3 РЕЛЕ ПОНИЖЕННОГО ДАВЛЕНИЯ МАСЛА В ДВИГАТЕЛЕ
S4 ТЕРМОСТАТ ПОВЫШЕННОЙ ТЕМПЕРАТУРЫ ОХЛАЖДАЮЩЕЙ ЖИДКОСТИ
VI ДИОД ЭЛЕКТРОМАГНИТНОГО КЛАПАНА УВЕЛИЧЕНИЯ ХОДА
Y2 ДИОД ЭЛЕКТРОМАГНИТНОГО КЛАПАНА УВЕЛИЧЕНИЯ ХОДА
РАЗЪЕМЫ:
XI 4-КОНТАКТНЫЙ РАЗЪЕМ
Х2 2-КОНТАКТНЫЙ РАЗЪЕМ
ХЗ 2-КОНТАКТНЫЙ РАЗЪЕМ
Х4 9-КОНТАКТНЫЙ РАЗЪЕМ ТИПА MARK
Х5 13-КОНТАКТНЫЙ РАЗЪЕМ ТИПА MARK
Х6 16-КОНТАКТНЫЙ РАЗЪЕМ ТИПА FKI
Х7 5-КОНТАКТНЫЙ РАЗЪЕМ
Х8 2-КОНТАКТНЫЙ РАЗЪЕМ ТИПА DEUTSCH
Х10 4-КОНТАКТНЫЙ РАЗЪЕМ
XII 4-КОНТАКТНЫЙ РАЗЪЕМ
Х28 1-КОНТАКТНЫЙ РАЗЪЕМ
Х-К1 4-КОНТАКТНЫЙ РАЗЪЕМ
ПРЕДОХРАНИТЕЛИ:
FU2 ПЛАВКИЙ ПРЕДОХРАНИТЕЛЬ, ЗА (ЗУММЕР - РЕЛЕ СТАРТЕРА - ПРИБОР)
FU9 ПЛАВКИЙ ПРЕДОХРАНИТЕЛЬ, 7,5 А (ГЕНЕРАТОР - ЭЛЕКТРОМАГНИТНЫЙ КЛАПАН УВЕЛИЧЕНИЯ ХОДА)
FUG ОСНОВНОЙ ПЛАВКИЙ ПРЕДОХРАНИТЕЛЬ, 60 А
КОМПОНЕНТЫ:
Н10 РАБОЧЕЕ ОСВЕЩЕНИЕ
НА2 ЗВУКОВОЙ СИГНАЛ
К2 РЕЛЕ ЭЛЕКТРОМОТОРА ОСТАНОВКИ ДВИГАТЕЛЯ
КЗ РЕЛЕ ЗВУКОВОГО СИГНАЛА
М2 ТОПЛИВНЫЙ НАСОС
S5 ДОПОЛНИТЕЛЬНЫЙ ВЫКЛЮЧАТЕЛЬ (ТВО)
S6 ВЫКЛЮЧАТЕЛЬ ОСВЕЩЕНИЯ
S7 НАЖИМНАЯ КНОПКА
S8 НАЖИМНАЯ КНОПКА ЭЛЕКТРОМАГНИТНОГО КЛАПАНА ГИДРОМОЛОТА
S9 НАЖИМНАЯ КНОПКА NА
S10 РЕЛЕ НИЗКОГО ДАВЛЕНИЯ
VЗ ДИОД ЭЛЕКТРОМОТОРА ОСТАНОВКИ ДВИГАТЕЛЯ
V4 ДИОД ЛАМПЫ ПРЕДУПРЕЖДЕНИЯ
V5 ДИОД ЭЛЕКТРОМАГНИТНОГО КЛАПАНА ГИДРОМОЛОТА ХР ЭЛЕКТРИЧЕСКАЯ РОЗЕТКА
YЗ ЭЛЕКТРОМАГНТНЫЙ КЛАПАН ГИДРОМОЛОТА
Y4 ЭЛЕКТРОМОТОР ОСТАНОВКИ ДВИГАТЕЛЯ
РАЗЪЕМЫ:
Х4 9-КОНТАКТНЫЙ РАЗЪЕМ ТИПА MARK
Х5 13-КОНТАКТНОГО РАЗЪЕМ ТИПА MARK
Х6 16-КОНТАКТНЫЙ РАЗЪЕМ ТИПА FKI
Х7 5-КОНТАКТНЫЙ РАЗЪЕМ ТИПА MARK
Х13 3-КОНТАКТНЫЙ РАЗЪЕМ
Х14 2-КОНТАКТНЫЙ РАЗЪЕМ
Х16 4-КОНТАКТНЫЙ РАЗЪЕМ
Х17 2-КОНТАКТНЫЙ РАЗЪЕМ
Х19 5-КОНТАКТНЫЙ РАЗЪЕМ ТИПА MARK
Х20 2-КОНТАКТНЫЙ РАЗЪЕМ ТИПА DEUTSCH
Х21 2-КОНТАКТНЫЙ РАЗЪЕМ ТИПА DEUTSCH
Х23 3-КОНТАКТНЫЙ РАЗЪЕМ ТИПА DEUTSCH
Х25 2-КОНТАКТНЫЙ РАЗЪЕМ
ХS5 РАЗЪЕМ, АДАПТИРОВАННЫЙ К ВЫКЛЮЧАТЕЛЮ
ХS6 РАЗЪЕМ, АДАПТИРОВАННЫЙ К ВЫКЛЮЧАТЕЛЮ
ПРЕДОХРАНИТЕЛИ:
FU1 ПЛАВКИЙ ПРЕДОХРАНИТЕЛЬ, 30 А {ЭЛЕКТРОМОТОР ОСТАНОВКИ ДВИГАТЕЛЯ)
FU4 ПЛАВКИЙ ПРЕДОХРАНИТЕЛЬ, 10 А (РАДИОПРИЕМНИК)
FU6 ПЛАВКИЙ ПРЕДОХРАНИТЕЛЬ, 10 А (ТОПЛИВНЫЙ НАСОС - ЗВУКОВОЙ СИГНАЛ -TBG)
FU7 ПЛАВКИЙ ПРЕДОХРАНИТЕЛЬ, 7,5 А (ДОПОЛНИТЕЛЬНЫЙ ЭЛЕКТРОМАГНИТНЫЙ КЛАПАН ГИДРОМОЛОТА)
FU8 ПЛАВКИЙ ПРЕДОХРАНИТЕЛЬ, 7,5 А (ЭЛЕКТРИЧЕСКАЯ РОЗЕТКА - 30 + КАБИНА)
FU10 ПЛАВКИЙ ПРЕДОХРАНИТЕЛЬ, 7,5 А (ОБМОТКА ЭЛЕКТРОМОТОРА ОСТАНОВКИ ДВИГАТЕЛЯ)
FU11 ПЛАВКИЙ ПРЕДОХРАНИТЕЛЬ, 7,5 А (РАБОЧЕЕ ОСВЕЩЕНИЕ)
КОМПОНЕНТЫ:
М3 ВЕНТИЛЯТОР
RЗ ИНДИКАТОР УРОВНЯ ТОПЛИВА
S11 ВЫКЛЮЧАТЕЛЬ ПОВОРОТНОГО ОСВЕЩЕНИЯ
S12 МИКРОВЫКЛЮЧАТЕЛЬ ПОДЛОКОТНИКОВ
S13 МИКРОВЫКЛЮЧАТЕЛЬ СЕРВОРЕГУЛИРОВАНИЯ
S14 ВЕНТИЛЯТОР ВЫКЛЮЧАТЕЛЯ А
V7 ДИОД ЭЛЕКТРОМАГНИТНОГО КЛАПАНА СЕРВОРЕГУЛИРОВАНИЯ
Y2 ЭЛЕКТРОМАГНИТНЫЙ КЛАПАН СЕРВОРЕГУЛИРОВАНИЯ
РАЗЪЕМЫ:
Х5 13-КОНТАКТНЫЙ РАЗЪЕМ ТИПА MARK
Х19 5-КОНТАКТНЫЙ РАЗЪЕМ ТИПА MARK
Х24 2-КОНТАКТНЫЙ РАЗЪЕМ ТИПА DEUTSCH
Х26 4-КОНТАКТНЫЙ РАЗЪЕМ
Х27 3-КОНТАКТНЫЙ РАЗЪЕМ
XS11 РАЗЪЕМ, АДАПТИРОВАННЫЙ К ВЫКЛЮЧАТЕЛЮ
XS14 РАЗЪЕМ, АДАПТИРОВАННЫЙ К ВЫКЛЮЧАТЕЛЮ
ПРЕДОХРАНИТЕЛИ:
FU3 ПЛАКИЙ ПРЕДОХРАНИТЕЛЬ, 10 А (ВЕНТИЛЯТОР)
FU4 ПЛАВКИЙ ПРЕДОХРАНИТЕЛЬ, 10 А (РАДИОПРИЕМНИК)
Продолжение информации и в полном объеме - только в


