Перейти к контенту

Пропустить меню
Подписывайтесь на наш канал в Telegram и будьте всегда в курсе самых последних сообщений и публикаций с сайта.
Электросхемы RENAULT PREMIUM


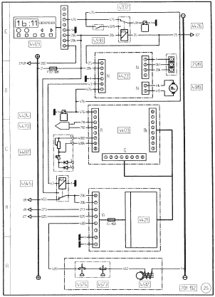
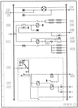
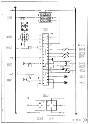
ПИТАНИЕ / ПУСК
  • 2111-Аккумуляторнаябатарея (батареи)
  • 2121 - Реле питания после контакта
  • 2164 - Общий выключатель электроустановки
  • 2165 - Общий выключатель
  • 2211 - Стартер
  • 2212 - Пусковое реле
  • 2261 - Противоугонное устройство и электрический пуск
  • 7115 - Хронометр
  • 8213 - Электроклапан остановки двигателя
  • 8216 - Контрольная лампа давления масла
  • 8227 - Реле давления масла
  • 8267 - Манометрический выключатель аварийного сигнала масла
  • 8466 - Контакт нейтрального положения коробки передач

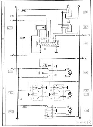
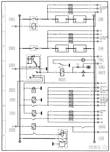
ПИТАНИЕ / ПУСК / ПРЕДВАРИТЕЛЬНЫЙ НАГРЕВ
  • 2217 - Противопусковое реле
  • 2261 - Противоугонное устройство и электрический пуск
  • 2311 - Генератор
  • 2314 - Контрольная лампа зарядки батареи
  • 2411 - Резисторы предпускового нагрева
  • 2414 - Реле предпускового нагрева
  • 2418 - Контрольная лампа предпускового нагрева
  • 2419 - Контрольная лампа подогревателя дизтоплива
  • 2422 - Реле подогревателя дизтоплива
  • 2423 - Подогреватель дизтоплива Renault V.I
  • 2461 - Выключатель предпускового нагрева двигателя
  • 2464 - Термоконтакт подогревателя дизельного топлива
  • 2465 - Выключатель подогревателя дизтоплива
  • 7111 - Тахометр
  • 8213 - Электроклапан остановки двигател

РЕЗЕРВНОЕ ПИТАНИЕ / РОЗЕТКИ ПРИЦЕПОВ
  • 1121 - Резерв
  • 1125 - Электрический блок на шасси
  • 1220 - Верхняя выдвижная полка кабины
  • 1228 - Ящик аккумуляторных батарей
  • 1229 - Соединительный блок шасси-кабина
  • 1312 - Соединитель модификации ”ВОМ” (детектор порога)
  • 1621 - Масса
  • 2111 - Аккумуляторная батарея (батареи)
  • 2113 - Штепсельная розетка прицепа 7-контактная типа “24N”
  • 2114 - Штепсельная розетка прицепа 7 - контактная типа“24Р”
  • 2115 - Штепсельная розетка прицепа 7 -контактная типа “24S”
  • 2116 - Штепсельная розетка прицепа 7 -контактная (для системы “АБС")
  • 2121 - Реле питания после контакта
  • 2122 - Электропитание прицепа + 24 В
  • 2141 - Резервное питание (для освещения)
  • 2142 - Резервное питание (после контакта ключа стартера)
  • 2146 - Резервное питание (масса)
  • 2147 - Резервное питание (после общего выключателя)
  • 2148 - Резервное питание (для цепи нулевой скорости)
  • 2149 - Резервное питание (для цепи ускоренных холостых оборотов)
  • 2151 - Резервное питание (счетчик оборотов двигателя)
  • 2152 - Резервное питание (цепь нейтрального положения)
  • 2153 - Резервное питание (до общего выключателя)
  • 2154 - Штепсельная розетка 150 ампер
  • 2311 - Генератор
  • 3313 - Фонари указателей правого поворота прицепа
  • 3314 - Фонари указателей левого поворота прицепа
  • 3515 - Противотуманный фонарь прицепа
  • 3522 - Стоп-сигнал прицепа
  • 3618 - Реле стояночных фонарей
  • 3634 - Габаритные фонари прицепа
  • 3662 - Реле освещения
  • 3727 - Стояночный фонарь прицепа правый
  • 3728 - Стояночный фонарь прицепа левый
  • 5511 - Подсветка клапанов
  • 6326 - Фонарь заднего хода прицепа
  • 8013 - Контрольная лампа системы АБС прицепа
  • 8124 - Замедлитель на выхлопе
  • 8259 - Реле нулевой скорости
  • 8408 - Вычислительное устройство автоматизированного сцепления

ОСВЕЩЕНИЕ
  • 3511 - Противотуманный фонарь (или фонари)
  • 3513 - Реле противотуманного фонаря (или фонарей)
  • 3515 - Противотуманный фонарь прицепа.
  • 3517 - Контрольная лампа противотуманного фонаря (или фонарей)
  • 3561 - Выключатель противотуманного фонаря (фонарей)
  • 3611 - Габаритный фонарь передний правый
  • 3612 - Габаритный фонарь передний левый
  • 3613 - Стояночный фонарь передний правый
  • 3614 - Стояночный фонарь передний левый
  • 3618-Реле стояночных фонарей
  • 3621 - Контрольная лампа стояночных фонарей
  • 3634 - Габаритные фонари прицепа
  • 3662 - Реле освещения
  • 3714 - Габаритный фонарь задний левый
  • 3715 - Габаритный фонарь задний правый
  • 3716 - Г абаритный фонарь центральный левый
  • 3717 - Габаритный фонарь центральный правый
  • 3725 - Стояночный фонарь задний правый
  • 3726 - Стояночный фонарь задний левый
  • 3727 - Стояночный фонарь прицепа правый
  • 3728 - Стояночный фонарь прицепа левый
  • 6111 - Фара ближнего света правая
  • 6112 - Фара ближнего света левая
  • 6113 - Фара дальнего света правая
  • 6114 - Фара дальнего света левая
  • 6119 - Реле фар ближнего света
  • 6121 - Реле фар дальнего света
  • 6123 - Контрольная лампа фар дальнего света
  • 6130 - Переключательосвещения
  • А - габаритные фонари (подфарники)
В - ближний свет фар
С - дальний свет фар
D - световой сигнализатор
Е - звуковой сигнализатор
F - указатель поворота
  • 6132 - Контрольная лампа фар ближнего света
  • 6211 - Противотуманный прожектор левый
  • 6212 - Противотуманный прожектор правый
  • 6214 - Реле противотуманных фар
  • 6215 - Реле фар дальнего света
  • 6216 - Контрольная лампа фар дальнего света
  • 6218 - Контрольная лампа противотуманных фар
  • 6221 - Прожектор дальнего света правый
  • 6222 - Прожектор дальнего света левый
  • 6223 - Шунт (без прожекторов дальнего света)
  • 6261 - Выключатель фар дальнего света
  • 6262 - Выключатель противотуманных фар
  • 6527 - Подсветка выключателей
  • 6534 - Подсветка приборов панели приборов

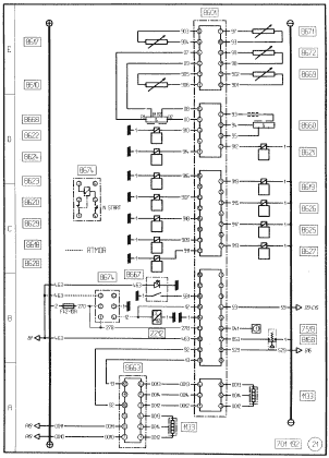
СИГНАЛИЗАЦИЯ
  • 1229 - Соединительный блок шасси-кабина
  • 3101 - Блок-переключатель указателей поворота
  • 3117 - Мигающая контрольная лампа ’’грузовик” или ’’тягач”
  • 3118 - Мигающая контрольная лампа прицепа
  • 3119 - Контрольная лампа аварийного сигнала
  • 3161 - Кнопка управления аварийным сигналом
  • 3211 - Передний указатель правого поворота
  • 3212 - Передний указатель левого поворота
  • 3213 - Боковой указатель правого поворота
  • 3214 - Боковой указатель левого поворота
  • 3311 - Задний указатель правого поворота
  • 3312 - Задний указатель левого поворота
  • 3313 - Фонари указателей правого поворота прицепа
  • 3314 - Фонари указателей левого поворота прицепа
  • 3410 - Электроклапан сирены на крыше
  • 3411 - Звуковой сигнал
  • 3417 - Поворотная фара No 1
  • 3418 - Поворотная фара No 2
  • 3419 - Реле поворотных фар
  • 3421 - Контрольная лампа включения поворотной фары (или фар )
  • 3462 - Выключатель поворотных фар
  • 3512 - Реле стоп-сигналов
  • 3520 - Стоп-сигнал левый
  • 3521 - Стоп-сигнал правый
  • 3522 - Стоп-сигнал прицепа
  • 6120 - Реле фонарей дневного света
  • 6130 - Переключатель освещения
А - габаритные фонари (подфарники)
В - ближний свет фар
С - дальний свет фар
D - световой сигнализатор
Е - звуковой сигнализатор
F - указатель поворота
  • 6321 - Фонарь сигнала заднего хода правый
  • 6322 - Фонарь сигнала заднего хода левый
  • 6324 - Контрольная лампа зуммера ’’заднего хода”
  • 6325 - Зуммер ’’задний ход”
  • 6326 - Фонарь заднего хода прицепа
  • 6365 - Выключатель зуммера "задний ход
  • 8160 - Выключательстоп-сигнала
  • 8472 - Выключатель фонарей заднего хода
  • 8603 - Защитный блок коробки передач ’’Delta 2”
  • 8629 - Электроклапан “DELTA 2”

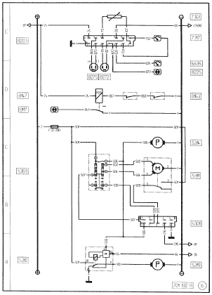
КОНТРОЛЬ ДВИГАТЕЛЯ / СТЕКЛООЧИСТИТЕЛЕЙ / СТЕКЛООМЫВАТЕЛЕЙ И ФАР
  • 5301 - Тактовая схема стеклоочистителя
  • 5310 - Реле времени цепи управления омывателями фар
  • 5311 - Двигатель стеклоочистителя (стеклоочистителей)
  • 5314 - Насос стеклоомывателя (стеклоомывателей)
  • 5319 - Насос омывателей фар
  • 5369 - Выключатель стеклоочистителей / стеклоомывателей / омывателей фар
  • 6535 - Подсветка указателя уровня масла
  • 7317 - Указатель уровня и давления масла
  • 7361 - Датчик давления масла
  • 8117 - Контрольная лампа износа тормозных колодок
  • 8147 - Реле сигнала износа фрикционных накладок
  • 8163 - Контакт сигнала износа тормозных колодок
  • 8203 - Блок измерений уровня масла и температуры воды
  • 8225 - Аварийный сигнализатор уровня воды охлаждения двигателя
  • 8272 - Датчик уровня воды охлаждения двигателя
  • 8275 - Датчик уровня масла в двигателе

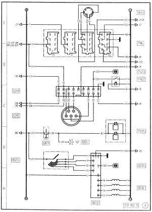
ПАНЕЛЬ ПРИБОРОВ
  • 1119 - Реостат освещения панели приборов
  • 2314 - Контрольная лампа зарядки батареи
  • 3117 - Мигающая контрольная лампа ’’грузовик” или ’’тягам”
  • 3118 - Мигающая контрольная лампа прицепа
  • 3411 - Звуковой сигнал
  • 3621 - Контрольная лампа стояночных фонарей
  • 4566 - Датчик наружной температуры
  • 6123 - Контрольная лампа фар дальнего света
  • 6132 - Контрольная лампа фар ближнего света
  • 6531 - Подсветка дисплея
  • 6535 - Подсветка указателя уровня масла
  • 7111 - Тахометр.
  • 7313 - Указатель температуры воды
  • 7317 - Указатель уровня и давления масла
  • 7362 - Датчик температуры в контуре охлаждения двигателя
  • 7411 - Указательуровня топлива
  • 7462 - Датчик уровня топлива в баке
  • 7521 - Аварийный сигнализатор “DANGER” ("Опасно, немедленно остановить”)
  • 7522 - Контрольная лампа “SERVICE”
  • 7614 - Главныйдисплей
  • 8035 - Контрольная лампа электрозамедлителя
  • 8105 - Датчик давления воздуха задний
  • 8115 - Контрольная лампа стояночного тормоза
  • 8123 - Сигнализатор неисправности пневмосистемы
  • 8138 - Указатель давления воздуха тормозной системы
  • 8165 - Манометрический выключатель воздуха задних тормозов
  • 8166 - Манометрический выключатель воздуха передних тормозов
  • 8174 - Мановыключатель воздуха стояночного тормоза и тормоза прицепа
  • 8178 - Манометрический выключатель сигнализатора стояночного тормоза
  • 8216 - Контрольная лампа давления масла
  • 8217 - Контрольная лампа воды контура охлаждения двигателя
  • 8254 - Аварийный сигнализатор масла сервопривода рулевого управления
  • 8268 - Термоконтакт аварийного сигнала температуры в контуре охлаждения
  • 8424 - Контрольная лампа демультипликатора
  • 8466 - Контакт нейтрального положения коробки передач
  • 8473 - Контакт на малых передачах

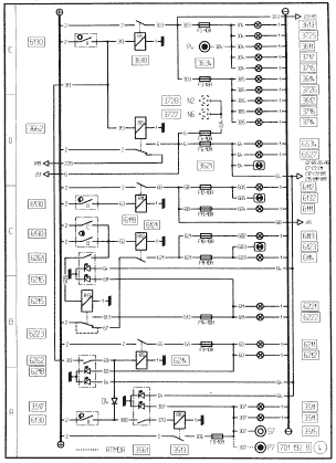
ПАНЕЛЬ ПРИБОРОВ
  • 2418 - Контрольная лампа предпускового нагрева
  • 6315 - Контрольная лампа рабочего прожектора
  • 7523 - Аварийный сигнализатор и контрольный тест ограничителя скорости
  • 7615 - Вторичный дисплей
  • 8011 - Контрольная лампа системы АБС
  • 8013 - Контрольная лампа системы АБС прицепа
  • 8020 - Контрольная лампа пробуксовки колес или включения системы “ASR”
  • 8117 - Контрольная лампа износа тормозных колодок
  • 8218 - Контрольная лампа засорения воздушного фильтра
  • 8225 - Аварийный сигнализатор уровня воды охлаждения двигателя
  • 8262 - Датчик засорения воздушного фильтра
  • 8317 - Контрольная лампа блокировки межосевого дифференциала
  • 8318 - Контрольная лампа блокировки межколесного дифференциала
  • 8319 - Контрольная лампа отбора мощности
  • 8364 - Контакт на блокировке межколесного дифференциала
  • 8365 - Контакт на блокировке межосевого дифференциала
  • 8366 - Контакт на отборе мощности
  • 8522 - Контрольная лампа подвески
  • 8523 - Аварийная контрольная лампа подвески
  • 8641 - Информационный сигнализатор автоматизированного сцепления
  • 9263 - Контрольная сигнальная лампа и тест “ITC”

СКОРОСТЬ АВТОМОБИЛЯ
  • 5201 - Вычислительное устройство для ограничителя скорости
  • 5212 - Привод (для ограничителя скорости)
  • 7114 - Электронный тахограф
  • 7523 - Аварийный сигнализатор и контрольный тест ограничителя скорости
  • 7562 - Выключатель контрольной проверки на отказ ограничителя скорости
  • 7935 - Электроклапан выпускного тормоза “J”
  • 8032 - Блок реле электрозамедлителя
  • 8034 - Электрозамедлитель
  • 8035 - Контрольная лампа электрозамедлителя
  • 8070 - Привод электрозамедлителя
  • 8124 - Замедлитель на выхлопе
  • 8171 - Манометрический выключатель электрозамедпителя на выхлопе
  • 8461 - Датчик скорости автомобиля

ОСВЕЩЕНИЕ И ОПРОКИДЫВАНИЕ КАБИНЫ
  • 2122 - Электропитание прицепа + 24 В
  • 4078 - Контакт двери со стороны водителя
  • 4079 - Контакт двери со стороны пассажира
  • 4617 - Плафон над верхней кушеткой
  • 4618 - Плафон водителя
  • 4621 - Плафон нижней кушетки
  • 4625 - Плафон пассажира
  • 4650 - Подсветка ступеньки со стороны водителя
  • 4651 - Подсветка ступеньки со стороны пассажира
  • 4652 - одсветка ящика кабины
  • 6314 - Рабочий прожектор (тягача)
  • 6315 - Контрольная лампа рабочего прожектора
  • 6362 - Выключатель рабочего прожектора
  • 6411 - Подсветка радиатора
  • 8526 - Привод опрокидывания кабины
  • 8527 - Реле опрокидывания кабиныс
  • 8575 - Выключатель опрокидывания кабины

ЭЛЕМЕНТЫ КОМФОРТА КАБИНЫ
  • 4001 - Блок централизованной блокировки дверей
  • 4047 - Электрический замок со стороны пассажира
  • 4048 - Электрический замок со стороны водителя
  • 4052 - Приемник инфракрасных сигналов
  • 4135 - Электропривод аэратора крыши
  • 4160 - Выключатель электропривода аэратора крыши
  • 4311 - Привод стеклоподъемника окна водителя
  • 4312 - Привод стеклоподъемника окна пассажира
  • 4361 - Управление стеклоподъемником окна водителя
  • 4362 - Управление стеклоподъемником окна пассажира
  • 4365 - Управление стеклоподъемником окна пассажира (на стороне водителя)

ЭЛЕМЕНТЫ КОМФОРТА КАБИНЫ
  • 4122 - Поворотное зеркало заднего вида для водителя с размораживанием
  • 4123 - Поворотное зеркало заднего вида для пассажира с размораживанием
  • 4130 - Контрольная лампа размораживания зеркал заднего вида и ветрового стекла
  • 4137 - Сопротивление размораживания ветрового стекла
  • 4138 - Реле времени для размораживания ветрового стекла
  • 4139 - Реле размораживании зеркал заднего вида и ветрового стекла
  • 4161 - Выключатель ориентации наружного зеркала (зеркал) заднего вида
  • 4170 - Выключатель размораживания зеркал заднего вида и ветрового стекла
  • 4826 - Холодильник

ЭЛЕМЕНТЫ КОМФОРТА КАБИНЫ
  • 2133 - Розетка 12В
  • 4111 - Прикуриватель
  • 4136 - Реле элементов дополнительного комфорта
  • 4200 - Понижающий трансформатор (розетка 12 вольт)
  • 4202 - Радиоприемник
  • 4209 - Понижающий трансформатор (связь)
  • 4214 - Громкоговоритель водителя
  • 4220 - Дистанционное управление радиоприемником
  • 4221 - Г ромкоговоритель пассажира
  • 4222 - Нагреваемое сиденье водителя
  • 4223 - Нагреваемое сиденье пассажира
  • 4228 - Радиостанция УКВ
  • 4229 - Телефон
  • 6138 - Двигатель регулировки положения левой фары
  • 6139 - Двигатель регулировки положения правой фары
  • 6166 - Выключатель регулировкифа

SYSTEME D’AVANCE AUTOMATIQUE ELECTRONISEE
  • 7362 - Датчик температуры в контуре охлаждения двигателя
  • 7519 - Штепсельная розетка для диагностики
  • 8261 - Датчик скорости вращения двигателя
  • 8285 - Датчик давления наддувочного воздуха
  • 8286 - Датчик температуры наддувочного воздуха
  • 8805 - Электроклапан пневмоконтура ВД
  • 8806 - Мановыкпючатель пневмоконтура ВД
  • 9203 - Вычислительное устройство “ITC”
  • 9215 - Электроклапан “ITC”
  • 9216 - Реле аварийной защиты “ITC"
  • 9262 - Датчик режима ТНВД
  • 9263 - Контрольная сигнальная лампа и тест “ITC”

ОБОРУДОВАНИЕ МОДИФИКАЦИИ RTMDR
  • 1621 - Масса
  • 2111 - Аккумуляторная батарея (батареи)
  • 2171 - Общий выключатель в модификациях “RTMDR”
  • 2261 - Противоугонное устройство и электрический пуск
  • 2311 - Генератор
  • 2314 - Контрольная лампа зарядки батареи
  • 5511 - Подсветка клапанов
  • 5512 - Контрольная лампа подсветки клапанов в модификации RTMDR
  • 5561 - Выключатель подсветки клапанов
  • 7100 - Ограничитель тока
  • 7111 - Тахометр
  • 7114-Электронный тахограф
  • 7115 - Хронометр
  • 8213 - Электроклапан остановки двигателя
  • 8216-Контрольная лампа давления масла
  • 8227 - Реле давления масла
  • 8255 - Электроклапан останова двигателя в модификации RTMDR
  • 8267 - Манометрический выключатель аварийного сигнала масла
  • 8461 - Датчик скорости автомобиля











gerikogan@gmail.com

Сайт (2149 страниц) - создан из материалов"Большой энциклопедии для автоэлектриков и диагностов"и на нем лишь мизерное количество информациис огромной электронной энциклопедии !!!

подписчики
1981
Назад к содержимому