TATRA Техническая документация по двигателю с ECU MT 30

Popis elektronické regulace chlazení :
Optimální chlazení motoru je závislé na teplotì hlav válcù, která je snímána termistorovými snímaèi 133a,133b z VIII. a VII. hlavy a teplotì oleje motoru, jež je snímána termistorovým snímaèem 134 umístìným v pøední èásti motoru u èistièe oleje 1.
Øídící jednotka 137 hodnoty teplot vyhodnocuje a prostøednictvím el. mag. hydraulického ventilu 135 ovládá tlak oleje od odstøedivého èistièe 2 ( nebo od kompresoru u provedení s kompresorem v pøední èást i motoru ), do kapalinové spojky 3 ventilátoru 4.
Øidiè je o teplotních režimech motoru a o správné funkci regulace chlazení informován dvìma kontrolními svítilnami 136, 156 na pøístrojové
desce. Pøi otoèení klíèkem ve spínací skøíòce do polohy "I" kontrolky krátce probliknou, což kontroluje funkènost žárovek.
Po zapnutí spínací skøíòky je od øídící jednotky 137 pøiveden elektrický proud k elektromagnetickému hydraulickému ventilu 135 a ten po nastartování motoru uzavøe pøívod oleje do kapalinové spojky 3 ventilátoru 4. Ventilátor nechladí (jen se zvolna otáèí). Dosáhne-li teplota oleje 95°C (105°C), otevøe se termostatický ventil 5 v tìlese pod olejovým chladièem 6 a olej proudí pøes škrtící trysku 7 do kapalinové spojky 3, ventilátor 4 zvýší otáèky (asi 30 % výkonu ventilátoru) a motor je pøichlazován.
Dosáhne-li teplota hlav válcù 145° až 165°C, nebo teplota oleje 115°C, pøeruší øídící jednotka elektronické regulace 137 pøívod elektrického
proudu do el. mag. hydraulického ventilu 135 a ten otevøe plný pøívod oleje od odstøedivého èistièe 2 do kapalinové spojky 3 Ventilátor 4 se otáèí maximálními otáèkami ( plný výkon ventilátoru ). Po snížení teploty hlav válcù nebo teploty oleje motoru se uzavøe pøívod oleje el. mag. hydraulickým ventilem 135, a tím je udržován optimální tepelný režim motoru.

Popis èinnosti termostatu oleje :
Do dosažení teploty oleje 80°C (95°C) - / motor studený / je uzavøen pøívod oleje do chladièe a zároveò je uzavøen i pøívod oleje pøes elektromagnetickýhydraulický ventil kapalinové spojky.
Po dosažení teploty oleje 80°C (95°C) - termostat otvírá I. stupeò a olej prochází pøes chladiè. Elektromagnetický - hydraulický ventil je stále uzavøen.
Po dosažení teploty oleje 95°C (105°C) - termostat otvírá II. stupeò a olej prochází pøes trysku 7, (prùmìr - 0,8 mm) ve víèku kapalinové spojky - úèinnost ventilátoru 30% .


Legenda :
1 èistiè oleje
2 odstøedivý èistiè
3 kapalinová spojka
4 ventilátor
5 termostat
6 chladiè
7 tryska
134 snímaè teploty oleje
135 EV regulace chlazení
9 olejové èerpadlo
10 pojistný ventil olejového èerpadla
11 obtokový ventil èistièe oleje
12 otvírací ventil odstøedivého èistièe oleje
13 pojistný obtokový ventil chladièe oleje
14 hlavní pojistný a pøepouštìcí ventil
15 pojistný ventil èerpadla topení
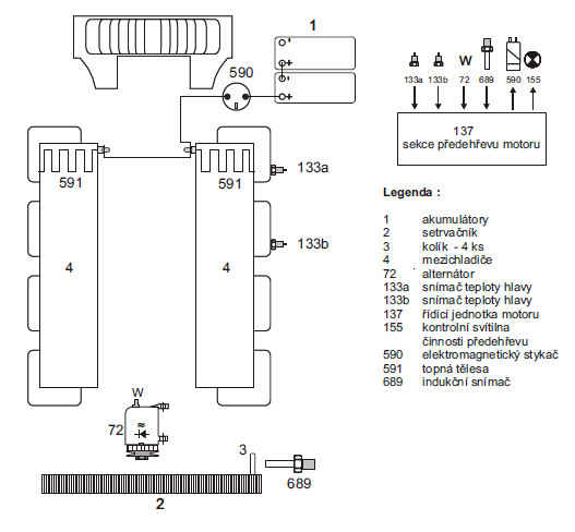
Popis elektrického pøedehøevu nasávaného vzduchu :
Systém elektrického pøedehøevu nasávaného vzduchu zahrnuje elektromagnetický stykaè 590, který ovládá topná tìlesa 591 v mezichladièích 4 motoru.
Funkce pøedehøevu je v èinnosti za daných podmínek( 20°C) maximálnì 80s po zapnutí napájení (tj. sepnutí spínací skøíòky ve vozidle) a pracuje následovnì :
Pøi teplotì obou hlav válcù (snímaè 133a,133b) rovné hodnotì 20°C nebo nižší, uvede se po sepnutí spínací skøíòky do polohy "I" el. pøedehøev do funkce - sepnutí stykaèe 590 a nažhavení topných tìles 591, která jsou umístìná v mezichladièích 4.
Tento stav je po dobu 10s signalizován trvalým svitem kontrolky pøedehøevu (øíká “PØEDEHØÍVÁM” ).

Nedojde-li mezi 10. - 20.s k nastartování motoru, tj. nedosáhnou-li otáèky motoru minimálnì hodnoty 300ot./min. (z alternátoru - 72/W nebo indukèního snímaèe - 689 ), pak ve 20.s dojde k vypnutí el. pøedehøevu a kontrolka pøedehøevu pøestává blikat.
Dojde-li v tomto intervalu ( 10. - 20.s ) k nastartování motoru, pak zhasne kontrolka pøedehøevu a el. pøedehøev zùstává v èinnosti dokud nedojde ke zvýšení teploty (na 20°C) obou hlav válcù. Maximální doba funkce pøedehøevu mùže být 80s od zapnutí napájení.
Dojde-li k nastartování motoru po ukonèení signalizace pøipravenosti ke startu, zùstane kontrolka pøedehøevu nadále zhasnuta a el. pøedehøev je opìt uveden do funkce. Ukonèení el. pøedehøevu je pøitom limitováno dosažením teploty hlav obou válcù minimálnì na hodnotu 20 °C, nebo opìt maximální dobou 80s od zapnutí napájení regulátoru.
Je-li napájecí napìtí nižší než 20V, pak se výše uvedené èasové hranice 10s a 20s prodlužují na 15s a 30s.
Pøi poklesu napájecího napìtí pod hodnotu 16V bìhem intervalù úvodního sepnutí pøedehøevu (tj. 10s) a signalizace pøipravenosti ke startu (tj.dalších 10s) se rozlišuje krátkodobý (max. 2s) pokles napìtí Up1 pøi proudovém nárazu za startu motoru pøi velmi nízkých teplotách od poklesu napìtí Up1 pøi vyèerpaných akumulátorech a regulátor bìhem této doby pracuje následovnì:
a) Pøi poklesu napájecího napìtí pod hodnotu 16V se výstup pro elmg. stykaè pøedehøevu vypne.
Poté regulátor èeká po dobu 2s, po této dobì zmìøí napájecí napìtí Up1 a následuje vyhodnocení :
- pokud je napìtí stále menší než 16V, elmg. stykaè zùstane trvale vypnut a kontrolka pøedehøevu zaène rychle blikat, ale až po ukonèení intervalu signalizace pøipravenosti ke startu. Blikání trvá do vypnutí klíèku nebo zvýšení napìtí - pokud je napìtí vìtší nebo rovno 16V, elmg. stykaè pøedehøevu opìt zapíná a el. pøedehøev dál pokraèuje ve své funkci - pokud motor bìhem této doby (tj. doby od zapnutí až do doby ukonèení signalizace pøipravenosti ke startu) dosáhne hodnoty otáèek minimálnì 300ot/min, tak pokles napájecího napìtí Up1 regulátoru pod 16V funkci elmg. stykaèe pøedehøevu již neovlivòuje b) Na signalizaci funkce pøedehøevu (tj. trvalý svit po dobu 10s signalizace úvodního sepnutí pøedehøevu a pomalé blikání kontrolky pøedehøevu po dobu dalších 10s pøi signalizaci pøipravenosti ke startu) nemá pokles napìtí pod 16V vliv.
- pokud dojde k poklesu napìtí pod 16V až po ukonèení intervalu signalizace pøipravenosti ke startu kontrolka pøedehøevu zaène rychle
blikat a blikání trvá do vypnutí klíèku nebo zvýšení napìtí.
Mimo interval 80s od zapnutí je pokles napájecího napìtí pod 16V rovnìž signalizován rychlým blikáním kontrolky pøedehøevu , ale jen po dobu
skuteèného trvání podpìtí pod hodnotu 16V.
od MT30.01 / 1 nebo MT30.02 / všechna provedení - pokud je napìtí stále vyšší než 30V kontrolka pøedehøevu zaène rychle blikat.
Vždy pokud je zapnut elmg. stykaè pøedehøevu 591, jsou bez ohledu na teplotu motoru sepnuty elektroventily regulace chlazení 135 a omezovaèe výkonu 180, tj. chladicí systém a systém omezování výkonu motoru nejsou aktivní.
Kontrolka pøedehøevu 155 není urèena k signalizaci poruchy funkce el. pøedehøevu.
Možnost startování motoru vozidla není èinností el. pøedehøevu nasávaného vzduchu podmínìna ani blokována.
Kontrola funkce stykaèe el. pøedehøevu motoru od provedení: MT30.01 / 5 nebo MT30.02 / 5 a výše :
Jednotka po pøíslušném naprogramování kontroluje správnou funkci stykaèe pøedehøevu a pracuje následovnì :
1. Rozlišení, zda je stykaè pøedehøevu funkèní (tj. jeho kontakty nejsou napø. svaøeny) se provádí na základì zvýšení vozidlového napìtí
po vypnutí stykaèe jednotkou MT30 (umožòuje to velký proudový odbìr topných tìles pøedehøevu).
2. Tato kontrola je provádìna vždy jen jednou v 80. sekundì po zapnutí jednotky MT30 na napájecí napìtí obvodu 15 ( pin 16), interval se mìøí
od okamžiku ukonèení poèáteèního "probliknutí" všech tøí kontrolek jednotky MT30.
3. Pokud není v 80. sekundì pøedehøev zapnut (napø. nebyly splnìny podmínky pro jeho zapnutí), pak se v 80. sekundì pøedehøev vždy na dobu 0,4s zapne, zmìøí se napájecí napìtí U1 a po tomto intervalu 0,4s se ihned vypne a znovu se mìøí napájecí napìtí vozidla U2 (za další dobu
0,4s od okamžiku vypnutí - viz èasový diagram).
4. Pokud je rozdíl obou napìtí U2 - U1 menší než 2,8 + 0,2V, pak je pøedpoklad, že stykaè pøedehøevu je nefunkèní ( kontakty svaøeny ) a proto ihned zaèíná rychle blikat kontrolka poruchy systému jednotky MT30.
Souèasnì s touto indikací poruchy systému se vypíná elmg. ventil chlazení a omezovaèe výkonu. Tento stav je trvalý a zùstává po celou zbývající
dobu pøipojení jednotky MT30 na napájecí napìtí - až do jeho vypnutí.
Kontrola funkce stykaèe pøedehøevu a další zdroj snímání otáèek motoru jsou programovatelné adaptérem PA-30 nebo testerem TATRA INTEST- 01 a v datovém štítku MT30 budou oznaèovány :
- písmenem R ( tj. PREHEATER RELAY ) pøed programovatelnou hodnotou o indikaci pøehøívání 200 / 215 / 225 pøi naprogramování kontroly stykaèe pøedehøevu.
Pøi nenaprogramování kontroly stykaèe pøedehøevu bude namísto symbolu R symbol - (pomlèka ).
Pozn.: Funkce kontroly stykaèe pøedehøevu musí být programovatelná z dùvodu náhrady starších regulátorù, kdy nebyl montován stávající elektrický pøedehøev. Pokud bude totiž el. pøedehøev nezapojen a bude naprogramována kontrola funkce stykaèe pøedehøevu, pak se kontrolka poruchy systému vždy rozbliká a bude blikat po celou dobu pøipojení MT30 na napájecí napìtí souèasnì s vypnutím ventilu chlazení a omezovaèe výkonu!
Èasový diagram kontroly stykaèe pøedehøevu:

Popis výfukové brzdy :
Ovládání výfukové brzdy je øízeno elektroventilem 67, který následnì pneumaticky ovládá klapku výfukové brzdy 3 na výfukovém potrubí a stopovací váleèek 1 na vstøikovacím èerpadle 2 . Ovládání elektroventilu 67 mùže být ovlivnìno režimem programu ABS prostøednictvím relé výfukové brzdy 200.
Spuštìní výfukové brzdy se provede stiskem ovládacího tlaèítka 65 ( nové provedení - zatlaèením na páèku pod volantem , nebo spínaèem brzdových svìtel 14 pøi šlápnutí pedálu provozní brzdy ), pøi splnìní následujících podmínek:
- otáèky motoru jsou vyšší než 800ot./min. (alternátor 72 ,nebo indukèní snímaè 689)
- pedál akcelerátoru je v klidové poloze ( spínaè 90 pedálu akcelerátoru je sepnut )
- pedál spojky je v klidové poloze (spínaè 50 pedálu spojky je rozepnut )
Elektroventil výfukové brzdy zùstává sepnut tak dlouho, dokud jsou splnìny souèasnì všechny výše uvedené podmínky.
Pøi stisku tlaèítka 65 výfukové brzdy po dobu delší než 2,5s dojde kromì zapnutí elektroventilu 67 výfukové brzdy k vypnutí výstupu pro elektroventil chlazení, který aktivuje chladicí systém motoru. Elektroventil 67 chlazení je vypnut tak dlouho, dokud jsou splnìny souèasnì všechny výše uvedené podmínky.
( Dojde ke zvýšení brzdového úèinku )
Popis zastavení motoru:
Ovládání zastavení motoru je øízeno elektroventilem 67, který následnì pneumaticky ovládá klapku výfukové brzdy 3 na výfukovém potrubí a stopovací váleèek 2 na vstøikovacím èerpadle 3 ( jen provedení BOSCH ). Ovládání elektroventilu 67 u provedení MT30.01 je provedeno paralelním pøipojením tlaèítka zastavení motoru 263. U provedení MT30.02 tlaèítko zrušeno ,zastavení motoru ovládáno spínací skøíòkou pøes øídící jednotkou motoru ( pøerušení napájení na pin 16 ).

Полный мануал смотри в