См. также:
Интардер ZF EST42 DAF CF75IV, CF85IV, XF105

Интардер представляет собой износостойкий, гидравлический непрерывный тормоз. Он изначально предназначен для использования при длительном торможении, например, для снижения скорости во время движения по ровной дороге или при движении по склону. Это снижает износ рабочего тормоза. Интардер можно включить с помощью правого подрулевого переключателя.
Основные функции интардера ZF EST42:
1. Непрерывная работа износостойкого тормоза автомобиля. При движении по ровной дороге или по склону интардер можно использовать для торможения автомобиля, не используя рабочий тормоз, в зависимости от выбранного уровня (постоянного) тормозного момента. Это уменьшит нагрузку на рабочий тормоз.
2. Функция контроля движения по склону Функцию контроля движения по склону интардера можно использовать для достижения постоянной скорости автомобиля (в пределах системы) при движении под уклон.
3. Связь с другими системами автомобиля гарантирует оптимальный тормозной эффект.

Электрическая система
Электрическая часть интардера состоит из электронного блока EST 42, нескольких компонентов, которые обеспечивают передачу входных сигналов, и нескольких компонентов, управление которыми осуществляется в зависимости от входных сигналов.
В электронном блоке программируется несколько функций управления. Например:
1. Ограничение мощности
2. контроль температуры
3. Управления с помощью включенной АБС
4. Контроль движения на склоне
5. Управления через CAN

Для выполнения функций управления электронный блок EST 42 должен получать различные входные
сигналы, электронный блок осуществляет управление различными компонентами.
Входные сигналы
Положения подрулевого переключателя интардера (C906/C907)
- Нейтральное положение коробки передач (E593)
- Контроль движения на склоне (через V-CAN2)
- Интардер температуры охлаждающей жидкости (F544)
Выходные сигналы
- Клапан подачи воздуха интардера (B089):
- Пропорциональный клапан (B088)
EST 42 устанавливает связь через V-CAN2 с различными другими системами автомобиля.
Диагностика EST 42 выполняется с помощью DAVIE XD через линию K.
Гидравлическая система
Гидравлическая часть интардера состоит из корпуса, который установлен сзади коробки передач. Управление и регулировка гидравлической системы осуществляется с помощью электрической системы.

1 Клапан управления давлением масляного насоса
2 Уплотнительная заглушка пружины клапана селектора
3 Аккумуляторная батарея
4 Теплообменник
5 Плунжер управления для электромагнитного пропорционального клапана
6 Статор и ротор
7 Шестерни масляного насоса
8 Сегмент кольца понижения крутящего момента муфты свободного хода
9 Плунжер управления понижением крутящего момента муфты свободного хода
10 Клапан остаточного давления
Интардер выключен

Если интардер выключен, подрулевой переключатель находится в положении 0 (положение "0").
Питание в пропорциональный клапан (8) от электронного блока не подается; давление в контуре интардера составляет 0 бар (в контуре интардера нет масла). Это значит, что давление между плунжерами управления системы снижения момента муфты свободного хода (10) также составляет 0 бар. Сегменты кольца системы снижения момента муфты свободного хода теперь расположены между статором и ротором и тем самым снижают трение в карданной передаче.
Масляный насос интардера (3) подает масло через клапан селектора (13) в теплообменник (16) и аккумулятор (11). Аккумулятор наполняется маслом, пока не будет достигнуто максимальное давление 1,5 бара, такое давление ограничивается клапаном остаточного давления (14). Выход масляного насоса (3) зависит от скорости автомобиля. После выключения интардера аккумулятор (11) будет полностью заполнен, если пройдено приблизительно 500 метров.
Любые излишки масла поступают назад в резервуар для масла коробки передач. Если аккумулятор (11) полон, масло в коробке передач подается через теплообменник (16).
Таким образом масло в коробке передач непрерывно охлаждается.
Включение интардера

Подрулевой переключатель можно использовать для включения интардера и для выбора требуемого тормозного момента. Затем электронный блок включает следующие компоненты:
пропорциональный клапан (8). Ток, подаваемый электронным блоком, зависит от требуемого тормозного момента. Управляющее давление задается с помощью пропорционального клапана.
клапан подачи воздуха интардера (12). Под давлением воздуха (макс. 10 бар) масло подается из аккумулятора в контур интардера.
Дальнейшее управление полностью осуществляется с помощью гидравлической системы.
Пропорциональный клапан (8) устанавливает управляющее давление, которое зависит от тока, подаваемого электронным блоком. Два клапана включаются на основании данного управляющего давления, а именно:
1. клапан селектора (13). Управляющее давление непосредственно включает клапан селектора (13). После включения такого клапана создается так называемый контур интардера. Теперь масло поступает из ротора/статора через клапан селектора (13) в теплообменник, а затем назад в ротор/статор через клапан селектора (13).
2. регулятор расхода (9). Управляющее давление определяет положение клапана.
Данное положение гарантирует фактическую подачу масла в контур интардера масляным насосом. В контуре интардера давление растет, и такое давление интардера, управляющее давление и предварительно заданное сопротивление пружины определяют положение клапана.
Интардер включен

Если интардер включен, электронный блок подает постоянный ток в пропорциональный клапан (8). В результате данный клапан также подает постоянное управляющее давление в клапан селектора (13). Из-за данного управляющего давления, давления насоса, сопротивления пружины и давления в контуре интардера регулятор расхода (9) достигает равновесия.
Давление в контуре интардера определяет тормозное усилие, обеспечиваемое интардером.
Данное давление зависит от степени заполнения и частоты оборотов, таким образом регулятор расхода (9) постоянно ищет баланс с помощью диапазона скорости. Если интардер включен, только часть общего количества масла в коробке передач подается через теплообменник (16).
Давление в контуре интардера также присутсвует в системе снижения момента муфты свободного хода (10). Сегменты кольца между статором и ротором выталкиваются и больше не влияют на тормозной эффект интардера.
Переключение в другое положение торможения
Если требуется выбрать другой тормозной момент с помощью ручки, электронный блок изменяет силу
подачи ток в пропорциональный клапан (8). В результате пропорциональный клапан (8) подает
измененное управляющее давление, и регулятор расхода (9) устанавливается в новое
сбалансированное положение. Это изменяет давление масла в контуре интардера, обеспечивая требуемый тормозной момент.
Если интардер используется, клапан подачи воздуха интардера (12) остается включенным, чтобы в
аккумуляторе (11) оставалось давление воздуха.
Пока в контуре статора/ротора остается давление масла, сегменты кольца системы снижения момента
муфты свободного хода не устанавливаются между статором и ротором.
Выключение интардера

Если интардер выключен, питание в клапан подачи воздуха (12) не подается. В результате масло из аккумулятора (11) выпускается, и она снова полностью заполняется маслом.
Электронный блок больше не управляет пропорциональным клапаном (8), поэтому в клапане селектора (13) больше нет управляющего давления. Давление в клапане селектора (13) отсутствует, и с помощью предварительно натянутой пружиной клапан устанавливается в такое положение, что в контур интардера масло больше не подается. Оставшееся масло выходит из контура интардера через регулятор расхода (9). Затем масло подается только через теплообменник (16). В контуре интардера остается только воздух.
Давление масла в системе снижения момента муфты свободного хода (10) также падает.
Под действием натяжения пружины плунжеры управления и, следовательно, сегменты кольца перемещаются между статором и ротором. Расход воздуха между статором и ротором блокируется, что приводит к снижению момента потери на трение.
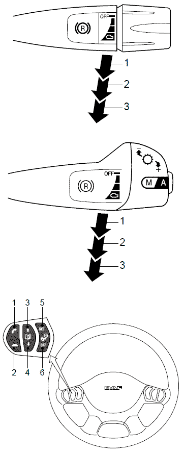
Переключатели управления (C906/C907/C916)
Если автомобиль оснащен интардером, на автомобиле всегда установлен один из двух подрулевых переключателей, представленных на рисунке в сочетании с переключателями на рулевом колесе.
Включение интардера
Интардер включается при перемещении правого подрулевого переключателя вниз из исходного
положения ("OFF" (Выкл.)).
Существует три положения интардера (1, 2 и 3). Контроль движения на склоне должен быть включен с
помощью переключателя на рулевом колесе.
Разделение максимального тормозного эффекта интардера выполняется следующим образом:
Положение торможения 1:
- приблизительно 33 % от максимального тормозного эффекта.
Положение торможения 2:
- приблизительно 66 % от максимального тормозного эффекта.
Положение торможения 3:
- максимальный тормозной эффект (с помощью тормоза двигателя).
Контроль движения на склоне
- 0 - 100% от тормозного эффекта.

Если на щитке приборов загорается предупреждающий индикатор '"(( ® ))", интардер включается.

Выключение интардера
Интардер выключается при перемещении подрулевого переключателя вверх из исходного положения ("OFF" (Выкл.)).
Включение функции контроля движения на склоне
Функция контроля движения на склоне включается нажатием пружинного выключателя (5) на левом подрулевом переключателе.
Если интардер включить при включенном контроле движения на склоне, он предотвращает увеличение скорости автомобиля более значения скорости, при котором он был включен.

Выключение функции контроля движения на склоне
Нажмите переключатель на рулевом колесе (6), чтобы выключить контроль движения на склоне.
Датчик температуры охлаждающей жидкости (F544)

Датчик температуры охлаждающей жидкости представляет собой резистор NTC.
Сопротивление понижается по мере роста температуры. Данный датчик отслеживает температуру охлаждающей жидкости со стороны выхода охладителя. Если температура охлаждающей жидкости слишком высокая, максимальный доступный тормозной момент интардера регулируется. См. "Технические данные". Электронный блок интардера контролирует работу до достижения максимальной допустимой температуры, чтобы можно было отрегулировать тормозной момент.
Переключатель нейтрального положения (E593)
Переключатель нейтрального положения (E593) установлен на крышке коробки передач.
Если передача включена, вал селектора (5) находится в таком положении, что контакт 4, контактная
поверхность которого обращена в сторону противоположную сопротивлению пружины 3, связывает
соединения 1 и 2. Переключатель нейтрального положения замыкается и, следовательно, подается сигнал "массы". Данный сигнал можно использовать для различных систем или функций автомобиля (интардер, управление двигателем, круиз-контроль, управление частотой вращения коленчатого вала
двигателя).
В таблице ниже перечислены состояния переключателя нейтрального положения.

Нейтраль Разомкнут
Передача включена Замкнут
Пропорциональный клапан интардера (B088)

Данный клапан преобразовывает ток управления, подаваемый электронным блоком, в управляющее
давление в корпусе интардера.
Пропорциональный клапан состоит из двух частей: электромагнитного клапана и плунжера управления.
Электромагнитный клапан расположен снаружи корпуса интардера.
Плунжер управления расположен внутри корпуса интардера.
Электромагнитный клапан является клапаном, работа которого зависит от рабочего цикла. Это значит, что ток управления повышается, если увеличивается рабочий цикл.
Внутри электромагнитного клапана расположен сердечник.
Сила, с которой сердечник вынимается из обмотки, зависит от значения рабочего цикла (ток управления).
Сердечник толкает плунжер управления пропорционального клапана.
Работа плунжера управления
Плунжер управления (7) пропорционального клапана расположен внутри корпуса интардера.
Если пропорциональный клапан не работает, плунжер управления (7) находится в крайнем правом
положении.
Сторона давления насоса (1) отсоединяется от стороны управляющего давления (2), и сторона возврата (3) подсоединяется к стороне управляющего давления (2).
Когда электромагнитный клапан (5) направляет сердечник (6) влево, сердечник, в свою очередь,
направляет плунжер управления (7) влево.

Сторона давления насоса (1) соединяется со стороной управляющего давления (2), сторона возврата (3) отсоединяется.
Управляющее давление повышается.
Давление со стороны управляющего давления (2) может достигнуть закрытого пространства (8) слева от плунжера управления (7) через отверстие (4) в плунжере управления (7).
Управляющее давление с левой стороны плунжера управления (7) и сила, оказываемая сердечником (6) с правой стороны плунжера управления (7), создают равновесие, и управляющее давление можно
регулировать.
Клапан подачи воздуха интардера (B089)

Данный клапан является электропневматическим 3/2-ходовым клапаном. Он используется для передачи давления воздуха от системы подачи воздуха в аккумулятор.
В результате интардер отвечает быстрее, и водителю сразу же доступно тормозное усилие.
Если интардер включен, электронный блок питает клапан подачи воздуха.
Давление воздуха приводит в движение поршень в аккумуляторе. Поршень вытесняет масло из аккумулятора и направляет его в контур интардера.
Если интардер выключен, питание в клапан подачи воздуха не подается.
Под давление масла поршень переместится вверх.
Воздух над поршнем может поступить в клапан подачи воздуха через отверстие.
Регулятор расхода

Регулятор расхода состоит из плунжера (8) и плунжера управления (9).
В исходном положении пружина (7) давит на плунжер управления (9), и он устанавливается в крайнее левое положение. Сторона возврата (1) соединяется со стороной давления интардера (2).
Сторона давления насоса (3) отсоединяется от стороны давления интардера (2). Таким образом со стороны давления интардера (2) исчезает давление.
Если с левой стороны плунжера управления (9) имеется управляющее давление, плунжер управления (9) перемещается вправо, преодолевая сопротивление пружины. После этого сторона давления насоса (3) соединяется со стороной давления интардера (2), сторона возврата (1) отсоединяется.
В результате этого давление со стороны интардера (2) увеличивается. Давление интардера (2) может поступить в плунжер управления (9) через отверстие 6 в плунжере управления (9). В результате давления в плунжере управления (9) и силы, прилагаемой пружиной 7, плунжер управления (9) перемещается влево, преодолевая управляющее давление, пока не достигнет баланса.
Таким образом можно управлять давлением интардера и конечным тормозным моментом.
Система снижения момента муфты свободного хода

Система снижения момента муфты свободного хода состоит из двойного плунжера управления (4) с пружиной (1) и двух сегментов кольца (5), которые подвешены в точках вращения (2). Точки вращения (2) расположены внутри корпуса интардера (12).

Оба сегмента кольца (5) распложены между статором (9) и ротором (8). Если интардер включить и выключить, под давлением масла сегменты кольца (5) перемещаются параллельно статору и ротору. Сегменты кольца (5) механически подсоединены к плунжерам управления (4).
Интардер не включается
Если интардер не включается, все масло исчезло из контура интардера, и в контуре интардера отсутствует давление. Под давлением пружин (1) плунжеры управления (4) системы снижения момента муфты свободного хода перемещаются внутрь.
В нижней части сегментов кольца (5) установлен кулачок, который входит в шлиц плунжера (4). Таким образом движущийся плунжер захватывает сегмент кольца.
Сегменты кольца перемещаются между статором и ротором, мешая потоку воздуха между ротором и
статором. Трение между статором и ротором уменьшается, снижая потери на трение в приводе.

Интардер включен
Если интардер включен, давление масла в контуре интардера растет.
Давление масла достигает корпуса интардера через выход ротора (11) и отверстия 3 и 6 между двумя
плунжерами управления. Под давлением масла оба плунжера управления перемещаются наружу,
преодолевая сопротивление обеих пружин (1). Сегменты кольца механически соединены с плунжерами управления и, следовательно, перемещаются из своего положения между статором и ротором. Сегменты кольца не мешают потоку масла между ротором и статором, и интардер может использовать максимальную тормозную силу.

Ограничение мощности
Ограничение мощности
Электронный блок использует тормозной момент (ток управления на пропорциональный клапан) и частоту вращения выходного вала для вычисления тормозного усилия, значение которого увеличилось.
Когда вычисленное тормозное усилие достигает максимального значения, электронный блок снижает подачу тока на пропорциональный клапан. За счет этого снижается управляющее давление в блоке интардера, и регулятор расхода снижает давление интардера. Таким образом тормозное усилие ограничивается максимальным значением.

Ограничение мощности в положении постоянного торможения
Одно из положений постоянного торможения можно выбрать с помощью подрулевого переключателя. Если скорость автомобиля немного изменяется при движении под уклон, когда тормоз находится в положении постоянного торможения, электронный блок интардера автоматически регулирует
подачу тока на пропорциональный клапан.
При незначительном увеличении скорости автомобиля ток, проходящий через пропорциональный клапан, немного понизится. Тормозной момент понизится, но тормозное усилие останется неизменным.

Ограничение мощности во время ускорения
Если нажать на педаль акселератора при каком-либо включенном положении постоянного торможения,
текущее максимальное доступное тормозное усилие снизится на 100 кВт. Если требуемое тормозное
усилие ниже текущего максимального доступного тормозного усилия, значение понижения тормозного
усилия будет меньше. Также может возникнуть ситуация, когда понижения тормозного усилия не будет.
Если функция контроля движения на склоне включена, во время ускорения снижения тормозного
усилия не произойдет, но функция контроля движения на склоне выключится.
Ограничение мощности при низкой частоте вращения коленчатого вала двигателя
Если интардер включен, электронный блок интардера проверяет частоту вращения коленчатого вала
двигателя.
При обнаружении слишком низкой частоты вращения коленчатого вала двигателя максимальное тормозное усилие интардера ограничивается.
Если частота вращения коленчатого вала двигателя низкая и, следовательно, низкий выход насоса
охлаждающей жидкости, сквозной поток системы охлаждения также будет низким. Если охлаждающая
жидкость проходит через систему охлаждения медленно, масло в интардере не будет достаточно
охлаждаться, и температура охлаждающей жидкости станет слишком высокой.
Данная ситуация может возникнуть, если интардер включен при движении под уклон, и выбрана высокая передача (слишком высокая).

Контроль движения на склоне

Данная функция поддерживает требуемую скорость автомобиля во время спуска.
Функцией контроля движения на склоне управляет интардер.
Если автомобиль оборудован MX Engine Brake и коробкой передач AS Tronic и не оборудован интардером, работой функции контроля движения на склоне управляет DMCI.
Чтобы получить дополнительные сведения о функции контроля движения на склоне с управлением
DMCI, см. подробные сведения о системе и компонентах DMCI.
Контроль движения на склоне можно включить с помощью переключателя на рулевом колесе (5).
Текущая скорость автомобиля сохраняется в электронном блоке.
Интардер включается, когда скорость автомобиля увеличивается:
Это значит, что:
предупреждающий индикатор на щитке приборов загорается.
пропорциональный клапан и клапан подачи воздуха включаются.

Если скорость автомобиля продолжает увеличиваться, электронный блок генерирует более высокий ток управления, и тормозной момент интардера увеличивается.
Интардер выключается, если скорость автомобиля снижается до сохраненного значения.

Если интардер выключается с помощью подрулевого переключателя (5) или при выключении зажигания, значение контроля движения на склоне, сохраненное в электронном блоке, удаляется.
При включенной функции контроля движения на склоне максимальный тормозной момент также может возникнуть при определенных условиях, например, при продолжительном спуске.
Выбор контроля движения на склоне в положении постоянного торможения
Функцию контроля движения на склоне все же можно включить во время спуска в выбранном положении постоянного торможения (1, 2 или 3).
Это значит, что электронный блок автоматически включает функцию, для которой требуется более высокий тормозной момент.
Предположим, что выбрано положение торможения 2, и скорость автомобиля во время спуска
продолжает увеличиваться, функцию контроля движения на спуске можно выбрать также для того, чтобы остановить дальнейшее увеличение скорости.
Электронный блок автоматически регулирует подачу тока управления через пропорциональный клапан,
чтобы интардер обеспечивал требуемый тормозной момент для поддержания скорости автомобиля на
постоянном уровне.
Функция контроля движения на склоне выключается, когда скорость автомобиля снова сравнивается со
значением скорости, сохраненным в электронном блоке на момент выбора функции контроля движения на склоне.
Положение торможения 2, которое также было выбрано, включается снова.

Контроль движения на склоне в сочетании с системой круиз-контроля
Контроль движения на склоне и круиз-контроль можно выбрать одновременно. Это значит, что обе
функции можно выбрать при одинаковой скорости автомобиля.
Однако в связи с излишним нагревом карданной передачи и системы охлаждения, а также дополнительным расходом топлива, включать обе функции одновременно не рекомендуется.
Поэтому электронный блок интардера автоматически регулирует текущую сохраненную скорость автомобиля функции контроля движения на склоне по отношению к сохраненной скорости круиз-контроля с использованием минимального запрограммированного значения 3 км/ч.
Пример:
Если выбраны обе функции при скорости автомобиля 60 км/ч, при движении по ровной дороге или при
движении на уклонах поддерживается скорость автомобиля 60 км/ч (круиз-контроль) и скорость около 63 км/ч во время спуска (контроль движения на склоне).

Контроль движения на склоне и переключатель нейтрального положения
Если во время спуска выбрана более низкая передача при включенном интардере, обороты двигателя могут синхронизироваться с более низкой включенной передачей (двойное выключение сцепления).
Однако если нажать педаль акселератора при включенном контроле движения на склоне,
электронный блок интардера выключает функцию контроля движения на склоне.
Пример:
В описанной ниже ситуации не рекомендуется выключать интардер самого последнего автомобиля во
время спуска при включенной функции контроля движения на склоне.

Переключатель нейтрального положения посылает сигнал в электронный блок с указанием того,
что коробка передач находится в нейтральном положении.
Это не дает электронному блоку автоматически выключить функцию контроля движения на склоне при
нажатии на педаль акселератора в нейтральном положении.
Переключатель нейтрального положения размыкается в нейтральном положении, и электронный блок интардера перестает получать сигнал "массы".
Более того, сцепление включается при переключении на более низкую передачу.
Бесконтактный переключатель сцепления соединен с системой управления двигателем и использует
сообщение CAN для указания наличия прерывания в карданной передаче.
Данная функция также предотвращает выключение функции контроля движения на склоне при
переключении на более низкую передачу.
Отображение требуемой скорости автомобиля на DIP при включенной функции контроля движения на склоне
Если контроль движения на склоне включен при определенной скорости автомобиля, данная требуемая
скорость автомобиля сохраняется в памяти блока EST 42.
Значение требуемой скорости автомобиля также отображается на точечной матрице DIP при движении
под уклон.
Символ требуемой скорости автомобиля отображается в положении 6a строки индикации (A).
Таким образом водитель получает постоянную информацию о скорости, при которой может включиться
функция контроля движения на склоне.

Условия включения
Контроль движения на склоне можно включить только, если:
- выключатель "OFF" (6) не нажат и скорость составляет ≥ 30 км/ч (в зависимости от запрограммированного значения "v max" для специального назначения);
- отсутствие ошибок сигнала скорости автомобиля;
- сцепление не нажато;
- в переключателе на рулевом колесе не обнаружены ошибки.
При включенной функции контроля движения на склоне функция круиз-контроля не отключается.
Условия выключения
Контроль движения на склоне выключается, если:
- выключатель "OFF" (6) нажат или имеются ошибки сигнала скорости автомобиля, или
- была на некоторое время нажата педаль акселератора, при этом скорость выше скорости контроля движения на склоне, и карданная передача не прерывается, или обнаружены ошибки в переключателе на рулевом колесе.
При включенной функции контроля движения на склоне функция круиз-контроля не отключается.
Регулировка температуры
Ограничение тормозного усилия в зависимости от температуры
Если температура охлаждающей жидкости слишком высокая, электронный блок снижает подачу
тока управления через пропорциональный клапан в соответствии с зафиксированной программой управления.
Температуры, при которой начинается такое снижение, зависит от требуемого тормозного момента
(положение подрулевого переключателя).
При требуемом высоком тормозном моменте снижение начнется раньше, чем при требуемом низком тормозном моменте.

Муфта вентилятора с электронным управлением
Включение
При использовании интардера можно включить вискомуфту вентилятора с электронным управлением для управления скоростью вентилятора.
Таким образом обеспечивается достаточный поток охлаждающего воздуха для поддержания
температуры системы охлаждения в допустимых пределах.
Если требуемое тормозное усилие интардера выше 10 кВт, электронный блок интардера включит систему управления двигателем с помощью сообщения V-CAN для включения вискомуфты вентилятора.
Задержка включения
Включение муфты вентилятора также зависит от температуры охлаждающей жидкости.
Если температура превышает 95 °C, муфта вентилятора включается сразу же с задержкой 0 секунд.
Если температура ниже 95 °C, муфта вентилятора включается с задержкой несколько секунд в зависимости от точной температуры.

Управление скоростью вентилятора
Скорость вентилятора с электронным управлением зависит от температуры охлаждающей жидкости. При температуре охлаждающей жидкости 78 °C скорость вентилятора составляет не менее 200 об/мин.
Предварительно запрограммированный контроль температуры в электронном блоке гарантирует, что скорость вентилятора увеличится или уменьшится на 160 об/мин при каждом изменении температуры охлаждающей жидкости на 1 °C.
Однако максимальная скорость вентилятора все же зависит от частоты вращения коленчатого вала двигателя.

Включение тормоза-замедлителя
Если интардер включен при включенной функции контроля движения на склоне, тормоз-замедлитель включается автоматически при соблюдении следующих условий.
Условия включения тормоза-замедлителя:
- Температура охлаждающей жидкости интардера выше 92 °C
- Требуемое тормозное усилие выше 250 кВт
Электронный блок интардера включает тормоз-замедлитель с помощью сообщения V-CAN, отправляемого в электронный блок системы управления двигателем.
За счет включения тормоза-замедлителя можно понизить тормозное усилие, вычисленное интардером. Это приводит к снижению тепловой нагрузки на систему охлаждения.
Вместе включенный тормоз-замедлитель и интардер (при адаптированном тормозном моменте)
обеспечивают постоянный тормозной момент, необходимый для поддержания постоянной скорости
автомобиля во время спуска.
Тормоз-замедлитель снова выключается, если требуемое тормозное усилие интардера опускается ниже 10 кВт.
Управления с помощью включенной АБС
Система АБС включается, когда возникает угроза того, что одно или несколько колес могут проскальзывать во время торможения с помощью интардера.
Система АБС выключает интардер. В это время электронный блок интардера выключает пропорциональный клапан и клапан подачи воздуха.
Интардер снова включается, когда выключается система АБС.
При включенной функции контроля движения на склоне сохраненная скорость автомобиля сохраняется после вмешательства системы АБС.
Управление через сеть CAN
Электронный блок интардера ZF EST 42 встроен в сеть V-CAN2 автомобиля. Связь электронного блока с другими электронными системами автомобиля устанавливается через соединение CAN в точках 22 и 49. Таким образом выполняется обмен данными, и другие электронные системы могут влиять на функции управления интардером.
Электронный блок интардера также должен получать данные от других систем для оптимизации функции интардера. Ограничение, включение и выключение интардера также могут осуществлять другие системы автомобиля, такие как EBS-2, ABS-D, тахометр, DMCI и AS Tronic.
Например, сигнал скорости автомобиля посылается через тахометр и сообщения CAN помимо прочего в электронный блок интардера.
Если сигнал скорости отсутствует из-за неисправности, функция контроля движения на склоне (если она активна) выключается. При включенной функции контроля движения на склоне сигнал скорости имеет большое значение для электронного блока интардера.
С помощью сообщений CAN также передаются специальные функции, такие как ограничение максимального тормозного усилия интардера и включения тормоза-замедлителя или муфты вентилятора с электронным управлением (ограничение температуры охлаждающей жидкости).
Данные, которые поступают в блок EST 42:
Частота оборотов выходного вала коробки передач для вычисления (максимального) тормозного усилия
Тахометр
Скорость автомобиля Тахометр
Резервная копия скорости автомобиля DMCI
Активный сигнал круиз-контроля: если функция контроля движения на склоне включена, сохраненная скорость автомобиля становится автоматически выше на 3 км/ч, чем сохраненная скорость круиз-контроля DMCI
Сохраненная скорость круиз-контроля DMCI
Частота вращения коленчатого вала двигателя DMCI
Бесконтактный переключатель сцепления предотвращает выключение функции контроля движения на склоне во время ускорения на спуске, если карданная передача неисправна DMCI
Переключатель педали тормоза используется для дополнительного торможения автомобиля за счет фиксации тормозного усилия интардера в функции контроля движения на склоне и использования рабочего тормоза DMCI
Переключатель холостого хода педали акселератора используется для выключения функции контроля движения на склоне во время ускорения, если выполняется переключение передач при ненажатой педали сцепления DMCI
Запрос на выключение интардера из-за вмешательства АБС АБС/EBS-2
Требуемый тормозной момент для рабочего тормоза, запрос на процентное соотношение тормозного усилия интардера для облегчения работы рабочего тормоза EBS -2
Функция контроля движения на склоне включена VIC-2
Данные, посылаемые блоком EST 42:
Опорное значение тормозного момента интардера в Нм АБС/EBS-2/DMCI/AS Tronic
Текущий тормозной момент интардера, выраженный как процентное соотношение Нм EBS-2/AS Tronic
Требуемый тормозной момент интардера в процентах для включения муфты вентилятора с электронным управлением DMCI
Требуемый тормозной момент интардера в процентах в зависимости от положения торможения или функции контроля движения на склоне, выбранных с помощью подрулевого переключателя или переключателя на рулевом колесе EBS-2/VIC-2/AS Tronic
Выбранный постоянный тормозной момент интардера в процентах для выключения системы круиз-контроля, если выбрано положение торможения 1, 2 или 3 с помощью подрулевого переключателя
DMCI/AS Tronic
Максимальный доступный тормозной момент интардера в процентах для совместной работы EBS и интардера EBS-2/AS Tronic
Запрос на включение тормоза-замедлителя DMCI/AS Tronic Отображение требуемой скорости автомобиля на DIP при включенной функции контроля движения на склоне VIC-2/AS Tronic
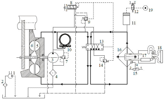
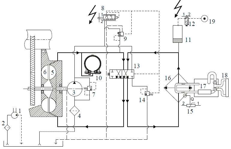
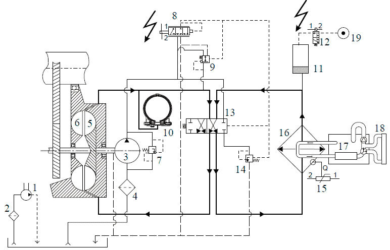
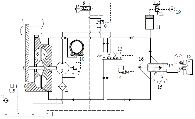
Схема гидравлической системы

1. Масляный насос коробки передач
2. Масляный фильтр коробки передач
3. Масляный насос интардера
4. Масляный фильтр интардера
5. Ротор
6. Статор
7. Клапан ограничения давления
8. Пропорциональный клапан интардера
9. Регулятор расхода
10. Система снижения момента муфты свободного хода
11. Аккумулятор
12. Клапан подачи воздуха интардера
13. Клапан селектора контура интардера
14. Клапан остаточного давления
15. Датчик температуры охлаждающей жидкости
16. Теплообменник
17. Двигатель
18. Радиатор
19. Подача воздуха
Блок-схема
Блок-схема V301042 относится к:
XF105
CF85 IV
CF75 IV
Объяснение блок-схемы
A Модель с механической коробкой передач
B Модель с коробкой передач AS Tronic

A100 Разъем, диагностика HD-OBD
B088 Клапан, пропорциональный
B089 Клапан, подающий
C906 Рулевая колонка AGC /рулевая колонка AS Tronic (неделя 49)
C907 Рулевая колонка MGS/AGC
D902 ЭБУ, интардер EST-42
E035 Предохранитель, рулевая колонка
E199 Предохранитель, интардер ZF
E351 Предохранитель, электрические системы
E593 Переключатель, нейтральное положение
F544 Датчик, температура охлаждающей жидкости, интардер
Информация о расположении, интардер ZF, EST-42
