Подогреватели предпусковые дизельные серии
14ТС 10 М4

Схема электрических соединений

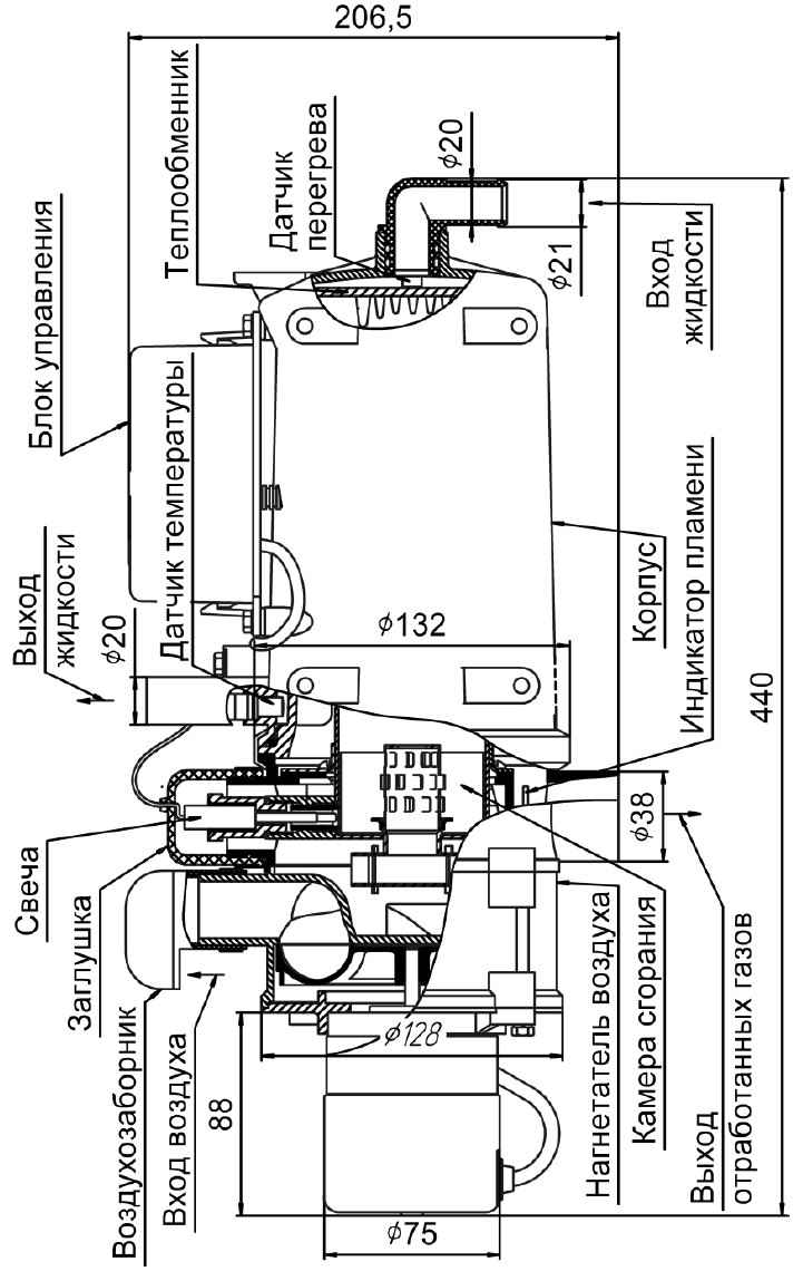
Основные узлы подогревателя

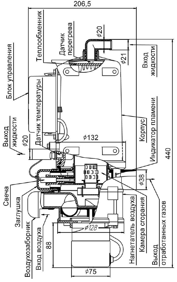
Основные узлы нагревателя
Подписывайтесь на наш канал в Telegram и будьте всегда в курсе самых последних сообщений и публикаций с сайта. |


