Электросхемы и коды неисправностей 210K EP Tractor Loader
(PIN: 1T8210EK_ _G891000— ) John Deere
- SE1—Starting and Charging Circuit
- SE2—Fuse and Power Distribution Circuit
- SE3—Fuse and Power Distribution Circuit
- SE4—Modular Telematics Gateway (MTG) Control Unit Circuit
- SE5—Satellite (SAT) Module Control Unit Circuit
- SE6—Engine Control Unit (ECU) Circuit
- SE7—Engine Control Unit (ECU) Circuit
- SE8—Engine Control Unit (ECU) Circuit
- SE9—Engine Control Unit (ECU) Circuit
- SE10—Not used on this machine
- SE11—Not used on this machine
- SE12—Not used on this machine
- SE13—CAN Circuit
- SE14—Engagement and Monitor Unit (EMU) Circuit
- SE15—Engagement and Monitor Unit (EMU) Circuit
- SE16—Engagement and Monitor Unit (EMU) Circuit
- SE17—Engagement and Monitor Unit (EMU) Circuit
- SE18—Engagement and Monitor Unit (EMU) Circuit
- SE19—Loader Auxiliary Control Unit Circuit
- SE20—Ride Control Circuit
- SE21—Loader Coupler Circuit
- SE22—Horn/Brake Light Circuit
- SE23—Brake/Drive/Work Light Circuit
- SE24—Brake/Drive/Work Light Circuit
- SE25—Turn Signal Circuit
- SE26—Hazard Light Circuit
- SE27—Beacon Light Circuit
- SE28—Air Conditioner/Blower Motor Circuit
- SE29—Air Conditioner/Blower Motor Circuit
- SE30—Wiper/Washer Circuit
- SE31—Power-Takeoff (PTO) Circuit
- SE32—Return-to-Dig/Power Port/Dome Light Circuit
- SE33—Radio Circuit
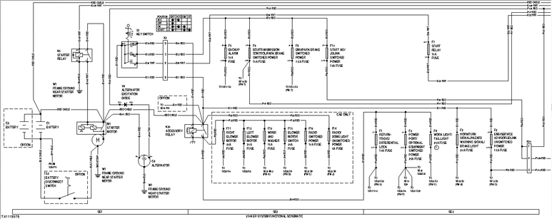
System Functional Schematic (SE1—SE3)
- F1 - Return-to-Dig/Differential Lock 10 A Fuse
- F2 - Horn/Turn Signal/Hazard Warning Signal/Brake Light 20 A Fuse
- F3 - Power Port/Optional Equipment Switched Power 25 A Fuse
- F4 - Work Light/Tail Light 25 A Fuse
- F5 - Backup Alarm 10 A Fuse
- F6 - ECU/Transmission Control/Park Brake Switched Power 10 A Fuse
- F7 - Start Relay 10 A Fuse
- F8 - EMU/ Service ADVISOR ™ / JDLink ™ Unswitched Power 15 A Fuse
- F9 - EMU/Park Brake Switched Power 7.5 A Fuse
- F10 - Start Aid/ JDLink ™ Switched Power 15 A Fuse
- F11 - Right Blower Motor 30 A Fuse
- F12 - Left Blower Motor 20 A Fuse
- F13 - Wiper and Washer 15 A Fuse
- F14 - Radio/Dome Light Unswitched Power 5 A Fuse
- F15 - Blower Motor Switch/Air Conditioning 30 A Fuse
- F16 - Radio Switched Power 10 A Fuse
- G1 - Battery 1
- G2 - Battery 2
- G4 - Alternator
- K5 - Starter Relay
- K20 - Accessory Relay
- M1 - Starter Motor
- S1 - Key Switch
- S2 - Battery Disconnect Switch
- V4 - Alternator Excitation Diode
- W1 - Frame Ground Near Starter Motor
- X2 - Load Center Harness-to-Cab/Canopy Console Harness Connector
- X20 - Engine Harness-to-Load Center Harness Connector
System Functional Schematic (SE4—SE6)
- A2 - Engine Control Unit (ECU)
- A6000 - Modular Telematics Gateway (MTG) Control Unit
- A6002 - Satellite (SAT) Module Control Unit
- B20 - Engine Speed Control Pedal
- B21 - Engine Speed Control Dial
- F4 - ECU Unswitched Power 20 A Fuse
- F22 - Start Aid 15 A Fuse
- F71 - JDLink ™ Ground 7.5 A Fuse
- K25 - Start Aid Relay
- R5 - CAN Termination Resistor 1
- S46 - Start Aid Switch
- W1 - Frame Ground Near Starter Motor
- X2 - Load Center Harness-to-Cab/Canopy Console Harness Connector
- X20 - Engine Harness-to-Load Center Harness Connector
- X41 - ECU 32-Pin Connector
- X42 - ECU 48-Pin Connector
- X49 - Start Aid Switch Harness Connector
- X101 - Modular Telematics Gateway (MTG) 3-Pin Connector
- X102 - Modular Telematics Gateway (MTG) CAN 1 Connector
- X6014 - Modular Telematics Gateway (MTG) Control Unit 48-Pin Connector
- X6015 - Satellite (SAT) Module Control Unit 48-Pin Connector
- X6016 - Modular Telematics Gateway (MTG) Harness-to-Satellite (SAT) Harness 6-Pin Connector
- Y15 - Start Aid Solenoid
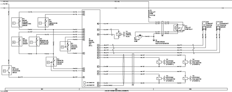
System Functional Schematic (SE7—SE9)
- A2 - Engine Control Unit (ECU)
- B11 - Fuel Rail Pressure Sensor
- B15 - Engine Coolant Temperature Sensor
- B17 - Fuel Temperature Sensor
- B18 - Manifold Air Temperature Sensor
- B19 - Crankshaft Position Sensor
- B23 - Engine Oil Pressure Sensor
- B24 - Camshaft Position Sensor
- B60 - Water-in-Fuel Sensor
- B109 - Air Filter Restriction Switch
- F21 - Fuel Lift Pump 15 A Fuse
- K17 - Fuel Lift Pump Relay
- M17 - Fuel Lift Pump
- W1 - Frame Ground Near Starter Motor
- X41 - ECU 32-Pin Connector
- X42 - ECU 48-Pin Connector
- X50 - Engine Harness-to-Electronic Injector Harness Connector
- X86 - Fuel Lift Pump Relay Harness Connector
- Y17 - Suction Control Valve
- Y41 - Electronic Fuel Injector (cylinder 1)
- Y42 - Electronic Fuel Injector (cylinder 2)
- Y43 - Electronic Fuel Injector (cylinder 3)
- Y44 - Electronic Fuel Injector (cylinder 4)
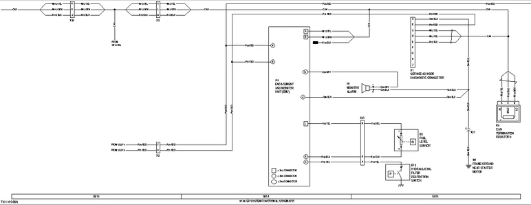
System Functional Schematic (SE13—SE15)

- A3 - Engagement and Monitor Unit (EMU)
- B8 - Fuel Level Sensor
- B12 - Hydraulic Oil Filter Restriction Switch
- H1 - Monitor Alarm
- R6 - CAN Termination Resistor 2
- W1 - Frame Ground Near Starter Motor
- X1 - Service ADVISOR ™ Diagnostic Connector
- X2 - Load Center Harness-to-Cab/Canopy Console Harness Connector
- X20 - Engine Harness-to-Cab/Canopy Harness Connector
- X21 - Transmission Harness-to-Cab/Canopy Console Harness Connector
- X43 - EMU 16-Pin Connector
- X44 - EMU 14-Pin Connector
- X45 - EMU 12-Pin Connector
System Functional Schematic (SE16—SE18)

- 1 - Single Lever Loader
- 2 - Without Single Lever Loader Control With Auxiliary
- A3 - Engagement and Monitor Unit (EMU)
- B6 - Torque Converter Oil Temperature Sensor
- B13 - Park Brake Pressure Switch
- H3 - Backup Alarm
- K3 - Backup Alarm Relay
- S4 - Park Brake Switch
- S5 - Forward, Neutral, Reverse (FNR) Switch
- S6 - Gear Select Switch
- S8 - Clutch Disconnect Switch
- S10 - Differential Lock Switch
- S11 - Mechanical Front Wheel Drive (MFWD) Switch
- S36 - Mechanical Front Wheel Drive (MFWD) Switch
- S37 - Mechanical Front Wheel Drive (MFWD) Momentary Switch
- S38 - Clutch Disconnect Switch
- W1 - Frame Ground Near Starter Motor
- W2 - Front Console Ground
- X2 - Load Center Harness-to-Cab/Canopy Console Harness Connector
- X21 - Transmission Harness-to-Cab/Canopy Console Harness Connector
- X22 - Load Center Harness-to-Transmission Harness Connector
- X43 - EMU 16-Pin Connector
- X44 - EMU 14-Pin Connector
- X45 - EMU 12-Pin Connector
- X48 - Transmission Control Lever (TCL) Connector
- X57 - Loader Auxiliary Control Harness 2-Pin Connector
- X58 - Loader Control Lever Connector
- Y1 - Transmission Forward Direction Solenoid
- Y2 - Transmission Reverse Direction Solenoid
- Y3 - Transmission Speed Solenoid 1
- Y4 - Transmission Speed Solenoid 2
- Y5 - Transmission Speed Solenoid 3
- Y7 - Park Brake Release Solenoid
- Y10 - Differential Lock Solenoid
- Y11 - Mechanical Front Wheel Drive (MFWD) Solenoid
System Functional Schematic (SE19—SE21)

- A51 - Loader Auxiliary Control Unit
- B44 - Loader Auxiliary Flow Control Switch
- E30 - Loader Coupler Indicator Light
- F51 - Loader Auxiliary Control Unit 10 A Fuse
- H6 - Loader Coupler Alarm
- K18 - Loader Coupler Time Relay
- S50 - Ride Control Switch
- S51 - Loader Auxiliary Enable Switch
- S57 - Loader Coupler Switch
- V30 - Loader Coupler Unlock Solenoid Diode
- W2 - Front Console Ground
- X25 - Junction Block
- X51 - Loader Auxiliary Control Unit Connector
- X56 - Loader Auxiliary Control Harness CAN Connector
- X58 - Loader Control Lever Connector
- X81 - Loader Coupler Solenoid Harness Connector
- Y20 - Loader Auxiliary Extend Solenoid
- Y21 - Loader Auxiliary Retract Solenoid
- Y29 - Loader Coupler Unlock Solenoid
- Y30 - Loader Coupler Pressure Solenoid
- Y50 - Ride Control Solenoid 1
- Y51 - Ride Control Solenoid 2
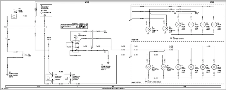
System Functional Schematic (SE22—SE24)

- A3 - Engagement and Monitor Unit (EMU)
- E1 - Left Rear Work Light
- E4 - Right Rear Work Light
- E7 - Left Front Work Light
- E8 - Right Front Work Light
- E9 - Left Brake/Tail Light
- E10 - Right Brake/Tail Light
- H40 - Horn
- S25 - Light Switch
- S26 - Brake Light Pressure Switch 1
- S27 - Brake Light Pressure Switch 2
- S40 - Horn Switch
- W1 - Frame Ground Near Starter Motor
- W5 - Canopy (ROPS) Harness Ground
- X2 - Load Center Harness-to-Cab/Canopy Console Harness Connector
- X4 - Load Center Harness-to-Cab/Canopy Harness Connector
- X5 - Cab Harness-to-Cab Roof Harness Connector
- X20 - Engine Harness-to-Load Center Harness Connector
- X21 - Transmission Harness-to-Cab/Canopy Console Harness Connector
- X45 - EMU 12-Pin Connector
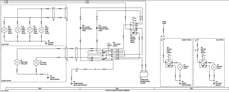
System Functional Schematic (SE25—SE27)

- E7 - Left Front Work Light
- E8 - Right Front Work Light
- E11 - Left Rear Turn Signal
- E12 - Left Front Turn Signal
- E13 - Right Rear Turn Signal
- E14 - Right Front Turn Signal
- E17 - Beacon Light
- K9 - Turn/Hazard Warning Signal Flasher
- S30 - Turn Signal Switch
- S31 - Hazard Warning Signal Switch
- S47 - Beacon Switch
- V47 - Right Hazard Warning Signal Diode
- V48 - Left Hazard Warning Signal Diode
- W1 - Frame Ground Near Starter Motor
- W3 - Cab Roof Ground
- W5 - Canopy (ROPS) Ground
- X2 - Load Center Harness-to-Cab/Canopy Console Harness Connector
- X4 - Load Center Harness-to-Cab/Canopy Harness Connector
- X5 - Cab Harness-to-Cab Roof Harness Connector
- X21 - Transmission Harness-to-Cab/Canopy Console Harness Connector
System Functional Schematic (SE28—SE30)

- B2 - Air Conditioner Freeze Control Switch
- B3 - Air Conditioner High/Low Pressure Switch
- K6 - Right Blower Motor Relay
- K8 - Left Blower Motor Relay
- M10 - Left Blower Motor
- M12 - Right Blower Motor
- M13 - Front Wiper Motor
- M14 - Rear Wiper Motor
- M15 - Front Washer Motor
- M16 - Rear Washer Motor
- R10 - Blower Motor Speed Resistor
- S7 - Air Conditioner On/Off Switch
- S13 - Front Wiper Switch
- S15 - Front Washer Switch
- S21 - Rear Wiper and Washer Switch
- S42 - Blower Motor Speed Switch
- V19 - Air Conditioner Compressor Clutch Diode
- W1 - Frame Ground Near Starter Motor
- W3 - Cab Roof Ground
- W4 - Cab Harness Ground
- X3 - Load Center Harness-to-Cab Harness 2-Pin Connector
- X5 - Cab Harness-to-Cab Roof Harness Connector
- X20 - Engine Harness-to-Cab/Canopy Harness Connector
- X22 - Load Center Harness-to-Transmission Harness Connector
- X66 - Air Conditioner Compressor Clutch Harness Connector
- Y19 - Air Conditioner Compressor Clutch Solenoid
System Functional Schematic (SE31—SE33)

- A9 - Radio
- B30 - Right Speaker
- B31 - Left Speaker
- B32 - Power-Takeoff (PTO) Temperature Switch
- E18 - Side Console Light
- E20 - Dome Light
- E25 - Power-Takeoff (PTO) Light
- K13 - Power-Takeoff (PTO) Relay
- S12 - Return-to-Dig Switch
- S16 - Power-Takeoff (PTO) Switch
- S17 - Dome Light Door Switch
- W1 - Frame Ground Near Starter Motor
- W2 - Front Console Ground
- W3 - Cab Roof Ground
- W4 - Cab Harness Ground
- X5 - Cab Harness-to-Cab Roof Harness Connector
- X22 - Load Center Harness-to-Transmission Harness Connector
- X25 - Junction Block
- X38 - Power Port 1
- X39 - Power Port 2
- X67 - Return-to-Dig Harness Connector
- Y12 - Return-to-Dig Solenoid
- Y13 - Power-Takeoff (PTO) Solenoid
Все коды диагностики неисправностей
AVC
- 000168.03 Battery Voltage
- 000168.04 Battery Voltage
- 000234.02 Software Incorrect
- 000237.02 VIN Mismatch
- 000237.13 VIN Mismatch
- 000237.31 VIN Missing
- 000629.12 Controller Fault
- 002664.03 Ldr Aux Roller
- 002664.04 Ldr Aux Roller
- 002664.07 Ldr Aux Roller
- 002664.12 Ldr Aux Roller
- 002724.07 Left Joystick
- 003509.03 Sensor Supply 1
- 003509.04 Sensor Supply 1
- 520425.07 CAN Bus
- 520426.07 CAN Bus
- 520542.03 CAN Bus
- 520543.04 CAN Bus
- 523571.04 Valve Power 2
- 523769.03 MFWD Switch
- 523769.04 MFWD Switch
- 523938.03 Loader Aux Sol A
- 523938.04 Loader Aux Sol A
- 523938.05 Loader Aux Sol A
- 523938.06 Loader Aux Sol A
- 523939.03 Loader Aux Sol B
- 523939.04 Loader Aux Sol B
- 523939.05 Loader Aux Sol B
- 523939.06 Loader Aux Sol B
- 524204.03 Loader Aux Switch
- 524204.05 Loader Aux Switch
ECU (Level 16)
- 000028.03 Digital Throttle Signal Out of Range High
- 000028.04 Digital Throttle Signal Out of Range Low
- 000028.14 Digital Throttle Inhibited
- 000029.03 Secondary Analog Throttle Signal Out of Range High
- 000029.04 Secondary Analog Throttle Signal Out of Range Low
- 000029.14 Secondary Analog Throttle Inhibited
- 000084.31 ECU Calculated Vehicle Speed and CAN Vehicle Speed Mismatch
- 000091.03 Primary Analog Throttle Signal Out of Range High
- 000091.04 Primary Analog Throttle Signal Out of Range Low
- 000091.09 Primary Analog Throttle Signal Erratic
- 000091.14 Primary Analog Throttle Inhibited
- 000094.03 Low Pressure Fuel Signal Out of Range High
- 000094.04 Low Pressure Fuel Signal Out of Range Low
- 000094.17 Low Pressure Fuel Signal Slightly Low
- 000097.03 Water In Fuel Signal Out of Range High
- 000097.04 Water In Fuel Signal Out of Range Low
- 000097.16 Water In Fuel Detected
- 000100.01 Engine Oil Pressure Signal Extremely Low
- 000100.04 Engine Oil Pressure Signal Out of Range Low
- 000100.18 Engine Oil Pressure Signal Moderately Low
- 000100.31 Engine Oil Pressure Detected with Engine Stopped
- 000105.00 Manifold Air Temperature Signal Extremely High
- 000105.03 Manifold Air Temperature Signal Out of Range High
- 000105.04 Manifold Air Temperature Signal Out of Range Low
- 000105.15 Manifold Air Temperature Signal Slightly High
- 000105.16 Manifold Air Temperature Signal Moderately High
- 000107.00 Air Filter Restriction Switch Activated
- 000108.02 Barometric Air Pressure Signal Invalid
- 000110.00 Coolant Temperature Signal Extremely High
- 000110.03 Coolant Temperature Signal Out of Range High
- 000110.04 Coolant Temperature Signal Out of Range Low
- 000110.15 Coolant Temperature Signal Slightly High
- 000110.16 Coolant Temperature Signal Moderately High
- 000111.01 Coolant Level Extremely Low
- 000157.03 Fuel Rail Pressure Signal Out of Range High
- 000157.04 Fuel Rail Pressure Signal Out of Range Low
- 000157.10 Fuel Rail Pressure Loss Detected
- 000157.17 Fuel Rail Pressure Not Developed
- 000158.17 ECU Power Down Error
- 000160.02 Vehicle Speed Signal Invalid
- 000171.03 Ambient Air Temperature Out of Range High
- 000171.04 Ambient Air Temperature Out of Range Low
- 000174.00 Fuel Temperature Signal Extremely High
- 000174.03 Fuel Temperature Signal Out of Range High
- 000174.04 Fuel Temperature Signal Out of Range Low
- 000174.16 Fuel Temperature Signal Moderately High
- 000189.00 Engine Speed Derate Condition Exists
- 000190.00 Engine Speed Extremely High
- 000190.16 Engine Speed Moderately High
- 000237.02 VIN Security Data Invalid
- 000237.13 VIN Option Code Security Data Conflict
- 000237.31 VIN Security Data Missing
- 000569.03 Rear Axle Differential Lock Signal Out of Range High
- 000569.04 Rear Axle Differential Lock Signal Out of Range Low
- 000611.03 Injector Shorted to Voltage Source
- 000611.04 Injector Shorted to Ground
- 000627.01 All Injector Circuits Have High Resistance
- 000627.18 Injector Power Supply Voltage Out of Range Low
- 000629.12 ECU EEPROM Error
- 000629.13 ECU Boot Block Error
- 000636.02 Camshaft Position Signal Invalid
- 000636.05 Camshaft Position Circuit Has High Resistance
- 000636.06 Camshaft Position Circuit Has Low Resistance
- 000636.08 Camshaft Position Signal Missing
- 000636.10 Camshaft Position Signal Rate of Change Abnormal
- 000637.02 Crankshaft Position Signal Invalid
- 000637.05 Crankshaft Position Circuit Has High Resistance
- 000637.06 Crankshaft Position Circuit Has Low Resistance
- 000637.07 Crankshaft and Camshaft Position Signals Out of Sync
- 000637.08 Crankshaft Position Signal Missing
- 000637.10 Crankshaft Position Signal Rate of Change Abnormal
- 000640.31 External Derate Commanded
- 000647.05 Engine Fan Drive Circuit Has High Resistance
- 000647.31 Engine Fan Drive Manual Purge Switch Active Too Long
- 000651.02 Injector #1 Part Number Invalid
- 000651.05 Injector #1 Circuit Has High Resistance
- 000651.06 Injector #1 Circuit Has Low Resistance
- 000651.07 Injector #1 Not Responding
- 000651.13 Injector #1 Calibration Fault
- 000652.02 Injector #2 Part Number Invalid
- 000652.05 Injector #2 Circuit Has High Resistance
- 000652.06 Injector #2 Circuit Has Low Resistance
- 000652.07 Injector #2 Not Responding
- 000652.13 Injector #2 Calibration Fault
- 000653.02 Injector #3 Part Number Invalid
- 000653.05 Injector #3 Circuit Has High Resistance
- 000653.06 Injector #3 Circuit Has Low Resistance
- 000653.07 Injector #3 Not Responding
- 000653.13 Injector #3 Calibration Fault
- 000654.02 Injector #4 Part Number Invalid
- 000654.05 Injector #4 Circuit Has High Resistance
- 000654.06 Injector #4 Circuit Has Low Resistance
- 000654.07 Injector #4 Not Responding
- 000654.13 Injector #4 Calibration Fault
- 000655.02 Injector #5 Part Number Invalid
- 000655.05 Injector #5 Circuit Has High Resistance
- 000655.06 Injector #5 Circuit Has Low Resistance
- 000655.07 Injector #5 Not Responding
- 000655.13 Injector #5 Calibration Fault
- 000656.02 Injector #6 Part # Data Invalid
- 000656.05 Injector #6 Circuit Has High Resistance
- 000656.06 Injector #6 Circuit Has Low Resistance
- 000656.07 Injector #6 Not Responding
- 000656.13 Injector #6 Calibration Fault
- 000676.03 Cold Start Aid Signal Received When Not Expected
- 000676.05 Cold Start Aid Circuit Has High Resistance
- 000898.09 Engine Speed CAN Message Invalid
- 000970.31 External Shutdown Switch Activated
- 000970.31 External Shutdown Switch Activated
- 000971.31 External Derate Switch Activated
- 001069.31 Tire Size Invalid
- 001075.05 Low Pressure Fuel Pump Circuit Has High Resistance
- 001075.06 Low Pressure Fuel Pump Circuit Has Low Resistance
- 001109.31 Approaching Engine Protection Shutdown
- 001110.31 Engine Protection Shutdown Active
- 001136.00 ECU Temperature Signal Extremely High
- 001136.16 ECU Temperature Signal Moderately High
- 001321.05 Starter Solenoid Lockout Relay Drive Circuit Has High Resistance
- 001321.06 Starter Solenoid Lockout Relay Drive Circuit Has Low Resistance
- 001321.30 Starter Solenoid Lockout Relay Drive Circuit Fault
- 001347.03 Suction Control Valve Signal Out of Range High
- 001347.05 Suction Control Valve Circuit Has High Resistance
- 001347.07 Fuel Rail Pressure Actual to Desired Mismatch
- 001569.31 Engine in Power Derate Condition
- 001638.09 Hydraulic Oil Temperature Erratic
- 001639.01 Fan Speed Signal Extremely Low
- 001639.16 Fan Speed Signal Moderately High
- 002000.13 Incorrect ECU for Application
- 002003.09 No CAN Message Received From Source Address 3
- 002004.09 No CAN Message Received From Source Address 4
- 002023.09 No CAN Message From Source Address 23
- 002033.09 No CAN Message Received From Source Address 33
- 002033.14 Incorrect CAN Message Received From Source Address 33
- 002033.19 Synchronizing Problem with Source Address 33
- 002057.09 No CAN Message Received From Source Address 57
- 002071.09 No CAN Message From Source Address 71
- 003509.03 Sensor Supply #1 Voltage Out of Range High
- 003509.04 Sensor Supply #1 Voltage Out of Range Low
- 003510.03 Sensor Supply #2 Voltage Out of Range High
- 003510.04 Sensor Supply #2 Voltage Out of Range Low
- 003511.03 Sensor Supply #3 Voltage Out of Range High
- 003511.04 Sensor Supply #3 Voltage Out of Range Low
- 523792.04 EPGDS LTC Pump Signal Out of Range Low
- 524037.02 MFWD Switch Circuit Fault
- 524099.11 EPGDS LTC Pump Blockage
- 524223.03 Rear Axle Differential Lock Circuit Fault
- 524225.31 Engine Start Protection Bypass Detected
- 524235.03 MFWD Solenoid Signal Out of Range High
- 524235.04 MFWD Solenoid Signal Out of Range Low
ECU
- 000029.03 Hand Throttle
- 000029.04 Hand Throttle
- 000029.14 Hand Throttle
- 000091.03 Foot Throttle
- 000091.04 Foot Throttle
- 000091.14 Foot Throttle
- 000190.00 Engine Speed
- 000190.16 Engine Speed
- 000237.31 Vehicle ID Number
- 000628.12 Memory Error
- 000628.12 Memory Error
- 000628.12 Memory Error
- 001075.05 Fuel Pump Control
- 001075.06 Fuel Pump Control
- 001321.05 Starter Relay
- 001321.06 Starter Relay
- 001321.16 Starter Relay
- 002003.09 No CAN From TCU
- 002071.09 No CAN From VCU
JDL Primary Controller (Modular Telematics Gateway)
- JDL - 000237.11 JDL Not Registered
- JDL - 000639.09 JDL Not Detecting CAN Bus Messages
- JDL - 000841.05 GPS Antenna Error - Open Circuit
- JDL - 000841.06 GPS Antenna Error - Grounded/Short Circuit
- JDL - 000964.13 Real Time Clock Failure
- JDL - 002850.02 Cellular Antenna Error - Abnormal Signal
- JDL - 002850.05 Cellular Antenna Error - Open Circuit
- JDL - 002850.06 Cellular Antenna Error - Grounded/Short Circuit
- JDL - 002852.11 Unable to Detect SIM Card
- JDL - 516672.14 Network Authorization Failed
- JDL - 522976.11 Unable to Load Custom Alerts
- JDL - 522976.13 Unable to Load Configuration
- JDL - 523310.00 Low Disk Space
- JDL - 600006.31 Vehicle Controls Not Operating Correctly
JL2 Secondary Controller (Modular Telematics Gateway)
- JL2 - 000237.11 JL2 Not Registered
- JL2 - 000639.09 JL2 Not Detecting CAN Bus Messages
- JL2 - 000841.05 GPS Antenna Error - Open Circuit
- JL2 - 000841.06 GPS Antenna Error - Grounded/Short Circuit
- JL2 - 000964.12 Real Time Clock Failure
- JL2 - 000964.13 Real Time Clock Failure
- JL2 - 002850.02 Cellular Antenna Error - Abnormal Signal
- JL2 - 002850.05 Cellular Antenna Error - Open Circuit
- JL2 - 002850.06 Cellular Antenna Error - Grounded/Short Circuit
- JL2 - 002852.11 Unable to Detect SIM Card
- JL2 - 522976.11 Unable to Load Custom Alerts
- JL2 - 522976.13 Unable to Load Configuration
- JL2 - 523310.00 Low Disk Space
PDU
- 000096.03 Fuel Level Sensor
- 000096.04 Fuel Level Sensor
- 000168.03 Battery Voltage
- 000168.04 Battery Voltage
- 000234.02 Software Incorrect
- 000237.02 VIN Mismatch
- 000237.13 VIN Mismatch
- 000237.31 VIN Missing
- 000629.12 Controller Fault
- 000920.06 Alarm Output
- 000920.12 Alarm Output
- 001196.11 Antitheft
- 002000.09 No CAN from ECU
- 002003.09 No CAN from TCU
- 002071.09 No CAN from VCU
- 002251.09 No CAN from MTG
- 524082.07 Display Buttons
TCU
- 000070.04 Park Brake
- 000070.07 Park Brake
- 000070.14 Park Brake
- 000177.00 Trans Oil Temp
- 000177.04 Trans Oil Temp
- 000525.02 Requested Gear
- 000525.03 Requested Gear
- 000525.04 Requested Gear
- 000525.05 Requested Gear
- 000604.04 TCL Neutral SW
- 000617.07 Park Brake Circuit
- 000618.07 Park Brake Circuit
- 000629.12 Controller Fault
- 000736.03 Y3 Solenoid
- 000736.05 Y3 Solenoid
- 000736.06 Y3 Solenoid
- 000737.03 Y4 Solenoid
- 000737.05 Y4 Solenoid
- 000737.06 Y4 Solenoid
- 000738.03 Y5 Solenoid
- 000738.05 Y5 Solenoid
- 000738.06 Y5 Solenoid
- 000739.03 Y6 Solenoid
- 000739.05 Y6 Solenoid
- 000739.06 Y6 Solenoid
- 000746.03 Differential Lock
- 000746.05 Differential Lock
- 000746.06 Differential Lock
- 000746.31 Differential Lock
- 000767.05 TCL Reverse SW
- 000880.06 Brake Lights
- 000903.05 TCL Forward SW
- 002000.09 No CAN from ECU
- 002023.09 No CAN from PDU
- 002034.09 No CAN from AVC
- 002071.09 No CAN from VCU
- 002612.05 MFWD Solenoid
- 002612.06 MFWD Solenoid
- 004312.02 TCL Selector
- 004312.03 TCL Selector
- 004312.05 TCL Selector
- 004312.06 TCL Direction Driver
- 522379.03 Park Brake
- 522379.04 Park Brake
- 522379.05 Park Brake
- 522379.06 Park Brake
- 522405.03 PB Pressure Switch
- 523689.04 Diff Lock Switch
- 523689.07 Diff Lock Switch
- 523702.07 Flexpower
- 523702.08 Flexpower
- 523702.09 Flexpower
- 523702.10 Flexpower
- 524172.03 Clutch Disconnect
- 524172.04 Clutch Disconnect
- 524172.09 Clutch Disconnect
VCU
- 000237.02 VIN Mismatch
- 000237.13 VIN Mismatch
- 000237.31 VIN Missing
- 001713.00 Hyd Oil Restriction


