Заводские установки автономных отопителей на MAN серии F / L / M
Дополнительный обогреватель (DW80)
A = Главный электрический выключатель аккумуляторной батареи
- A100 Центральное распределительное устройство электрооборудования автомобиля
- A103 Прибор управления для дополнительного обогрева
- A229 Отопитель для дополнительного обогрева
- F128 Предохранитель постоянного потребителя электроэнергии
- F185 Предохранитель устройства дополнительного обогрева
- M104 Насос, обеспечивающий циркуляцию жидкости для дополнительного обогрева
- M123 Дозировочный насос для дополнительного обогрева
- S208 Переключатель устройства дополнительного обогрева
- V175 Диод дополнительного обогрева
- X157 Перемычка на центральном распределитель-ном устройстве электрооборудования автомобиля (поз. 46)
- X244 Распределитель точек заземления на щитке приборов, правый
- X316 Штекерное соединение (Stvd) "кабина водителя – фара"
- X348 Распределитель электрической цепи 30006
- X364 Распределитель электрической цепи 58000
- X461 Штекерное соединение (Stvd) специального оснащения
- X546 Штекерное соединение (Stvd) "кабина водителя - устройство дополнительного обогрева"
- X562 Штекерное соединение (Stvd) "кабина водителя - устройство дополнительного обогрева"
- X645 Штекерное соединение (Stvd) "кабина водителя - устройство дополнительного обогрева"
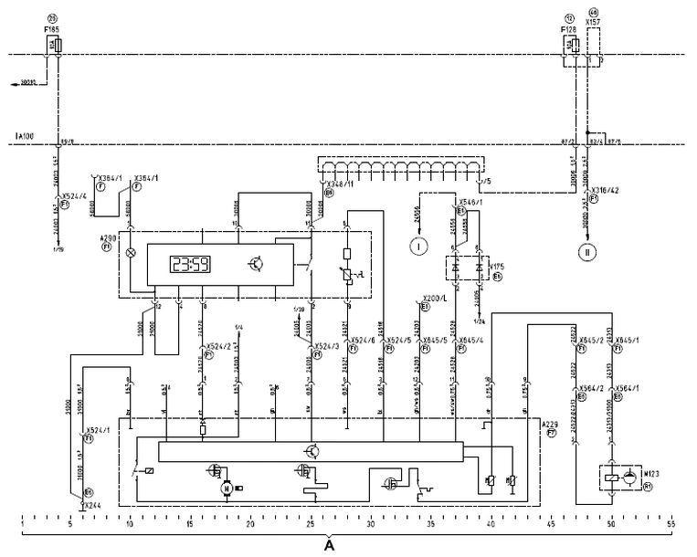
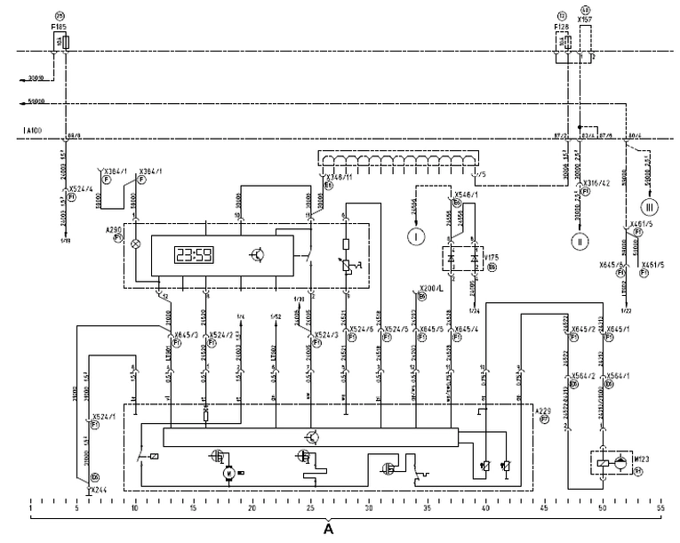
Дополнительный обогреватель фирмы Webasto Airtop 2000 OEM
A = Обогреватель фирмы Webasto Airtop 2000 OEM
- A100 (100) Центральное распределительное устройство электрооборудования автомобиля
- A229 Обогреватель для дополнительного обогревателя
- A290 Приборы обслуживания для дополнительного обогревателя (часы/термостат)
- F128 Предохранитель постоянного потребителя электроэнергии
- F185 (101) Предохранитель дополнительного обогревателя
- M123 Дозировочный насос для дополнительного обогревателя
- V175 (101) Диод дополнительного обогревателя
- X157 Перемычки в центральном распределитель-ном устройстве электрооборудования (поз. 46)
- X200 Штекерное соединение (Stvd) 37-ми полюсного диагностического устройства (MAN-cats)
- X244 Распределитель точек заземления на щитке приборов, правый
- X316 Штекерное соединение (Stvd) "кабина водителя – фара"
- X348 Распределитель электрической цепи 30006
- X364 Распределитель электрической цепи 58000
- X524 Штекерное соединение (Stvd) дополнительного обогревателя
- X546 Штекерное соединение (Stvd) "кабина водителя – устройство дополнительного обогрева"
- X564 Штекерное соединение (Stvd) дозировочного насоса
- X645 Штекерное соединение (Stvd) "кабина водителя - устройство дополнительного обогревателя"
Дополнительный обогреватель фирмы Webasto Airtop 2000 OEM/TRS
без вспомогательного привода (L2000/M2000-L)
A = Обогреватель фирмы Webasto Airtop 2000 OEM/TRS
- A100 (100) Центральное распределительное устройство электрооборудования автомобиля
- A229 Обогреватель для дополнительного обогревателя
- A290 Приборы обслуживания для дополнительного обогревателя (часы/термостат)
- F128 Предохранитель постоянного потребителя электроэнергии
- F185 (101) Предохранитель дополнительного обогревателя
- M123 Дозировочный насос для дополнительного обогревателя
- V175 (101) Диод дополнительного обогревателя
- X157 Перемычки в центральном распределитель-ном устройстве электрооборудования (поз. 46)
- X200 Штекерное соединение (Stvd) 37-ми полюсного диагностического устройства (MAN-cats)
- X244 Распределитель точек заземления на щитке приборов, правый
- X316 Штекерное соединение (Stvd) "кабина водителя – фара"
- X348 Распределитель электрической цепи 30006
- X364 Распределитель электрической цепи 58000
- X461 Штекерное соединение (Stvd) специального оснащения
- X524 Штекерное соединение (Stvd) дополнительного обогревателя
- X546 Штекерное соединение (Stvd) "кабина водителя – устройство дополнительного обогрева"
- X564 Штекерное соединение (Stvd) дозировочного насоса
- X645 Штекерное соединение (Stvd) "кабина водителя – устройство дополнительного обогревателя"
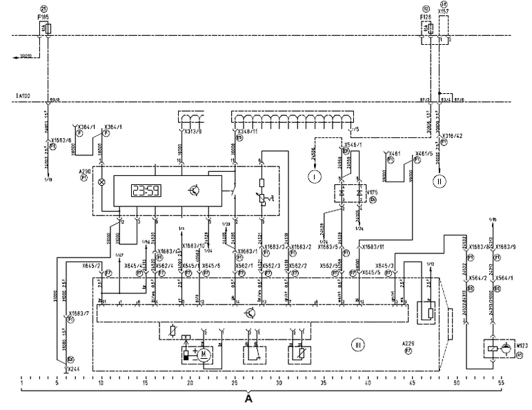
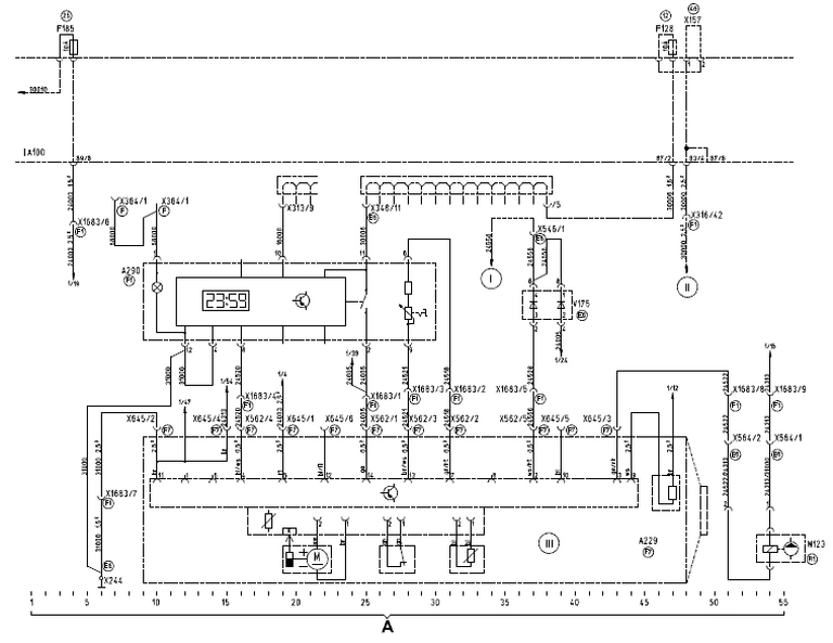
Дополнительный обогреватель D1LCC
A = Дополнительный обогреватель D1LCC
- A100 (100) Центральное распределительное устройство электрооборудования автомобиля
- A229 Обогреватель для дополнительного обогрева
- A290 Приборы обслуживания для дополнительного обогрева (часы/термостат)
- F128 Предохранитель постоянного потребителя электроэнергии
- F185 (101) Предохранитель дополнительного обогревателя
- M123 Дозировочный насос для дополнительного обогревателя
- V175 (101) Диод дополнительного обогревателя
- X157 Перемычки в центральном распределитель-ном устройстве электрооборудования (поз. 46)
- X244 Распределитель точек заземления на щитке приборов, правый
- X313 Распределитель электрической цепи 16000
- X316 Штекерное соединение (Stvd) "кабина водителя – фара"
- X348 Распределитель электрической цепи 30006
- X364 Распределитель электрической цепи 58000
- X546 Штекерное соединение (Stvd) "кабина водителя - устройство дополнительного обогрева"
- X562 Штекерное соединение (Stvd) "кабина водителя – дополнительный обогреватель"
- X564 Штекерное соединение (Stvd) дозировочного гасоса
- X645 Штекерное соединение (Stvd) "кабина водителя – дополнительный обогреватель"
- X1683 Штекерное соединение (Stvd) "кабина водителя – дополнительный обогреватель"
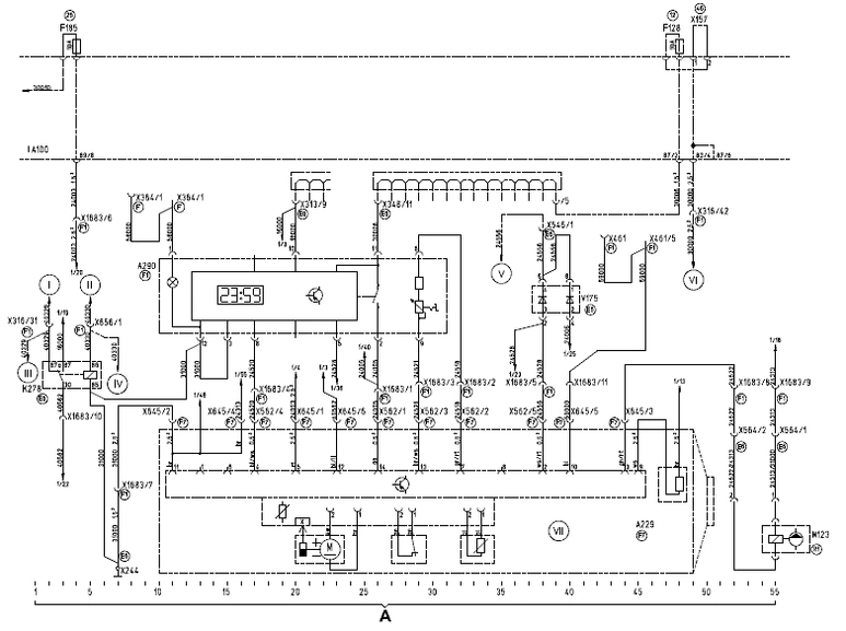
Дополнительный обогреватель D1LCC/TRS без вспомогательного привода

A = Дополнительный обогреватель D1LCC
- A100 (100) Центральное распределительное устройство электрооборудования автомобиля
- A229 Обогреватель для дополнительного обогрева
- A290 Приборы обслуживания для дополнительного обогрева (часы/термостат)
- F128 Предохранитель постоянного потребителя электроэнергии
- F185 (101) Предохранитель дополнительного обогревателя
- M123 Дозировочный насос для дополнительного обогревателя
- V175 (101) Диод дополнительного обогревателя
- X157 Перемычки в центральном распределитель-ном устройстве электрооборудования (поз. 46)
- X244 Распределитель точек заземления на щитке приборов, правый
- X313 Распределитель электрической цепи 16000
- X316 Штекерное соединение (Stvd) "кабина водителя – фара"
- X348 Распределитель электрической цепи 30006
- X364 Распределитель электрической цепи 58000
- X546 Штекерное соединение (Stvd) "кабина водителя - устройство дополнительного обогрева"
- X562 Штекерное соединение (Stvd) "кабина водителя – дополнительный обогреватель"
- X564 Штекерное соединение (Stvd) дозировочного гасоса
- X645 Штекерное соединение (Stvd) "кабина водителя – дополнительный обогреватель"
- X1683 Штекерное соединение (Stvd) "кабина водителя – дополнительный обогреватель"
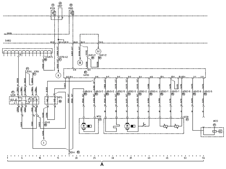
Дополнительный обогреватель D1LCC/TRS с вспомогательным приводом

A = Дополнительный обогреватель D1LCC
- A100 (100) Центральное распределительное устройство электрооборудования автомобиля
- A229 Обогреватель для дополнительного обогрева
- A290 Приборы обслуживания для дополнительного обогрева (часы/термостат)
- F128 Предохранитель постоянного потребителя электроэнергии
- F185 (101) Предохранитель дополнительного обогревателя
- K278 (100) Реле обогревателя типа TRS
- M123 Дозировочный насос для дополнительного обогревателя
- V175 (101) Диод дополнительного обогревателя
- X157 Перемычки в центральном распределитель-ном устройстве электрооборудования (поз. 46)
- X244 Распределитель точек заземления на щитке приборов, правый
- X313 Распределитель электрической цепи 16000
- X316 Штекерное соединение (Stvd) "кабина водителя – фара"
- X348 Распределитель электрической цепи 30006
- X364 Распределитель электрической цепи 58000
- X461 Штекерное соединение (Stvd) специального оснащения
- X546 Штекерное соединение (Stvd) "кабина водителя – устройство дополнительного обогрева"
- X562 Штекерное соединение (Stvd) "кабина водителя – дополнительный обогреватель"
- X564 Штекерное соединение (Stvd) дозировочного насоса
- X645 Штекерное соединение (Stvd) "кабина водителя – дополнительный обогреватель"
- X656 Штекерное соединение (Stvd) "кабина водителя - вспомогательный привод 2/3
- X1683 Штекерное соединение (Stvd) "кабина водителя – дополнительный обогреватель"



