Электросхемы FLA электрофакельного подогревателя воздуха Atego I
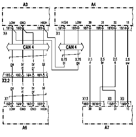
Электропитание и подключение CAN блока управления FLA электрофакельный подогреватель воздуха

- АЗ: Блок управления FR система управления движением
- А4: Блок управления FLA электрофакельный подогреватель воздуха
- Аб: Блок управления MR система управления двигателем
- А7: Базовый модуль
- Х2.2: Штекерное соединение Х2.2 на плате штекеров 'Кабинаводителя-шасси'
- CAN 4: Шина данных CAN двигателя
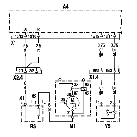
Факельная свеча накаливания и электромагнитный клапан

- А4: Блок управления FLA электрофакельный подогреватель воздуха
- M1 : Стартер
- R3: Факельная свеча накаливания
- Х1.4: Штекерное соединение Х1.4 на плате штекеров 'Кабина водителя-шасси'
- Х2.4: Штекерное соединение Х2.4 на плате штекеров 'Кабина водителя-шасси'
- Y5: Электромагнитный клапан электрофакельного подогревателя воздуха