Система пневмоподвески ECAS 4 DAF
Аббревиатура "ECAS" в ECAS-4 означает "пневматическая подвеска с электронным управлением" (Electronically Controlled Air Suspension).
Цифра "4" указывает на версию системы ECAS.
Функции системы ECAS-4:
1. Регулировка высоты шасси при погрузке и разгрузке. Данный элемент управления поддерживает постоянную высоту автомобиля независимо от нагрузки.
2. Регулировка пневматической подвески при движении. Высота шасси управляется автоматически при движении автомобиля.
3. Расчет нагрузки на ось на основании давления в пневматическом упругом элементе.
Работа системы ECAS

Электронный блок (D992) обрабатывает сигналы системы ECAS-4.
Высота шасси на уровне при движении сохраняется в памяти электронного блока. Датчик высоты (F612/F613/F614) регистрирует высоту шасси и отправляет данное значение в электронный блок. В блоке данное значение сравнивается с необходимой высотой шасси, сохраненной в памяти.
Если имеется разница между высотой шасси в памяти и измеренной высотой шасси, электронный блок включает блок электромагнитных клапанов (B166/B238/B250/B253/B254), который в свою очередь впускает или выпускает воздух из пневмобаллонов. При неподвижном автомобиле, это выполняется немедленно. Во время движения автомобиля разница должна существовать не более 60 секунд наряду с движением по кругу и ограничением расхода воздуха. Блок распознает такую ситуацию по мере получения сигнала скорости по сети CAN.
Если измеренная блоком высота шасси не соответствует высоте шасси для нормального уровня при движении, которое хранится в памяти блока, VIC (D310) включает сигнальную ламу на щитке приборов (D899).
Шасси можно перевести на нормальную высоту при движении, включив переключатель нормального уровня при движении (C740).
Если в системе ECAS присутствует неисправность, соответствующая информация будет показана на главном дисплее щитка приборов (D899).
Высоту шасси можно отрегулировать на необходимом уровне с помощью пульта дистанционного управления (D529).
Его можно использовать для следующего:
регулировка высоты для выравнивания с погрузочной платформой.

подъем и снятие сменного кузова для автомобилей, которые также оснащены передней осью с пневматической подвеской.

быстрое подсоединение и отсоединение полуприцепа.

Система мониторинга нагрузки на ось
Система мониторинга нагрузки на ось вычисляет данные нагрузки, основываясь на давлении в пневмобаллонах подвески. Водитель может вывести на главный дисплей DIP нагрузки на отдельные оси и вес груза с помощью главного переключателя меню.

Система мониторинга нагрузки на ось позволяет отобразить перегрузку и вес груза для грузового автомобиля и прицепа. Значение нагрузки для прицепа передаются по сети CAN.
Поддержка вывода значений нагрузки для прицепа зависит от конфигурации прицепа.
Водитель может использовать параметр "Перегрузка", чтобы получать автоматическое предупреждение при превышении допустимой нагрузки на ось. Данное значение можно запрограммировать с помощью DAVIE. При его превышении включается предупреждение.
Нагрузки на оси также могут отображаться на автомобилях FT, оснащенных передней осью с листовой рессорой. Значение нагрузки на переднюю ось представляет собой вычисленное значение, которое получается на основе значения нагрузки на заднюю ось, колесной базы и положения седельно-сцепного устройства (KA-фактор).

Если автомобиль FT оснащен регулируемым седельно-сцепным устройством, или его положение изменяется, требуется калибровка, которую можно выполнить с помощью DAVIE.
Для автомобилей FA с передней рессорной подвеской расчет нагрузки на переднюю ось невозможен, поскольку центр тяжести груза не известен.
Cистема мониторинга нагрузки на ось для FTM
Для данной конфигурации автомобиля отображаются только нагрузки на ведомые оси. В зависимости от типа первой ведомой оси существует 2 варианта:
- Ограничитель нагрузки на ось 9,5 тонн
- Ограничитель нагрузки на ось 12,5 тонн

Нагрузка на переднюю ось не отображается. Она не измеряется, и вычисления могут быть неточными, нагрузка на ведущий мост ограничивается 8,0 тоннами.
Калибровка нагрузки на ось
Если автомобиль оснащен системой мониторинга нагрузки на ось, рекомендуется регулярно выполнять калибровку нагрузки на ось. Это необходимо сделать при вводе автомобиля в эксплуатацию и повторять как минимум раз в год. На заводе-изготовителе устанавливаются более высокие значения нагрузок на оси.
Для надлежащей калибровки нагрузок на оси требуются платформенные весы, на которых можно измерить отдельные нагрузки на каждую ось. Если фактический результат измерения не соответствует отображаемому на дисплее автомобиля, можно скорректировать последний с помощью пульта дистанционного управления.
Наиболее точная работа системы мониторинга нагрузки на ось обеспечивается двухкратной калибровкой автомобиля: сначала без нагрузки, а затем с полной нагрузкой.
Калибровку можно выполнить только для грузового автомобиля.
Калибровка прицепа или полуприцепа выполняется с помощью системы прицепа.
Калибровка с помощью пульта дистанционного управления
Включите зажигание и установите уровень движения.
Нажимайте на главный переключатель меню, пока не откроется следующий экран, затем снова нажмите на переключатель, чтобы войти в меню информации об автомобиле "Информация об автомобиле".

Поверните главный переключатель меню по часовой стрелке, чтобы перейти к следующему экрану "Нагрузка на ось".

Нажмите на главный переключатель меню, чтобы перейти к следующему экрану "Информация о нагрузке на ось".

Нажмите на главный переключатель меню, чтобы перейти к следующему экрану

Нажмите кнопку (1), чтобы включить поддерживающую ось грузового автомобиля.
Включатся сигнальные лампы грузового автомобиля (2).
Нажмите кнопку STOP (3) и удерживайте ее не менее 5 секунд.
Поочередно включатся сигнальные лампы (4).

Выберите ось (5) для калибровки;
откалибровать можно не более 4 осей на грузовой автомобиль.
Оси необходимо калибровать, начиная спереди.
1-яось - это 5a (символ подъема/опускания передней оси грузового автомобиля).
2-я ось - это 5b (символ подъема/опускания ведущей оси грузового автомобиля).
3-яось - это 5с (символ подъема/опускания передней оси прицепа).
4-яось - это 5d (символ подъема/опускания задней оси прицепа).
Задайте нужную величину (A) на главном дисплее DIP, увеличивая и уменьшая ее с помощью кнопок
со стрелками (6).
Чтобы сохранить значения, одновременно нажмите кнопки STOP (3) и M1 (7).
Затем выберите следующую ось (5) для калибровки.
Для остановки процесса калибровки удерживайте кнопку STOP (3) нажатой не менее 5 секунд.
Во время калибровки пульт дистанционного управления автоматически отключается, если не использовать его в течение 20 секунд. Если до этого были заданы какие-либо величины, они не
сохраняются.

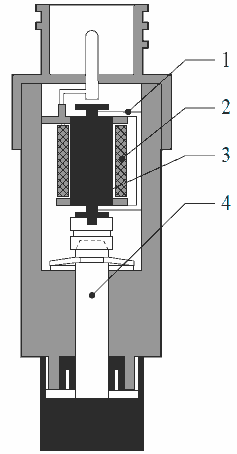
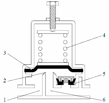
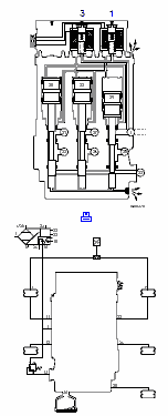
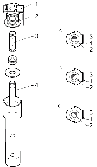
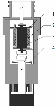
Датчик высоты (F612, F613, F614)
Высота шасси измеряется с помощью датчика высоты, который установлен на шасси и механически связан с осью.
Датчики высоты состоят из неподвижной катушки (2) с металлической перемычкой (1). В катушке имеется сердечник (3), на котором установлена металлическая пластина в форме полумесяца. Данный сердечник перемещается вслед за движением горизонтального стержня управления благодаря оси (4).

Блок ECAS непрерывно отправляет электрический сигнал на датчики высоты. В зависимости от высоты шасси изменяется положение металлической пластины в форме полумесяца на сердечнике относительно металлической перемычки на катушке. Положение металлической пластины в форме полумесяца относительно металлической перемычки определяет группировку силовых линий и, соответственно, силу магнитного поля. Результатом является изменение самоиндукции катушки с искажением сигнала. Степень искажения является измерением высоты шасси.

A. Среднее значение группировки силовых линий. Среднее значение магнитного поля.
B. Меньшее значение группировки силовых линий. Более слабое магнитное поле.
C. Большее значение группировки силовых линий. Более сильное магнитное поле.
Автомобили FA оснащены двумя датчиками высоты на ведущей оси.
Автомобили FT оснащены одним датчиком высоты на ведущей оси.
Один датчик высоты также используется на передней оси с пневматической подвеской.
Пульт дистанционного управления (D529)
При нажатии кнопок на пульте дистанционного управления, пульт передает сигнал (сигнал данных). Одновременно с этим, блок ECAS отправляет сигнал времени в пульт дистанционного управления. Сигнал данных сравнивается с сигналом времени.
Каждой кнопке соответствует свой сигнал данных, поэтому блок ECAS распознает, какая кнопка была нажата. Блок ECAS получает данные сигналы и преобразует их в команды.
Дистанционное управление, используемое на автомобилях с задней осью с пневматической подвеской

Дистанционное управление, используемое на автомобилях с передней и задней осями с пневматической подвеской

Дистанционное управление на автомобилях с системой мониторинга нагрузки на ось

На автомобилях, оснащенных системой мониторинга нагрузки на ось, установлена система
дистанционного управления с функцией калибровки для задних осей. Кроме передней и задней оси с пневматической подвеской данная система удаленного управления также поддерживает прицеп, однако, такой прицеп должен быть способен обрабатывать сообщения CAN в соответствии с SAE J1939.
Блоки системы дистанционного управления не являются взаимозаменяемыми.
Переключатели на щитке приборов (C740, C741, C742, C881, C895, C899)
На ECAS-4 расположены следующие переключатели:
Переключатель нормального уровня при движении (С740)
Переключатель подъема/опускания направляющей задней оси/поддерживающей оси (С741)
Переключатель повышенного тягового усилия (C742)
Переключатель подъемной оси, модификация FAK (C881)
Переключатель повышения маневренности (С895)
Переключатель 2-го уровня движения (С899)
Переключатель нормального уровня при движении (С740)
Пружинный переключатель выполняет ту же функцию, что и переключатель нормального уровня при движении на пульте дистанционного управления.
С помощью данного переключателя можно настроить автомобиль на нормальный уровень при движении независимо от его скорости.

Переключатель подъема или опускания направляющей задней оси/ поддерживающей оси (С741)
Неведущую ось можно поднять или опустить с помощью пружинного переключателя независимо от
скорости автомобиля.
Чтобы поднять неведущую ось, воздух подается в пневмобаллоны подъема и выпускается из пневмобаллонов на неведущей оси.
Чтобы опустить неведущую ось, воздух выпускается из пневмобаллонов подъема, и пневмобаллоны неведущей оси подключаются к пневмобаллонам ведущей оси.
На пневмобаллонах ведущей оси также установлен датчик, который регистрирует нагрузку ведущей оси.
Выходной сигнал датчика давления сравнивается с параметром (значение предела, ниже которого можно поднять ось), запрограммированным в блоке ECAS.
Если нагрузка на ось ниже запрограммированного параметра, неведущую ось можно поднять с
помощью переключателя.
При увеличении нагрузки на ведущую ось, возросшая нагрузка будет соответствовать значению параметра автоматического опускания в определенной точке. После этого подъемная ось снова опустится.
Пример:
Автоматическое опускание с нагрузкой 11 тонн на ведущую ось.
Можно поднять ось с нагрузкой до 7 тонн на ведущую ось.
При подъеме неведущей оси нормальный уровень при движении увеличивается (высота шасси) на
определенное значение, которое зависит от типа автомобиля, чтобы обеспечить необходимый зазор между шинами неведущей оси и поверхностью дороги.
После этого выполняется необходимая корректировка высоты в соответствии с новым нормальным
уровнем при движении.

Переключатель повышенного тягового усилия (C742)
При нажатии данного пружинного переключателя соответствующий вход блока ECAS соединяется с "массой".
После этого из пневмобаллонов направляющей задней оси/поддерживающей оси выпускается воздух, и одновременно с этим воздух подается в пневмобаллоны подъема (если установлены), увеличивая при
этом нагрузку на ведущую ось.
Максимальная нагрузка на ведущую ось при включенном регулировании тягового усилия зависит от значения параметра, запрограммированного в блоке ECAS. Максимальная нагрузка на ось может составлять 13 или 15 тонн, что определяют правовые нормы, которые могут отличаться в зависимости от страны.
В блоке ECAS запрограммированы следующие параметры регулировки тягового усилия.
(Значения данных параметров определяются правовыми нормами, которые могут отличаться в
зависимости от страны.)
1. Период, в течение которого активно регулирование тягового усилия.
2. Период приостановки работы (минимальный период времени между последовательным двойным включением регулирования тягового усилия).
3. Максимальная скорость автомобиля, при которой возможна работа регулирования тягового усилия.
4. Максимальная скорость автомобиля, при которой возможно включение регулирования тягового усилия.
5. Максимальная нагрузка на ведущую ось при включенном регулировании тягового усилия.
Если максимально допустимая нагрузка на ось не достигается, ось подъема полностью поднимается. По
истечении времени включения ось подъема автоматически опускается.

Переключатель подъемной оси, модификация FAK (C881)
Направляющую ось можно поднять с помощью пружинного переключателя.

Переключатель повышения маневренности (С895)
Функция данного переключателя заключается во ВРЕМЕННОМ увеличении пространства между
передней частью полуприцепа и боковыми мостиками тягача при выполнении маневров на наклонных
поверхностях, паромах, неровных поверхностях и т. д.
Данная функция включается при неподвижном автомобиле или на скорости ниже 3 км/ч кратким
нажатием на переключатель.
Спустя 3 минуты или при увеличении скорости свыше 20 км/ч данная функция отключается, и автомобиль опускается на заранее выбранный уровень.
Данную функцию также можно отключить, нажав кнопку "Стоп" на пульте дистанционного управления
ECAS.
Когда включена данная функция, автомобиль автоматически снова опускается по истечении 3 минут при движении на скорости ниже 20 км/ч или при неподвижном автомобиле, например, при
выполнении работ.
Функцию можно включить снова в любое время, когда автомобиль неподвижен, или скорость составляет меньше 3 км/ч, и шасси остается в верхнем положении еще на 3 минуты.

Переключатель 2-го уровня движения (С899)
Данный переключатель имеет два положения для регулировки двух разных уровней движения,
независимо от скорости автомобиля.

Датчик, давление ECAS (F735, F736, F615)
≤ 200732
Неделя спецификации не позднее 32 недели 2007 г.
Датчик давления ввернут в верхнюю часть пневмобаллонов и регистрирует в них давление. Датчик является пьезоэлементом, который преобразует давление в напряжение электронного блока. Данное напряжение используется для вычисления нагрузки на ось. Тип используемого датчика является версия на 10 бар.
Функции датчика давления:
Регистрация нагрузок на ось при мониторинге нагрузки на оси.
Нагрузка на ось отображается на главном дисплее на щитке приборов.
Регистрация нагрузок на оси для регулирования тягового усилия, чтобы ограничить максимальные
нагрузки на ось во время трогания.
Регистрация нагрузок на оси для автоматического опускания ведущего моста или поддерживающей оси.
Регистрация нагрузок на оси для компенсации пониженного давления в шинах.

≥ 200733
Неделя спецификации не ранее 33 недели 2007 г.
Датчик давления ввернут в верхнюю часть пневмобаллонов и регистрирует в них давление. Датчик является пьезоэлементом, который преобразует давление в напряжение электронного блока. Данное напряжение используется для вычисления нагрузки на ось. Тип используемого датчика является версия на 12 бар.
Функции датчика давления:
Регистрация нагрузок на ось при мониторинге нагрузки на оси.
Нагрузка на ось отображается на главном дисплее на щитке приборов.
Регистрация нагрузок на оси для регулирования тягового усилия, чтобы ограничить максимальные
нагрузки на ось во время трогания.
Регистрация нагрузок на оси для автоматического опускания ведущего моста или поддерживающей оси.
Регистрация нагрузок на оси для компенсации пониженного давления в шинах.

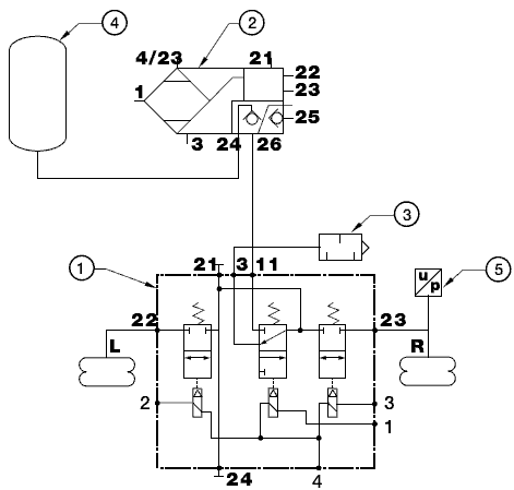
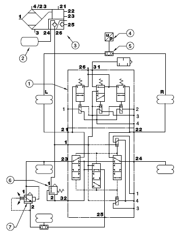
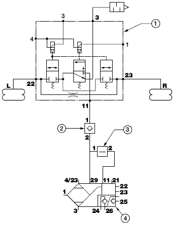
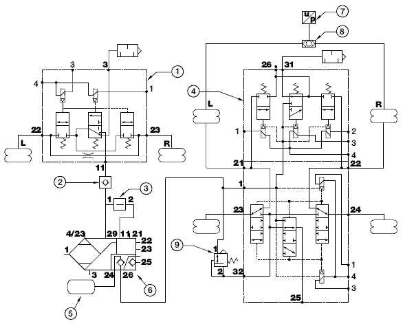
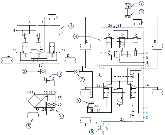
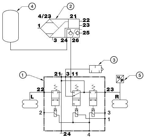
Блок электромагнитных клапанов (B166, B238, B250, B253, B254)
Блок электромагнитных клапанов для автомобилей FT и автомобилей с передней осью с пневматической подвеской

Данный блок электромагнитных клапанов используется в сочетании с одним датчиком высоты.
Блок электромагнитных клапанов представляет собой узел электропневматических клапанов, которые открывают или закрывают соединения с пневмобаллонами. Данные электропневматические клапаны включаются электронным блоком ECAS. Воздух впускается или выпускается из пневмобаллонов в
зависимости от необходимых действий.
В блок клапанов входят три пневматических клапана и два электромагнитных клапана: один 3/2-ходовой клапан (11) и два 2/2-ходовых клапана (12 и 13).
В зависимости от активации электромагнитного клапана (1) центральный воздуховод соединяется с штуцером резервуара 11 или вентиляционным отверстием 3 через 3/2-ходовой клапан.
Пневмобаллоны справа и слева от ведущей оси подключены к соединениям 22 и 23 соответственно. В зависимости от положения 2/2-ходовых клапанов (12 и 13) и 3/2-ходового клапана (11) точки подключения 22 и 23 отключаются от центрального воздуховода или подключаются к соединению резервуара 11 или к выпускному соединению 3 через центральный воздуховод. В блоке электромагнитных клапанов предусмотрен небольшой воздуховод между соединениями 22 и 23, с помощью которого выравнивается давление в пневмобаллонах с правой и левой стороны.
Таблица функций

Блок электромагнитных клапанов для автомобилей FA

Данный блок электромагнитных клапанов используется в сочетании с двумя датчиками высоты.
Блок электромагнитных клапанов представляет собой узел электропневматических клапанов, которые открывают или закрывают соединения с пневмобаллонами. Данные электропневматические клапаны включаются электронным блоком ECAS. Воздух впускается или выпускается из пневмобаллонов в зависимости от необходимых действий.
В блок клапанов входят три пневматических клапана и три электромагнитных клапана: один 3/2-ходовой клапан (11) и два 2/2-ходовых клапана (12 и 13).
В зависимости от активации электромагнитного клапана (1) центральный воздуховод соединяется с штуцером резервуара 11 или вентиляционным отверстием 3 через 3/2-ходовой клапан.
Пневмобаллоны справа и слева от ведущей оси подключены к соединениям 22 и 23 соответственно. В зависимости от положения 2/2-ходовых клапанов (12 и 13) и 3/2-ходового клапана (11) точки подключения 22 и 23 отключаются от центрального воздуховода или подкл ючаются к соединению
резервуара 11 или к выпускному соединению 3 через центральный воздуховод.
Таблица функций

Блок электромагнитных клапанов для направляющей задней оси/поддерживающей оси

Блок клапанов состоит из двух неразборных частей.
Блок клапанов без демпфера Эта часть блока клапанов служит для подачи воздуха в пневмобаллоны и подъемники и выпуска воздуха из них.. Во время активации регулятора тягового усилия или при подъеме и опускании неведущей оси блок клапанов выпускает воздух из пневмобаллонов и
подъемников неведущей оси Блок клапанов с демпфером Данная часть блока клапанов используется
для одновременного впуска и выпуска воздуха из пневмобаллонов ведущей и ведомой осей.
Впуск/выпуск воздуха, пневмобаллоны ведущей оси

В блоке клапанов с демпфером установлено три электропневматических клапана: Два 2/2-ходовых клапана (12 и 13) и один 3/2-ходовой клапан (11).
В зависимости от активации электромагнитного клапана (3) центральный воздуховод соединяется с штуцером резервуара 1 или вентиляционным отверстием через 3/2-ходовой клапан.
Пневмобаллоны справа и слева от ведущей оси подключены к соединениям 21 и 22 соответственно. В зависимости от положения 2/2-ходовых клапанов (12 и 13) и 3/2-ходового клапана (1) соединения 21 и 22 отключаются от центрального воздуховода, подключаются к соединению резервуара 11 или продуваются через центральный воздуховод.
Впуск/выпуск воздуха для пневмобаллонов и пневмобаллонов подъема направляющей задней оси/поддерживающей оси
Блок клапанов без демпфера установлен с тремя 3/3-ходовыми электропневматическими клапанами (21, 22 и 23).
Данные 3/3-ходовые клапаны не являются пружинными и, следовательно, остаются в положении, в которое они были установлены после активации электромагнитных клапанов. Для изменения положения 3/3-ходовых клапанов на электромагнитные клапаны подается питание в течение приблизительно 5 секунд.
3/3-ходовые клапаны могут быть установлены в следующие положения:
A: положение опускания направляющей задней оси/поддерживающей оси
B: положение подъема направляющей задней оси/поддерживающей оси
C: положение активации тягового усилия
A: положение опускания направляющей задней оси/поддерживающей оси
При кратковременном включении питания электромагнитного клапана (1) 3/3-ходовые клапаны (22 и 23) перемещаются в верхнее положение. В результате этого точка подключения 21 соединяется с точкой подключения 23, а точка подключения 22 - с точкой подключения 24. Пневмобаллоны
ведомого моста при этом соединяются с пневмобаллонами ведущего заднего моста/поддерживающего моста.
При кратковременном включении питания электромагнитного клапана (1) 3/3-ходовой клапан (21) перемещается в нижнее положение.
В результате этого точка подключения 25 соединяется с точкой подключения 32. Воздух выпускается из пневмобаллонов подъема до образования определенного остаточного давления.

B: положение подъема направляющей задней оси/поддерживающей оси
При кратковременном включении питания электромагнитного клапана (3) 3/3-ходовые клапаны (22 и 23) перемещаются в нижнее положение. В результате точки подключения 23 и 24 соединяются с точкой подключения 32.
Воздух из пневмобаллонов подъема направляющей задней оси/поддерживающей оси теперь выпускается до образования определенного остаточного давления.
При кратковременном включении питания электромагнитного клапана (3) 3/3-ходовой клапан (21) перемещается в верхнее положение. В результате этого точка подключения 25 подключается к подаче воздуха 1, впуская воздух в пневмобаллоны подъема.
C: положение активации регулятора тягового усилия
При включении регулятора тягового усилия на электромагнитный клапан (3) подается питание.
В результате этого воздух спускается из пневмобаллонов направляющей задней оси/поддерживающей оси и поступает в пневмобаллоны подъема (при наличии). В данном случае увеличивается нагрузка на
ведущую ось.
Когда нагрузка на ведомый мост достигает максимально допустимого значения, включается питание обоих электромагнитных клапанов (1 и 3). В результате 3/3-ходовые клапаны (21, 22 и 23) устанавливаются в среднее положение, закрывая соединение между 21, 22 и 25 и оставшиеся точки подключения. При данном положении 3/3-ходовых клапанов нагрузка на ведущую ось увеличиваться не будет.
Среднее положение 3/3-ходовых клапанов описано ниже в разделе 'Среднее положение 3/3-ходовых
клапанов'.
Среднее положение 3/3-ходовых клапанов
Среднее положение достигается при подаче питания на оба электромагнитных клапана (1 и 3). При этом давление подачи в нижней части 3/3-ходового клапана 1 равно давлению в верхней части.
На рисунке A 3/3-ходовой клапан все еще находится в нижнем положении, уплотнение 3 на седле 2. Давление питания в нижней части 3/3-ходового клапана приводит к тому, что уплотнительное кольцо 4 опирается на ограничитель 3/3-ходового клапана 1. В результате этого рабочая площадь в нижней
части клапана становится больше, чем в верхней части, и 3/3-ходовой клапан перемещается вверх (рисунок В). Когда 3/3-ходовой клапан устанавливается в среднее положение, уплотнительное кольцо 3 и уплотнительное кольцо 4 прилегают к седлу 2.
Теперь размеры рабочих площадей в верхней и нижней частях 3/3-ходового клапана совпадают,
и клапан остается в данном положении (рисунок С).
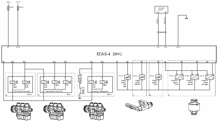
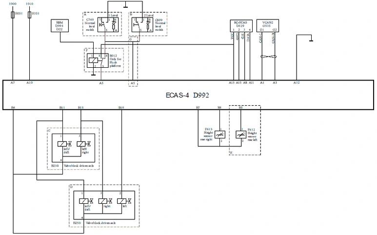
Электронный блок ECAS (D992)

Электронный блок ECAS осуществляет регулировку и управление всей системой. Данный блок ECAS включает:
Микропроцессор в качестве центрального блока, который обрабатывает сигналы других компонентов ECAS и осуществляет обмен информацией с другими системами автомобиля по сети CAN.
Постоянную нестираемую память (постоянное запоминающее устройство), в которой хранится программа управления определенными органами управления, например, последовательность впуска воздуха в пневмобаллоны, регулировка амортизации, фильтрование сигналов и т. д.
Электронно-стираемую память (ЭСППЗУ), которая запоминает информацию при отключении блока ECAS от питания.
Данная память содержит параметры для:
- нормального уровня при движении максимальной высоты шасси
- системы мониторинга нагрузки на ось
Эти параметры могут отличаться в зависимости от типа автомобиля. Правильные параметры можно запрограммировать с помощью DAVIE XD(c).
Обозначение типа электронного блока
Базовая версия электронного блока (D992) Lite (4x2 2p) для автомобилей с конфигурацией 4x2, без мониторинга нагрузки на ось и с передней осью с листовой рессорой Обозначение "2p" служит
для двух разъемов, используемых в базовой версии.
Электронный блок (D992) Full (6x2) для всех других конфигураций автомобиля Тип ECU можно определить на наклейке ECU или при помощи прибора DAVIE при выборе пункта информации об ECU.
Перепускной клапан
Перепускной клапан с полным обратным потоком обеспечивает сначала нагнетание давления в контуре передней оси с пневматической подвеской, а затем в контуре задней оси с пневматической подвеской. Это обусловливается более высоким механическим сопротивлением подвески передней оси, которое возникает при подъеме передней части автомобиля.

Сжатый воздух подается через соединение 1. Обратный клапан (5) остается закрытым под действием давления воздуха на соединении 1. Поскольку диафрагма (3) закрывает отверстие (2) пружиной (4), давление воздуха не может проникнуть в пространство (6).

Как только давление пружины преодолевается силой давления под диафрагмой (3), диафрагма (3) поднимается и открывает отверстие (2). После этого сжатый воздух из соединения 1 может проникнуть в пространство (6). После падения давления в соединении 1 сжатый воздух может выйти из пространства (6) через отверстие (2). Если давление под диафрагмой (3) падает ниже давления закрытия, отверстие (2) закрывается диафрагмой (3) под действием пружины (4). После этого обратный поток может возникнуть только на стороне обратного клапана (5).
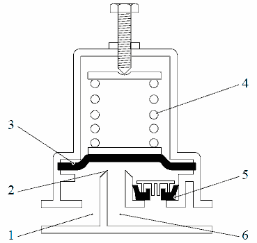
Клапан ограничителя давления, функция остаточного давления

Чтобы предотвратить деформацию пневмобаллонов на направляющей задней оси/поддерживающей оси во время выпускания воздуха, используется клапан ограничителя давления, который обеспечивает постоянное наличие остаточного давления.
Если давление на выходе (2) составляет меньше 0,5 бар, поршень (4) находится в самом нижнем положении, и в результате подсоединяются (1) и (2). Давление в (2) повышается до 0,5 бар, поршень (4) перемещается вверх под действием пружины, и уплотнительное кольцо 3 закрывает проход. Если давление (2) выше 0,5 бар, поршень (4) перемещается еще выше, соединяя камеру (2) с отверстием.
Клапан ограничителя давления, функция ограничения давления

Чтобы избежать чрезмерного роста давления в пневмобаллонах подъема направляющей задней оси, можно установить клапан ограничителя давления, который будет ограничивать максимальное давление в пневмобаллонах подъема.
Если давление в (2) еще не достигло предельного значения, поршень (3) находится в самом высоком положении, и в результате этого подсоединяются (1) и (2). Если давление в (2) достигает предельного значения, поршень (3) опускается, преодолевая сопротивление пружины, пока не будет плотно прилегать к уплотнению (4). Если давление в (2) становится выше давления в (1), воздух переходит обратно в (1) через отверстие (6) и кромку (5) уплотнения (4).
Клапан управления коэффициентом нагрузки на ось

Данный клапан увеличивает давление в подъемных пневмобаллонах поддерживающей оси, т.о. нагрузка на поддерживающую ось снижается, а нагрузка на ведущую ось повышается.
Подъемный рычаг (13) на клапане управления постоянно фиксируется в одном положении.
Сферическая шпилька (12) внутри клапана соединяется с рычагом, который служит точкой опоры для втулки поршня (15). Соединение 1 подключается к пневмобаллонам поддерживающей оси, и соединение 2 подключается к подъемным пневмобаллонам поддерживающей оси.
Под давлением в пневмобаллонах поддерживающей оси поршень (5) двигается вниз.
Впускной клапан (6) будет нажимать на втулку поршня (15) и в конце хода прижмет ее к сферической шпильке (12). Впускной клапан (6) открывается под давлением воздуха, поступающего через соединение 2 подъемных пневмобаллонов. В то же время пространство (c) под диафрагмой (8) будет находиться под таким же давлением. Так как диафрагма частично отстает от задней части (17) корпуса и плотно прилегает к крыльям (7), которые соединяются с поршнем, рабочая поверхность в нижней части поршня больше, чем в верхней. Когда давление над поршнем становится ниже, чем давление под диафрагмой (8), поршень перемещается вверх, пока впускной клапан (6) не закроется снова. Состояние
равновесия достигнуто.
Соединение CAN

Обмен данными производится через соединение V-CAN, что позволяет другим электронным системам использовать ECAS-4.
Блок ECAS-4 использует данные из сети V-CAN для выполнения функций управления.
По соединению V-CAN в точках подключения A1 и A3 электронный блок ECAS-4 связывается с различными системами, такими как:
VIC (Интеллектуальный центр автомобиля)
DIP-4 (Щиток приборов DAF) через VIC DAVIE
Получаемые сообщения CAN
Примеры получаемых сообщений CAN.
1. скорость автомобиля по тахометру
Отправляемые сообщения CAN
Примеры отправляемых сообщений CAN:
- информация о нагрузке на ось
- информация по диагностике
Регулировка высоты шасси

Высота шасси на уровне при движении сохраняется в памяти электронного блока (D992).
Датчик высоты (F612/F613/F614) регистрирует высоту шасси и отправляет данные значения в электронный блок (D992), где они сравниваются с необходимой высотой шасси, сохраненной в памяти. Если имеется разница между высотой шасси в памяти и измеренной высотой шасси, электронный блок (D992) включает блок электромагнитных клапанов (B166/B238/B250), который в свою очередь впускает или выпускает воздух из пневмобаллонов. При неподвижном автомобиле, это выполняется немедленно. Во время движения (на скорости выше 3 км/ч) (CAN) разница должна присутствовать в течение более
60 секунд для движения по кругу или для ограничения расхода сжатого воздуха.
Соответствующие компоненты
Электронный блок (D992)
Датчик высоты (F612/F613/F614)
Блок электромагнитных клапанов (B166/B238/B250)
Связь по сети CAN
1. скорость автомобиля по тахометру
Самый высокий/низкий уровень шасси

Высоту шасси можно изменить с помощью пульта дистанционного управления (D529). Пульт дистанционного управления (D529) отправляет сигналы данных/времени через контакты A8 и A11 в блок ECAS-4 (D992). Самый высокий уровень определяется механическим ограничением при перемещении шасси. Электронный предел (параметр) составляет приблизительно на 10 мм меньше механического предела.
Самый высокий уровень шасси
Для самого высокого уровня шасси, сигнал "массы" подается на контакты B11 и B13 блока электромагнитных клапанов (B238) или на контакты B10, B11 и B13 блока электромагнитных клапанов (B250) для подачи воздуха в ведущую ось.
На передней оси с пневматической подвеской сигнал "массы" подается на контакты B11 и B15 блока электромагнитных клапанов (B166) для подачи воздуха в переднюю ось.
На автомобилях, где необходимо ограничить самый высокий уровень или использовать наилучший уровень, с помощью DAVIE XD можно запрограммировать разный самый высокий уровень шасси.
Самый низкий уровень шасси
Для самого низкого уровня шасси сигнал "массы" прерывается на контактах B11 и B13 блока
электромагнитных клапанов (B238) или на контактах B10, B11 и B13 блока электромагнитных клапанов (B250) для выпуска воздуха из ведущей оси.
На передней оси с пневматической подвеской сигнал "массы" прерывается на контактах B11 и B15 блока электромагнитных клапанов (B166) для выпуска воздуха из передней оси.
Самый низкий уровень представляет собой механический упор (уровень упора). Для подавления сообщения о неисправности предусмотрен параметр (команда "Опустить шасси", когда его уже невозможно опустить ниже). Значение данного параметра таково, что функция выдачи сообщения о неисправности выключается на расстоянии приблизительно 5 мм над резиновым упором.
Соответствующие компоненты
- Пульт дистанционного управления (D529)
- Электронный блок (D992)
- Блок электромагнитных клапанов (B166/B238/B250)
Управление с помощью системы дистанционного управления

Высоту шасси можно изменять с помощью пульта дистанционного управления (D529),
нажимая кнопки "Поднять" или "Опустить". Подъем или опускание шасси прекращается при отпускании кнопок. Если кратковременно нажать кнопку "Уровень при движении", шасси автоматически вернется в уровень при движении.
При скорости автомобиля выше 25 км/ч (CAN) блок ECAS (D992) больше не реагирует на сигналы пульта дистанционного управления (D529) за исключением нажатия на кнопки "Стоп" и "Нормальный уровень".
Соответствующие компоненты
- Пульт дистанционного управления (D529)
- Электронный блок (D992)
Связь по сети CAN
1. скорость автомобиля по тахометру
Настройка задержки

Настройку задержки можно выбрать с помощью пульта дистанционного управления (D529).
Настройка задержки включается при нажатии на кнопку "Стоп" на пульте дистанционного управления (D529) во время выключения зажигания.
При включении данной настройки регулировка высоты останется активной в течение 60 минут, если выключить зажигание, или пока подача воздуха станет недостаточной.
Когда настройка задержки активна, подавляются любые неисправности.
Соответствующие компоненты
- Пульт дистанционного управления (D529)
- Электронный блок (D992)
Автоматическое опускание оси подъема
Неделя спецификации не ранее 33 недели 2007 г.

Нагрузка на ось регистрируется датчиком давления (F615).
Поддерживающая ось автоматически опустится, когда измеренная нагрузка на ведущую ось достигнет определенного значения, а скорость автомобиля составит менее 3 км/ч.
Когда неведущая ось опущена, давление в пневмобаллонах ведущей оси адаптируется к измененному состоянию нагрузки.
Соответствующие компоненты
- Датчик давления (F615)
- Электронный блок (D992)
Связь по сети CAN
1. скорость автомобиля по тахометру
Регулирование тягового усилия
Автомобили с пневматической подвеской

На автомобилях с поддерживающей осью или направляющей задней осью и поддерживающей осью давление в пневматическом упругом элементе данной оси можно снизить. В результате давление в
пневмобаллонах ведущей оси увеличится, так что нагрузка перейдет с неведущей на ведущую ось. Управление осуществляется с помощью переключателя на панели управления. Это полезно, если
требуется повышенное тяговое усилие, например, при езде по скользкой местности и по грязи.
Регулирование тягового усилия включается переключателем (C742).
При включении данного переключателя при неподвижном автомобиле или при скорости не более 3 км/ч, контакт A6 блока (D992) соединяется с "массой", и блок выпускает воздух из пневмобаллонов
поддерживающей оси/направляющей задней оси.
Спустя пять минут или при увеличении скорости свыше 30 км/ч данная функция отключается, и
автомобиль опускается на заранее выбранный уровень. Функцию можно включить повторно, нажав на
переключатель еще раз.
Если включено регулирование тягового усилия, его можно отключить, нажав на переключатель регулирования тягового усилия (C742) и удерживая его не менее двух секунд.
Соответствующие компоненты
Переключатель регулирования тягового усилия (C742)
Электронный блок (D992)
Связь по сети CAN
1. скорость автомобиля по тахометру
Система мониторинга нагрузки на ось

Нагрузки на оси измеряются датчиками давления. Показание давления преобразуется в сигнал напряжения для блока ECAS. Данная напряжение представляет собой определенную нагрузку на ось. Информация о нагрузке на ось передается в VIC по сети CAN. С помощью главного переключателя меню можно вывести информацию о нагрузке на ось на главный дисплей.
Если автомобиль оснащен передней осью с листовой рессорой, также можно вывести на дисплей нагрузку на переднюю ось.
Значение нагрузки на переднюю ось представляет собой вычисленное значение, которое получается на основе значения нагрузки на заднюю ось, колесной базы и положения седельно-сцепного устройства (KA-фактор).
Соответствующие компоненты
- Электронный блок (D992)
- Датчик давления (F615/F735/F736)
Компенсация пониженного давления в шинах

Система компенсации предназначена для увеличения высоты при движении при повышении нагрузки и, соответственно, хода пружины, поддерживая постоянную высоту шасси.


Увеличение высоты при движении, которое осуществляется линейно (см. рисунок), зависит от показаний давления в пневмобаллонов, полученных от датчика давления (F615), и запрограммированного размера шин ведущей оси.
Максимальное увеличение высоты при движении составляет 25 мм.
Характеристика коррекции, в которой выражается коррекция высоты в качестве функции давления, хранится в электронном блоке.
Соответствующие компоненты
- Электронный блок (D992)
- Датчик давления (F615)
Второй уровень высоты при движении

Если применяется второй уровень высоты при движении, данная процедура осуществляется в сочетании с регулировкой компенсации пониженного давления в шинах (в автомобилях с большой грузоподъемностью).
Когда скорость автомобиля превышает приблизительно 15 км/ч, высота при движении увеличивается приблизительно на 40 мм на передней оси с пневматической подвеской и приблизительно на 25 мм на задней оси по сравнению с нормой. При этом увеличивается ход пружины.
Когда скорость автомобиля опускается ниже приблизительно 10 км/ч, шасси возвращается в нормальное по высоте положение.
Второй уровень высоты при движении можно включить только из положения нормального уровня при движении.
Соответствующие компоненты
- Электронный блок (D992)
- Датчик высоты (F612/F613/F614)
- Блок электромагнитных клапанов (B166/B238/B250)
Связь по сети CAN
1. скорость автомобиля по тахометру
Шасси FT с низким расположением сцепного устройства, увеличенный уровень маневрирования

Функция повышенного уровня маневренности предназначена для повышения маневренности автомобилей с низким расположением сцепного устройства, например, при заезде/съезде с парома, на неровных поверхностях, на железнодорожных переездах и т. д.
При включении переключателя (C895) при неподвижном автомобиле или при движении на скорости ниже 3 км/ч, контакт A6 блока (D992) соединяется с "массой". Это позволяет имитировать для блока режим реагирования тягового усилия автомобиля 6x2.
В режиме регулирования тягового усилия поддерживающая ось поднимается, и воздух подается в ведущую ось.
Спустя 3 минуты или при увеличении скорости свыше 20 км/ч данная функция отключается, и автомобиль опускается на заранее выбранный уровень.
Когда включена данная функция, автомобиль автоматически снова опускается по истечении 3 минут при движении на скорости ниже 20 км/ч или при неподвижном автомобиле, например, при выполнении работ.
Функцию можно включить снова в любое время, когда автомобиль неподвижен, или скорость составляет меньше 3 км/ч, и шасси остается в верхнем положении еще на 3 минуты.
Соответствующие компоненты
- Переключатель, повышение маневренности (C895)
- Электронный блок (D992)
- Блок электромагнитных клапанов (B253)
Связь по сети CAN
1. скорость автомобиля по тахометру
FAK, опускание/подъем направляющей и поддерживающей осей

- Реле давления (E589), замыкающееся при давлении 5 бар, установлено на пневмобаллонах ведомой оси.
- Датчик давления (F615) установлен на пневмобаллонах задней ведущего заднего моста.
Автоматическое опускание
Если оси подняты и автомобиль загружается, ведущий задний мост опускается, когда давление в
пневмобаллонах ведомой оси превысит 5 бар (реле давления E589). B383 активируется на 20 секунд (G424, реле времени). Датчик давления (F615) измеряет давление в пневмобаллонах ведущего и
ведомого моста, пневмобаллоны на мостах соединены между собой. Если нагрузка на эти два моста по-
прежнему слишком высока, а скорость автомобиля менее 3 км/ч, поддерживающая ось опускается
посредством B254. Датчик давления (F615) теперь измеряет давление в пневмобаллонах ведущего, ведомого и поддерживающего мостов.
Пневмобаллоны всех задних мостов соединены между собой.
Опускание вручную
Если оба моста подняты, ведущий задний мост можно опустить отдельно с помощью C881 и B383. Если
ведущий мост опущен, а поддерживающий мост поднят, последний можно опустить с помощью
C741. Если оба моста подняты, а переключатель C741 переведен в положение 'опускание
поддерживающего моста', контакт A4 соединяется с цепью питания.
Ведущий задний мост также опускается автоматически, сигнал массы подается на G423 через B14.
Подъем вручную
Если оба моста опущены, поднять ведущий мост с помощью C881 невозможно. Причина заключается в
том, что точка подключения C9 не соединена с массой при опускании поддерживающего моста, в
результате чего реле G422 не активируется. Это препятствует активации B383 через C881.
Если поддерживающий мост поднят, а ведущий опущен, последний можно поднять. Если поддерживающий мост поднимается, точка подключения C9 замыкается на массу и активируется реле G422. Если реле давления E589 не замкнуто, ведущий мост можно поднять переключателем C881.
Когда оба моста опущены, поддерживающий мост можно поднять отдельно, если датчик давления не
определяет перегрузки ведущего и ведомого мостов.
Регулятор тягового усилия
При использовании регулятора тягового усилия разгружается только поддерживающий мост. Если
поддерживающий мост поднят, активировать регулятор тягового усилия невозможно.
Соответствующие компоненты
- Блок электромагнитных клапанов (B383)
- Блок электромагнитных клапанов (B254)
- Переключатель, подъемная ось (C741)
- Переключатель, ECAS, подъемная ось (C881)
- Электронный блок (D992)
- Реле давления (E589):
- Датчик давления (F615)
- Реле, ECAS, ведущий мост, поднят (G422)
- Реле, ECAS, ведущий мост, опущен (G23)
Схемы пневматических контуров
Схема пневматических контуров C900736
Применимо для следующего:
- Блок электромагнитных клапанов, автомобиль FT (A)
- Блок электромагнитных клапанов, автомобиль FA (B)

Объяснение схемы пневматических контуров
1. Блок электромагнитных клапанов
2. Блок подачи воздуха
Со встроенным обратным клапаном. Данный клапан не позволяет шасси опуститься, когда включены
электропневматические клапаны функции подъема шасси, однако, давление в системе ниже
давления в пневмобаллонах.
3. Глушитель
4. Контур 4 воздушного резервуара
Схема пневматических контуров C900737
Применимо для следующего:
Блок электромагнитных клапанов, автомобили FA с передней осью с пневматической подвеской (C)

Объяснение схемы пневматических контуров
1. Блок электромагнитных клапанов
2. Блок подачи воздуха
Со встроенным обратным клапаном. Данный клапан не позволяет шасси опуститься, когда включены
электропневматические клапаны функции подъема шасси, однако, давление в системе ниже давления в пневмобаллонах.
3. Глушитель
4. Обратный клапан. Данный клапан не позволяет шасси опуститься, когда включены электропневматические клапаны функции подъема шасси, однако, давление в системе ниже давления в пневмобаллонах.
5. Перепускной клапан
6. Контур 4 воздушного резервуара
Схема пневматических контуров C900738
Применимо для следующего:
Автомобили FA для перевозки объемных грузов с передней осью с листовой рессорой

Объяснение схемы пневматических контуров
1. Блок электромагнитных клапанов
2. Блок подачи воздуха
Со встроенным обратным клапаном. Данный клапан не позволяет шасси опуститься, когда включены
электропневматические клапаны функции подъема шасси, однако, давление в системе ниже давления в пневмобаллонах.
3. Глушитель
4. Контур 4 воздушного резервуара
5. Датчик давления
Для регистрации давления в пневмобаллонах на ведущей оси.
Схема пневматических контуров C900739
Применимо для следующего:
Автомобили FA для перевозки объемных грузов с передней осью с пневматической подвеской

Объяснение схемы пневматических контуров
1. Блок электромагнитных клапанов задней оси
2. Блок подачи воздуха
Со встроенным обратным клапаном. Данный клапан не позволяет шасси опуститься, когда включены
электропневматические клапаны функции подъема шасси, однако, давление в системе ниже давления в пневмобаллонах.
3. Глушитель
4. Контур 4 воздушного резервуара
5. Датчик давления
Для регистрации давления в пневмобаллонах на ведущей оси.
6. Блок электромагнитных клапанов, передняя ось
7. Глушитель
Схема пневматических контуров C900740
Применимо для следующего:
- Автомобили большой грузоподъемности FA (S/R) с передней осью с листовой рессорой, без подъемного устройства

Объяснение схемы пневматических контуров
1. Блок электромагнитных клапанов
2. Контур 4 воздушного резервуара
3. Блок подачи воздуха
Со встроенным обратным клапаном. Данный клапан не позволяет шасси опуститься, когда включены
электропневматические клапаны функции подъема шасси, однако, давление в системе ниже давления в пневмобаллонах.
4. Датчик давления
Для регистрации давления в пневмобаллонах на ведущей оси.
5. Двухходовой клапан
Для регистрации самого высокого давления в пневмобаллонах (в сочетании с датчиком давления) на ведущей оси.
6. Клапан ограничения давления Данный клапан поддерживает остаточное давление в пневмобаллонах
поддерживающей оси и в пневмобаллонах подъема поддерживающей оси, чтобы избежать сгибания баллонов.
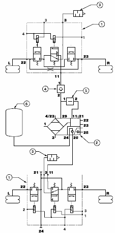
Схема пневматических контуров C900741
Применимо для следующего:
- Автомобили FA (S/R) для перевозки объемных грузов с передней осью с пневматической подвеской, без подъемного устройства

Объяснение схемы пневматических контуров
1. Блок электромагнитных клапанов, передняя ось
2. Обратный клапан
Данный клапан не позволяет опуститься передней части шасси, когда включены электропневматические клапаны функции подъема шасси, однако, давление в системе ниже давления в пневмобаллонах.
3. Перепускной клапан
Данный клапан обеспечивает, чтобы давление нагнеталось сначала в контур передней оси с
пневматической подвеской, а затем в заднюю ось с пневматической подвеской.
4. Блок электромагнитных клапанов задней оси
5. Контур 4 воздушного резервуара
6. Блок подачи воздуха
Со встроенным обратным клапаном. Данный клапан не позволяет шасси опуститься, когда включены
электропневматические клапаны функции подъема шасси, однако, давление в системе ниже давления в пневмобаллонах.
7. Датчик давления
Для регистрации давления в пневмобаллонах на ведущей оси.
8. Двухходовой клапан
Для регистрации самого высокого давления в пневмобаллонах (в сочетании с датчиком давления) на ведущей оси.
9. Клапан ограничения давления
Данный клапан поддерживает остаточное давление в пневмобаллонах поддерживающей оси и в
пневмобаллонах подъема поддерживающей оси, чтобы избежать сгибания баллонов.
Схема пневматических контуров C900742
Применимо для следующего:
- Автомобили FA (S/R) для перевозки объемных грузов с передней осью с листовой рессорой, с подъемным устройством

Объяснение схемы пневматических контуров
1. Блок электромагнитных клапанов задней оси
2. Контур 4 воздушного резервуара
3. Блок подачи воздуха
Со встроенным обратным клапаном. Данный клапан не позволяет шасси опуститься, когда включены
электропневматические клапаны функции подъема шасси, однако, давление в системе ниже давления в пневмобаллонах.
4. Датчик давления
Для регистрации давления в пневмобаллонах на ведущей оси.
5. Двухходовой клапан
Для регистрации самого высокого давления в пневмобаллонах (в сочетании с датчиком давления) на ведущей оси.
6. Клапан ограничения давления
Данный клапан поддерживает остаточное давление в пневмобаллонах поддерживающей оси и в
пневмобаллонах подъема поддерживающей оси, чтобы избежать сгибания баллонов.
Схема пневматических контуров C900743
Применимо для следующего:
- Автомобили FA (S/R) для перевозки объемных грузов с передней осью с листовой рессорой, с подъемным устройством

Объяснение схемы пневматических контуров
1. Блок электромагнитных клапанов, передняя ось
2. Обратный клапан
Данный клапан не позволяет опуститься передней части шасси, когда включены электропневматические клапаны функции подъема шасси, однако, давление в системе ниже давления в пневмобаллонах.
3. Перепускной клапан
Данный клапан обеспечивает, чтобы давление нагнеталось сначала в контур передней оси с
пневматической подвеской, а затем в заднюю ось с пневматической подвеской.
4. Блок электромагнитных клапанов задней оси
5. Контур 4 воздушного резервуара
6. Блок подачи воздуха
Со встроенным обратным клапаном. Данный клапан не позволяет шасси опуститься, когда включены
электропневматические клапаны функции подъема шасси, однако, давление в системе ниже
давления в пневмобаллонах.
7. Датчик давления
Для регистрации давления в пневмобаллонах на ведущей оси.
8. Двухходовой клапан
Для регистрации самого высокого давления в пневмобаллонах (в сочетании с датчиком давления) на ведущей оси.
9. Клапан ограничения давления
Данный клапан поддерживает остаточное давление в пневмобаллонах поддерживающей оси и в
пневмобаллонах подъема поддерживающей оси, чтобы избежать сгибания баллонов.
Схема пневматических контуров C901013
Применимо для следующего:
- автомобили FAR с пневмоподвеской передней оси, подъемным устройством, пневмоподвеской с ECAS и
рабочим давлением 12 бар

Объяснение схемы пневматических контуров
1. Блок электромагнитных клапанов, передняя ось
2. Обратный клапан
Данный клапан не позволяет опуститься передней части шасси, когда включены электропневматические клапаны функции подъема шасси, однако, давление в системе ниже давления в пневмобаллонах.
3. Перепускной клапан
Данный клапан обеспечивает, чтобы давление нагнеталось сначала в контур передней оси с
пневматической подвеской, а затем в заднюю ось с пневматической подвеской.
4. Блок электромагнитных клапанов задней оси
5. Контур 4 воздушного резервуара
6. Блок подачи воздуха
Со встроенным обратным клапаном. Данный клапан не позволяет шасси опуститься, когда включены
электропневматические клапаны функции подъема шасси, однако, давление в системе ниже давления в пневмобаллонах.
7. Датчик давления
Для регистрации давления в пневмобаллонах на ведущей оси.
8. Двухходовой клапан
Для регистрации самого высокого давления в пневмобаллонах (в сочетании с датчиком давления) на ведущей оси.
9. Клапан ограничения давления
Данный клапан поддерживает остаточное давление в пневмобаллонах поддерживающей оси и в
пневмобаллонах подъема поддерживающей оси, чтобы избежать сгибания баллонов.
Схема пневматических контуров C900744
Применимо для следующего:
- Автомобили FAR для перевозки объемных грузов с коэффициентом нагрузки на ось 11,5/6,7 T и
11,5/6,3 T с передней осью с листовой рессорой

Объяснение схемы пневматических контуров
1. Блок электромагнитных клапанов
2. Контур 4 воздушного резервуара
3. Блок подачи воздуха
Со встроенным обратным клапаном. Данный клапан не позволяет шасси опуститься, когда включены
электропневматические клапаны функции подъема шасси, однако, давление в системе ниже давления в пневмобаллонах.
4. Датчик давления
Для регистрации давления в пневмобаллонах на ведущей оси.
5. Двухходовой клапан
Для регистрации самого высокого давления в пневмобаллонах (в сочетании с датчиком давления) на ведущей оси.
6. Клапан ограничения давления
Данный клапан поддерживает остаточное давление в пневмобаллонах направляющего заднего моста/поддерживающей оси и в пневмобаллонах подъема поддерживающей оси, чтобы избежать деформации
баллонов.
7. Клапан управления коэффициентом нагрузки на ось Клапан управления коэффициентом нагрузки на ось повышает давление в пневмобаллонах подъема поддерживающей оси, что приводит снижению нагрузки на поддерживающую ось и увеличению нагрузки на ведущую ось. Такая процедура
осуществляется с учетом грузоподъемности различных типов шин.
Схема пневматических контуров C900745
Применимо для следующего:
- Автомобили большой грузоподъемности FAR с коэффициентом нагрузки на ось 11,5/6,7 T и 11,5/6,3 T с передней осью с пневматической подвеской

Объяснение схемы пневматических контуров
1. Блок электромагнитных клапанов, передняя ось
2. Обратный клапан
Данный клапан не позволяет опуститься передней части шасси, когда включены электропневматические клапаны функции подъема шасси, однако, давление в системе ниже давления в пневмобаллонах.
3. Перепускной клапан
Данный клапан обеспечивает, чтобы давление нагнеталось сначала в контур передней оси с
пневматической подвеской, а затем в заднюю ось с пневматической подвеской.
4. Блок электромагнитных клапанов задней оси
5. Контур 4 воздушного резервуара
6. Блок подачи воздуха
Со встроенным обратным клапаном. Данный клапан не позволяет шасси опуститься, когда включены
электропневматические клапаны функции подъема шасси, однако, давление в системе ниже давления в пневмобаллонах.
7. Датчик давления
Для регистрации давления в пневмобаллонах на ведущей оси.
8. Двухходовой клапан
Для регистрации самого высокого давления в пневмобаллонах (в сочетании с датчиком давления) на ведущей оси.
9. Клапан ограничения давления
Данный клапан поддерживает остаточное давление в пневмобаллонах поддерживающей оси и в
пневмобаллонах подъема поддерживающей оси, чтобы избежать сгибания баллонов.
10. Клапан управления коэффициентом нагрузки на ось Клапан управления коэффициентом нагрузки на ось повышает давление в пневмобаллонах подъема поддерживающей оси, что приводит снижению нагрузки на поддерживающую ось и увеличению нагрузки на ведущую ось. Такая процедура
осуществляется с учетом грузоподъемности различных типов шин.
Схема пневматических контуров C900746
Применимо для следующего:
- Автомобили FT с низким расположением сцепного устройства

Объяснение схемы пневматических контуров
1. Блок электромагнитных клапанов
2. Обратный клапан
Данный клапан не позволяет опуститься передней части шасси, когда включены электропневматические клапаны функции подъема шасси, однако, давление в системе ниже давления в пневмобаллонах.
3. Перепускной клапан
Данный клапан обеспечивает, чтобы давление нагнеталось сначала в контур передней оси с
пневматической подвеской, а затем в заднюю ось с пневматической подвеской.
4. Блок подачи воздуха
Блок-схемы
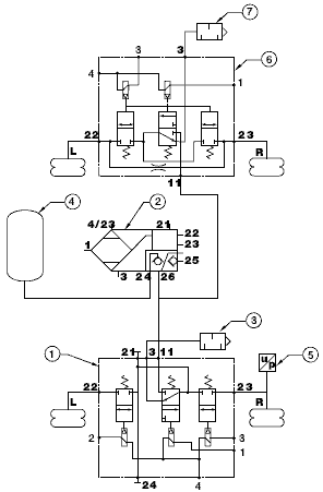
Блок-схема C900594 относится к:
CF65 IV, FA, 4x2 с передней осью с листовой рессорой, без мониторинга нагрузки на ось CF75 IV, CF85 IV FT и FA, 4x2 с передней осью с листовой рессорой, без мониторинга нагрузки на ось
XF105, FT и FA, 4x2 с передней осью с листовой рессорой, без мониторинга нагрузки на ось
Объяснение блок-схемы
A: Используется на автомобилях с 1 нормальной высотой при движении
B: Используется на автомобилях с 2 уровнями высоты при движении
C: Используется на автомобилях FT
D: Используется на автомобилях FA
E: Используется на автомобилях FA
F: Используется на автомобилях с гидравлической платформой
G: Используется на автомобилях без гидравлической платформы

- B238 Клапан питания ведущего моста
- B250 Клапан питания ведущего моста
- C740 Переключатель, ECAS, нормальный уровень
- C899 Переключатель, 2-й уровень движения
- D529 ECU дистанционного управления ECAS
- D992 ECU ECAS-4
- D993 ECU модуля Body Builder
- E051 Предохранитель, ECAS/EMAS
- E351 Предохранитель, электрические системы
- F612 Датчик высоты шасси на задней оси ECAS, левый
- F613 Датчик высоты шасси на задней оси ECAS, правый
- G535 Блок распределения CAN
- R012 Реле выключения ECAS
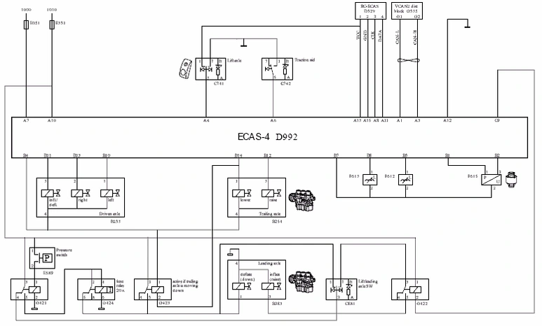
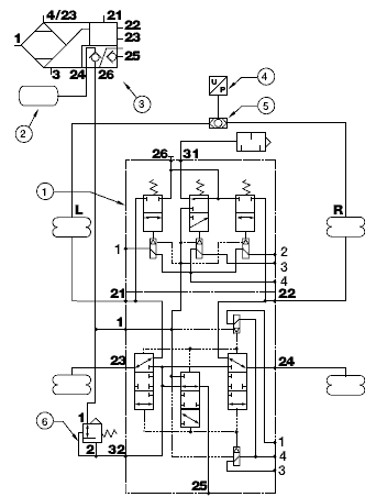
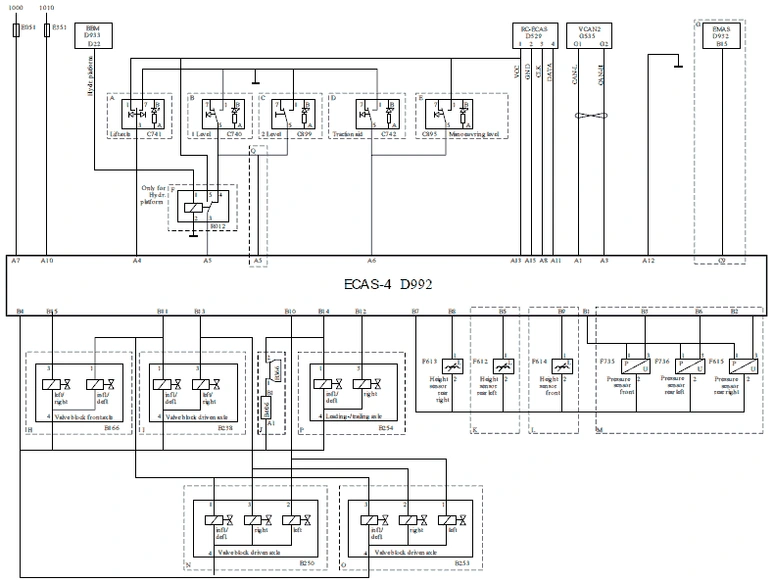
Блок-схема C900734 относится к:
CF75 IV, CF85 IV, 4x2 с ALM, все прочие варианты (кроме FAK и FAQ) с ALM или без ALM, все варианты, оснащенные передней осью с пневматической подвеской.
XF105, 4x2 с ALM, все прочие варианты (кроме FAK и FAQ) с ALM или без ALM, все варианты, оснащенные передней осью с пневматической подвеской.
Объяснение блок-схемы
A: Используется на автомобилях с осью подъема
B: Используется на автомобилях с 1 нормальной высотой при движении
C: Используется на автомобилях с 2 уровнями высоты при движении
D: Используется на автомобилях с регулированием тягового усилия
E: Используется на автомобилях с повышенной маневренностью
F: Используется на автомобилях с гидравлической платформой
G: Используется на автомобилях с EMAS
H: Используется на автомобилях с передней осью с пневматической подвеской
I: Используется на автомобилях FT
J: Используется на автомобилях с осью подъема, версия только для Австралии
K: Используется на автомобилях FA
L: Используется на автомобилях с передней осью с пневматической подвеской
M: Используется на автомобилях с системой мониторинга нагрузки на ось
N: Используется на автомобилях FA
O: Используется на автомобилях FAT, FAN, FAX, FAR, FAS, FTP, FTG, FTR, FTS, FTM, FAC
P: Используется на автомобилях с направляющей/поддерживающей осью
Q: Используется на автомобилях

- B166 Клапан передней оси ECAS
- B238 Клапан питания ведущего моста
- B250 Клапан питания ведущего моста
- B253 Клапан, ECAS, подающий, ведущая ось
- B254 Клапан, ECAS, пневмобаллон подъема
- B366 Звуковой сигнал поддерживающей оси
- B406 Резистор, поддерживающая ось
- C740 Переключатель, ECAS, нормальный уровень
- C741 Переключатель, подъемная ось
- C742 Переключатель, регулятор тягового усилия
- C895 Переключатель, повышение маневренности
- C899 Переключатель, 2-й уровень движения
- D529 ECU дистанционного управления ECAS
- D932 ECU EMAS
- D992 ECU ECAS-4
- D993 ECU модуля Body Builder
- E051 Предохранитель, ECAS/EMAS
- E351 Предохранитель, электрические системы
- F612 Датчик высоты шасси на задней оси ECAS, левый
- F613 Датчик высоты шасси на задней оси ECAS, правый
- F614 Датчик высоты шасси на передней оси ECAS
- F615 Датчик давления ведущей оси
- ECAS, правый
- F735 Датчик давления ECAS, передний датчик
- F736 Датчик давления ECAS, датчик ведущей оси, левый
- G535 Блок распределения CAN
- R012 Реле выключения ECAS
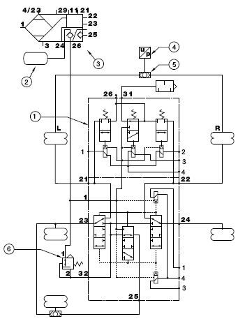
Блок-схема C900735 относится к:
CF85 IV, только для FAK и FAQ
XF105, только для FAK и FAQ

- B253 Клапан, ECAS, подающий, ведущая ось
- B254 Клапан, ECAS, пневмобаллон подъема
- B383 Клапан, ECAS, задняя направляющая ось
- C740 Переключатель, ECAS, нормальный уровень
- C741 Переключатель, подъемная ось
- C881 Переключатель, ECAS, подъемная ось
- C742 Переключатель, регулятор тягового усилия
- D529 ECU дистанционного управления ECAS
- D992 ECU ECAS-4
- E051 Предохранитель, ECAS/EMAS
- E351 Предохранитель, электрические системы
- E589 переключатель, ECAS, ведущая ось
- F612 Датчик высоты шасси на задней оси ECAS, левый
- F613 Датчик высоты шасси на задней оси ECAS, правый
- F614 Датчик высоты шасси на передней оси ECAS
- F615(1 ) Датчик давления ведущей оси ECAS, правый
- G421 Реле опускания направляющей задней оси ECAS
- G422 Реле подъема направляющей задней оси ECAS
- G423 Реле опускания направляющей задней оси ECAS
- G424 Реле таймера опускания направляющей задней оси ECAS
- G535 Блок распределения CAN
(1) Для конфигураций FAK датчик давления (F615) устанавливается на направляющую ось.
Информация о расположении, ECAS-4
