Подогреватели предпусковые дизельные серии
14ТС 10 М5

Схема электрических соединений

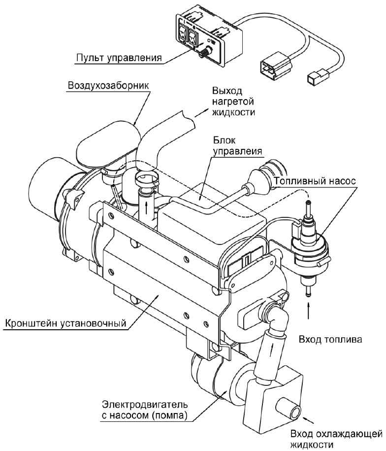
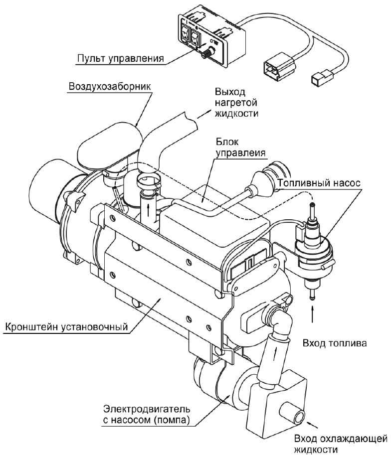
Основные узлы подогревателя

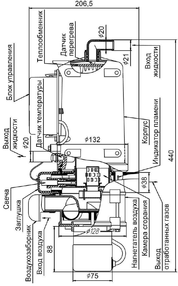
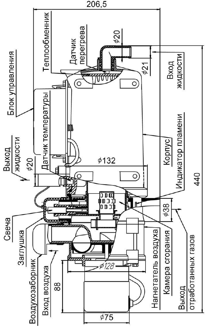
Основные узлы нагревателя
Подписывайтесь на наш канал в Telegram и будьте всегда в курсе самых последних сообщений и публикаций с сайта. |


