См. также:
Диагностика систем АБС, АБС/ПБС и ЭСУПП «Экран»
Содержание
1. Сокращения и объяснения по тексту
2. Таблица 1 - Перечень основных (без кабелей) комплектующих АБС, АБС-ПБС и ЭСУПП
3. Таблица 2 - Электрическое сопротивление обмоток ДЧВК, модуляторов, клапанов
4. Определение места подключения блоков БЭУП и ЭБК, -01, -03, -04 на АТС
5. Диагностирование посредством блинк-кодов
6. Системы АБС, АБС-ПБС
7. Система АБС-П
8. Система ЭСУПП
9. Клапаны ASR и ЭМПК
10.Приложение А - Коды неисправностей блоков ЭБК (-01, -03)
11.Приложение Б - Коды неисправностей блоков ЭБК (-04, -А-03, -ДМ)
12.Приложение В - Коды неисправностей блоков ЭБП
13.Приложение Г - Коды неисправностей системы ЭСУПП
Сокращения и объяснения по тексту:
- АБС – антиблокировочная система;
- АБС-ПБС – антиблокировочно-противопробуксовочная система;
- ЭСУПП – электронная система управления пневмоподвеской;
- АТС – автотранспортное средство;
- ЭБК, -01, -03, -04, -А-03, -ДМ, ЭБП – электронный блок управления АБС;
- ДК – диагностический комплекс;
- БЭУП – электронный блок управления пневмоподвеской;
- ДЧВК – датчик частоты вращения колеса;
- ДП – датчик положения;
- ЭПМ-1, ЭПМ-П, БЭК – модуляторы (тягача, прицепа, пневмоподвески);
- ПК – пропорциональный клапан;
- ПЦ – пневмоциллиндр;
- ASR – клапан (используется для реализации противопробуксовочной функции);
- ЭМПК – клапан (используется для подачи давления с ресиверов в пневматические исполнительные механизмы);
- активная неисправность – неисправность, которая имеется на АТС на данное время;
- пассивная неисправность - неисправность, которая была на АТС ранее.
Для выявления и определения типов неисправностей соответственно используйте диагностические комплексы АБС, АБС-ПБС и ЭСУПП. При отсутствии диагностического комплекса провести диагностирование по блинк-кодам. Для определения неисправностей типа «обрыв», «короткое замыкание», «повышенное - пониженное напряжение» используйте цифровой мультиметр.
Внимание!
Неисправность штатного электрооборудования или пневмосистемы АТС, применение не сертифицированных (или самодельных) зарядно-пусковых устройств и в особенности заводка двигателя пусковым устройствам без аккумуляторной батареи, может привести к неработоспособности и
повреждению систем АБС, АБС-ПБС и ЭСУПП.
Блок БЭУП выходит из завода-изготовителя в режиме параметрирования (ошибок нет, но блок не управляет подвеской) и, для начала эксплуатации требуется его ввод в рабочий режим при помощи диагностического комплекса для ЭСУПП.
Предупреждение!
На время проведения сварочных работ на АТС, отключить ответные части разъёмов от блоков АБС, АБС-ПБС и ЭСУПП!
Подключение блока БЭУП на место блоков ЭБК, -01, -03, -04 приводит к повреждению блока БЭУП!
Определение места подключения блоков БЭУП и ЭБК, -01, -03, -04 на АТС.
Блоки БЭУП и ЭБК, -01, -03, -04 имеют идентичные подсоединительные разъемы, и, для исключения случаев подсоединения блока БЭУП на место ЭБК, -01, -03, -04 необходимо определить мультиметром наличие напряжения (+24 В относительно массы АТС) на клеммах 1 и 3 18 контактного разъема и 7 и 8 14 контактного разъема (ключ зажигания - в положении "ПРИБОРЫ").
Если напряжение присутствует на клеммах 1 и 3 18-контактного разъема, то на данное место необходимо подключать блок БЭУП.
Если напряжение присутствует на клеммах 7 и 8 15-контактного разъема, то на данное место необходимо подключать блок ЭБК, -01, -03, -04.

Примечание: Вид со стороны разъемов на кабеле.
После определения характера неисправности и неисправного элемента системы, необходимо проверить исправность штатного электрооборудования, пневмосистемы и предохранители системы АБС, АБС/ПБС, ЭСУПП. Напряжение бортсети, давление в пневмосистеме АТС должны находиться в нормальных пределах, предохранители должны быть целыми и соответствовать номиналам, указанным в схеме.
Если напряжения бортсети пониженное или повышенное, то возможны следующие причины:
- отказ реле-регулятора генератора;
- неудовлетворительное состояние аккумуляторной батареи либо плохая фиксация клемм аккумулятора, проводов «масса»;
- большое переходное сопротивление между Кл.15, Кл.30, «землей» и контактами блока (например, при попадании влаги);
- неисправность выключателя массы;
- перегорание предохранителя по цепям KL30 и KL15.
Устранение неисправностей проводить в обесточенном состоянии.
Для этого:
- Ключ замка зажигания переключить в положение «ВЫКЛЮЧЕНО»;
- Отключить клемму «+» аккумуляторной батареи.
При устранении неисправностей возможен вариант замены элемента системы на заведомо исправный.
После устранения неисправности необходимо провести контроль системы для проверки ее работоспособности, например, пробным проездом.
Диагностирование посредством блинк-кодов (кодов неисправностей)
АБС
Диагностика возможна на неподвижном АТС или при скорости менее 8 км/ч.
Получение информации о неисправностях осуществляется нажатием на кнопку диагностики АБС на время от 3 до 5 с, при включенном питании (ключ - в положении "приборы").
При нажатия кнопки диагностики более 5 с будет выводится служебная информация, не оговоренная в кодах неисправностей для потребителей (например, код 5/5).
При наличии в системе активных неисправностей (лампа ABS горит) выводятся коды активных неисправностей.
При отсутствии активных неисправностей (лампа ABS не горит) будут выводиться коды пассивных неисправностей (при их наличии).
После вывода всех кодов активных неисправностей лампа ABS горит постоянно. Погасание лампы ABS происходит после устранения неисправностей.
Причем, после устранения неисправностей по датчикам, дополнительно необходимо проехать на АТС около 50 м со скорость не менее 10 км/час.
АБС-Т (блоки ЭБК , -01, -03)
Если в системе есть активные неисправности, то световой код будет состоять из стартового импульса (СИ) длительность 5 с, первой паузы длительностью 2,5 с, разделительного импульса (РИ) в 2,5 с, второй паузы длительностью 2,5 с и последовательностей импульсов кодов активных неисправностей (в соответствии с рисунком 1). Вывод каждого кода неисправности состоит из двух последовательностей - Р1 и Р2 с паузой между ними 2,5 с. Пауза между выводом кодов соседних неисправностей составляет 4 с.
Во время вывода последовательностей Р1 и Р2 лампы моргают один раз в секунду (0,5 с горит, 0,5 с - пауза).

Рисунок 1 – Вызов светового кода неисправностей в системе АБС-Т, пример - код неисправности 2/3

Рисунок 1а – Вызов светового кода неисправностей в системе АБС-Т, неисправности отсутствуют
Примечание - при отсутствии неисправностей, отображаются только стартовый и разделительный импульсы в 5с и 2,5с.
Стирание кодов неисправностей происходит после нажатия кнопки на время от 3 до 5 с, отпускания ее и сразу же вторичного нажатия еще раз на 5 секунд; после этого выводится серия коротких импульсов (8 шт.), указывающих на стирание.
АБС-ПБС (блоки ЭБК-04, -05, -А-03, -ДМ), АБС-П

Рисунок 2 – Вызов светового кода неисправностей в системах АБС-ПБС и АБС-П, пример - код неисправности 3/4
Примечание: для систем АБС-П, АБС-ПБС – при диагностировании стартовый и разделительный импульсы отсутствуют, т.е. после нажатия диагностической кнопки выводятся сразу коды неисправностей.

Рисунок 2а – Вызов светового кода неисправностей в системах АБС-ПБС и АБС-П, неисправности отсутствуют – код 1/1
Стирание кодов неисправностей АБС-ПБС происходит аналогично как и в АБС-Т.
Для стирания кодов неисправностей в системе АБС-П, достаточно однажды нажать кнопку и удерживать ее нажатой на время, не менее времени вывода кодов неисправностей. Через 2 с после вывода кода последней зафиксированной неисправности коды будут стерты.
ЭСУПП (блок БЭУП)
При нажатии кнопки диагностики выводится стартовый импульс длительность 1,5 с, паузы длительностью 1,5 с и последовательностей импульсов кодов неисправностей.

Рисунок 3 – Вызов светового кода неисправностей в системе ЭСУПП, неисправности отсутствуют – код 1/1
Стирание кодов ранее обнаруженных неисправностей в памяти отказов осуществляется при нажатии на кнопку диагностики длительностью более 5 секунд. Световой код после отпускания кнопки будет состоять из 8 импульсов длительностью по 0,5 секунды, указывающих на режим стирания памяти.
Системы АБС, АБС-ПБС
Для облегчения поиска неисправностей следует пользоваться таблицей 3 и таблицей 4 (формализованное представление схемы электрической включения АБС в составе АТС). Расположение контактов ЭБК (-01, -03, -04) (рисунок 4) и ЭБК (-ДМ, - А-03) (рисунок 7) указано со стороны блока.
Прозвонку осуществлять в обесточенном состоянии АБС по таблице 3 для ЭБК (-01, -03, -04) и по таблице 4 для ЭБК (-ДМ, -А-03).
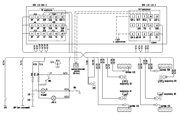
Блок ЭБК (-01, -03, -04)

Рисунок 4 - Расположение контактов разъема блоков ЭБК (-01, -03, -04)
Таблица 3 - Таблица прозвонки блоков ЭБК (-01, -03, -04)




Рисунок 5 - Схема подключения ЭБК (-01, -03)

Рисунок 6 - Схема подключения ЭБК (-04)
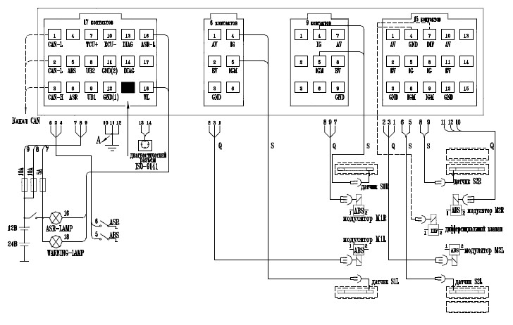
Блок ЭБК (-ДМ, -А-03)

Рисунок 7 - Расположение контактов разъема блоков ЭБК (-ДМ, -А-03)
Таблица 4 - Таблица прозвонки блоков ЭБК (-ДМ, -А-03).





Рисунок 8 - Схема подключения ЭБК (-А-03)

Рисунок 9 - Схема подключения ЭБК (-ДМ)
Датчик частоты вращения колеса (ДЧВК):
- рабочий зазор между торцом датчика и зубом ротора от 0,1 до 1,2 мм;
- сопротивление электрической изоляции датчика не менее 10 МОм;

Рисунок 10 – Внешний вид и установка датчика ДЧВК
Неисправности типа «короткое замыкание» или «обрыв».
При выявлении неисправностей типа «короткое замыкание» или «обрыв» осуществите при помощи мультиметра «прозвонку» кабелей на наличие КЗ или обрыва. При отсутствии КЗ или обрыва в системе кабелей, измерьте сопротивление датчиков. При подтверждении обрыва или КЗ замените датчик.
Неисправности типа «недостоверная величина скорости», «провалы скорости», «дребезг сигнала».
Данный вид неисправностей возникает при неправильной работе пары «датчик-ротор», в частности, при увеличении рабочего зазора между датчиком и ротором свыше 1,2 мм. Для начала измерьте сопротивление датчика. Если сопротивление датчика соответствует норме (1,1 – 1,5 кОм), произведите «подбивку» датчика до упора и пробный проезд.
Внимание! После устранения неисправности по датчикам лампа ABS на приборной панели погаснет только после проезда АТС около 50 м.
Если неисправность не исчезла, то проверьте ротор на наличие сколов, заусениц, нужного количества зубьев или грязи.
Если на роторе нет никаких явных нарушений, необходимо, используя стенд или подвесив АТС, провернуть нужное колесо, замерить напряжение сигнала ДЧВК.
Напряжение должно быть не менее 100 мВ.
В последующем, при каждом техническом обслуживании АТС осуществлять «подбивку» для снижения вероятности возникновения дефектов данного типа.
Перемежающиеся (исчезающие) неисправности.
Загорание лампы АБС при торможении, и ее погасание после торможения.
Основная причина – увеличение зазора между ротором и датчиком из-за люфтов в колесном узле.
Периодическое подблокирование колес (с возможным загоранием лампы АБС) при торможении.
Основные причины - эллипсность тормозного барабана или неотрегулированность тормозной системы АТС.
Для устранения данных дефектов необходимо отрегулировать тормозную систему согласно требованиям изготовителя АТС.
Для диагностирования неисправностей данного вида желательно проверить качество регулировки тормозной системы диагностическим комплексом, для чего:
- вынуть предохранитель по цепи Кл.30 – к-т 8 (15-контактный разъем) ЭБК (для исключения АБС – регулирования);
- подключить диагностический комплекс в режиме «Дорожные испытания»;
- разогнать АТС до скорости 50 км/ч на дороге с однородным покрытием (желательно – грунтовым) и притормаживая АТС, наблюдать по компьютеру за изменением показаний скорости АТС. При отрегулированной тормозной системе все колеса замедлятся одинаково и плавно, без рывков (подблокирования).
Этот же способ можно использовать для проверки достаточности величины сигнала с датчиков.
Замечание. После устранения неисправности по датчикам лампа ABS на приборной панели погаснет только после проезда АТС около 50 м.
Модулятор ЭПМ-1.

Рисунок 11 – Внешний вид модулятора ЭПМ-1

Рисунок 11а – Схема пневматическая модулятора.

Рисунок 11б – Расположение контактов и схема электрическая модулятора.
Неисправности типа «короткое замыкание» или «обрыв».
При выявлении неисправностей типа «короткое замыкание» или «обрыв» модулятора осуществите «прозвонку» кабелей на наличие КЗ или обрыва. При отсутствии КЗ или обрыва в системе кабелей, измерьте сопротивление обмотки модуляторов. При подтверждении обрыва или КЗ замените (сопротивление не равно 14…16 Ом) замените модулятор.
Неисправность «короткое замыкание на +».
Неисправность данного вида может быть вызвана отказом блока ЭБК.
Проверяется заменой ЭБК на заведомо исправный.
Утечка воздуха через модулятор.
При подозрении на данную неисправность провести проверку модулятора на герметичность.
Для этого:
- создать рабочее давление в тормозной системе АТС;
- Нажать педаль тормоза;
- На слух и по показаниям приборов убедиться в отсутствии утечек воздуха из модуляторов.
Основной причиной утечек является попадание посторонних частиц внутрь модулятора из тормозной системы АТС.
Рекомендуется, при наличии утечек, несколько раз включить – выключить зажигание при рабочем давлении в системе и нажатой педали тормоза на время самотестирования АБС (самотестирование происходит в момент включения зажигания). В этот момент лампа АБС на приборной панели находится во включенном состоянии. Если система исправна, через несколько секунд после включения зажигания лампа гаснет.
В этом случае при тестировании модуляторов возможно устранение утечек.
В противном случае модулятор заменить.
Неисправности ЭБК
При выявлении отказа CPU1, CPU2 или полного отсутствия связи ЭБК с компьютером через диагностический комплекс, заменить ЭБК.
Выявление диагностированных причин неисправностей по группе – «пониженное – повышенное напряжение».
Определяется замером напряжений на контактах 7, 8 15-контактного разъема ЭБК (измерять со стороны жгута при подсоединенном блоке).
Клапан пропорциональный ПК-1
ПК-1 предназначен для регулирования давления в пневмоциллиндре управления регулятором подачи топлива дизельного двигателя. Клапан изменяет выходное давление воздуха пропорционально подаваемому на обмотку напряжению.
Пневмоциллиндр ПЦ
Пневмоциллиндр предназначен для управления рычагом рейки топливного насоса путем изменения длины тросового (тягового) привода. Это позволяет исключить пробуксовку АТС в начале движения.
Проверка цепи тормоза замедлителя
Прозвонить цепи согласно таблице 4.
Проверка цепи контрольной лампы АБС
Прозвонить цепи согласно таблице 4.
Система АБС-П
Блок ЭБП

AV – зеленый провод SL1, М1 – красный разъем
EV – красный провод SL2, М2 – желтый разъем
SLR, М3 – зеленый разъем
S1L – датчик переднего левого колеса;
S1R – датчик переднего правого колеса;
S2L – датчик заднего левого колеса;
S2R – датчик заднего правого колеса;
М1 – модулятор передней оси;
М2 – модулятор левого борта;
М3 – модулятор правого борта.
Рисунок 12 - Назначение контактов ЭБП
Неисправности АБС-П
Неисправность типа « напряжение питания ниже нормы».
Фиксируется блоком, если напряжение на KL30 ниже 18 В. Эта ошибка фиксируется только на скоростях АТС, больших 10 км/ч.
Возможные причины:
- обрыв питающего провода (плюса или корпусного);
- перегорание предохранителя;
- отказ ЭБП (наименее вероятная ошибка).
Неисправность типа «внутренняя ошибка ЭБП»
Фиксируется блоком при отказе ЭБП.
Устранение - замена ЭБП.
Неисправность типа «неверная конфигурация системы».
Фиксируется, если блок обнаруживает, что к нему подключены элементы (датчики, модуляторы), которые не подключаются в данной конфигурации или, наоборот, не подключены элементы, которые должны быть в данной конфигурации. Способ устранения - полная проверка системы коммутации на
правильность подключения или смена конфигурации блока, если подключение соответствует желаемому.
Неисправность «колеса в прицепе, п/прицепе входят в блокировку при торможении».
Возможные причины:
- Не работает АБС-П (не подается питание на блок БЭУП; наличие неиспраностей, например, по датчикам (завышенный зазор, обрыв, кз) или модуляторам (обрыв, кз);
- АБС-П работает не правильно (при монтаже кабелей и разъемов перепутаны местами цепи подачи напряжения на управление модуляторами).
Например, перепутаны местами контакт 1(клапан AV) и контакт 3 (клапан EV) на разъеме модулятора.
Как определить:
- не подается питание на блок ЭБП – после перевода ключа зажигания в положение «ПРИБОРЫ» должны быть слышны щелчки от модуляторов (тест модуляторов). Так же должно присутствовать напряжение на диагностической колодке (клеммы 3 и 4, рисунок В.9 руководства). Если щелчков нет –
напряжение не подается либо неисправен блок.
- завышенный зазор, обрыв, кз – использовать диагностический комплекс или провести диагностирование по блинк-кодам. Признак наличиякаких либо неисправностей в системе АБС-П - горит лампа «INF» неисправности (при наличии таковой) на приборном щитке.
- АБС-П работает не правильно – методом прозвонки правильности соединения цепей мультиметром, либо подачей напряжение -24 В и +24 В на клапаны AV и EV на разъемы модуляторов.
Для этого (при нажатой педали тормоза) на снятый с блока, например, разъем XS3 на контакты GND и EV подать напряжение -24 В и +24 В.
Должны быть слышны щелчки клапана EV модулятора М3 и наполнение тормозной камеры.
Далее подать напряжение на контакты GND и АV.
Должны быть слышны щелчки клапана АV и сброс воздуха в атмосферу.
Примечание. Клапан AV – производит сброс воздуха в атмосферу, клапан EV – производит подачу воздуха в тормозную камеру (при нажатой педали тормоза).
Неисправности типа «короткое замыкание или обрыв датчика»,
"недопустимая скорость колеса”.
Устранение данного вида неисправности аналогично, как и в других системах АБС.
Модулятор ЭПМ-П

Рисунок 13 – Внешний вид модулятора ЭПМ-П

Рисунок 14 – Схема пневматическая модулятора.

Рисунок 15 – Расположение контактов и схема электрическая.
Назначение контактов модуляторов:
AV – клапан сброса,
EV – клапан отсечки
Неисправности типа «короткое замыкание или обрыва»
Устранение данного вида неисправности аналогично, как и в других системах АБС.
Кроме того, если, например, одновременно установлены ошибки типа "обрыв клапана впуска" и "обрыв клапана выпуска", велика вероятность обрыва общего провода модулятора или всего кабеля.
Неисправность типа «другие неисправности модулятора»
Устанавливается блоком в случаях, когда он не может достоверно идентифицировать неисправность, например, к.з. между обмотками выпуска модулятора М1 и впуска модулятора М3.
Система ЭСУПП
В случае обнаружения неисправности в системе блок БЭУП включает контрольную лампу «WARNING» и отключает управление уровня пневмоподвески.

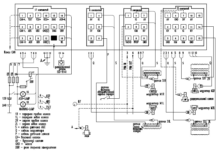
Рисунок 16 – Схема подключения БЭУП

Расположение контактов разъема блоков БЭУП
Таблица 6 – Список контактов колодок БЭУП

Для любого из составляющих системы при наличии к.з. или обрыва прозвонить кабели и обмотку на наличие требуемого сопротивления.
Датчик положения (ДП)

Рисунок 17 – Схема подключения и внешний вид ДП
Для проверки работоспособности датчика на выводы 1 и 4 подать соответственно напряжение +24 В и -24 В.
Замерить напряжение между выводами 2 и 4 при повороте рычага.
Выходное напряжение датчика зависит от угла поворота рычага, и должно находиться приблизительно в диапазоне от 1,5 до 3,5 В.
При неработоспособном датчике проверьте, не изогнулась ли рейка, т.к. при ее изгибе повреждается внутренность датчик.
Электронный блок управления пневмоподвеской (БЭУП)
Электронный блок управления системы может работать в двух режимах - рабочем или параметрирования.
В режиме параметрирования блок не управляет подвеской (в том числе не реагирует на команды пульта) при этом ошибки отсутствуют.
С завода изготовителя блок поставляется в режиме параметрирования.
Для начала эксплуатации необходим перевод в рабочий режим при помощи диагностического комплекса ЭСУПП и специальной диагностической программы, производства ОАО «Экран».
Пульт дистанционного управления (ПДУ)
При неработоспособности ПДУ проверьте, не отсоединился ли шлейф внутри пульта. Если шлейф соединен нормально, то пульт следует заменить.
Блок электромагнитных клапанов (БЭК)


Рисунок 18 – Внешний вид, схема электропневматическая и назначение выходных контактов БЭК
Алгоритм работы БЭК:
- Для поднятия подвески напряжение +24 В подается одновременно на EV и AV (соответственно контакты 6.1 и 6.3);
- Для опускания – на AV (контакт 6.3).
Обозначение обмоток БЭК:
- EV - обмотка клапана управления;
- AV - обмотка клапана сброса.
При попадании инородных частиц в БЭК, клапан EV не открывается полностью, что приводит к медленному опусканию и поднятию подвески.
Устранение диагностированных причин неисправностей СРU (микропроцессор БЭУП)
Для устранения дефекта необходимо заменить БЭУП.
Выявление диагностированных причин неисправностей по группе – «пониженное – повышенное напряжение»
Определяется замером напряжений на контактах 1 и 3 18-контактного разъема БЭУП (измерять со стороны жгута при подсоединенном блоке).
При нормальном значении напряжения питания заменить БЭУП.
Проверка цепи контрольной лампы АБС
Прозвонить цепи согласно таблицы 6.
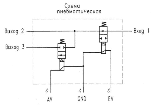
Клапаны ASR и ЭМПК.
Предназначение.
Клапан ASR предназначен для подачи давления с ресиверов в тормозные камеры ведущих колес. В обесточенном состоянии клапан отсекает ресивер от тормозной магистрали.
Клапан ЭМПК предназначен для работы в составе пневматической системы транспортного средства. Основное различие клапанов в том, что питающее напряжение в ASR подается непосредственно на катушку электромагнита, а в ЭМПК через электронную схему управления.
Алгоритм работы клапанов.
В исходном состоянии (без подачи напряжения) клапан отсекает воздух с «Входа 1» на «Выход 2» и «Сброс в атмосферу».
При этом «Выход 2» и «Сброс в атмосферу» соединены между собой.
После подачи напряжения клапан соединяет «Вход 1» с «Выходом 2» между собой, а «Сброс в атмосферу» отсекает.

Рисунок 19 – Внешний вид, схема и назначение выходных контактов ЭМПК.
Проверка клапанов.
- Без подключения питающего напряжения подать на «Вход 1» воздух с давлением 0,4-0,8 МПа и убедится, что на «Выходе 2» и «Сброс в атмосферу» нет утечек воздуха;
- На контакты 4.1 (+) и 4.2 (-) * подать напряжение 22-27 В. В момент подачи должен быть слышен звук срабатывания клапана. Подать воздух на «Вход 1» и убедится, что воздух проходит на «Выход 2», а на «Сброс в атмосферу» отсекается;
- Измерить мультиметром сопротивление обмотки (только для ASR).
Замеренное значение должно составлять 48-78 Ом.
- Измерить мультиметром ток потребления после срабатывания клапана.
Замеренное значение должно составлять не более 0, 5 А для клапана ASR и 0,11-0,13 А для ЭМПК.
*Примечание. Полярность подаваемого напряжения на клапан ASR значение не имеет. При подаче напряжения на клапан ЭМПК в обратной полярности, клапан срабатывать не будет.
Если при проверке наблюдается утечка воздуха, нет срабатывания клапана либо сопротивление обмотки (только для ASR) или ток потребления не соответствует указанному, то клапан необходимо заменить на исправный.
Таблица А.1 Коды неисправностей блоков ЭБК (-01, -03)

Таблица Б.1 Коды неисправностей блоков ЭБК (-04, -А-03, -ДМ)


Таблица В.1 Коды неисправностей блоков ЭБП

Таблица Г.1 Коды неисправностей системы ЭСУПП
