Электросхемы E-gas 3 (ECAS) DAF

1. Pedal sensor
2. Actuator
3. Functions for switching off vehicle speed control (clutch, brakes, engine brake, retarder)
4. Multi-function switch
5. Gearbox neutral position switch
6. Engine speed signal
7. Vehicle speed signal
8. Remote control
9. Electronic unit
10. IWS/CWS panel
11. Engine stop valve
- A021 Diagnostic socket (16-pin)
- B007 Vehicle/engine speed E-gas regulator motor
- B082 Engine stop/engine brake valve
- B251 Neutral position buzzer, tilting cab
- B501 Compact tachograph
- B520 Compact tachograph, France (12 V)
- C507 Switch windscreen wiper/washer intermittent, E-gas recommence cruise control, engine speed increase
- D017 Warning lamp, PTO
- D529 Remote control
- D550 CTE-2 electronic unit
- D555 Instrument panel
- D561 Electronic unit IWS
- D575 Instrument panel
- D582 Electronic unit CWS
- D587 ZF intarder Electronic unit
- D591 E-gas 3 Electronic unit
- D595 Electronic unit Voith retarder
- D644 Diode, engine brake, cruise control, E-gas
- D645 Diode, retarder, cruise control, E-gas
- D669 Diode, PTO feedback
- D712 Diode, engine PTO, prevent feedback
- D721 Diode, parking brake, prevent feedback
- D750 Diode, prevent feedback to 2nd PTO control
- D816 DIP-2
- D850 Electronic unit for ABS/ASC D-model
- D852 Instrument panel DIP-3
- D853 Electronic unit for CWS2
- D884 CTE-3
- E016 Fuse, gearbox neutral position
- E019 Fuse, engine brake operation
- E021 Fuse, engine brake, drawn vehicle
- E030 Fuse, signal lever
- E035 Fuse, instruments and warning lamps
- E052 Fuse, ECAS remote control working light
- E053 Fuse, diagnostic connector (16-pin)
- E056 Fuse, E-gas
- E062 Fuse, lifting gear, ECAS
- E143 Fuse, E-gas, tachograph
- E158 Fuse, CWS
- E500 Operating switch, neutral position
- E502 Operating switch, engine brake (pressure)
- E522 Operating switch, E-gas clutch proximity switch
- F000 Check switch, handbrake
- F008 Control switch, engine PTO (NMV)
- F039 Control switch, E-gas splitter
- F041 Control switch, PTO
- F081 Control switch, gearbox PTO
- F082 Control switch, gearbox PTO
- F531 Sensor, accelerator pedal, E-gas
- G019 Relay, engine stop , E-gas
- G036 Relay, brake light
- G047 Relay, engine brake clutch
- G120 Relay, E-gas PTO engine speed
- G177 Relay, cab tilting in neutral position horn
- G240 Micro relay, PTO/engine speed control
- G516 Central earth connection, cab (co-driver’s side)
- G701 Through-connection, E-gas
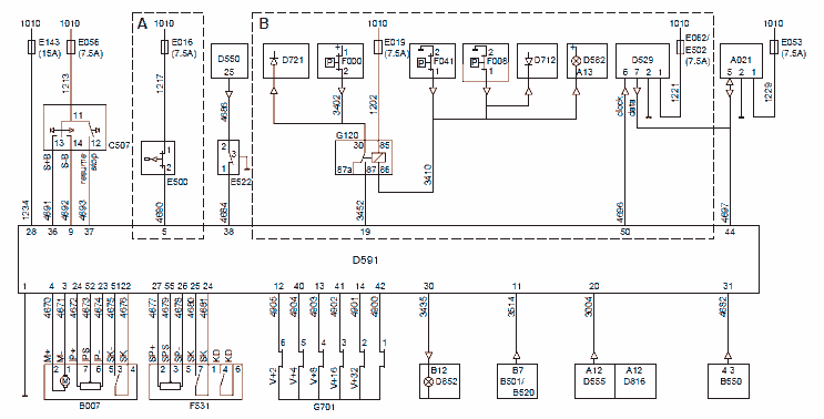
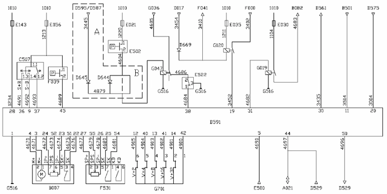
F75/F85 version up to and including week 45, 1995

A: Use if Eaton gearbox is present
B: Use if PTO is present
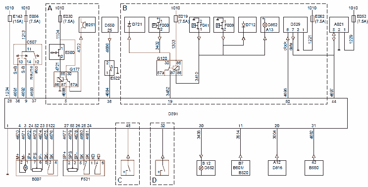
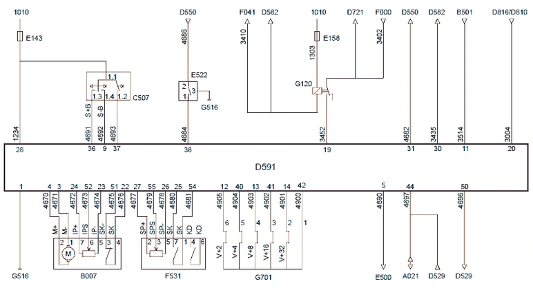
F75/F85 version from week 45,1995 up to and including week 25, 1996

A: Use if Eaton gearbox is present
B: Use if PTO is present
C: Fixed PTO speed N1
D: Speed limiter for special applications
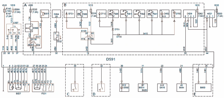
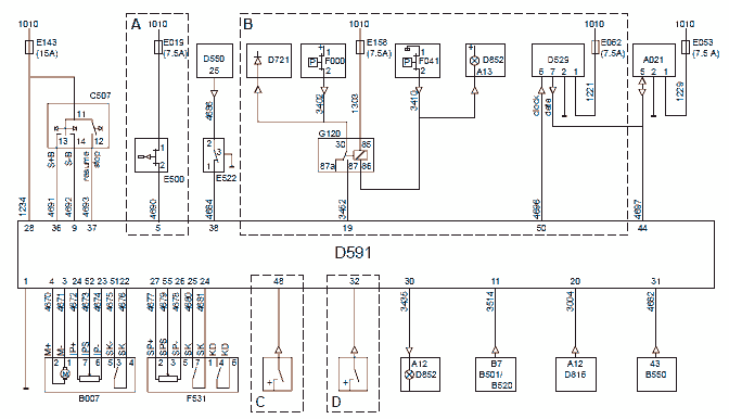
F75/F85 version from week 25, 1996

A: Use if Eaton gearbox is present
B: Use if PTO is present
C: Fixed PTO speed N1
D: Speed limiter for special applications
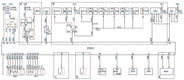
75/85 CF version

A: Use if Eaton gearbox is present
B: Use if PTO is present
C: Fixed PTO speed N1
D: Speed limiter for special applications
E: Use if ABS/ASR-D present
F95 version up to and including week 45, 1994

A: Use if retarder present
B: Use if no retarder is present
F95 version from week 45,1994 to week 45, 1995

F95 version from week 45,1995 up to and including week 13, 1997

A: Use if Eaton gearbox is present
B: Use if PTO is present
C: Fixed PTO speed N1
D: Speed limiter for special applications
95 XF version

A: Use if ABS/ASR-D present
B: Use if PTO is present
C: Fixed PTO speed N1
D: Speed limiter for special applications