Читаем правильно электросхему RENAULT KERAX
Разбивка автомобиля в 3 измерениях

Автомобиль разделяется на несколько зон, обозначенных определённым образом.
Разбивка по высоте:
Для кузовой части зарезервированы 4 зоны. Каждая из них обозначена строчной буквой.
Разбивка по ширине:
Три зоны. Каждая из них обозначена прописной буквой.
A: Правые сторона и лонжерон.
B: Центральная часть.
C: Левые сторона и лонжерон.
Разбивка по длине:
9 зон, обозначенных цифрой.
Зона 7 относится исключительно автомобилям с колёсными формулами 6x4 - 6x6.
Зона 1 обозначает:
- на шасси: бампер с укомплектующим его оборудованием.
- на кабине: составные элементы передка, доступ к которым открывается через решётку радиатора.
Пример:
A1: бампер с правой стороны (фары, ...)
C3: колесо переднее левое (датчик ABS, ...)
C2b: панель приборов
A3c: сиденье пассажира
Как читать схемы
Каждая схема включает в себя несколько подсхем.
Эти подсхемы идентифицированы, внизу справа:
- шестицифровым числом, являющимся ссылкой подсхемы,
- буквой, являющейся индексом пересмотра подсхемы. Эта буква ставится на самой строке ссылки.
- трёхцифровым числом, определяющим номер страницы.
Каждая схема разбивается на 5 вертикальных зон.
Эти зоны идентифицированы буквами от А до Е.
Условные обозначения в схемах
Отсылки


Токоприёмники
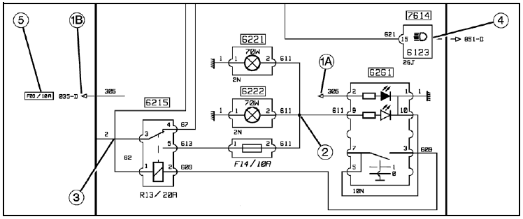
Каждый токоприёмник, который представлен в схеме, размечен специфическим ему послепродажным кодом.
В том случае, когда послепродажный код окаймлен примоугольником, (индекс (1) при сём приведённого
примера), он обозначает один единственный токоприёмник или комплект. Включающий несколько
функций.
В том случае, когда послепродажный код не окаймлен, (индекс (2) при сём приведённого примера), он
обозначает один из составных узлов одного единственного токоприёмника. Он тогда находится
внутри соответствующего обозначающего символа.
Если это возможно, мы указываем под каждым токоприёмником: цвет и число каналов соответствующего ему разъёма (индекс (3) при сём приведённого примера).
Комплект выводов каждого токоприёмника обозначен цифровым или буквенно-цифровым кодом, при такой необходимости (индекс (4) при сём приведённого примера).
В некоторых токоприёмниках, при такой возможности мы обозначаем соответствующую мощность (индекс (5) при сём приведённого примера).

Плавкие предохранители и реле
Реле обозначены специфическим послепродажным кодом (индекс (1) при сём приведённого примера).
Они тоже обозначаются буквенно-цифровым кодом и значением номинальной силы пропускаемого через них тока (индекс (2 - 3) при сём приведённого примера).
А плавкие предохранители обозначаются просто буквенно-цифровым кодом и значением номинальной
силы пропускаемого через них тока.

Полярности
Полярности обозначаются цифровым кодом.
Каждой отдельной функции соответствует один единственный код.
Пример:
2 = питание "+" непосредственно от батареи (или батарей).
1 = масса.
Те контуры, полярности которых указаны пунктиров, соответствуют возможному электромонтажа или монтажной модификации.
Графические условные обозначения

Отсылка на листок может быть разбита на две части.
Первая часть отсылки: в зоне схемы (индекс (1A) при сём приведённого примера).
Вторая часть отсылки: слева или справа по отношению к зоне схемы, в зависимости от назначения (индекс (1B) при сём приведённого примера).
Во всех случаях, эти две части будут на одной лишь строке.
Этот принцип обозначения применён каждый раз, когда это даёт возможность избежать пересечения полярностей, с чем было бы совсем неудобно рассматрывать схемы.
Отсылка на листок может делаться используя предохранитель (5) или указатель (4).
В том случае, когда пересечение не усиляется точкой связи, полярности будут расположены крестом, и остаются отдельными (3).
В том случае, когда пересечение усиляется точкой связи, на проводах сохраняется такая же самая информация (один и тот же потенциал).
Для того, чтобы схему можно было рассматрывать удобнее, могут быть добавлены в схему дополнительные точки связи (индекс (2) при сём приведённого примера).

В некоторых случаях, на одну лишь функцию может иметься несколько технических ответов.
В таком случае, мы пользуемся понятием "варианта" или "выборной модификации". Это понятие отражается окруженной цифрой. Этот графический символ ставится на рассматрываемую полярность.
Объяснение, приведённое на одной же странице, рядом с схемой, излагает возможные модификации.
Если в одном и том же листке приводится несколько монтажных решений, само собой разумеется что
автомобиль будет иметь только одну из представленных модификаций.

Для того, чтобы схему можно было рассматрывать удобнее, коммуникационные шины представляются
следующим образом:
Показаны только концы проводников (индекс (1) при сём приведённого примера).
"Тело" пучка представлено схематическим образом при использовании более густой черты. Отсылки страницы сделаны согласно тому же принципу по которому отсылаются другие полярности (индекс (2) при сём приведённого примера).
Пучки проводов электропроводки
В каждой подсхеме приведена проводка пучка/пучков электропроводки, отделённой определенному составному узлу автомобиля или определенному функциональному принципу.
Пучки электропроводки определены в соответствии с силуэтом автомобиля.
Разъёмы/соединители, обозначенные буквой "C" за которой добавлены цифры, указаны в каждом отдельном пучке.
Рядом с каждой подсхемой даётся пояснение к её назначению.
Подробное описание разъёмов/соединителей, связанных с пучками рассматрываемой подсхемы, позволяет определить полярность каждодо штекерного вывода.
Пояснение к разъёма/соединителям:
C129 ............................... 4618 - Плафон со стороны водителя
C129: разметка разъёма/соединителя
4618: ссылочный шифр токоприёмника
Плафон со стороны водителя: наименование токоприёмника
Ссылочный шифр и наименование токоприёмника позволяют определить связь токоприёмника с электрической схемой.
Соединители, обозначаемые индексом "*1" или "*2", принадлежат пучкам модификаций электропроводки.
Пример ссылочного шифра токоприёмника:
C129: разъём/соединитель в стандартной электроарматуре
C137 *1 : соединитель в электроарматуре модификации n°1
C141 *2 : соединитель в электроарматуре модификации n°2
В конце пояснений даётся составление каждой модификации электропроводки.

Подробное изображение разъёмов/соединителей:
Каждый рисунок представляет подробную структуру разъёма/соединителя.
Пример:
A: общий вид (силуэт) разъёма/соединителя
B: разметка и размещение проводов
C: ссылочный шифр токоприёмника
D: разметка разъёма/соединителя
E: модификация (комплектация) и/или цвет разъёма/соединителя