Обучение персонала по ABS/ASR Knorr Bremse
Оглавление
Описание зубчатого кольца.
Выбор числа зубьев зубчатого кольца в зависимости от размера шин
Описание датчика числа оборотов
Модулятор ABS (клапан регулирования давления)
Описание клапана ASR управления тормозами
Описание клапана ASR управления двигателем
Описание пропорционального клапана
Описание электронного блока управления
Описание функций ABS / ASR
Особенности электронного блока управления ABS EU12 и 2х
Электрическая схема подключения ABS EU12
Электрическая схема подключения ABS 2х
Описание зубчатого кольца
Назначение
Зубчатое кольцо используется вместе с датчиком числа оборотов для бесконтактного определения числа оборотов колеса.
Функционирование
Зафиксированное на ступице колеса зубчатое кольцо имеет в зависимости от размера колеса, как правило, 80 или 100 зубьев. Зубчатое кольцо вращается без соприкосновения с датчиком числа оборотов (DS). Вследствие повторяющегося перехода «зуб – впадина» создается при помощи DS
магнитное поле, и как следствие этого в DS генерируется индуктивное переменное напряжение, зависящее от числа оборотов колеса.
Инструкции по монтажу
Зубчатое кольцо в большинстве случаев закрепляется на ступице колеса при помощи горячей
запрессовки. Необходимо обратить внимание на требования, приводимые производителем автомобиля или производителем осей. Максимальные допустимые биения импульсного колеса по отношению к средней оси ступицы колеса: 0,2 мм.
Обслуживание
При каждом демонтаже ступицы колеса зубчатое кольцо должно быть почищено и проверено на прочность его посадки.
Внимание: Не повредите зубчатое кольцо или зубья (например, в результате ненадлежащего хранения на складе или при проведении работ по вводу в эксплуатацию).
Рисунок расположения зубьев не должен быть искажен в результате высверливания отверстий, установки винтов или другого проводящего магнитное поле материала.

Пример установки (символы в соответствии с DIN 74253)

Выбор числа зубьев зубчатого кольца в зависимости от размера шины

Описание датчика числа оборотов

Назначение
Датчик числа оборотов используется совместно с зубчатым кольцом для бесконтактного определения числа оборотов колеса.
Функционирование
В результате вращательного движения зубчатого кольца в зависимости от числа оборотов и величины воздушного зазора оказывается воздействие на генерируемое электромагнитом (3) магнитное поле. Благодаря этому в катушке (2) генерируется переменное напряжение, частота которого пропорциональна числу оборотов колеса.
Инструкции по монтажу
Датчик закрепляется в высверленном отверстии при помощи втулки (4). Правильная установка датчика вместе со втулкой обеспечивается посредством вставки рукой до упора в импульсное кольцо (не бить!). При замене датчика необходимо установить новую втулку (4). Перед проведением монтажа приемное высверленное отверстие необходимо смазать специальной смазкой (идент. номер при оформлении заказа I 90693).
Необходимо обратить внимание на соответствующие предписаниям прокладку кабелей и фиксирование. Расстояние зубчатое кольцо – датчик должно быть, насколько это возможно, маленьким, меньше 0,8 мм.
Обслуживание
Датчик числа оборотов в обслуживании не нуждается.
Пример установки (символы в соответствии с DIN 74253)

Сигналы датчика числа оборотов

Генерирование напряжения в результате индукции.
В результате вращательного движения зубчатого кольца происходит постоянное изменение магнитного потока, вследствие чего в катушке датчика числа оборотов генерируется синусоидальное переменное
напряжение.

Частота измеряется в герцах (Гц), и она служит показателем того, как часто меняется напряжение
от «+» Us до «−» Us в течение одной секунды.
Описание модулятора ABS (клапан регулирования давления)

Положение при движении
1. Мембрана.
2. Впускное отверстие.
3. Седло клапана.
4. Седло клапана.
5. Седло клапана.
6. Мембрана.
7. Седло клапана.
8. Выпускное отверстие.
I. Электромагнитный клапан – удержание давления.
II. Электромагнитный клапан – сброс давления.
Каналы:
1. Подвод воздуха.
2. Вывод воздуха.
3. Атмосферный вывод.

Назначение
Клапан используется для регулирования тормозного давления в одном или нескольких тормозных камерах в ABS/ASR – устройствах.
Функционирование
Движение
В каналах 1 и 2 давления не создается. Впускное отверстие (2) и выпускное отверстие (8) закрыты. На оба электромагнитных клапана (I, II) управляющий сигнал не подается.
Торможение без ABS.
Подаваемое на канал 1 управляющее тормозное давление воздействует на мембрану (1) открывая впускное отверстие (2). В результате действия седла клапана (7) тормозное давление передается в пространство (b).
Благодаря этому выпускное отверстие (8) остается закрытым, и на канал 2 подается воздух.

Торможение без ABS
1. Мембрана.
2. Впускное отверстие.
7. Седло клапана.
8. Выпускное отверстие.
Каналы:
1. Подвод воздуха.
2. Вывод воздуха.
3. Атмосферный вывод.
Торможение с ABS - сброс давления
В результате подачи управляющего сигнала на электромагнитный клапан (I) седло клапана (4)
закрывается, а седло клапана (3) открывается. Сжатый воздух перетекает в пространство (а) так, что
мембрана (1) закрывает впускное отверстие (2). На клапан (II) также будет подан управляющий сигнал, в результате чего седло клапана (7) будет закрыто.
Вследствие открытого седла клапана (5) давление в пространстве (b) уменьшается. Под действием
давления тормозного цилиндра мембрана (6) открывает выпускное отверстие (8), благодаря чему
тормозное давление за счет использования отвода воздуха через атмосферный вывод 3 уменьшается.

Торможение с ABS, сброс давления
Торможение с ABS - удерживание давления
В результате подачи управляющего сигнала на клапан (I) седло клапана (4) закрывается, а седло клапана (3) открывается. Благодаря этому в пространство (а) подается воздух, а впускное отверстие (2) под действием мембраны (1) закрывается. Выпускное отверстие (8) вследствие наличия давления в
пространстве (b) также остается закрытым. Давление в канале 2 остается постоянным.

Торможение с ABS, удерживание давления
Торможение с ABS - повышение давления
Подача управляющих сигналов на клапаны (I, II) не производится. Таким образом, в результате действия седла клапана (4) давление в пространстве (а) уменьшается, и впускное отверстие (2) открывается. В результате действия седла клапана (7) производится подача воздуха в пространство (b), вследствие чего выпускное отверстие (8) закрывается. Тормозное давление в канале 2 снова будет увеличиваться.

Торможение с ABS, повышение давления
1. Мембрана. 6. Мембрана.
2. Впускное отверстие. 7. Седло клапана.
3. Седло клапана. 8. Выпускное отверстие.
4. Седло клапана. I. Электромагнитный
5. Седло клапана. клапан – удержание давления.
II. Электромагнитный клапан – сброса давл.
Каналы:
1. Подвод воздуха.
2. Вывод воздуха.
3. Атмосферный вывод.
Описание модулятора ABS (клапан регулирования давления)
Инструкции по монтажу
- Место установки: Рама автомобиля.
- Положение при установке: Смотрите габаритный чертеж.
- Фиксирование: Сквозные высверленные отверстия для болтов М8.
Обслуживание
Модулятор ABS в обслуживании не нуждается.
Управление электромагнитными клапанами осуществляется только при помощи электронного блока управления или при помощи контрольного диагностического оборудования.
Пример установки (символы в соответствии с DIN 74253)

Назначение
Блок управления используется в качестве центрального управляющего устройства для ABS/ASR в
автотранспортных средствах с прицепом и без прицепа с пневматической тормозной системой. При этом блок обеспечивает следующие функции:
- ABS – функция,
- ASR – функция,
- функция ограничения скорости,
- управление ABS/ASR,
- диагностика ABS/ASR.

Функционирование
Все элементы блока управления размещаются на одной плате. Благодаря чему уменьшается объем свободного пространства для монтажа, при этом надежность блока управления увеличивается. Плата находится в алюминиевом корпусе, имеющего приемные гнезда для штекера. Подробно внутренняя конструкция блока управления представлена на блок – схеме электрических подключений.
Блок – схема электрических подключений для блока управления ABS/ASR

Описание электронного блока управления
В блоке «Обработка сигнала датчика» производится преобразование синусоидальных сигналов
датчиков вращения колеса в необходимые прямоугольные сигналы. Для входных сигналов, другой формы, производится преобразование сигнала до величины необходимого уровня.
Микропроцессор (μ CA) считывает входные сигналы, обрабатывает их и в результате определяет величины управляющих воздействий, которые выдаются на компоненты ABS/ASR.
Микропроцессор (μ СВ) производит отслеживание входных и выходных сигналов, и кроме этого осуществляет диагностику системы. Оба процессора проводят проверки безопасности системы при ее работе. Блоки «Блок компонентов ABS» и «Блок компонентов ASR» приводят в действие соответствующие электромагнитные клапаны, а также анализируют их работу передавая данные в микропроцессор. Блок «Задающие устройства для ламп и реле» служит для подачи управляющих сигналов на аварийную лампу, лампу ASR, реле напряжения на электромагнитные клапана и реле ABS. Энергонезависимое запоминающее устройство в виде EEPROM (электрически стираемое программируемое постоянное запоминающее устройство) запоминает данные по конфигурации и параметрам ABS, а кроме этого и встречающиеся в ходе эксплуатации неисправности, которые могут быть считаны при помощи диагностического интерфейса.
Обслуживание
Электронная система в обслуживании не нуждается.
Технические характеристики
- Номинальное напряжение: 12 или 24 вольта постоянного напряжения.
- Рабочее напряжение: от 22 до 30 вольт постоянного напряжения.
- Потребление электрического тока: 0,5 А.
- Рабочая температура: от – 40о С до + 80о С.
- Температура хранения: от – 30о С до + 60о С.
Все электрические входы и выходы защищены от возможности короткого замыкания на корпус.
Пример установки (символы в соответствии с DIN 74253)

Описание функций ABS / ASR
ABS
Электронный блок управления, используя сигналы от датчиков, рассчитывает какой должна быть скорость каждого колеса и затем рассчитывает каким должно быть замедление колес или же их ускорение. Кроме этого, при использовании алгоритма оценки происходит моделирование скорости автомобиля (скорость для сопоставления). В результате сравнения расчетных скоростей с реальными скоростями колес и, основываясь на критериях ускорения или замедления, блок управления выдает команду блокирования одного или нескольких колес.
В соответствии с условиями движения, блок управления выдает команды на увеличение или уменьшение тормозного давления. В результате данных команд тормозное давление будет регулироваться электромагнитными клапанами модуляторов таким образом, что колеса будут вращаться в диапазоне проскальзывания, сохраняя боковую устойчивость автомобиля. При этом колеса задней оси будут регулироваться независимо друг от друга (индивидуальное регулирование = IR). Для передней оси используется модифицированное индивидуальное регулирование (MIR). Вследствие достигаемого при этом уменьшения аэродинамического момента рыскания автомобиль остается управляемым даже на дорожном полотне с постоянно меняющимся коэффициентом сцепления (μ).
В том случае, если автомобиль оборудован тормозом замедлителем, то компоненты ABS, при ее работе, будут отключаться или включаться при помощи реле ABS. Отключение тормозной системы при длительном торможении происходит в тот период, когда возникает недопустимо высокие значения проскальзывания ведущих колес, таким образом осуществляется функция ABS. Точно так же в случае ABS – управления будет происходить блокировка дифференциала, или же уменьшение тормозного давления для совместно регулируемых осей.
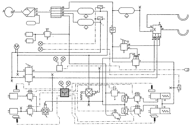
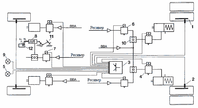
Автотранспортное средство с ABS и ASR

ВВА – рабочая тормозная система
1. Зубчатое кольцо. 7. Клапан ASR управления двигателем.
2. Датчик числа оборотов. 8. Исполнительный цилиндр.
3. Электронный блок управления. 9. Индикаторная лампа ASR.
4. Модулятор ABS. 10. Двухмагистральный клапан.
5. Аварийная лампа ABS. 11. Педаль акселератора.
6. Клапан ASR управления тормозами. 12. Топливный насос.
ASR
Так же, как и блокирующиеся колеса, буксующие колеса тоже могут передавать ограниченные усилия для поддержания боковой устойчивости. Помимо прочего это приводит к значительным потерям тягового усилия.
Поэтому ASR, в случае необходимости при очень сильном нажатии на педаль акселератора, начинает
действовать, предотвращая пробуксовку ведущих колес.
При работе ASR ведущие колеса будут управляться в узком диапазоне проскальзывания. Данный диапазон проскальзывания зависит от скорости автомобиля, и он выбирается таким образом, чтобы достичь оптимальное тяговое усилие при одновременном обеспечении боковой устойчивости. В том случае, если автомобиль находится в повороте, ASR будет препятствовать уменьшению усилий, обеспечивающих боковую устойчивость. В результате увеличивается устойчивость автомобиля при движении.
Требуемое уменьшение или распределение крутящего момента осуществляется с помощью функции ASR – управление двигателем (топливный насос) и / или тормозами ведущих колес. В том случае, если колесо стремится к пробуксовке, срабатывает тормоз для данного колеса. Благодаря этому вследствие воздействия на соседнее колесо той же оси можно будет достигать лучших тяговых усилий. В том случае, если начнут пробуксовывать оба колеса, крутящий момент будет уменьшен.
Индикаторная лампа ASR информирует водителя о срабатывании ASR – системы, и одновременно она будет служить в качестве предупреждения о стабилизации.
При высоких скоростях для сохранения устойчивости автомобиля при движении и для недопущения износа тормозных накладок лучше отказаться от замедления за счет тормоза. В зависимости от варианта исполнения существует возможность при помощи клавиши ABS или клавиши ASR увеличить пороговые величины для проскальзывания (например, при движении по грунтовой дороге). Это изменение порогового значения может быть произведено также в зависимости от скорости автомобиля.
О работе клавиши ABS информирует мигание аварийной лампы, о работе клавиши ASR – лампа ASR.
При использовании реле ASR функциональные возможности ASR могут быть расширены (например, подъем подъемных осей при недостаточном тяговом усилии на ведущей оси).

Ограничение скорости
Функция «ограничение скорости» для определенных типов блоков управления существует в качестве дополнительной, и она может быть сконфигурирована пользователем, как вариант, на предприятии – изготовителе при использовании параметров в EEPROM (электрически стираемое программируемое постоянное запоминающее устройство). Значение максимальной скорости (Vmax set) определяется в соответствии со специальными предписаниями и типом автомобиля.
Ограничение скорости предполагает предварительную установку пропорционального клапана и
исполнительного цилиндра. При превышении предписанной скорости крутящий момент при помощи пропорционального клапана и исполнительного цилиндра на топливном насосе будет регулироваться таким образом, что будет сохраняться требуемая скорость.
Для определения скорости автомобиля используется исключительно калиброванный сигнал тахометра С3/В7. Информация от датчиков чисел оборотов колес используется для того, чтобы распознать выбросы в сигнале тахометра. Отсутствие сигнала тахометра, так же, как и неисправность электрического оборудования пропорционального клапана приводит к выключению ограничителя скорости, к подаче управляющего сигнала на лампу ASR и к появлению первого ввода в запоминающее неисправности устройство. Точно так же, при отключении напряжения электромагнитного клапана I ограничитель скорости использован быть не может.

1. Электронный блок управления.
2. Контрольный EG – прибор (прибор, регистрирующий условия движения).
3. Топливный насос.
4. Пропорциональный клапан.
5. Исполнительный цилиндр.
6. Педаль акселератора.
7. Индикаторная лампа ASR.
8. Датчик(и) числа оборотов.
9. Переключатель сцепления.
Функция аварийной лампы (вариант 1).
При включении зажигания сигнальная лампа загорается.
В том случае, если нет неисправности, аварийная лампа погаснет при скорости, начиная примерно от 6 км / час.
О каждой возникающей неисправности будет свидетельствовать загорание аварийной лампы.
Функция аварийной лампы (вариант 2)
В том случае, если неисправность отсутствует, при последней поездке также будет отсутствовать и динамическая неисправность (датчик или зубчатое кольцо), аварийная лампа при включении зажигания загорается на 2 секунды и после этого гаснет.
О каждой возникающей неисправности будет свидетельствовать загорание аварийной лампы.
В том случае, если во время последней поездки появится динамическая неисправность (датчик или зубчатое кольцо), аварийная лампа погаснет при следующем включении зажигания, только начиная со скорости примерно 6 км / час, в том случае, если неисправность отсутствует.
Система работает так только после первого включения зажигания, после появления динамической неисправности.
Контроль безопасности и поведение системы при выходе из строя
Контроль ABS/ASR подразделяется на три фазы.
В течении фазы I охватываются внутренние неисправности блока управления.
Появление неисправностей в блоке управления приводит к немедленному отключению системы.
В течении фазы II рассматриваются неисправности на периферии (например, датчики числа оборотов, ABS/ASR – клапаны, питающие линии и тому подобное).
Для того, чтобы добиться высокой эффективности использования, при выходе из строя одного или нескольких компонентов периферии система будет стремиться к достижению максимальной эффективности работы других компонентов. (Смотрите об этом раздел «Мероприятия при
неисправностях в периферии»).
В течении фазы III проводятся вероятностные тестирования.
При этом, помимо прочего, оценивается процесс управления клапанами, то есть, контроль проводится не только для определенных компонентов, но также и в отношении работы всей системы в целом. В том случае, если система будет работать в отклонении от нормы, это может привести к частичному или к полному отключению системы.
В том случае, если для всех трех фаз безопасности неисправности фиксироваться не будут, аварийная лампа ABS должна гаснуть при скорости, большей 6 км / час.
Однако, в том случае, если система контроля безопасности, выявит неисправность, об этом будет свидетельствовать загорание аварийной лампы ABS вне зависимости от объема отключений.
В том случае, если будет обнаружена неисправность в системе управления двигателем или к ограничителю скорости, загорится лампа ASR.

Работа ABS/ASR при неисправностях в периферии.
В том случае, если выявлена неисправность в периферии, данные мероприятия (вплоть до отключения блока управления) остаются в силе, даже тогда, когда неисправность непрерывно не возникает. Только в случае неисправности контактов электрического исполнительного двигателя и при пониженном напряжении мероприятия выполняются только в случае самой неисправности.
Датчик числа оборотов / Зубчатое кольцо - все виды неисправностей:
− отключается управление ABS для затронутого неисправностью колеса.
− отключается управление ASR.
Разница частоты числа оборотов > 8 %
− отключается управление ABS.
− отключается управление для ABS – реле.
− отключается управление ASR.
Электромагнитный клапан ABS – размыкание:
− отключается управление ABS для затронутого неисправностью колеса.
− отключается управление ASR.
Электромагнитный клапан ABS – короткое замыкание на корпус или на
электромагнитный клапан в тормозном контуре 1:
− управление ABS в контуре 1 отключается.
− отключается управление ASR.
− отключается1) ограничитель скорости.
Электромагнитный клапан ABS - короткое замыкание на корпус или на электромагнитный клапан в тормозном контуре 2:
− управление ABS в контуре 1 отключается.
− управление для ABS – реле отключается.
− отключается управление ASR.
Электромагнитный клапан ABS – короткое замыкание на другой электромагнитный клапан или на «+» (Ubatt):
− управление ABS отключается.
− управление для реле ABS отключается.
− управление ASR отключается.
− отключается1) ограничитель скорости.
Клапан ASR управления тормозами –– размыкание:
− управление ASR тормозов отключается.
Клапан ASR управления тормозами – левый - короткое замыкание на корпус или на электромагнитный клапан:
− управление ABS в тормозном контуре 1 отключается.
− управление ASR отключается.
− отключается1) ограничитель скорости.
Клапан ASR управления тормозами – правый - короткое замыкание на корпус или на электромагнитный клапан:
− управление ABS в тормозном контуре 2 отключается.
− управление для реле ABS отключается.
− управление ASR отключается.
Электромагнитный клапан ABS– короткое замыкание на другой клапан или на «+»Ubatt:
− управление ABS отключается.
− управление для реле ABS отключается.
− управление ASR отключается.
− отключается1) ограничитель скорости.
Пропорциональный клапан – обрыв:
− управление ASR двигателем отключается.
− отключается1) ограничитель скорости.
Клапан ASR управления двигателем / пропорциональный клапан - короткое замыкание на корпус или на
электромагнитный клапан:
− управление ABS в тормозном контуре 1 отключается.
− управление ASR отключается.
− отключается1) ограничитель скорости.
- 1) Только для электронного блока управления с конфигурированным ограничением скорости.
Клапан ASR управления двигателем / пропорциональный клапан - короткое замыкание на электромагнитный клапан или на «+» (Ubatt):
− управление ABS отключается.
− управление для реле ABS отключается.
− управление ASR отключается.
− отключается1) ограничитель скорости.
Электрический исполнительный двигатель – все виды неисправностей:
− отключается управление ASR двигателем в течение того времени, пока имеет место неисправность.
− ограничение по скорости производится независимо от электрического исполнительного двигателя1).
Пониженное напряжение или недопустимое напряжение на электромагнитом клапане, в тормозном
контуре 1:
− управление ABS в контуре 1 отключается.
− управление ASR отключается.
− отключается1) ограничитель скорости.
При пониженном напряжении мероприятия проводятся только в течение того времени, пока будет
иметь место данная неисправность.
Пониженное напряжение или неисправность электромагнитного клапана, тормозном контуре 2:
− ABS – регулирование в диагонали 2 отключается.
− Регулирование для ABS – реле отключается.
− ASR – регулирование отключается.
При пониженном напряжении мероприятия проводят только в теснение того времени, пока будет
иметь место данная неисправностью.
Недопустимое напряжение или напряжение на электромагнитном клапане, которое не может быть
отключено:
− управление ABS отключается.
− управление для реле ABS отключается.
− управление ASR отключается.
− отключается1) ограничитель скорости.
Реле ABS – короткое замыкание на «+» (Ubatt):
− управление реле ABS отключается.
Реле ABS – короткое замыкание на корпус:
− управление ABS в тормозном контуре 2 отключается.
− управление реле ABS отключается.
− управление ASR отключается.
Сигнал тахометра – отсутствует или недопустимый:
− отключается1) ограничитель скорости.
В случае возникновения нескольких неисправностей действует следующее правило:
после появления второй и последующих неисправностей на более, чем двух колесах, управление ABS полностью отключается. В случае, когда для обоих задних колес управление ABS становиться невозможным, по причинам устойчивости автомобиля при движении управление ABS точно так же
полностью отключается.
- 1) Только для электронного блока управления с конфигурированным ограничением скорости.
Примеры вариантов конфигурации ABS/ASR:
1. ABS – 4S/2К по одному модулятору ABS на каждой оси.

2. ABS – 4S/3К – один модулятор ABS на задней оси и два на передней

3. ABS – 4S/3К – с одним модулятором ABS на передней оси и два на задней.

4. ABS – 4S/4К – с двумя модуляторами ABS на каждой оси.

1. Электронный блок управления.
2. Датчик числа оборотов.
3. Модулятор ABS.
4. Аварийная лампа ABS.
5. Индикаторная лампа ASR.
6. Клапан ASR управления тормозами.
Описание электронного блока управления ABS EU12 и 2x
Блок управления ABS 2x и EU12 использует четыре или пять разъемов для электрических соединений. На рисунке (см. ниже) - показан общий вид БУ и назначение пинов. X5 используется только 6ти канальными БУ.

В разъеме X1 есть переключатель, который включает аварийную лампу, соединяя пины X1-18 и X1-12, когда соответствующий разъем не вставлен в БУ. При подключении к БУ, соединение 2 пинов прерывается (лампа гаснет). Это переключает аварийную лампу на управление через пин X1-18. Данная функция позволяет определить подключены ли питающие разъемы к БУ или нет.
Электрическая схема подключения ABS EU12


Полное описание в