HINO J05D/J08E Engine - COMMON RAIL SYSTEM
1. APPLICABLE VEHICLE AND PRODUCT INFORMATION
1.1 Introduction
1.2 Applicable Vehicles
1.3 Applicable Products List
2. COMMON RAIL SYSTEM (CRS) OUTLINE
2.1 CRS Outline (Diagram)
3. SUPPLY PUMP
3.1 Outline
3.2 Suction Control Valve (SCV)
3.3 Fuel Temperature Sensor
4. RAIL
4.1 Outline
5. INJECTOR
5.1 Outline
6. CONTROL SYSTEM
6.1 Engine ECU
6.2 Sensors
7. EXHAUST GAS CONTROL SYSTEM
7.1 Exhaust Gas Recirculation (EGR) System (2004 Model Only)
7.2 Diesel Particulate Filter (DPF) System (2007, 2010 Model)
7.3 Selective Catalytic Reduction (SCR) System (2010 Model Only)
8. ENGINE ECU DIAGNOSTIC TROUBLE CODES (DTC)
8.1 DTC Table
9. ATTACHED MATERIALS
9.1 Engine ECU External Wiring Diagrams
9.2 Connector Terminal Layout
Introduction
This manual describes the Common Rail System (CRS) equipped with J05D/J08E engines used in the HINO Medium Truck.
For information on items common to all CRSs, refer to the previously published CRS general addition manual (Doc ID: 00400076E). [Items common to all CRSs: CRS development process, system control, construction and operation of main components (supply pump, rail, injectors), sensors and actuators]
Minor changes have been made to the HINO medium truck as of June 2010. With this minor change, the CRS equipped with the J08E engine has also changed, and now this engine uses the Selective Catalytic Reduction (SCR) system. The SCR system dramatically reduces the quantity of NOx exhaust, and achieves superior environmental protection functionality suited to the stringent emission standards stipulated in the
"US10" regulations.
Changes to the CRS are shown below.
- Maximum injection pressure increased to 200 MPa.
- Fuel path related with the supply pump changed.
- Rail is compliant with a pressure of 200 MPa.
- Engine ECU changed to a direct-mount type.
- CRS now equipped with G3 type injectors.
- The J08E engine now uses the Selective Catalytic Reduction (SCR) system.
Applicable Vehicles



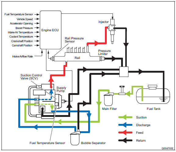
2. COMMON RAIL SYSTEM (CRS) OUTLINE
2.1 CRS Outline (Diagram)
2004, 2007 model
The CRS consists primarily of a supply pump, rail, injectors, and engine ECU.

2010 model
The fuel flow path in the 2010 model year CRS has changed as per the figure below to inhibit air mixing.

3. SUPPLY PUMP
3.1 Outline
The HP3 and HP4 supply pumps have the same construction and operational characteristics as the conventional supply pumps. Supply pumps place fuel suctioned from the fuel tank under high pressure for delivery to the rail.
A feed pump outlet, and pump inlet have been added to the 2010 model supply pump to inhibit air mixing.
As a result of this change, the fuel flow has been altered to travel through the following path: main filter, feed pump, bubble separator, pump unit.
(1) 2004 model

HP3 (294000-025#)

HP4 (294050-001#)
(2) 2007 model

HP3 (294000-065#)

HP4 (294050-015#)
(3) 2010 model

HP4 (294050-036#)
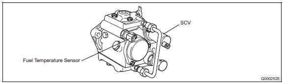
3.2 Suction Control Valve (SCV)
(1) 2004, 2010 model
- The 2004 and 2010 model SCV is a normally open type valve.


Operation Concept Diagram
(2) 2007 model
- The 2007 model SCV is a compact, normally open type valve.


Operation Concept Diagram
3.3 Fuel Temperature Sensor
The fuel temperature sensor is a conventional type sensor. Sensor resistance values in relation to fuel temperature are provided below.

4. RAIL
4.1 Outline
The construction and operational characteristics of the rail equipped with the J05D/J08E engines are identical to the conventional rail. The rail distributes fuel delivered from the supply pump to each injector.
The rail detailed herein is equipped with both a pressure limiter and pressure sensor.
In the 2010 model CRS, the rail pressure sensor and flow damper have changed.

J05D Engine (095440-053#, -125#)

J08E Engine (095440-048#, -124#, -156#)
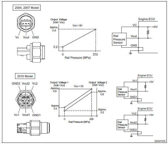
(1) Rail pressure sensor
- The construction and operational characteristics of the rail pressure sensor equipped with the J05D/J08E engines are identical to the conventional sensor. The rail pressure sensor detects fuel pressure inside the rail.
- The 2010 model year CRS has redundant rail pressure sensors.

(2) Pressure limiter
- The construction and operational characteristics of the pressure limiter equipped with the J05D/J08E engines are identical to the conventional limiter. In the event that pressure inside the rail becomes abnormally high, the valve inside the pressure limiter opens to discharge a portion of the fuel. Pressure limiter characteristics are as per the chart below.

(3) Flow damper (2010 model)
- The specifications for the 2010 model year flow damper are compliant with a pressure of 200 MPa.

For more details, see the encyclopedia