См. также:
Электросхема автомобиля FOTON AUMAN в исполнении «Комфорт»
Цифра перед наименованием показывает место расположения компонента на электросхеме.
- 1. Генератор
- 2. Аккумуляторная батарея
- 2. Замок зажигания
- 5. Стартер
- 8. Реле стартера
- 8. Выключатель нейтрального положения КПП
- 9. Цепь зажигания
- 9-12. Блок управления свечами предварительного прогрева
- 10. Датчик температуры предварительного нагрева охлаждающей жидкости
- 11. Электроклапан свечей предварительного прогрева
- 13. Реле включения свечей предварительного прогрева
- 13. Свечи предварительного прогрева
- 14. Замок зажигания
- 15. Реле
- 16. Электромагнит
- 16. Выключатель
- 19. Выключатель раздатки
- 19. Реле зажигания
- 20. Электромагнитный клапан нейтрального положения раздатки
- 21. Комбинированный выключатель
- 21. Выключатель положения акселератора
- 22. Выключатель положения сцепления
- 23. Реле тормоза на выхлопе
- 24. Электроклапан тормоза на выхлопе
- 25. Выключатель раздатки
- 27. Выключатель сигнала раздатки
- 27. Реле раздатки
- 27. Электроклапан раздатки
- 28. Электроклапан подъема
- 30. Электроклапан опускания
- 30. Выключатель подъема всборе
- 34. Индикатор включения тормоза на выхлопе
- 35. Сигнальный индикатор неисправности задних тормозов
- 37. Индикатор включения дальнего света фар
- 38. Сигнал поворота прицепа
- 39. Сигнал поворота тягача
- 41. Датчик температуры охлаждающей жидкости
- 42. Датчик тревоги
- 42. Указатель (прибор) температуры охлаждающей жидкости
- 43. Датчик низкого уровня охлаждающей жидкости
- 43. Звуковой сигнализатор
- 44. Датчик уровня топлива
- 43. Индикатор низкого уровня охлаждающей жидкости
- 44. Указатель (прибор) уровня топлива
- 45. Указатель (прибор) давления масла
- 47. Датчик давления масла
- 47. Индикатор низкого давления масла
- 50. Счетчик пробега (одометр)
- 51. Кодировщик
- 53. Датчик включения стояночного тормоза
- 53. Индикатор включения стояночного тормоза
- 54. Сигнализатор низкого давления воздуха
- 54. Индикатор низкого давления воздуха
- 55. Датчик засорения воздушного фильтра
- 55. Индикатор засорения воздушного фильтра
- 58. Индикатор закрытия дверей
- 59. Выключатель низких передач
- 59. Индикатор включения пониженной передачи
- 60. Датчик защелки замка кабины
- 60. Индикатор защелки замка кабины
- 61. Датчик защелкивания ремней безопасности
- 61. Индикатор защелкивания ремней безопасности
- 62. Индикатор включения ABS
- 63. Индикатор включения ABS прицепа
- 64. Индикатор заряда аккумуляторной батареи
- 65. Тахометр
- 67. Огни заднего хода
- 68. Звуковой сигнал движения задним ходом
- 68. Реле включения света заднего хода
- 70. Фары заднего хода
- 71. Электроклапан включения колесного дифференциала
- 72. Выключатель колесного дифференциала
- 72. Сигнализатор выключения колесного дифференциала
- 73. Электроклапан включения межосевого дифференциала
- 74. Выключатель межосевого дифференциала
- 75. Сигнализатор выключения межосевого дифференциала
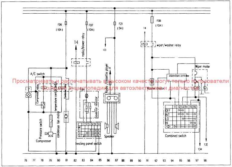
- 78. Реле компрессора кондиционера
- 78. Датчик давления
- 78. Выключатель кондиционера
- 78. Компрессор
- 80. Регулятор температуры
- 81. Мотор вентилятора конденсера
- 81. Реле конденсера
- 82. Реле радио
- 83. Вентилятор печки
- 83. Управляющее сопротивление
- 84. Панель выключателя отопителя
- 86. Магнитола
- 86. Динамики
- 91. Мотор стеклоомывателя
- 91. Реле стеклоочистителя
- 95. Ручка управления
- 95. Комбинированный переключатель
- 97. Мотор стеклоочистителя
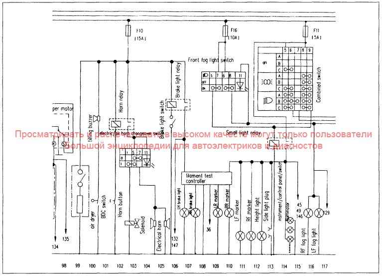
- 99. Воздухоосушитель
- 100. Звуковой сигнализатор подъема
- 100. Переключатель
- 102. Кнопка клаксона
- 102. Реле клаксона
- 103. Переключатель клаксона с электро на воздушный электроклапан
- 104. Электрический клаксон
- 106. Выключатель стоп-сигнала
- 106. Реле стоп-сигнала
- 107. Лампа левого стоп-сигнала
- 107-110. Тестовый контроллер
- 108. Лампа правого стоп-сигнала
- 109. Левый задний габарит
- 110. Правый задний габарит
- 111. Выключатель передних противотуманных фар
- 111. Левый передний габарит
- 111. Правый передний габарит
- 112. Верхний свет
- 113. Реле света
- 113. Боковой свет
- 113-116. Комбинированный переключатель
- 114. Регулятор подсветки панели управления
- 115. Правая передняя противотуманная фара
- 116. Левая передняя противотуманная фара
- 119. Выключатель задних противотуманных фар
- 119. Задняя противотуманная фара
- 120. Левая фара, ближний свет
- 120. Левая фара, дальний свет
- 121. Левая фара дополнительный дальний свет
- 122. Реле дальнего света
- 122. Реле ближнего света
- 124. Правый дополнительный дальний свет
- 125. Правая фара, дальний свет
- 125. Правая фара, ближний свет
- 127. Прикуриватель
- 129. Реле управления дверьми
- 130. Свет в кабине
- 131. Запись пробега
- 135. Лампа левого переднего габарита
- 136. Лампа левого поворотника
- 137. Левый задний габарит
- 138. Лампа правого переднего габарита
- 139. Лампа правого поворотника
- 140. Лампа правого заднего габарита
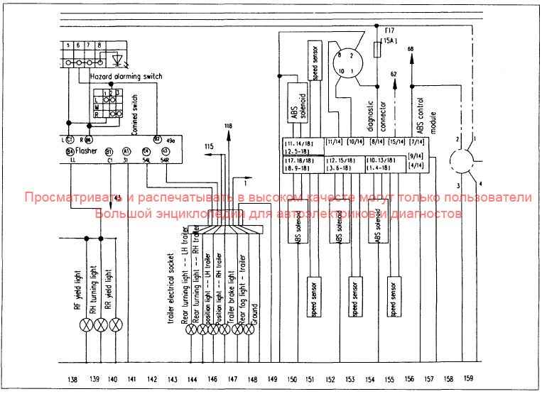
- 140. Комбинированный переключатель
- 143-148. Разъем прицепа
- 144. Лампа заднего поворотника (левая сторона, прицеп)
- 145. Лампа заднего поворотника (правая сторона, прицеп)
- 146. Лампа габарита (левая сторона, прицеп)
- 147. Лампа габарита (правая сторона, прицеп)
- 147. Стоп-сигнал прицепа
- 148. Задний противотуманный свет прицепа
- 149. Земля
- 150. Электроклапан ABS
- 151. Датчик скорости
- 154. Диагностическое соединение
- 150-157. Управляющий модуль ABS







