Тренинг персонала по центральному бортовому компьютеру ZBR2 MAN

СОДЕРЖАНИЕ
- Алфавитный указатель
- Сокращения
- Введение
- Правила техники безопасности
- Обзор типов
- Руководство по использованию электрических схем
- Описание оборудования
- Описание системы
- Общая информация
- Интерфейсы к другим системам
- Структура шины данных сети CAN
- Функциональное описание
- Центральный бортовой компьютер 2 (ZBR2) A302
- Описание компонентов
- Центральный бортовой компьютер 2 (ZBR2)
- Диагностика
- Общая информация
- Перечень SPN (коды неисправностей) с описаниями (ZBR2)
- Перечень SPN (коды неисправностей) с описаниями (OBDU)
- Контрольный перечень ZBR2
- Дополнительные электросхемы
- Принципиальные схемы
- Принципиальная схема ZBR2 (TGL/TGM/TGA)
- Принципиальная схема ZBR2 (автобусы)
- Принципиальная схема ZBR2 (грузовые автомобили высокой проходимости LKW)
Сокращения
A
- a Ускорение
- ABE Общий допуск к эксплуатации
- ABS Антиблокировочная система
- ABV Автоматическое противоблокировочное устройство
- AC Air Condition (кондиционер)
- ACC Adaptive Cruise Control (система регулирования скорости с автоматическим поддержанием безопасной дистанции)
- ACK Acknowledge (подтверждение)
- ADC Аналогово-цифровой преобразователь (преобразование аналоговых сигналов в цифровые)
- ADR Международное соглашение по автомобильной транспортировке опасных грузов (GGVS)
- AGB Автоматический ограничитель скорости
- AGND Analog Ground (аналоговая масса)
- AGR Рециркуляция отработанных газов
- AHK Тягово-сцепное устройство
- AHV Тормозной клапан прицепа
- ALB Автоматическое регулирование тормозного усилия в зависимости от нагрузки
- AMA Антенная мачта
- AMR Анизотропное магнитосопротивление
- ANH Прицеп/полуприцеп
- ANS Автоматическое переключение в нейтральное положение
- AS Автоматическая коробка передач
- ASD Розетка прицепа
- ASM Модуль управления прицепа
- ASR Антипробуксовочная система
- ASV Клапан управления прицепа
- ATC Automatic Temperature Control (автоматическое регулирование температуры)
- ATF Automatic Transmission Fluid (трансмиссионное масло автоматической коробки передач)
- AU Контроль токсичности отработанных газов
- AV Выпускной клапан
- AVS Автоматическая преселективная система
B
- BA Руководство по эксплуатации
- BBA Рабочая тормозная система
- BBV Рабочий тормозной клапан
- BITE Встроенный тест
- BKR Регулятор тормозного усилия
- BUGH Система отопления спереди
- BV Резервный клапан (запасной клапан)
- BVA Сигнальная лампа износа тормозных накладок
- BVS Датчик износа тормозных накладок
- BVV Питание датчика износа тормозных накладок
- BW Бундесвер
- BWG Тормозной датчик
- BZ Тормозной цилиндр
C
- CAN Controller Area Network (шина данных с бит-последовательной передачей)
- CAN-H Линия передачи данных CAN-high
- CAN-L Линия передачи данных CAN-low
- CATS Computer- Assisted Testing and diagnosting System (компьютерная система контроля и диагностики)
- CBU Central Brake Unit (центральный тормозной блок)
- CDC Continuous Damping Control (непрерывная регулировка амортизации)
- CCVS Cruise Control Vehicle Speed (режим поддержания постоянной скорости (Tempomat))
- CKD Complete Knocked Down (полностью разобранный автомобиль)
- CNG Compressed Natural Gas (сжатый природный газ)
- CPU Central Processing Unit (центральный процессор)
- CRT Continously Regenerating Trap (глушитель, катализатор окисления, фильтр дизельных частиц)
- CRC Cyclic Redundancy Check (контроль циклическим избыточным кодом)
- CS Джойстик управления сцеплением Comfort-Shift
D
- DAHL Потолочный вентилятор
- DBR Реле тормоза-замедлителя
- DCU Dosing Control Unit (блок управления дозированием AdBlue)
- DF Датчик частоты вращения
- DFÜ Дистанционная передача данных
- DIA Диагностический и информационный дисплей
- DIAG Диагностика автомобиля в целом
- DIAG - MUX Диагностика автомобиля в целом - мультиплексный центральный процессор (только автобусы)
- DIAK Диагностика, К-провод (линия передачи данных)
- DIAL Диагностика, L-провод (линия возбуждения)
- DIAR Диагностика, последующее возбуждение
- DIN Немецкий промышленный стандарт
- DKE Открытие дроссельной заслонки (регулирование ASR)
- DKH Обогрев потолочного канала
- DKL Крышки люков
- DKR Закрытие дроссельной заслонки (запросы закрытия от ASR к EDC/EMS)
- DKV Уставка дроссельной заслонки (сигнал датчика нагрузки от педального датчика EDC/EMS)
- DLB Пневматическая тормозная система
- DM Diagnostic message (сообщение диагностики)
- DNR Нейтраль заднего хода (рычажной выключатель автоматической коробки)
- DPF Фильтр дизельных частиц
- DRM Модуль регулировки давления
- DRS Датчик скорости вращения
- DS Датчик давления
- DSV Клапан ограничения давления
- DTC Diagnostic trouble code (код неисправности OBD)
- DTCO Цифровой тахограф
- DV Дроссельный клапан
- DWA Противоугонная сигнализация
- DZG Датчик частоты вращения
- DZM Тахометр
E
- EBS Электронная тормозная система
- ECAM Electronically Controlled Air Management (электронная пневматическая система)
- ECAS Electronically Controlled Air Suspension (электронная пневматическая подвеска)
- ECE Аварийное отключение по ECE 36
- ECU Electronic Control Unit (электронный блок управления)
- EDC Electronic Diesel Control (электронная система управления впрыском дизельного топлива)
- EDC S Electronic Diesel Control (электронная система впрыска дизельного топлива Slave)
- EDM Электронная система контроля расхода дизельного топлива
- EDR Ограничитель максимальной частоты вращения
- EEC Электронный контроллер двигателя (Electronic engine controller)
- EEPROM ЭСППЗУ – стираемая и перезаписываемая (программируемая) энергонезависимая память
- EFR Электронная система регулирования ходовой части
- EFS Электрическое сиденье водителя
- EHAB Электрогидравлический блокиратор
- ELAB Электрический блокиратор
- ELF Электронная пневматическая подвеска
- EMS Электронная система управления мощностью двигателя
- EMV Электромагнитная совместимость
- EOL End Of Line (программирование на выходе с конвейера)
- EP ТНВД (топливный насос высокого давления)
- ER Ретардер двигателя (моторный тормоз)
- ESAC Electronic Shock Absorber Control (электронная система регулирования ходовой части)
- ESP Electronic Stability Program (электронная программа обеспечения устойчивости)
- ESR Электрическая солнцезащитная шторка
- EST Электронный блок управления
- EV Впускной клапан
- EVB Exhaust Valve Brake (моторный тормоз-замедлитель)
F
- FAP Рабочее место водителя
- FAQ Frequently Asked Questions (часто задаваемые вопросы)
- FBA Стояночная тормозная система
- FBM Модуль ножного тормоза
- FDR Регулирование динамики движения
- FDF Файл данных автомобиля
- FFR Автомобильный компьютер
- FGB Ограничение скорости движения
- FGR Система регулирования скорости
- FHS Кабина
- FIN Идентификационный номер автомобиля (17-значный)
- FM Система управления автомобилем
- FMI Failure Mode Identifikation (тип неисправности)
- FMS Fleet Management Standard (стандарт управления парком транспортных средств, независимый от изготовителя стандарт интегрированной системы коммуникаций Телематик)
- FMR Регулирование двигателя автомобиля
- FOC Front Omnibus Chassis (автобусное шасси с двигателем в передней части)
- FSCH Обогрев лобового стекла
- FSG Понтоноукладчик
- FSH Обогрев стекол/зеркал
- FTW Перегородка места водителя
- FUNK Рация
- FZA Система маршрутной индикации
- FZNR Номер автомобиля (7-значный)
G
- GDK Регулируемый дизельный катализатор
- GEN Генератор
- GET Коробка передач
- GGVS Европейское соглашение о международных автодорожных перевозках опасных грузов (ADR)
- GND Ground (масса)
- GP Планетарная группа коробки передач (задний делитель)
- GS Блок управления коробкой передач
- GV Передний делитель коробки передач (группа передач делителя)
H
- HA Задний мост
- HBA Вспомогательная тормозная система
- HD-OBD Heavy Duty-Onboard Diagnose (Бортовая диагностика для тяжелых условий работы)
- HDS Система дозирования мочевины
- HGB Ограничение максимальной скорости
- HGS Гидравлическая система переключения передач
- HLUE Гидростатический вентилятор
- HOC Heck Omnibus Chassis (автобусное шасси с двигателем в задней части)
- HSS Выключатель Highside
- HST Основная приборная панель
- HU Основной техосмотр
- HYD Дополнительное отопление Hydronic
- HYDRIVE Гидростатический привод переднего моста
- HYDRO MAN Hydro Drive (Гидропривод MAN)
- HVA Гидростатический привод переднего моста
- Hz Герц (изменений/периодов в секунду)
- HZA Система сигнализации остановки по требованию
- HZG Вспомогательный датчик скорости вращения
I
- IBEL Освещение кабины
- IBIS Интегрированная бортовая информационная система
- IC Integrated Circuit (интегральная схема)
- ID Идентификация
- IMR Встроенное механическое реле (включение стартера)
- INA Информационный дисплей (например, контрольная лампа)
- INST Приборная панель
- IR Индивидуальное регулирование (ABS)
- IRM Модифицированное индивидуальное регулирование (ABS)
- ISO Международная организация по стандартизации
- IWZ Инкрементная система измерения угла/времени
K
- KBZ Комбинированная тормозная камера
- KFH Нагрев топливного фильтра
- KITAS Интеллектуальный сенсор спидографа Kienzle
- KLI Кондиционер
- KNEEL Система наклона пола
- KSM Заказной модуль управления (устройство управления для внешнего обмена данными)
- KSW Особое требование заказчика
- KWP Key Word Protocol (протокол по диагностике с помощью MAN-cats KWP 2000)
L
- LBH Ресивер
- LCD Liquid Crystal Display (жидкокристаллический дисплей)
- LDA Зависимый от давления наддува ограничитель хода рейки ТНВД
- LDF Датчик давления наддува
- LDS Система амортизации пневматических рессор
- LED Light Emitting Diode (светодиод)
- LF Пневматическая подвеска
- LGS Lane Guard System (система курсового контроля)
- LL Частота вращения двигателя на холостом ходу
- LLA Увеличение частоты вращения двигателя на холостом ходу
- LLR Регулирование частоты вращения на холостом ходу
- LNA Управляемый поддерживающий мост
- LNG Liquified Natural Gas (сжиженный природный газ)
- LOE Контроль масла рулевого привода
- LPG Liquified Petroleum Gas (сжиженный газ)
- LSVA Зависимый от мощности отбор
- LWR Коррекция угла наклона фар
- LWS Датчик угла поворота рулевого колеса
M
- M-TCO Модульный спидограф ЕС
- MAB Останов магнитным клапаном (останов двигателя с помощью магнитного клапана высокого давления в ТНВД)
- MAN- catsMAN- computer- assisted testing and diagnosting system (компьютерная система контроля и диагностики MAN)
- MAR Реле останова магнитным клапаном (реле резервного останова двигателя)
- MDB Диапазон частоты вращения двигателя
- MES Регулятор подачи топлива
- ML Midline (средняя линия)
- MMI Интерфейс человек-машина
- MOTB Моторный тормоз
- MP Кабельный туннель двигателя (проводный туннель на моторном блоке)
- MR Регулятор двигателя - ASR
- MSG Блок управления двигателем (EDC)
- MUX Мультиплексный центральный процессор (только автобус)
- MV Магнитный клапан
- MZ Тормозная пневматическая камера
N
- n Частота вращения
- NA Коробка отбора мощности
- NBF Датчик хода иглы
- NES Новая структура электроники
- NFZ Транспортные средства для перевозки грузов и пассажиров
- NLA Поддерживающий мост
- NOx Оксид азота
- NSL Задний противотуманный фонарь
- NSW Противотуманная фара
O
- OBD Бортовая диагностика
- OBDU Onboard Diagnostic Unit (бортовой диагностический прибор)
- OC Occurrence Count (счетчик повторяемости… неисправности)
- OEAB Маслоотделитель
- OENF Дозаправка масла
P
- p Давление
- P Powertrain (Трансмиссия, передаточный механизм)
- PBM Pulse Breadth Modulation (сигнал широтно-импульсной модуляции, см. также PWM)
- P-Code Powertrain-Code (код неисправности передаточного механизма/трансмиссии)
- PDF Фильтр дизельных частиц
- PLM Программируемый логический модуль
- PM-Kat Particulate Matter-Katalysator (катализатор твердых частиц)
- PSC Pneumatic Supply Controller (пневматический контроллер подачи) - заменен ECAM
- PSG Блок управления насосом (EDC)
- PTM Powertrain Manager (замена для FFR)
- PTO Power Take Off (механизм отбора мощности)
- PWG Педаль акселератора
- PWM Pulse Width Modulation (сигнал широтно-импульсной модуляции, смотри также PBM)
R
- RA Руководство по ремонту
- RAH Отопление салона
- RAM Random Access Memory (ОЗУ - энергозависимая записываемая/считываемая память)
- RAS Rear Axle Steering (управляемый задний мост)
- RAS-EC Rear Axle Steering- Electronic Controlled (электронный управляемый задний мост)
- RDRA Система регулирования давления воздуха в шинах
- RDS Информационная радиосистема
- RET Ретардер
- RET P Первичный ретардер
- RET S Вторичный ретардер
- RKL Проблесковый маячок
- RKS Система контроля шин - заменена TPM
- RLV Ускорительный клапан
- RME Raps Methyl Ester (биодизель)
- ROM Read Only Memory (ПЗУ - постоянное запоминающее устройство)
S
- SA Специальное оборудование
- SAE Society of Automotive Engineers (Ассоциация инженеров автомобилестроения)
- SAMT Semi Automatic Mechanic Transmission (полуавтоматическая механическая коробка передач)
- SB Сервисный центр
- SBW-RA Steer By Wire Rear Axle (управляемый задний поддерживающий мост с электронным управлением)
- SCR Selective Catalytic Reduction (селективное каталитическое восстановление)
- sec Секунда
- SER Серия
- SG Блок управления
- SH Регулирование select-high (ABS)
- SKD Semi Knocked Down (частично разобранный автомобиль)
- SL Регулирование select-low (ABS)
- SML Боковые габаритные фонари
- SPN Suspect Parameter Number (номер места сбоя)
- STA ПУСК/ОСТАНОВ двигателя
- SWR Очиститель фар
T
- t Время
- TBM Бортовой модуль Telematic
- TC Traction Control (антипробуксовочная система)
- TCM Trailer Control Modul (модуль управления прицепом)
- TCO Тахограф (MTCO, DTCO, TSU и т. п.)
- TCU Transmission Control Unit (блок управления автоматической коробкой передач)
- TEPS Twin Electronic Platform Systems (системы на сдвоенной электронной платформе) (только автобус)
- TGA Серия Trucknology Generation A
- TGL Серия Trucknology Generation Light
- TGM Серия Trucknology Generation Mid
- TKU Техническая документация заказчика
- TMC Traffic Message Channel (информационный канал о ситуации на дорогах)
- TPM Tyre Pressure Module (система контроля давления воздуха в шине)
- TRS Транспортные технические нормативы
- TSC Torque Speed Control (тормозной момент)
- TSU Устройство моделирования спидографа (для транспортных средств без MTCO/DTCO)
- TUER Система управления дверями
U
- U Bat Напряжение аккумуляторной батареи
- UDF Файл данных переналадки (conversion file)
- UDS Регистратор аварийных данных
V
- v Скорость
- VA Передний мост
- VDF Vehicle data file (файл данных автомобиля)
- VG Раздаточная коробка или по нормам защитных устройств
- VLA Передний поддерживающий мост
- VSM Управление блокированием раздаточной коробки
W
- WA Руководство по техническому обслуживанию
- WAB Влагоотделитель
- WaPu Трансмиссионный тормоз от водяного насоса
- WLE Сменный бортовой модуль
- WR Сигнальное реле
- WS Сенсор перемещения
- WSK Гидротрансформаторное сцепление
Z
- z Коэффициент торможения
- ZBR Центральный бортовой компьютер
- ZBRO Центральный бортовой компьютер автобуса (ЦБКА)
- ZDR Регулирование промежуточной частоты вращения
- ZE Центральная электрическая сеть
- ZFR Дополнительный автомобильный компьютер
- ZR Центральный процессор
- ZS Централизованная смазочная система
- ZUSH Дополнительный обогрев
- ZWS Интервальная система технического обслуживания
- λ Пробуксовка
- μ Коэффициент трения
- μC Микроконтроллер (микропроцессор)
ОПИСАНИЕ СИСТЕМЫ
Общая информация
Управляющий процессор автомобиля является одним из двух основных приборов управления, он
передает задающие воздействия к блокам управления, подключенным к шине данных оборудования
трансмиссии сети CAN (T-CAN), а также осуществляет сбор и регистрацию данных, используемых
для представления тенденций и расчета интервалов периодических осмотров.
Центральный бортовой компьютер (ZBR2) является вторым из двух основных приборов управления,
он выполняет роль шлюза (средства сетевой связи) между блоками управления, подключенными к
шине данных трансмиссиии сети CAN (T-CAN) и приборной панелью, подключенной к шине данных
приборной панели сети CAN (I-CAN).
Назначение центрального бортового компьютера заключается в том, чтобы управлять,
контролировать и считывать значения потребляемого тока с таких компонентов, которые не
обслуживает шина данных трансмиссии сети CAN (T-CAN) (это в частности компоненты системы
освещения, системы управления стеклоочистителями, системы обнаружения проскальзывания
ременной передачи и т. д.), а также собирать и хранить данных о тенденциях для тех компонентов,
которые не обслуживает управляющий процессор автомобиля, но которые представляют интерес
для сервиса.
Данные о положениях переключателей и величинах сигналов датчиков берутся напрямую из
центрального бортового компьютера или берутся с приборной панели с помощью шины данных сети
CAN (I-CAN) и по ней передаются к центральному бортовому компьютеру.
Пользователь осуществляет управление компьютером напрямую или косвенно с помощью шин
данных (T-CAN) и (I-CAN) сети CAN.
Центральный бортовой компьютер программируется по методу "EOL" (End Of Line". Чтобы ввести
параметры изготовителя системы, на выходе с конвейера вводят индивидуальный параметр автомобиля, предоставляемый изготовителем. Ввод параметров можно проверить с помощью диагностической системы MAN-cats и при необходимости изменить их.
При возникновении неисправности они сохраняются в памяти-регистраторе неисправностей
центрального бортового компьютера. Затем с помощью оборудования MAN-cats II можно считать эти
данные из диагностической розетки, а потом стереть их.
Центральный бортовой компьютер является главным компонентом электрической бортовой сети.
Ниже на рисунке графически представлена структура сигналов и шин, имеющих отношение к функциям управления и индикации, выполняемым центральным бортовым компьютером:

A Входные сигналы
B Выходные сигналы
I-CAN Шина данных приборной панели сети CAN
T-CAN Шина данных трансмиссии сети CAN
1 Центральный бортовой компьютер
2 например замок рулевого колеса
3 Приборная панель
4 например фара-прожектор
5 например блок управления трансмиссионным тормозом
Входные и выходные сигналы поступают на центральный бортовой компьютер напрямую по кабелям.
Подключение к шине данных сети CAN (T-CAN) и к шине данных (I-CAN) осуществляется через
интерфейс CAN.
Интерфейсы к другим системам
За счет подключения к шине данных сети CAN центральный бортовой компьютер может обмениваться
данными с другими системами. Передача данных между отдельными системами осуществляется через последовательную шину данных сети CAN (T-CAN).
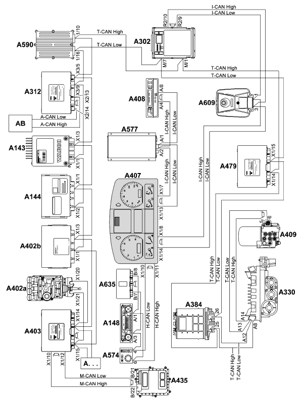
Структура шины данных сети CAN
TGL/TGM/TGA

A143 Блок управления ECAS
A144 Система управления тормозом-замедлителем /трансмиссионным тормозом
A148 Радиоприемник/кассетный проигрыватель
A302 Центральный бортовой компьютер 2 (ZBR2) с нагрузочным резистором I-CAN
A312 Заказной модуль управления с нагрузочным резистором A-CAN
A330 Блок управления AS-TRONIC (на коробке передач) (только TGA)
A384 Блок управления колесами заднего моста (RAS-EC)
A402a Блок управления EBS WABCO (только TGL/TGM)
A402b Блок управления EBS KNORR (только TGA)
A403 Управляющий процессор автомобиля с нагрузочными резисторами М-CAN и T-CAN
A407 Приборная панель с нагрузочными резисторами H-CAN и I-CAN
A408 Тахограф с нагрузочным резистором I-CAN
A409 Блок управления ECAM с нагрузочным резистором T-CAN
A435 Блок управления EDC с нагрузочным резистором M-CAN
A479 Управление ACC (TGA)
A574 Устройство управления MMI
A577 Бортовой модуль Telematik
A590 Блок управления EMOS (на коробке передач) (TGL/TGM)
A609 Блок управления LGS (TGA)
A635 Truck-Gate с нагрузочным резистором H-CAN
A ... Другие системы с возможностью объединения в сеть
AB Построитель
A-CAN Шина данных CAN построителя (одновременно соединение для интерфейса FMS)
H-CAN Шина данных CAN Highline
I-CAN Шина данных CAN приборной панели
M-CAN Шина данных CAN управления двигателем
T-CAN Шина данных Triebstrang сети CAN
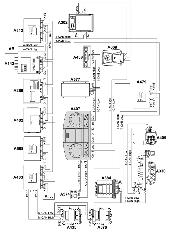
TGA (большегрузный тягач)

A143 Блок управления ECAS
A266 Блок управления гидротрансформаторного тормоза-замедлителя WSK
A302 Центральный бортовой компьютер 2 (ZBR2) с нагрузочным резистором I-CAN
A312 Заказной модуль управления с нагрузочным резистором A-CAN
A330 Блок управления AS-TRONIC (на коробке передач)
A384 Блок управления колесами заднего моста (RAS-EC)
A402 Блок управления EBS KNORR
A403 Управляющий процессор автомобиля с нагрузочными резисторами М-CAN и T-CAN
A407 Приборная панель с нагрузочными резисторами К-CAN и I-CAN
A408 Тахограф с нагрузочным резистором I-CAN
A409 Блок управления ECAM с нагрузочным резистором T-CAN
A435 Блок управления EDC (Common Rail, Master)
A479 Управление ACC
A570 Блок управления EDC (Common Rail, Slave) с нагрузочным резистором M-CAN
A574 Устройство управления MMI с нагрузочным резистором K-CAN
A577 Бортовой модуль Telematik
A609 Блок управления LGS
A688 Дополнительный процессор
A ... Другие системы с возможностью объединения в сеть
AB Построитель
A-CAN Шина данных CAN построителя (одновременно соединение для интерфейса FMS)
K-CAN Шина данных CAN Komfort (только для приборной панели Highline)
I-CAN Шина данных CAN приборной панели
M-CAN Шина данных CAN управления двигателем
T-CAN Шина данных Triebstrang сети CAN
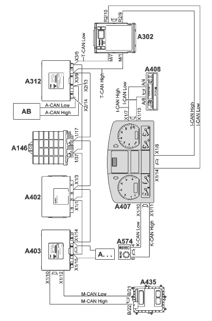
Грузовые автомобили высокой проходимости (типы Х)

A146 Блок управления коробки передач
A302 Центральный бортовой компьютер 2 (ZBR2) с нагрузочным резистором I-CAN
A312 Заказной модуль управления с нагрузочным резистором A-CAN
A402 Блок управления EBS KNORR
A403 Управляющий процессор автомобиля с нагрузочными резисторами М-CAN и T-CAN
A407 Приборная панель с нагрузочными резисторами I-CAN и K-CAN
A408 Тахограф с нагрузочным резистором I-CAN
A435 Блок управления EDC с нагрузочным резистором M-CAN
A574 Устройство управления MMI с нагрузочным резистором K-CAN
A ... Другие системы с возможностью объединения в сеть
AB Построитель
A-CAN Шина данных CAN построителя (одновременно соединение для интерфейса FMS)
I-CAN Шина данных CAN приборной панели
K-CAN Шина данных CAN Komfort (только для приборной панели Highline)
M-CAN Шина данных CAN управления двигателем
T-CAN Шина данных Triebstrang сети CAN
Автобус с мультиплексным методом

A142 Блок управления EDC
A146 Блок управления коробки передач
A300 Узел приборного щитка с нагрузочным резистором I-CAN
A360 Мультиплексный центральный процессор (ZBRO) с нагрузочными резисторами I-CAN, K-CAN
A402 Блок управления EBS KNORR
A561 Блок управления двери с нагрузочным резистором K-CAN
A ... Другие системы с возможностью объединения в сеть
A411 Мультиплексный узел передней части слева 2-М 1.1
A412 Мультиплексный узел (cпециальный заказ клиента) 2-M 1,2
A413 Мультиплексный узел блоков управления 2-М 1.3
A414 Мультиплексный узел (cпециальный заказ клиента) 2-M 1,4
A415 Мультиплексный узел потолка 2-М 1.5
A416 Мультиплексный узел (cпециальный заказ клиента) 2-M 1,6
A417 Мультиплексный узел (cпециальный заказ клиента) 2-M 1,7
A418 Мультиплексный узел задней части справа 2-М 1.8
A421 Мультиплексный узел передней части кузова справа 2-М 2.1
A422 Мультиплексный узел (cпециальный заказ клиента) 2-M 2,2
A423 Мультиплексный узел середины транспортного средства 2-М 2.3
A424 Мультиплексный узел IBIS 2-М 2.4
A425 Мультиплексный узел задней части кузова 3 2-М 2.5
A426 Мультиплексный узел (cпециальный заказ клиента) 2-M 2.6
A427 Мультиплексный узел прицепа 2-М 2.7
A428 Мультиплексный узел задней части слева 2-М 2.8
R155 Нагрузочный резистор шины данных CAN
R195 Нагрузочный резистор спереди Basis-CAN 1
R196 Нагрузочный резистор сзади Basis-CAN 1
R197 Нагрузочный резистор спереди Basis-CAN 2
R198 Нагрузочный резистор сзади Basis-CAN 2
I-CAN Шина данных приборной панели сети CAN
K-CAN Шина данных Komfort сети CAN (только для приборной панели "Highline")
T-CAN Шина данных трансмиссии сети CAN
Автобус с NES
(NES - Neue Elektronik Struktur (новая электронная структура, раздельный обмен данными)

A143 Устройство управления ECAS
A144 Блок управления тормоза-замедлителя
A302 Центральный бортовой компьютер 2 (ZBR2) с нагрузочным резистором I-CAN
A330 Блок управления AS-TRONIC (на коробке передач)
A360 Мультиплексный центральный процессор (ZBRO)
A402 Блок управления EBS KNORR
A403 Управляющий процессор автомобиля с нагрузочными резисторами М-CAN и T-CAN
A407 Приборная панель с нагрузочными резисторами I-CAN и K-CAN
A408 Тахограф с нагрузочным резистором I-CAN
A409 Блок управления ECAM с нагрузочным резистором T-CAN
A435 Блок управления EDC с нагрузочным резистором M-CAN
A574 Устройство управления MMI с нагрузочным резистором K-CAN
A ... Другие системы с возможностью объединения в сеть
A411 Мультиплексный узел передней части слева 2-М 1.1
A412 Мультиплексный узел (cпециальный заказ клиента) 2-M 1,2
A413 Мультиплексный узел блоков управления 2-М 1.3
A414 Мультиплексный узел (cпециальный заказ клиента) 2-M 1,4
A415 Мультиплексный узел потолка 2-М 1.5
A416 Мультиплексный узел (cпециальный заказ клиента) 2-M 1,6
A417 Мультиплексный узел (cпециальный заказ клиента) 2-M 1,7
A418 Мультиплексный узел задней части справа 2-М 1.8
A421 Мультиплексный узел передней части кузова справа 2-М 2.1
A422 Мультиплексный узел (cпециальный заказ клиента) 2-M 2,2
A423 Мультиплексный узел середины транспортного средства 2-М 2.3
A424 Мультиплексный узел IBIS 2-М 2.4
A425 Мультиплексный узел задней части кузова 3 2-М 2.5
A426 Мультиплексный узел (cпециальный заказ клиента) 2-M 2.6
A427 Мультиплексный узел прицепа 2-М 2.7
A428 Мультиплексный узел задней части слева 2-М 2.8
R195 Нагрузочный резистор спереди Basis-CAN 1
R196 Нагрузочный резистор сзади Basis-CAN 1
R197 Нагрузочный резистор спереди Basis-CAN 2
R198 Нагрузочный резистор сзади Basis-CAN 2
I-CAN Шина данных приборной панели сети CAN
K-CAN Шина данных "Komfort" сети CAN (только для приборной панели Highline)
M-CAN Шина данных управления двигателем сети CAN
T-CAN Шина данных трансмиссии "Triebstrang" сети CAN
Автобус с TEPS
(TEPS - Тwin-Electronic-Platform-System, (платформенная система сдвоенной электроники, общий обмен данными)

A143 Блок управления ECAS
A144 Блок управления тормоза-замедлителя
A302 Центральный бортовой компьютер 2 (ZBR2) с нагрузочным резистором I-CAN
A330 Блок управления AS-TRONIC (на коробке передач)
A360 Мультиплексный центральный процессор (ZBRO)
A402 Блок управления EBS KNORR
A403 Управляющий процессор автомобиля с нагрузочными резисторами М-CAN и T-CAN
A407 Приборная панель с нагрузочными резисторами I-CAN и K-CAN
A408 Тахограф с нагрузочным резистором I-CAN
A409 Блок управления ECAM с нагрузочным резистором T-CAN
A435 Блок управления EDC с нагрузочным резистором M-CAN
A574 Устройство управления MMI с нагрузочным резистором K-CAN
A ... Другие системы с возможностью объединения в сеть
A411 Мультиплексный узел передней части слева 2-М 1.1
A412 Мультиплексный узел (cпециальный заказ клиента) 2-M 1,2
A413 Мультиплексный узел блоков управления 2-М 1.3
A414 Мультиплексный узел (cпециальный заказ клиента) 2-M 1,4
A415 Мультиплексный узел потолка 2-М 1.5
A416 Мультиплексный узел (cпециальный заказ клиента) 2-M 1,6
A417 Мультиплексный узел (cпециальный заказ клиента) 2-M 1,7
A418 Мультиплексный узел задней части справа 2-М 1.8
A421 Мультиплексный узел передней части справа 2-B 2.1
A422 Мультиплексный узел (cпециальный заказ клиента) 2-M 2,2
A423 Мультиплексный узел середины транспортного средства 2-М 2.3
A424 Мультиплексный узел IBIS 2-М 2.4
A425 Мультиплексный узел задней части кузова 3 2-М 2.5
A426 Мультиплексный узел (cпециальный заказ клиента) 2-M 2.6
A427 Мультиплексный узел прицепа 2-М 2.7
A428 Мультиплексный узел задней части слева 2-М 2.8
R195 Нагрузочный резистор спереди Basis-CAN 1
R196 Нагрузочный резистор сзади Basis-CAN 1
R197 Нагрузочный резистор спереди Basis-CAN 2
R198 Нагрузочный резистор сзади Basis-CAN 2
I-CAN Шина данных CAN приборной панели
K-CAN Шина данных CAN Komfort (только для приборной панели Highline)
M-CAN Шина данных CAN управления двигателем
T-CAN Шина данных Triebstrang сети CAN
ФУНКЦИОНАЛЬНОЕ ОПИСАНИЕ
Центральный бортовой компьютер 2 (ZBR2) A302
Напряжение питания поступает от блока предохранителей и реле (A100).
Центральный бортовой компьютер выполняет следующие функции:
– Функции индикации данных
– Функции считывания потребляемого тока
– Функции контроля
– Функции управления
– Функции диагностики всего автомобиля через центральный бортовой компьютер (память-регистратор неисправности блоков в центральном бортовом компьютере)
– Аварийные функции
Разводка контактов электрических соединителей
Центральный бортовой компьютер имеет 9 электрических соединителей.

ZE Электрический соединитель с блоком предохранителей и реле на 12+8 контактов
BR Электрический соединитель освещения справа на 6 контактов
BL Электрический соединитель освещения слева на 6 контактов
X Резервный электрический соединитель на 18 контактов
R2 Электрический соединитель с рамой на 18 контактов
F2 Электрический соединитель с кабиной водителя на 18 контактов
F1 Электрический соединитель с кабиной водителя на 18 контактов
R1 Электрический соединитель с рамой на 18 контактов
M Электрический соединитель с двигателем на 18 контактов
Назначение контактов электрического соединителя R1 (рама): 2

Назначение контактов электрического соединителя R2 (рама): 3


Назначение контактов электрического соединителя F1 (кабина водителя): 6


Назначение контактов электрического соединителя F2 (кабина водителя): 5

Назначение контактов электрического соединителя M (двигатель): 4

Назначение контактов электрического соединителя X (резерв): 1


Назначение контактов электрического соединителя BL (освещение слева): 6

Назначение контактов электрического соединителя BR (освещение справа): 7


Электрический соединитель ZE (блок предохранителей и реле)


Входы и выходы ZBR2
На всех входах и выходах центрального бортового компьютера предусмотрена защита от короткого
замыкания на массу и короткого замыкания на напряжение питания.
На цифровых входах и выходах действуют следующие уровни напряжений:
– Низкий уровень: Ulow = 0 - 4 В
– Высокий уровень: Uhigh = 16 - 32 В
Все цифровые входы по меньшей мере трижды идентифицируют состояния сигнала и лишь затем
признают его за достоверное.
Аналоговые входы рассчитаны на широкий диапазон значений сигнала, поскольку по схемным цепям
на входы могут поступать различные электрические параметры.
На каждом резервном входе предусмотрен нагрузочный и согласующий резистор.
Электропитание
Клемма 30, к которой не подведено напряжение питания от выключателя аккумуляторной батареи (механический/электрический) (то есть она не подключена к нему), защищена в блоке предохранителей и реле (A100) предохранителем 25 А.
Клемма 30, к которой подведено напряжение питания от выключателя аккумуляторной батареи
(механический/электрический) (то есть она подключена к нему), в блоке предохранителей и реле
распределяется на две цепи, каждая из которых защищена предохранителем 25 А.
Когда зажигание включено, срабатывает реле потребителя электроэнергии на клемме 15 (K171), и
на входе центрального бортового компьютера клемма 15 появляется напряжение акумуляторной батареи. В блоке предохранителей и реле вход напряжения клемма 15 защищен предохранителем 20 А.
Провод "аналоговая масса" выполняет роль опорного для сбора данных с аналоговых датчиков.
Внутри центрального бортового компьютера контакты "масса" соединены друг с другом.
Система контролирует напряжение на всех клеммах 30.
Клемма 30 (не подключена к выключателю) служит для получения напряжения аккумуляторной батареи.

Цифровые входы


Аналоговые входы


Частотные входы

Считывание потребляемого тока элементов системы управления


Аналоговые выходы
Ток нагрузки Iнагр < = 0,5 А
Выходное напряжение Uвых = Uбат = 16 - 32 В
(Указанные значения напряжения справедливы для выходного напряжения Uвых = испытательное
напряжение Uисп = 28 В).

Цифровые выходы
Ток нагрузки Iнагр < = 1 А (при 32 В)
Выходное напряжение Uвых = Uбат = 16 - 32 В
(Указанные значения напряжения справедливы для выходного напряжения Uвых = 32 В; нагрузка
(потребитель) подключена к массе)


1A <= ток нагрузки Iнагр <= 4 А
Выходное напряжение Uвых = Uбат = 16 - 32 В
(Указанные значения напряжения справедливы для выходного напряжения Uвых = 32 В; нагрузка
(потребитель) подключена к массе)


4 А <= ток нагрузки Iнагр <= 7 А
Выходное напряжение Uвых = Uбат = 16 - 32 В
(Указанные значения напряжения справедливы для выходного напряжения Uвых = 32 В; нагрузка
(потребитель) подключена к массе)

Входы и выходы для управления шаговыми двигателями
Управление шаговыми двигателями для регулирования угла наклона фар по высоте осуществляется
через последовательный асинхронный двунаправленный однопроводной интерфейс. Номинальное напряжение равно 24 В. Центральный бортовой компьютер действует в режиме ведущего устройства.
В интерфейсе хранится по меньшей мере 8 адресов. Выводы включены по мостовой схеме.
– Центральный бортовой компьютер передает на шаговые двигатели заданное значение сигнала, на
него поступает информация о фактическом положении шаговых двигателей.
– На этот же интерфейс центрального бортового компьютера поступают диагностические сообщения
блока управления газоразрядными лампами.

Входы и выходы системы сбора данных от датчика перемещения
С помощью датчиков перемещения осуществляется сбор данных о перемещении

Входы и выходы системы контроля силы тока


Последовательный интерфейс

Интерфейс сети CAN
Центральный бортовой компьютер распоряжается следующими интерфейсами сети CAN:
– Подсоединение к шине данных трансмиссии сети CAN (T-CAN)
На центральный бортовой компьютер передаются текущие эксплуатационные данные от сетевых
абонентов шины данных трансмиссии "Triebstrang" для сбора данных по неисправностям, обработки полученных данных и управления приборной панелью.
В случае исчезновения какого-либо входного или выходного сигнала центральный бортовой компьютер запоминает это состояние в памяти-регистраторе неисправностей.
– Подсоединение к шине данных сети CAN (I-CAN)
По шине данных приборного пульта "Instrumentierung" осуществляется циклическая передача текущих эксплуатационных данных для визуального отображения информации.
В случае исчезновения какого-либо входного или выходного сигнала центральный бортовой компьютер запоминает это состояние в памяти-регистраторе неисправностей.

Диагностический интерфейс
Центральный бортовой компьютер распоряжается следующими диагностическими интерфейсами:
– Диагностика по KWP 2000
– Диагностика при помощи CAN
Шина данных сети CAN (T-CAN) позволяет осуществлять все диагностические функции (в режимах "On board" и "Off board").
Диагностический интерфейс также служит для End Of Line (EOL) - программирования.
Области и размеры памяти
Центральный бортовой компьютер распоряжается следующими областями памяти:
– Память-регистратор неисправностей автомобиля для бортовой или внешней диагностики
– Память-регистратор неисправностей блоков
– Память для хранения рабочей программы (обновляемая)
– Память для хранения программы-загрузчика (постоянная)
– Память для EOL-параметра (обновляемая)
– Оперативная память
– Память подключаемых функций к таблице мультиплексирования (с возможностью расширения)
Память-регистратор неисправностей и память для данных EOL устроены так, что при отключении
питания их содержимое не пропадает. По возможности продолжительность этапов программирования
должна быть как можно короче. На момент поставки центральный бортовой компьютер содержит
рабочую программу и стандартный набор параметров EOL. После того, как новый центральный
бортовой компьютер установлен в автомобиле, в него необходимо записать параметры, используя
файл данных автомобиля или файл переналадки. Каждый центральный бортовой компьютер
предназначается для обслуживания конкретного автомобиля и потому устанавливать его в другой
автомобиль нельзя.
В течение 2 секунд после отключения зажигания (сигнал "напряжение на клемме 15 отключено") все
процессы запоминания данных прекращаются.
Потребление мощности
Ток покоя: <= 3 мА при отключенном зажигании (ток покоя должен быть как можно меньше).
Идентификация
перенапряжения: 32 В (идентификация осуществляется с задержкой во времени).
Защита
Питающее напряжение поступает от блока предохранителей и реле (A100).

Степень защиты: IP 30 (IEC 529)
Температурный рабочий
диапазон: -40°C...+65°C
Температура хранения: -40°C...+95°C
Основные функции
Управление дисплеем или обработка данных с помощью клавиатуры
Для выполнения этой функции водитель должен с приборной панели дать запрос на отображение
данных на дисплее. В этом случае центральный бортовой компьютер действует как шлюз (средство
сетевой связи) и передает требуемые данные в шину данных приборной панели сети CAN (I-CAN) и далее к приборной панели (A407).
Входы

Выходы

Контрольные лампы
Управление контрольными лампами на приборной панели осуществляется по шине данных сети CAN
(I-CAN). Программирование по методу "End Of Line" (EOL) позволяет присваивать различные функции
контрольным лампам на приборной панели (положение в автомобиле).
Входы

Выходы

Выключатели
Управление выключателями на приборной панели осуществляется по шине данных сети CAN (I-CAN).
Программирование по методу "EOL" позволяет присваивать различные функции переключателям на
приборной панели (положение в автомобиле). Центральный бортовой компьютер передает данные о
положениях выключателей на приборной панели дальше в сеть.
Входы

Выходы

Функции индикации данных
Отключение индикатора "интеллектуальной" связи тормоза-замедлителя
Такая связь представляет двустороннее влияние 2 или более систем При обнаружении внешней
функции интеллектуальной связи тормоза-замедлителя центральный бортовой компьютер передает сигнал, который обеспечивает срабатывание соответствующей контрольной лампы тормоза-замедлителя (H145) на приборной панели. Эта функция необходима при движении по ровному дорожному полотну, чтобы компенсировать автоматическое срабатывание моторного тормоза и тормоза-замедлителя при легком манипулировании тормозами.
Продолжение и полное описание - смотрите в