Система EBS DAF
СОДЕРЖАНИЕ
ОБЩИЕ СВЕДЕНИЯ
Введение
ОПИСАНИЕ СИСТЕМЫ
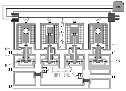
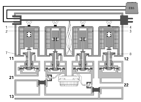
Система EBS
ОПИСАНИЕ УЗЛОВ
Кран рабочего тормоза
Модулятор переднего моста
Клапан ABS
Резервный клапан
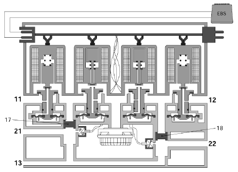
Модулятор заднего моста
Кран управления тормозами буксируемого транспортного средства
Отсечной клапан ASR
Датчик скорости колеса
ФУНКЦИИ УПРАВЛЕНИЯ
Функции управления в системе EBS
Включение/отключение системы EBS
Подача установочного давления
Управление замедлением
Проскальзывание колес и распределение тормозных сил
Работа систем ABS и ASR
Управление по сети CAN
Оптимизация распределения тормозных сил между тягачом и буксируемым транспортным средством
Управление сигнальной индикацией
Управление тяговым моментом
Комбинированное применение вспомогательных тормозных систем
ПРОВЕРКА И РЕГУЛИРОВКА
Пункты, требующие особого внимания при проверке системы
Контактные выводы электронного блока
Обозначения на блок-схеме
Блок-схема
Пояснения к схемам привода тормозной системы EBS
Схемы привода тормозной системы EBS
Проверка электрооборудования
Проверка величины подаваемого давления
Проверка тормозной системы на испытательном стенде
Проверка эффективности тормозов
ПРОВЕРКА СИСТЕМЫ ПРИ ПОМОЩИ ДИАГНОСТИЧЕСКОГО СКАНЕРА
ОБЩИЕ СВЕДЕНИЯ
ВВЕДЕНИЕ
EBS представляет собой тормозную систему с электронным управлением. Давление, подаваемое в тормозные цилиндры, регулируется электронным блоком.
Для расчета необходимого тормозного давления, электронный блок получает различные сигналы от датчиков.
Примечание:
Давление в обусловленном законодательством втором контуре создается активной резервной пневмосистемой.
Специальные характеристики системы EBS включают в себя:
− Оптимизацию выполнения измерений.
− Оптимизацию времени реагирования.
− Оптимизацию распределения тормозного усилия между передним мостом и задним мостом.
− Оптимизацию распределения тормозного усилия между тягачом и буксируемым транспортным средством.
− Оптимизацию тягового усилия.
Обзор возможных комбинаций



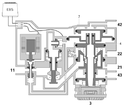
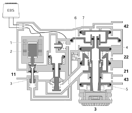
Расположение узлов на CF75/85, дата изготовления < 2002-41

Расположение узлов на CF75/85, дата изготовления ≥ 2002-41

Расположение узлов на ХF95

ОПИСАНИЕ СИСТЕМЫ
ЭЛЕКТРООБОРУДОВАНИЕ СИСТЕМЫ EBS

Электронный блок EBS (D880)
Электронный блок осуществляет управление и следит за исполнением функций управления системы EBS.
Данные функции управления включают в себя:
− Управление замедлением
− Регулирование диапазона тормозных сил
− Управление оптимальным распределением тормозных сил
− Контроль проскальзывания колес
− Управление ABS
− Управление ASR
Кран рабочего тормоза (F628)
Передает информацию о требуемом замедлении от водителя электронному блоку.
Датчик скорости колеса (F512/F513)
Электронный блок получает информацию о текущей скорости колес от датчиков скорости колес.
На основе этих данных можно определить параметры текущего замедления и проскальзывания колес.
Выключатель ASR (С737)
Посредством нажатия на выключатель ASR можно увеличить степень допустимого проскальзывания колес, прежде чем система ASR включится в работу.
Примечание:
Данный выключатель устанавливается только в том случае, если автомобиль оснащен системой ASR.
Модулятор переднего моста (В307)
Регулирует давление, подаваемое в тормозные цилиндры переднего моста.
Клапан ABS (В256/В257)
Увеличивает или уменьшает давление в тормозных цилиндрах переднего моста во время работы системы ABS.
Кран управления тормозами буксируемого транспортного средства (В308)
Регулирует давление управления, подаваемое к буксируемому транспортному средству.
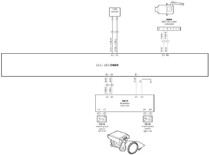
Модулятор заднего моста (D879)
Электронный блок модулятора заднего моста получает команду на замедление от электронного блока EBS и осуществляет электронное регулирование давления, подаваемого в тормозные цилиндры заднего моста.
Кроме того, он передает сигналы от датчиков скорости колес заднего моста на электронный блок EBS через контактный вывод CAN.
Он проверяет срабатывание систем ABS и ASR на заднем мосту.
Примечание:
Для того чтобы электронный блок EBS мог определить соответствие типа установленного модулятора заднего моста, модулятор заднего моста автомобилей 4х2 FT обладает иным запрограммированным идентификационным номером (свидетельствующим об отсутствии резервного клапана).
Датчик скорости колеса (F514/F515)
Электронный блок получает информацию о текущей скорости колес от модулятора заднего моста при помощи датчиков скорости колес.
На основе этого можно определить параметры текущего замедления автомобиля и проскальзывания колес.
Резервный клапан (В306)
Функция данного клапана заключается в быстрой подаче и выпуске воздуха (функция ускорения) в тормозные цилиндры и из них, в случае отказа модулятора заднего моста.
Данный клапан также понижает давление, подаваемое в тормозные цилиндры заднего моста.
Примечание:
На автомобилях 4х2 FT данный клапан не устанавливается.
Отсечной клапан ASR (В309)
Данный клапан служит для предотвращения подачи воздуха в тормозные цилиндры поддерживающего заднего моста во время работы системы ASR.
Примечание:
Это относится только к автомобилям 6х2 с функцией ASR.
Розетка буксируемого транспортного средства (А004)
Посредством данной розетки напряжение подается на электронный блок ABS или EBS буксируемого транспортного средства.
Через нее также происходит передача сообщения об ошибке ABS/EBS буксируемого транспортного средства на приборный щиток.
Другой функцией розетки является обеспечение связи по сети CAN между электронным блоком тягача и электронным блоком буксируемого транспортного средства, в том случае, если буксируемое транспортное средство оснащено EBS.
VIC/DIP (D900/D899)
Посредством приборного щитка информирует водителя о:
− возникновении не очень серьезных неисправностей (желтый сигнальный символ EBS)
− возникновении серьезных неисправностей (красный сигнальный символ EBS)
− включении в работу системы ASR/включении режима увеличенного проскальзывания колес
− неисправностях в работе ABS/EBS буксируемого транспортного средства, через соответствующую розетку.
DAVIE
Связь с диагностическим сканером для осуществления диагностики.
Сеть CAN
Через сеть CAN электронный блок EBS связывается с другими электронными системами на автомобиле.
Система EBS имеет три замкнутых цепи управления.
К данным цепям относятся:
− Цепь переднего моста
− Цепь заднего моста
− Цепь буксируемого транспортного средства
Энергоснабжение и контроль за работой каждой цепи осуществляются электронным блоком раздельно.
Для осуществления данного контроля электронный блок получает различные входные сигналы от датчиков.

При нажатии на педаль рабочего тормоза, электронный блок получает информацию о необходимой степени замедления автомобиля от датчика положения педали тормоза в кране рабочего тормоза.
В электронном блоке информация о необходимой степени замедления пересчитывается в требуемое тормозное давление в тормозных цилиндрах.
Посредством замкнутых цепей осуществляется обратная связь – поступает информация о текущем статусе тормозной системы.
Данная обратная связь обеспечивается датчиками давления в модуляторе переднего моста, модуляторе заднего моста, кране управления тормозами буксируемого транспортного средства и датчиками скорости колес.

Через датчики давления электронный блок получает информацию о давлении, подаваемом в тормозные цилиндры.
С помощью датчиков скорости колес электронный блок рассчитывает информацию относительно замедления и проскальзывания колес.
Сигналы обратной связи, поступающие от датчиков давления и датчиков скорости колес, помогают обеспечить быстрое и точное замедление.
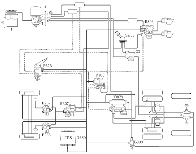
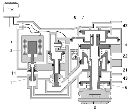
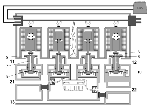
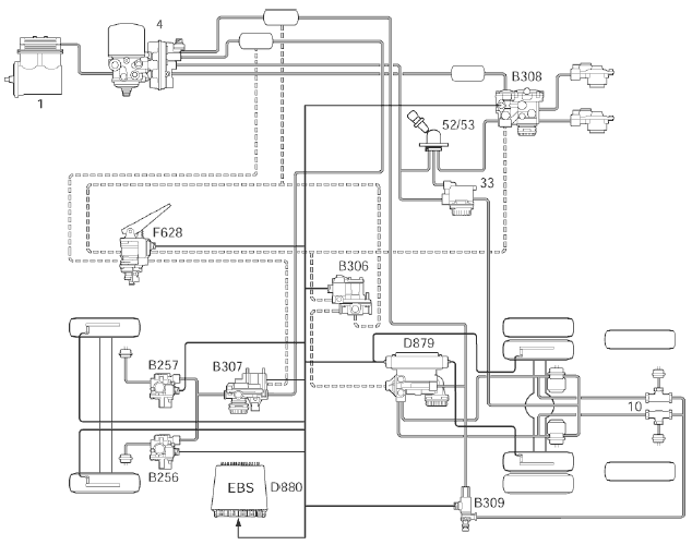
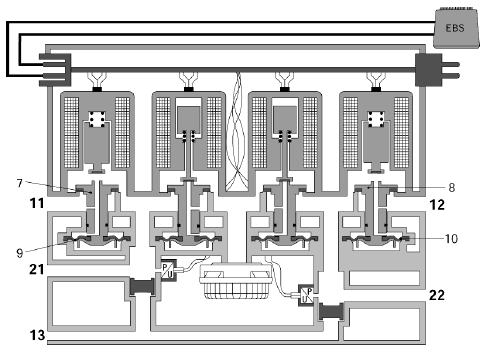
ПНЕВМАТИЧЕСКАЯ СИСТЕМА EBS

Различные элементы системы EBS подключены к источнику сжатого воздуха через узел подачи воздуха (4).
Кроме того, имеется резервная система для параллельно работающего второго контура, необходимость которого обуславливается законодательством (показана на рисунке пунктирными линиями).
Примечание:
Вследствие значительного запаса тормозного усилия на переднем мосту и у буксируемого транспортного средства, резервный клапан (В306) в резервной пневматической системе на автомобилях 4х2 FT не устанавливается. Это означает, что в случае отказа системы EBS на автомобиле данного типа, во время торможения воздух в тормозные цилиндры заднего моста подаваться не будет.
Контур стояночного тормоза включает в себя кран стояночного тормоза (52), связанный воздушным трубопроводом с краном управления тормозами буксируемого транспортного средства (В308) и ускорительным клапаном (33).
Для предотвращения дополнительной подачи воздуха в тормозные цилиндры поддерживающего заднего моста во время работы системы ASR, в сочетании с двухмагистральными клапанами (10) используется отсечной клапан ASR (В309).
ОПИСАНИЕ УЗЛОВ
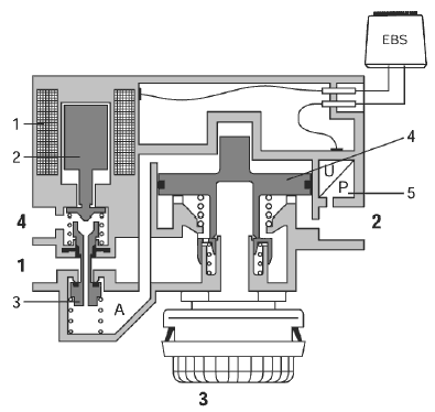
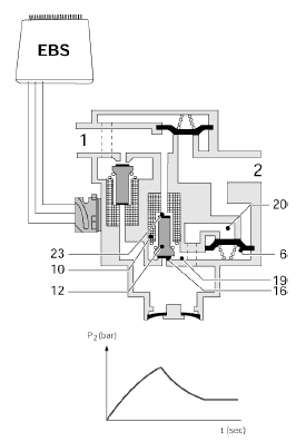
КРАН РАБОЧЕГО ТОРМОЗА
Соединительные выводы крана рабочего тормоза
Вывод 11 подсоединен к источнику сжатого воздуха контура 1, а вывод 12 подсоединен к источнику сжатого воздуха контура 2.
Вывод 21 соединен с краном управления тормозами буксируемого транспортного средства (В308) и с резервным клапаном (В306) в контуре заднего моста.
Примечание:
На автомобилях FT 4х2 резервный клапан не устанавливается и вывод 21 соединен только с краном управления тормозами буксируемого транспортного средства.
Вывод 22 соединен с модулятором переднего моста (В307) в контуре переднего моста.

Функция крана рабочего тормоза заключается в:
− Обеспечении передачи информации о замедлении от водителя в электронный блок посредством электрического сигнала.
− Подаче воздуха в пневмоконтур и сбросе воздуха из него, в случае отказа электронной схемы.

Кран рабочего тормоза состоит из верхней и нижней секции.
Верхняя секция является электрической, а нижняя – пневматической секцией крана рабочего тормоза.
Как электрическая, так и пневматическая секции являются двухконтурными.
Примечание:
Для второго контура, обусловленного законодательством, пневматическая секция, является активным резервным контуром, работающим параллельно.
В электрической секции имеются два выключателя положения педали тормоза (1) и два датчика положения педали тормоза (2).
Выключатели и датчики положения педали тормоза подсоединены к электронному блоку EBS.

При нажатии на педаль тормоза, немедленно механически замыкаются контакты выключателей положения педали тормоза (1).
При этом на электронный блок EBS посылается сигнал о том, что в ближайшее время должно произойти торможение, и модулятор переднего моста немедленно подает напряжение на модулятор заднего моста и кран управления тормозами буксируемого транспортного средства. Данные узлы обеспечивают подачу соответствующего установочного давления.
В последующем, электронный блок EBS получает информацию о необходимой степени замедления посредством прямоугольного сигнала. Эта информация приходит от датчиков положения педали тормоза (2), регистрирующих положение педали тормоза и необходимую степень замедления.
Так как электронный блок получает информацию о необходимой степени замедления через датчики положения педали тормоза, будет достигнута одна и та же степень замедления, независимо от загрузки автомобиля (при условии достаточного коэффициента трения между шинами и дорожным покрытием).
Необходимая степень замедления автомобиля в электронном блоке пересчитывается в необходимое тормозное давление в тормозных цилиндрах.

Кроме того, при нажатии на педаль тормоза, происходит срабатывание пневматической секции в кране рабочего тормоза, вследствие того, что к управляющему поршню (6) прикладывается усилие.
При этом открывается входной канал (7) и обеспечивается прохождение воздуха, подаваемого на вывод 11, к выводу 21.
В то же самое время, через канал (8) на поршне (9) присутствует то же давление, что и на выводе 21.
Когда на выводе 21 давление достигает определенной величины, под действием пружины под поршнем (9), открывается входной канал (10), см. «Технические данные».
Если входной канал (10) открыт, подаваемый сжатый воздух поступает от вывода 12 к выводу 22.
Так как давление на выводе 21 также воздействует на управляющий поршень (6), создается состояние равновесия между усилием над управляющим поршнем (усилием на педали тормоза) и под ним (давление на выводе 21).
При этом перекрываются каналы (7) и (10), обеспечивая на выводе 22 давление меньшее, чем на выводе 21, благодаря усилию пружины, воздействующему на поршень (9) снизу.
Давление на выводе 22 должно быть меньше, во избежание влияния этого давления на управление системой EBS затормаживанием колес переднего моста.
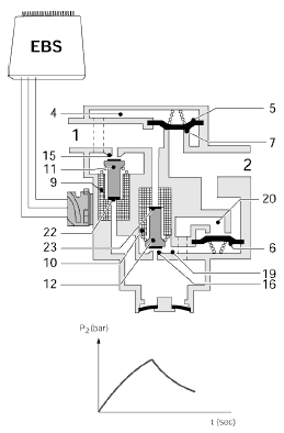
МОДУЛЯТОР ПЕРЕДНЕГО МОСТА

Соединительные выводы модулятора переднего моста
Вывод 1 подсоединен к источнику сжатого воздуха контура 1.
Вывод 4 соединен с краном рабочего тормоза (F628).
Вывод 2 соединен с тормозными цилиндрами (14) переднего моста через клапаны ABS (В256 и В257).
Функция модулятора переднего моста заключается в:
− Создании определенного тормозного давления в тормозных цилиндрах переднего моста, в зависимости от выходного сигнала электронного блока EBS.
− Обеспечении обратной связи с электронным блоком EBS в отношении давления, подаваемого в тормозные цилиндры переднего моста, при помощи датчика давления.
− Создании определенного тормозного давления в тормозных цилиндрах переднего моста, в зависимости от положения педали тормоза, в случае отказа электрической схемы.
Положение во время движения

Во время движения соединительный вывод 2 соединен с атмосферным выводом 3, за счет положения поршня (4).
Полость А через соединительный вывод 4 соединена с атмосферным выводом и краном рабочего тормоза, за счет расположения сердечника электромагнита (2).
Электронное приведение в действие рабочего тормоза

При нажатии на педаль тормоза напряжение подается на катушку электромагнита (1).
При этом сердечник электромагнита (2) толкает поршень (3) вниз.
Примечание:
Перемещению поршня (3) также способствует давление на выводе 4 от крана рабочего тормоза.
Давление в полости А отжимает поршень (4) вниз. Поршень (4) перекрывает выпускное отверстие и обеспечивает сквозное соединение вывода 1 и вывода 2.

Датчик давления (5) регистрирует давление на выводе 2 и передает эту информацию электронному блоку.
Если регистрируемое тормозное давление соответствует необходимому давлению, электронный блок уменьшает ток, проходящий через катушку электромагнита (1), что обеспечивает состояние равновесия.

Если давление на выходе вывода 2 необходимо откорректировать, электронный блок уменьшает ток, пропускаемый через катушку электромагнита (1).
При этом сердечник электромагнита (2) смещается вверх, обеспечивая сквозное соединение между полостью А и выводом 4.
Так как давление на выводе 4 от крана рабочего тормоза ниже, чем давление в полости А, давление в полости уменьшится, в результате чего поршень (4) соединит вывод 2 с атмосферным выводом 3.
Применение рабочего тормоза в случае отказа электрической схемы

При нажатии на педаль тормоза, кран рабочего тормоза подаст воздух на вывод 4.
Благодаря открытому сквозному соединению между выводом 4 и полостью А, поршень (4) сместится вниз.
Поршень (4) перекроет атмосферный вывод и обеспечит подачу сжатого воздуха от вывода 1 к выводу 2.
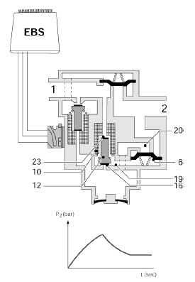
КЛАПАН ABS
Соединительные выводы клапана ABS
Вывод 1 соединен с модулятором переднего моста (В307), а вывод 2 – с тормозным цилиндром колеса переднего моста (14).
Функция клапана ABS заключается в:
− Передаче тормозного давления от тормозных цилиндров к переднему мосту.
− Увеличении, поддержании и уменьшении давления в тормозных цилиндрах колес переднего моста при работе системы ABS.

Увеличение давления на выводе 2
В этой ситуации катушки электромагнитов клапана ABS не находятся под напряжением.
Сжатый воздух, поступающий от модулятора переднего моста на вывод (1), поднимает диафрагму (5) с гнезда (7), в результате чего тормозное давление поступает в тормозной цилиндр через вывод 2.
Одновременно, сжатый воздух проходит по каналу за катушкой электромагнита (10) в полость (19) под диафрагмой (6), в результате чего диафрагма (6) плотно прижимается к своему гнезду (8). Таким образом, вывод 2 разобщается с атмосферой.

Уменьшение давления на выводе 2
При подаче напряжения на катушку электромагнита (9), электромагнитный клапан (11) открывает канал (15) и закрывает канал (22).
В результате, подаваемый сжатый воздух через канал попадает в полость (4) над диафрагмой (5).
Диафрагма (5) плотно прижимается к гнезду (7), обеспечивая невозможность дальнейшего увеличения давления.
При подаче напряжения на сердечник электромагнита (10), электромагнитный клапан (12) открывает канал (16) и закрывает канал (23).
При открывании канала (16), давление под диафрагмой (6) может быть сброшено через атмосферный вывод. При этом через вывод 2, полость (20) и внутренний канал, воздух из тормозной камеры сбрасывается в атмосферу.

Поддержание постоянного давления на выводе 2
При обесточивании катушки электромагнита (10), сжатый воздух проходит через канал вдоль электромагнитного клапана (12) в полость (19) под диафрагмой (6).
При этом воздух из тормозного цилиндра уже не может выходить в атмосферу через полость (20).
Тем самым давление в тормозном цилиндре поддерживается постоянным.

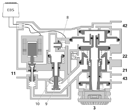
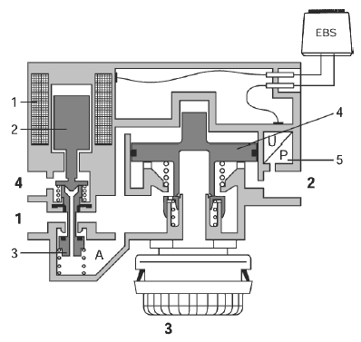
РЕЗЕРВНЫЙ КЛАПАН
Соединительные выводы резервного клапана
Вывод 1 соединен с источником сжатого воздуха контура 1.
Вывод 2 соединен с выводом 13 модулятора заднего моста (D879).
Вывод 42 соединен с выводом 21 крана рабочего тормоза (F628).
Примечание:
На автомобилях FT 4х2 резервный клапан (В306) не устанавливается. На автомобиле этого типа вывод 13 модулятора заднего моста (D879) не подсоединен.
Функция резервного клапана заключается в:
− Подаче воздуха (под сниженным давлением) и выпуске воздуха из тормозных цилиндров, в случае отказа модулятора заднего моста вследствие неисправности.

Положение во время движения
Катушка электромагнита (1) не находится под напряжением.
Полость А над поршнем (3) соединена с выводом 42 за счет положения сердечника электромагнита (2). В данной ситуации вывод 42 соединен с атмосферным выводом через кран рабочего тормоза.
Вывод 2, подсоединенный к модулятору заднего моста, соединяется с атмосферным выводом 3, благодаря положению поршня (3).

Электрическое отключение резервного клапана
При нажатии на педаль тормоза, сразу же замыкаются контакты датчиков положения педали тормоза.
При этом на электронный блок EBS посылается сигнал о приведении в действие тормоза, в результате чего напряжение подается на катушку электромагнита (1).
Сердечник электромагнита (2) смещается вниз и перекрывает канал вывода 42.
Давление воздуха, подаваемого на вывод 42 от крана рабочего тормоза, при этом блокируется. Полость А над поршнем (3) соединяется с атмосферным выводом (3), за счет положения сердечника электромагнита (2).
Применение рабочего тормоза в случае отказа модулятора заднего моста
Если, в результате неисправности, модулятор заднего моста не работает, резервный клапан должен подавать воздух и выпускать его из тормозных цилиндров колес заднего моста.
При нажатии на педаль тормоза сжатый воздух подается на вывод 42.
В этой ситуации напряжение на катушку электромагнита (1) не подается, в результате чего сжатый воздух на выводе 42 может попасть в полость А над поршнем (3), благодаря положению сердечника электромагнита (2).
Поршень (3) смещается вниз, в результате чего создается сквозное соединение от вывода 2 к выводу 1, куда подается воздух.

Площадь рабочей поверхности под поршнем (3) больше, чем площадь рабочей поверхности над ним.
В результате этого, если давление на выводе 2 низкое, наступает состояние равновесия. Отношение регулирования составляет ± 2 : 1; эта величина является постоянной. Данное отношение регулирования должно предотвращать блокировку колес заднего моста, в случае легкой загрузки автомобиля.

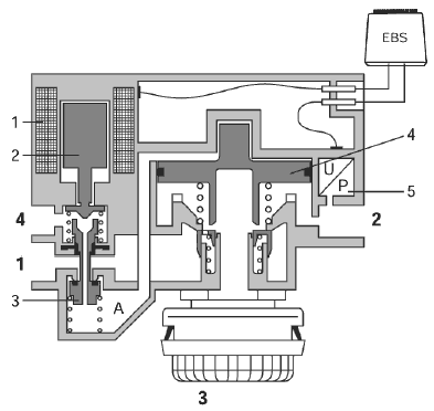
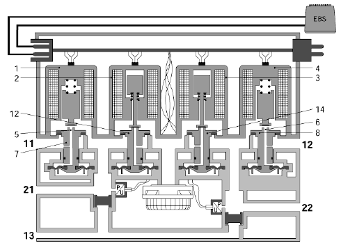
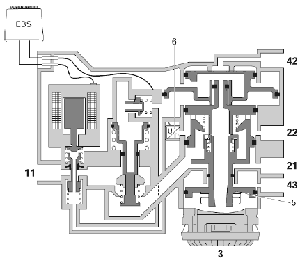
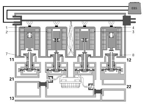
МОДУЛЯТОР ЗАДНЕГО МОСТА
Соединительные выводы модулятора заднего моста
Выводы 11 и 12 подсоединены к источнику сжатого воздуха контура 1.
Выводы 21 и 22 соединены с тормозными цилиндрами колес заднего моста.
Вывод 13 соединен с резервным клапаном (В306).
Примечание:
На автомобилях FT 4х2 резервный клапан (В306) не устанавливается. На этих автомобилях вывод 13 не подсоединен, а двухмагистральные клапаны на модуляторе заднего моста отсутствуют.
Функция модулятора заднего моста заключается в:
− Обработке и проверке информации, относящейся к необходимому тормозному давлению, получаемой от электронного блока EBS по шине данных CAN.
− Передаче информации о проскальзывании колес, регистрируемой датчиками скорости колес, электронному блоку EBS по шине данных CAN.
− Электронном регулировании тормозного давления на заднем мосту.
− Регистрации давления, подаваемого к заднему мосту и сравнении его с информацией, поступающей от электронного блока EBS.
− Регистрации проскальзывания колес или пробуксовки колеса, при помощи датчиков скорости колес и, в случае необходимости, приведении в действие системы ABS и ASR.
− Передаче тормозного давления от резервного клапана на колеса заднего моста, в случае неисправности в электрической схеме.
Примечание:
Данный режим работы не предусмотрен на автомобилях 4х2 FT.
Положение во время движения

В модуляторе заднего моста имеются четыре электромагнитных клапана:
Два электромагнитных клапана (1 и 4) служат для впуска воздуха, а другие два (2 и 3) – для выпуска воздуха. Во время движения автомобиля напряжение на электромагнитные клапаны не подается. Таким образом, электромагнитные клапаны (1 и 4) перекрывают канал (5) впускного пневмоклапана (7) и канал (6) впускного пневмоклапана (8).
Через поперечный дроссель в каналах (5 и 6) увеличивается давление над диафрагмами (9 и 10). Результатом этого является невозможность поступления сжатого воздуха от выводов 11 и 12 к выводам 21 и 22.
Электромагнитные клапаны (2 и 3) открывают канал (11) выпускного пневмоклапана (12) и канал (13) выпускного пневмоклапана (14). При этом выводы 21 и 22 соединяются с атмосферой.
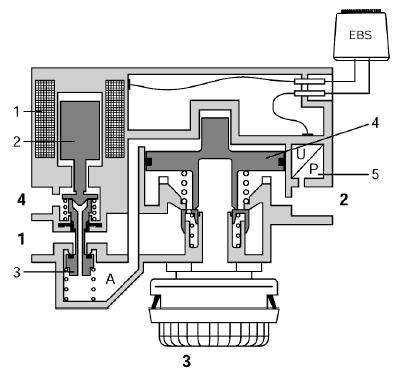
Электронное приведение в действие рабочего тормоза

Через соединение шины CAN модулятор заднего моста получает от электронного блока EBS информацию о необходимом значении давления, подаваемого в тормозные цилиндры.
Если давление на выводах 21 и 22 необходимо увеличить, напряжение подается на все электромагнитные клапаны.
Электромагнитные клапаны (2 и 3) прижимают выпускные пневмоклапаны клапаны (12 и 14) к их седлам, в результате чего выводы 21 и 22 разобщаются с атмосферой.
Электромагнитные клапаны (1 и 4) открывают каналы (5 и 6) выпускных пневмоклапанов (7 и 8).

При этом сжатый воздух может выходить из каналов (5 и 6) выпускных клапанов (7 и 8). Подаваемого через поперечный дроссель воздуха становится недостаточно для того, чтобы поддерживать давление над диафрагмами (9 и 10).
При этом давление сжатого воздуха, подаваемого на выводы 11 и 12, может поднять выпускные пневмоклапаны клапаны (7 и 8), создав, тем самым, сквозное соединение с выводами 21 и 22.
Размеры сквозного канала, полученного при подъеме выпускных пневмоклапанов, определяются положением сердечника в катушке электромагнита (током, пропускаемым через катушку электромагнита).
Примечание:
Размеры сквозного канала определяют либо скорость увеличения давления, либо, в случае выпускных пневмоклапанов, уменьшения давления на выводах 21 и 22, в результате чего обеспечивается контроль за увеличением и уменьшением давления в тормозном цилиндре, во время работы системы ABS или ASR.
Благодаря положению сердечника электромагнита, канал во впускном пневмоклапане вновь перекрывается, вновь обеспечивая возможность увеличения давления над диафрагмой; при этом наступает состояние равновесия, по отношению к положению впускных пневмоклапанов.

Датчики давления (15 и 16) регистрируют давление воздуха на выводах 21 и 22 и передают эту информацию на электронный блок модулятора заднего моста.
По достижению расчетной величины давления, прекращается подача напряжения на электромагнитные клапаны (1 и 4). Это означает, что каналы (5 и 6) во впускных пневмоклапанах перекрываются, в результате чего давление в полости над диафрагмами (9 и 10) вновь увеличивается через поперечные дроссели.
Впускные пневмоклапаны (7 и 8) прижимаются к своим седлам под воздействием подаваемого сжатого воздуха, в результате чего давление на выводах 21 и 22 перестает увеличиваться.
Когда воздух на выводах 21 и 22 стравливается или давление уменьшается, прекращается подача напряжения на электромагнитные клапаны (2 и 3). В результате, каналы (11 и 13) выпускных пневмоклапанов (12 и 14) открываются, что приводит к тому, что под давлением подаваемого воздуха выпускные пневмоклапаны поднимаются со своих седел. Выводы 21 и 22 при этом соединяются с атмосферой.
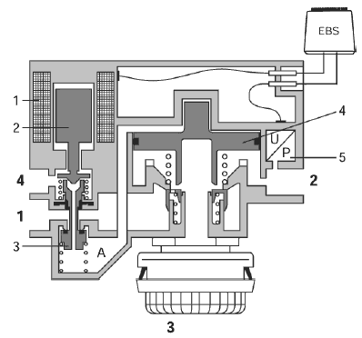
Электронное приведение в действие рабочего тормоза с максимальным усилием

При нажатии педали тормоза до упора, на электромагнитные клапаны (1 и 4) подается максимальное напряжение. Сердечник электромагнита перемещается в положение впуска максимального количества воздуха. Это приводит к максимальному открытию впускных пневмоклапанов (7 и 8).

По достижению максимального давления на соединительных выводах 21 и 22, давление в полости над диафрагмами (9 и 10) вновь увеличивается, в результате чего впускные пневмоклапаны (7 и 8) прижимаются обратно к своим седлам.
Работа систем ABS и ASR

Посредством подачи напряжения на каждый из электромагнитных клапанов в отдельности и определения положения сердечника в катушке электромагнита (что определяет размеры сквозного канала пропускания воздуха) электромагнитных клапанов при впуске и выпуске воздуха, электронный блок модулятора заднего моста может увеличивать или уменьшать давление на соединительных выводах 21 и 22 во время работы систем ABS и ASR.
Приведение в действие рабочего тормоза в случае отказа электрической схемы

При нажатии на педаль тормоза напряжение подается на вывод 13 модулятора заднего моста.
Двухмагистральные клапаны (17 и 18) смещаются, что приводит к созданию сквозного канала между соединительными выводами 21 и 22.
Давление на соединительных выводах 21 и 22 будет регулироваться пневматической секцией крана рабочего тормоза через резервный клапан.
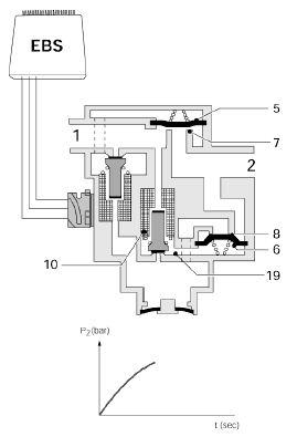
КРАН УПРАВЛЕНИЯ ТОРМОЗАМИ БУКСИРУЕМОГО ТРАНСПОРТНОГО СРЕДСТВА
Соединительные выводы крана управления тормозами буксируемого транспортного средства
Вывод 11 подсоединен к источнику сжатого воздуха контура 3.
Вывод 21 подсоединен к соединительному выводу магистрали питания буксируемого транспортного средства.
Вывод 22 подсоединен к соединительному выводу магистрали управления буксируемого транспортного средства.
Вывод 42 соединен с выводом 21 крана рабочего тормоза (F628).
Вывод 43 соединен с выводом 22 крана стояночного тормоза (52).

Функция крана управления тормозами буксируемого транспортного средства заключается в:
− Создании определенного тормозного давления в тормозной системе буксируемого транспортного средства, в зависимости от выходного сигнала электронного блока EBS.
− Обеспечении обратной связи с электронным блоком EBS в отношении давления в тормозной системе буксируемого транспортного средства, при помощи датчика давления.
− Создании определенного тормозного давления в тормозной системе буксируемого транспортного средства в случае отказа электрической схемы, в зависимости от положения педали тормоза.
− Создании необходимого тормозного давления в тормозной системе буксируемого транспортного средства при применении стояночного тормоза.
− Обеспечении защиты при обрыве магистрали управления.
Положение во время движения

Напряжение на катушку электромагнита (1) не подается.
За счет положения сердечника электромагнита (2), полость над поршнем (4) соединена с атмосферным выводом 3. Через кран стояночного тормоза давление на соединительном выводе 43 стравливается. При этом поршень (5) перемещается вниз.
Соединительный вывод 22, за счет положения поршня (4) и поршня (5), соединен с атмосферным выводом 3. Сжатый воздух из магистрали питания подается на вывод 21.
Электронное приведение в действие рабочего тормоза

При нажатии на педаль тормоза напряжение подается на катушку электромагнита (1).
Сердечник электромагнита (2) перекрывает выпускное отверстие поршня (3) и обеспечивает сквозное соединение через поршень (3) от соединительного вывода 11 к полости над поршнем (4).
Поршень (4) перемещается вниз и обеспечивает сквозной канал между выводом (11) и выводом (22).

Датчик давления (6) регистрирует давление на выводе 22 и передает эту информацию электронному блоку. Если регистрируемое давление соответствует требуемой величине, электронный блок уменьшает ток, проходящий через катушку электромагнита (1), в результате чего создается состояние равновесия.
Во время торможения на выводе 42 будет также присутствовать давление управления от крана рабочего тормоза.
Это давление присутствует над поршнем (7); в то же самое время под этим поршнем также имеется давление. Вследствие разницы в площади поверхности, поршень (7) будет оставаться в верхнем положении.
Приведение в действие рабочего тормоза в случае отказа электрической схемы

При нажатии на педаль тормоза, через кран рабочего тормоза давление на выводе 42 будет стравлено.
В результате этого, поршень (7) сместится вниз. Это перемещение приведет также и к смещению вниз поршня (4). При этом вывод 11 соединяется с выводом 22.
Если давление на выводе 22 одинаково с давлением управления на выводе 42, наступит состояние равновесия, в результате чего вывод 22 будет разобщен с выводом 11.
Приведение в действие крана стояночного тормоза

Если кран стояночного тормоза приведен в действие, давление на выводе 43 снижается с рабочего значения до 0 бар.
Вследствие подачи сжатого воздуха под поршень 5, поршень смещается вверх, что приводит к созданию сквозного канала между выводами 11 и 22.
Датчик давления (6) регистрирует давление на вводе 22 и передает эту информацию электронному блоку, таким образом, электронный блок может также контролировать буксируемое транспортное средство с EBS.
Защита при обрыве магистрали управления

При приведении в действие тормозов, увеличение давления над подпружиненным поршнем (9) будет замедлено, благодаря дросселю на обратном клапане (8).
Если давление достаточно велико, поршень (9) будет отжат вниз.

При обрыве трубопровода, подсоединенного к выводу 22, увеличится поток воздуха над конусной заслонкой (10).
Под воздействием потока воздуха конусная заслонка (10) сместится вниз и перекроет подачу сжатого воздуха на вывод 11.
В этом положении, тем не менее, остается открытым небольшой дроссель на конусной заслонке (10).
При этом давление на выводе 21 упадет, так как сжатый воздух, подаваемый в тормозную систему буксируемого транспортного средства, будет выходить через разорванную магистраль управления, подсоединенную к выводу 22. Это приведет к срабатыванию тормозов буксируемого транспортного средства.
ОТСЕЧНОЙ КЛАПАН ASR
Соединительные выводы отсечного клапана ASR
Вывод 1 подсоединен к источнику сжатого воздуха контура 1, а вывод 2 – к двухмагистральным клапанам (10).
Функция отсечного клапана ASR заключается в:
− Предотвращении подачи воздуха в тормозные цилиндры поддерживающего заднего моста автомобиля 6х2 во время работы системы ASR.

Если катушка Е не находится под напряжением, сердечник В под действием пружины F будет смещен вниз.
В результате, воздух, подаваемый от ресивера на вывод 1, будет поступать на вывод 2, а атмосферный вывод 3 будет перекрыт.
Такова ситуация, когда тормоза не находятся под управлением системы ASR.

После вступления в работу системы ASR, в случае необходимости подачи воздуха в тормозные цилиндры, на катушку Е будет подано напряжение.
Сердечник В сместится вверх, преодолевая сопротивление пружины F. Уплотнение D перекроет отверстие С и вывод 2 будет соединен с атмосферным выводом 3.

ДАТЧИК СКОРОСТИ КОЛЕСА
Функция датчика скорости колеса заключается в:
Регистрации скорости вращения колеса. Это необходимо для расчета:
− Замедления скорости вращения колес, при помощи датчиков скорости колес переднего моста, для обеспечения замедления.
− Ускорения скорости вращения колес, посредством датчиков скорости колес заднего моста, для обеспечения работы системы ASR.
− Значения проскальзывания колес, для обеспечения работы системы ABS.
− Разницы в проскальзывании колес между передним и задним мостами, в связи с распределением тормозных сил.

Датчик скорости колеса представляет собой индуктивный датчик. Он состоит из постоянного магнита (3) с круглым полюсом (1) и катушки (2).
При вращении ступицы и кольца датчика, в катушке (2) датчика скорости колеса генерируется синусоидальный переменный ток, изменяющийся пропорционально скорости вращения колеса.
Электронный блок использует изменения частоты тока за единицу времени для расчета значений текущей скорости колеса, ускорения колеса, замедления колеса и проскальзывания колеса.
Датчик скорости колеса не нуждается в регулировке.
При установке датчика скорости колеса, следует прижать датчик к кольцу датчика. После начала вращения колеса, необходимый воздушный зазор будет создан автоматически.

ФУНКЦИИ УПРАВЛЕНИЯ
ФУНКЦИИ УПРАВЛЕНИЯ В СИСТЕМЕ EBS
Функции управление в системе EBS проверяются и контролируются электронным блоком.
Важными функциями управления в рамках системы EBS являются:
− Управление замедлением
− Регулирование проскальзывания колес между передним и задним мостами, в связи с оптимизацией распределения тормозных сил
− Управление оптимальным распределением тормозных сил между тягачом и буксируемым транспортным средством
− Управление ABS
− Управление ASR (если данная система установлена)

В связи с различными функциями управления, важной информацией для электронного блока являются:
− Сигнал скорости колеса, в связи с управлением замедлением и распределением тормозных сил.
− Размер шин, в связи с компенсацией различий в регистрируемой скорости колес переднего и заднего мостов.
Примечание:
Если класс шин меняется и попадает за пределы класса шин EBS, электронный блок следует перепрограммировать.
− Конфигурация автомобиля, в связи с проверкой и управлением резервным клапаном, краном управления тормозами буксируемого транспортного средства и отсечным клапаном ASR, а также для проверки соответствия типа установленного модулятора заднего моста.

Во время движения, при приведении тормозов в действие, электронный блок регистрирует различные сигналы. В результате снимаются показания о среднем значении:
замедления, тормозного давления, проскальзывания колес и т.п.
Эти параметры сохраняются в памяти электронного блока.
При необходимости осуществляется коррекция сохраненных параметров. Иными словами, на основе получаемой информации, происходит «самообучение» электронного блока.
Сохраненные параметры служат исходными данными для управления замедлением и распределением тормозных сил.
Снимаемые показания включают в себя:
− Разницу в проскальзывании колес переднего и заднего моста, в отсутствие торможения.
Для этого электронный блок осуществляет измерение сигналов датчиков скорости колес переднего и заднего моста. Усредненные данные, полученные от датчиков, как переднего, так и заднего мостов, сравниваются друг с другом; на основе этого можно рассчитать разницу в степени проскальзывания любого из колес.
− Необходимое тормозное давление, по отношению к регистрируемому замедлению.
Данные обратной связи о тормозном давлении от датчиков давления, по отношению к измеренному замедлению автомобиля сохраняются в электронном блоке в качестве контрольных параметров.
− Масса автомобиля или автопоезда.
Масса автомобиля или автопоезда рассчитывается на основе информации, полученной электронным блоком по сети CAN (крутящий момент и увеличение числа оборотов двигателя) в сочетании с ускорением автомобиля, регистрируемым датчиками скорости колес.
− Ускорение/замедление автомобиля (сопротивление качению).
Электронный блок регистрирует ускорение или замедление посредством датчиков скорости колес в момент, при прекращении воздействия на педаль акселератора.
Полученный результат учитывается при расчете параметров замедления автомобиля, происходящего в результате действий водителя.
ВКЛЮЧЕНИЕ/ОТКЛЮЧЕНИЕ СИСТЕМЫ EBS

Энергоснабжение электронного блока EBS (D880) после замка зажигания осуществляется через контактный вывод А7, а до замка зажигания – через контактные выводы А8 и А9.
Электронный блок EBS можно включить:
− Включив зажигание, в результате чего напряжение подается на вывод А7.
− Приведя в действие кран рабочего тормоза (F628) при выключенном зажигании. Электронный блок может «распознать» данную ситуацию по замыканию контактов выключателей положения педали акселератора в кране рабочего тормоза. Выключатели положения педали акселератора всегда находятся под напряжением через контактные выводы А8 и А9.
Следовательно, даже при выключенном зажигании, при приведении в действие крана рабочего тормоза, система EBS включается в работу.
Если в данной ситуации отпустить педаль тормоза, система EBS самоотключится прибл. через 30 секунд.
Подача напряжения на различные узлы системы EBS осуществляется после включения в работу электронного блока EBS через контактные выводы А8 и А9.
Напряжение, подаваемое на вывод А8, предназначено для:
− Клапанов ABS (В256 и В257)
− Модулятора переднего моста (В307)
− Крана управления тормозами буксируемого транспортного средства (В308)
− Одного из двух датчиков положения педали тормоза в кране рабочего тормоза (F628)
Напряжение, подаваемое на вывод А9, предназначено для:
− Модулятора заднего моста (D879)
− Резервного клапана (В306)
− Обоих датчиков положения педали тормоза в кране рабочего тормоза (F628)
Напряжение, подаваемое на оба вывода А8 и А9, предназначено для:
− Второго датчика положения педали тормоза в кране рабочего тормоза (F628)
− Датчика давления в модуляторе переднего моста (В307) и кране управления тормозами буксируемого транспортного средства (В308)
− Внутреннего энергоснабжения электронного блока EBS (D880)
− Обоих выключателей положения педали тормоза в кране рабочего тормоза (F628)
Электронный блок EBS может отключать энергоснабжение отдельных узлов, например, в случае короткого замыкания.
ПОДАЧА УСТАНОВОЧНОГО ДАВЛЕНИЯ

При приведении в действие крана рабочего тормоза, сразу же механически замыкаются контакты выключателей положения педали тормоза.
В результате, контактные выводы Е3 и Е6 электронного блока EBS (D880) замыкаются на «массу». Электронный блок EBS (D880) активирует модулятор переднего моста (В307), модулятор заднего моста (D879) и кран управления тормозами буксируемого транспортного средства (В308) таким образом, чтобы обеспечить подачу последними установочного давления.
Цель подачи установочного давления заключается в том, чтобы «обеспечить контакт» тормозных накладок, прежде чем тормоза реально будут приведены в действие.
Электронный блок получает сигнал обратной связи о подаче установочного давления от датчиков давления в модуляторе переднего моста, модуляторе заднего моста и кране управления тормозами буксируемого транспортного средства.
Примечание:
− На автомобиле в конфигурации FT, сцепленном с буксируемым транспортным средством без ЕBS, на очень короткое время подается импульс давления величиной прибл. 3,5 бар, вслед за чем давление доводится обратно до уровня установочного.
На автомобиле в конфигурации FА, подача импульса не предусмотрена, вместо этого давление на соединительной головке непосредственно доводится до уровня установочного давления.
− Значение импульса давления на автомобиле в конфигурации FT и значения установочного давления составляют единый параметр в электронном блоке.
УПРАВЛЕНИЕ ЗАМЕДЛЕНИЕМ

При приведении в действие крана рабочего тормоза (F628), электронный блок EBS (D880) получает информацию о требуемом замедлении автомобиля через контактные выводы Е2 и Е5.
Эта информация поступает от датчика положения педали тормоза, установленного в кране рабочего тормоза (F628).
В электронном блоке, информация о необходимом замедлении пересчитывается в тормозное давление в тормозных цилиндрах колес переднего и заднего мостов.
Рассчитанное тормозное давление представляет собой контрольный параметр (блок EBS «самообучается», получая информацию от датчиков), который также зависит от массы автомобиля.
Электронный блок активирует модулятор переднего моста (В307) и модулятор заднего моста (D879) таким образом, чтобы в пределах определенного проскальзывания колес обеспечивалось необходимое замедление автомобиля.
Примечание:
При приведении в действие тормозов на автопоезде, где буксируемое транспортное средство не оснащено системой EBS, давление управления, подаваемое на буксируемое транспортное средство, определяется необходимым замедлением тягача.
Сигнал обратной связи о результате активирования поступает обратно на электронный блок.
Сигнал обратной связи состоит из данных о тормозном давлении, зарегистрированном датчиками давления в модуляторах переднего и заднего мостов и расчетного значения текущего замедления автомобиля, измеряемого посредством датчиков скорости колес (F512/F513) переднего моста.
Так как электронный блок получает информацию о необходимом замедлении от датчика положения педали тормоза в кране рабочего тормоза, при одинаковом положении педали тормоза будет обеспечиваться одинаковое замедление, вне зависимости от перевозимого груза.
ПРОСКАЛЬЗЫВАНИЕ КОЛЕС И РАСПРЕДЕЛЕНИЕ ТОРМОЗНЫХ СИЛ

После того, как электронный блок (D880) получил информацию о необходимом замедлении от датчика положения педали тормоза в кране рабочего тормоза (F628), электронный блок активирует модулятор переднего моста (В307) и модулятор заднего моста (D879) таким образом, чтобы в тормозные цилиндры подавалось тормозное давление, рассчитанное электронным блоком.
Давление, подаваемое в тормозные цилиндры переднего моста и заднего мостов, и, следовательно, распределение тормозных сил, зависит от нагрузки на ось и необходимого замедления автомобиля.
Целью управления распределением тормозных сил является обеспечение как можно более равномерного износа тормозных накладок при замедлении до 3 м/с2.
При работе данной системы максимальная разница в проскальзывании колес переднего и заднего мостов составляет 3%.
При замедлении свыше 3 м/с2, давление, подаваемое на передний и задний мосты определяется коэффициентом трения между шиной и дорожным покрытием.
Давление, подаваемое на передний и задний мосты, зависит от соотношения динамической осевой нагрузки на передний и задний мосты.
При работе данной системы максимальная разница в проскальзывании колес переднего и заднего мостов составляет 1%.
РАБОТА СИСТЕМ ABS И ASR

Система EBS отличается от обычного регулирования ABS тем, что она не признает диагонального разделения в работе системы ABS.
Тем не менее, сохраняется возможность применения регулирования типа «MIR» (индивидуального модифицированного) на передней оси и типа «IR» (индивидуального) на задней оси.
См. дополнительную информацию о данных типах регулирования в Руководстве по эксплуатации систем ABS/ASR.
Регулирование ABS переднего моста осуществляется при помощи двух клапанов ABS (В256 и В257).
На заднем мосту клапаны ABS встроены в модулятор заднего моста (D879).
Автомобили 6х2 с системой ASR оснащаются отсечным клапаном ASR (В309) для поддерживающих задних мостов.
Работа системы ABS
Для обеспечения работы системы ABS на переднем мосту, электронный блок EBS (D880) регистрирует скорость вращения колес посредством датчиков скорости колес (F512 и F513).
Для обеспечения работы системы ABS на заднем мосту модулятор заднего моста (D879) регистрирует скорость вращения колес посредством датчиков скорости колес (F514 и F515).
Электронный блок EBS и модулятор заднего моста сравнивают расчетные значения скорости автомобиля со значениями скорости колес.
Если регистрируемое проскальзывание колес слишком велико (> 7%), система ABS включается в работу.
Во время работы системы ABS работающий моторный тормоз/замедлитель отключаются по сети CAN.
Работа системы ASR
Для обеспечения работы системы ASR модулятор заднего моста регистрирует проскальзывание ведущих колес посредством датчиков скорости колес (F514 и F515).
Если проскальзывание ведущих колес слишком велико, система ASR включается в работу.
В зависимости от того, наблюдается ли пробуксовка ведущих колес и/или того, имеет ли место пробуксовка одного или обоих колес заднего моста, модулятор заднего моста создает давление в тормозном цилиндре и/или электронный блок EBS по сети CAN снижает мощность двигателя.
Во время работы системы ASR на автомобиле в конфигурации 6х2, отсечной клапан ASR (В309) предотвращает подачу воздуха в тормозные цилиндры поддерживающего заднего моста.
Во время работы системы ASR водитель извещается об этом посредством индикатора работы системы ASR на приборном щитке.
Нажатием на выключатель системы ASR (С737) в кабине можно увеличить степень допустимого проскальзывания ведущих колес.
На приборном щитке начнет мигать индикатор системы ASR, предупреждая водителя о том, что выключатель ASR был нажат.
УПРАВЛЕНИЕ ПО СЕТИ CAN

У системы EBS имеется три цепи связи через CAN:
− связь через CAN: системы автомобиля
− связь через CAN: система EBS
− связь через CAN: буксируемое транспортное средство
Связь через CAN: системы автомобиля
Через соединение CAN на контактных выводах А1 и А3 электронный блок EBS (D880) может поддерживать связь с другими электронными системами автомобиля.
Через это соединение происходит обмен данными, такими как:
− Запрос на уменьшение мощности двигателя и отключение круиз-контроля во время работы системы ASR.
− Запрос на отключение замедлителя в коробке передач и моторного тормоза во время работы системы ABS.
− Запрос информации относительно текущего крутящего момента двигателя в связи с расчетом массы автомобиля.
− Запрос на вывод сообщения об ошибке на DIP.
− Запрос на включение индикатора ASR на DIP.
− Запрос на включение замедлителя в коробке передач, моторного тормоза или DEB в рамках программы комбинированного использования вспомогательных тормозных систем.
− Запрос на автоматическое открывание дроссельной заслонки в режиме управления тяговым моментом.
Связь через CAN: системы EBS
Через соединение CAN на контактных выводах В1 и В4 электронный блок EBS (D880) может поддерживать связь с электронным блоком заднего моста (D879).
Модулятор заднего моста представляет собой отдельный блок управления, реагирующий на данные, получаемые от электронного блока EBS (D880) и посылающий отчет о результатах обратно на электронный блок EBS (D880) через то же соединение CAN.
Через это соединение происходит обмен данными, например:
− Проверка соответствия типа установленного модулятора заднего моста, посредством идентификационного кода.
− Требуемое и регистрируемое тормозное давление заднего моста.
− Регистрируемое проскальзывание колес заднего моста
− Регистрируемая скорость колес заднего моста.
Связь через CAN: буксируемое транспортное средство
Через соединение CAN на контактных выводах В3 и В6 электронный блок EBS (D880) может поддерживать связь с электронным блоком EBS модулятора моста буксируемого транспортного средства.
Через это соединение происходит обмен данными, такими как:
− Требуемое замедление при торможении
− Сообщение об ошибке
ОПТИМИЗАЦИЯ РАСПРЕДЕЛЕНИЯ ТОРМОЗНЫХ СИЛ МЕЖДУ ТЯГАЧОМ И БУКСИРУЕМЫМ ТРАНСПОРТНЫМ СРЕДСТВОМ

Буксируемое транспортное средство без EBS
Если тормоза автопоезда приведены в действие, а буксируемое транспортное средство не оснащено EBS, значение давления управления, подаваемого на буксируемое транспортное средство, определяется необходимым замедлением тягача.
Для подачи давления управления на буксируемое транспортное средство, электронный блок EBS (D880) активирует кран управления тормозами буксируемого транспортного средства (В308).
Рассчитанное давление управления, подаваемое на буксируемое транспортное средство, характеризуется параметром, начальное значение которого находится в середине диапазона тормозного давления EU.
Электронный блок получает сигнал обратной связи о давлении управления посредством датчика давления в кране управления тормозами буксируемого транспортного средства, подсоединенного к выводам В13 и В14 электронного блока.
Когда тормоза автопоезда приведены в действие, электронный блок EBS, посредством систем контроля проскальзывания колес и замедления на тягаче, определяет наличие необходимости коррекции распределения тормозных сил.
Эта коррекция осуществляется автоматически, не допуская при этом превышения предельных значений, заданных диапазоном EU.
Параметр давления управления нельзя изменить при помощи диагностического сканера.
Буксируемое транспортное средство с EBS
Если тормоза автопоезда приведены действие, а буксируемое транспортное средство оснащено системой EBS, буксируемое транспортное средство получает информацию относительно требуемого замедления через вывод шины данных CAN в розетке буксируемого транспортного средства (А004).
Система EBS буксируемого транспортного средства регулирует давление в тормозных цилиндрах буксируемого транспортного средства, а также обеспечивает оптимизацию распределения тормозных сил между тягачом и буксируемым транспортным средством, не допуская при этом превышения предельных значений, заданных диапазоном EU.
Давление в магистрали управления выполняет функцию резервной пневматической системы.
УПРАВЛЕНИЕ СИГНАЛЬНОЙ ИНДИКАЦИЕЙ

После включения зажигания на короткое время загорается красный сигнальный индикатор EBS буксируемого транспортного средства и желтый сигнальный индикатор EBS тягача; кроме того, если подсоединено буксируемое транспортное средство с ABS или EBS, на короткое время загорается сигнальный символ ABS.
Если в системе буксируемого транспортного средства или тягача произошел сбой, сигнальный символ автоматически переключается на сообщение о неисправности.
В случае возникновения неисправности в системе, как буксируемого транспортного средства, так и тягача, на DIP (D899) высвечивается сообщение о неисправности.
DIP получает эту информацию от электронного блока VIC (D900), связанного с DIP по сети CAN.

Не очень серьезная неисправность
VIC получает эту информацию по сети CAN, соединение с которой обеспечено через выводы А1 и А3 электронного блока EBS (D880).
Серьезная неисправность
VIC получает эту информацию по сети CAN, соединение с которой обеспечено через выводы А1 и А3 электронного блока EBS (D880), и через провод 3472 на выводе А18, который при отсоединении разъема замыкается на «массу».

Не очень серьезная неисправность
VIC получает эту информацию через провод 3428, соединенный с розеткой буксируемого транспортного средства (А004).
Серьезная неисправность
Для активации красного символа «EBS буксируемого транспортного средства», VIC получает информацию по сети CAN, соединение с которой обеспечено через выводы А1 и А3 электронного блока EBS (D880).
Электронный блок EBS (D880) получает информацию от буксируемого транспортного средства через розетку буксируемого транспортного средства (А004), соединенную через шину CAN с выводами В3 и В6 электронного блока.
Для активации желтого символа «EBS буксируемого транспортного средства», VIC получает информацию через провод 3428, соединенный с розеткой буксируемого транспортного средства (А004).

Не очень серьезная неисправность
VIC получает эту информацию через провод 3428, соединенный с розеткой буксируемого транспортного средства (А004).
Серьезная неисправность
VIC получает эту информацию через провод 3428, соединенный с розеткой буксируемого транспортного средства (А004).
УПРАВЛЕНИЕ ТЯГОВЫМ МОМЕНТОМ

Когда движущийся автомобиль ускоряется, вращательный момент двигателя, создающий движущую силу, передается на поверхность дороги.
При отпускании педали акселератора создается обратная ситуация; в данной ситуации на поверхность дороги передается тормозной момент, создающий тормозное усилие.
Тормозное усилие, передаваемое на поверхность дороги при отпускании педали акселератора, зависит от тормозного момента, создаваемого двигателем, передаточного отношения в трансмиссии и размера шин.
Тормозное усилие, которое может передаваться на поверхность дороги при отпускании педали акселератора, зависит от нагрузки на ось и коэффициента трения между шиной и дорожным покрытием.
В случае невозможности передачи тормозного момента на поверхность дороги, проскальзывание задних колес ведущего моста возрастает и, в результате этого, уменьшается поперечная устойчивость автомобиля.
В данной ситуации, вступает в действие система регулирования тягового момента, которая автоматически обеспечивает открывание дроссельной заслонки, что приводит к уменьшению тормозного усилия, передаваемого на поверхность дороги. Вследствие этого уменьшается проскальзывание колес и увеличивается поперечная устойчивость автомобиля.
Система регулирования тягового момента включается только:
− При отсутствии неисправностей в системе EBS, связанных с работой системы ABS.
− Если не приведен в действие стояночный или рабочий тормоз.
− Если сцепление обеспечивает связь двигателя с ведущими колесами.
− Если дроссельная заслонка не была открыта.
КОМБИНИРОВАННОЕ ПРИМЕНЕНИЕ ВСПОМОГАТЕЛЬНЫХ ТОРМОЗНЫХ СИСТЕМ

Комбинированное применение вспомогательных тормозных систем представляет собой создание дополнительного тормозного момента в рамках работы тормозной системы EBS. Дополнительный тормозной момент создается замедлителем в коробке передач и моторным тормозом в выпускной системе или моторным тормозом в выпускной системе и DEB.
Вовлечение этих систем в процесс торможения осуществляется электронным блоком EBS (D880), посылающим по сети CAN сообщение с запросом конкретного дополнительного тормозного момента при реализации управления замедлением.
Для комбинации замедлитель в коробке передач - моторный тормоз в выпускной системе моторный тормоз включается только в том случае, если замедлитель способен обеспечить тормозной момент, рассчитанный электронным блоком EBS.
Электронный блок EBS также получает сообщения, содержащие информацию о том, какой дополнительный тормозной момент блок EBS может ожидать от вспомогательных тормозных систем.
В случае замедлителя это означает запрос от блока EBS на определенный процент от максимального имеющегося тормозного момента; этот процент зависит от веса автомобиля и необходимого замедления автомобиля.
Иногда замедлитель или моторный тормоз при их использовании совместно с тормозной системой создают нежелательный шум. По этой причине в кабине имеется выключатель (С890), позволяющий водителю отключить использование замедлителя и моторного тормоза.
Комбинированное использование вспомогательных тормозных систем возможно только:
− Если электронный блок EBS определил уровень тормозного давления, необходимого для нормального торможения EBS. Этот уровень определяется после нескольких торможений автомобиля.
− Если водитель не включил замедлитель или моторный тормоз отдельно. (Например, если замедлитель включен водителем во время торможения, замедлитель перестает быть задействованным в рамках комбинированного применения вспомогательных тормозных систем).
− Если вес автомобиля или автопоезда превышает определенную величину (прибл. 8 тонн).
− Если комбинированное применение вспомогательных тормозных систем не было отключено выключателем (С890).
− Если система ABS не включилась или отсутствуют условия включение системы ABS.
− Если скорость автомобиля превышает определенное значение (прибл. 20 км/ч).
− Если в системе EBS не произошло сбоев, имеющих отношение к работе ABS.
ПРОВЕРКА И РЕГУЛИРОВКА
ПУНКТЫ, ТРЕБУЮЩИЕ ОСОБОГО ВНИМАНИЯ ПРИ ПРОВЕРКЕ СИСТЕМЫ

- 1. Если значение измеряемого параметра указано в проверочной таблице, необходимо осуществить соединение с мультиметром.
- Если значение измеряемого параметра не указано, следует осуществить транзитное соединение.
- 2. При осуществлении проходных соединений и/или проведении измерений параметров системы, используйте специальный инструмент, универсальный тестер ВОВ, (DAF № 1329433), в комбинации со жгутом проводов ВОВ ABS/EBS (DAF № 1451983).
- 3. При соединении и отсоединении разъемов, отключайте зажигание.
- 4. При осуществлении транзитных соединений используйте провод, защищенный предохранителем.
- 5. При возникновении неисправностей, прежде всего, проверьте соединения энергопитания и «массы». Кроме того, проверьте надежность контактов в разъемах (проверьте на предмет коррозии и т.п.).
- 6. Вследствие погрешности измерений, значения, полученные в процессе их проведения могут несколько отличаться от указанных в настоящем руководстве.
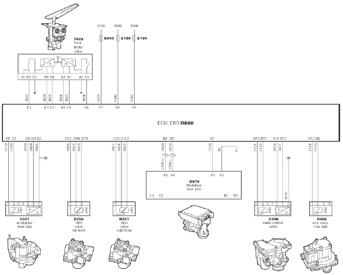
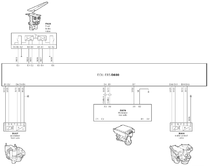
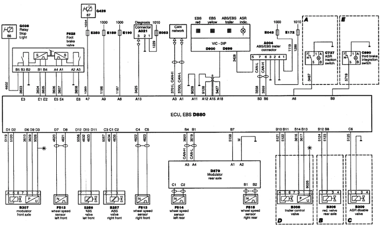
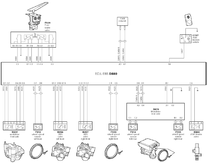
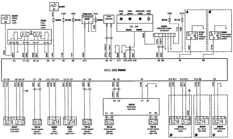
КОНТАКТНЫЕ ВЫВОДЫ ЭЛЕКТРОННОГО БЛОКА EBS







КОНТАКТНЫЕ ВЫВОДЫ ЭЛЕКТРОННОГО БЛОКА МОДУЛЯТОРА ЗАДНЕГО МОСТА



ОБОЗНАЧЕНИЯ НА БЛОК-СХЕМЕ

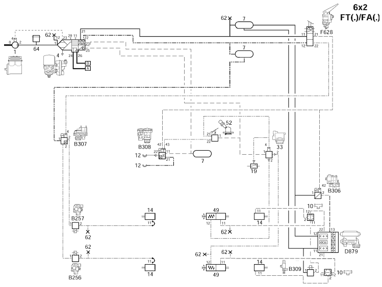
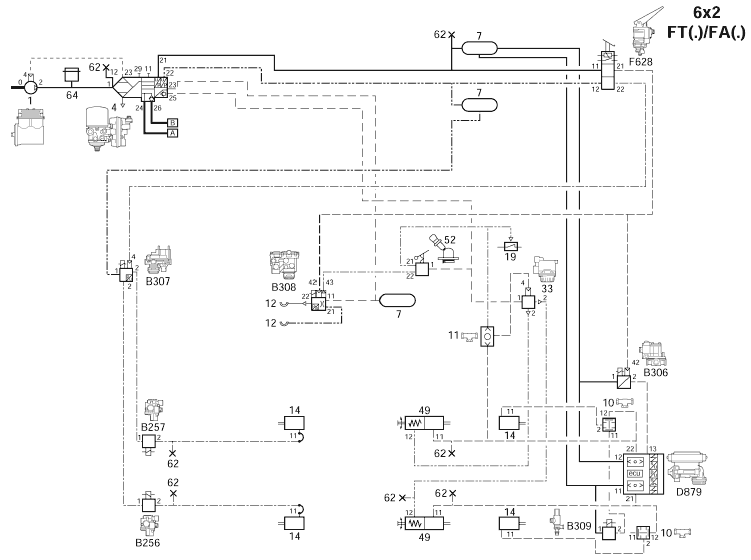
БЛОК-СХЕМА
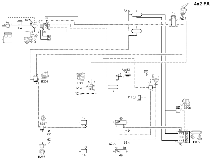
Блок-схема R600349 относится к:
− модели CF75/85, дата изготовления < 2002-41
Пояснения к блок-схеме
А: Устанавливается только, если автомобиль оснащен ASR
В: Не устанавливается на автомобилях 4х2 FT
С: Относится только к автомобилям 6х2 с ASR
D: Устанавливается только, если автомобиль оснащен соединением для буксируемого транспортного средства

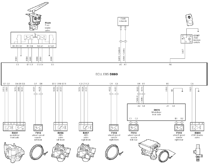
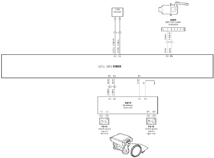
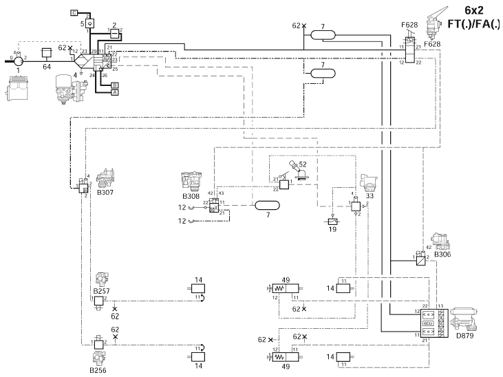
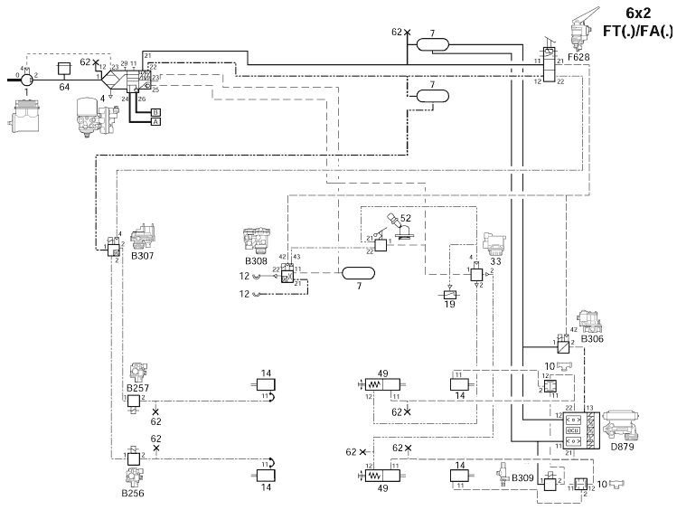
Блок-схема R600687 относится к:
− модели CF75/85, дата изготовления ≥ 2002-41
− модели XF95
Изменения, внесенные в CF75/85, дата изготовления ≥ 2002-41
− Изменилась схема подачи напряжения после замка зажигания на вывод А7
− Добавлены системы управления тяговым моментом и комбинированного использования вспомогательных тормозных систем
− Добавлен выключатель для отключения комбинированного использования вспомогательных тормозных систем
Пояснения к блок-схеме
А: Устанавливается только, если автомобиль оснащен ASR
В: Не устанавливается на автомобилях 4х2 FT
С: Относится только к автомобилям 6х2 с ASR
D: Устанавливается только, если автомобиль оснащен соединением для буксируемого транспортного средства
Е: Устанавливается только на моделях с DEB или замедлителем

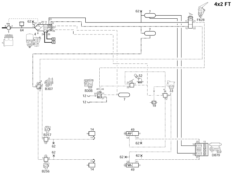
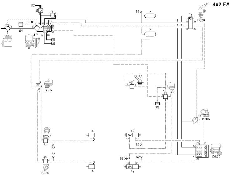
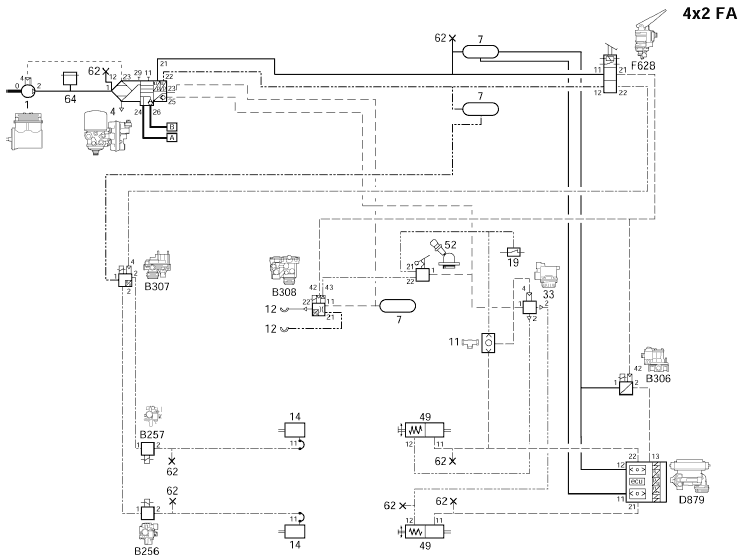
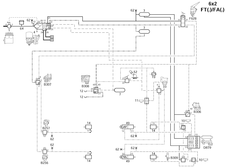
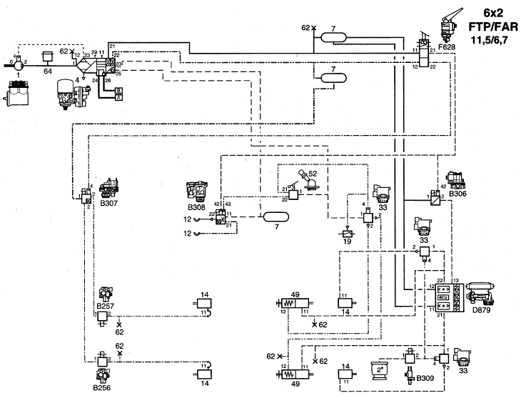
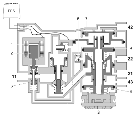
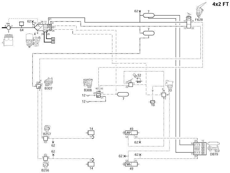
ПОЯСНЕНИЯ К СХЕМАМ ПРИВОДА ТОРМОЗНОЙ СИСТЕМЫ EBS

Примечание:
- Двухмагистральный клапан (10) устанавливается только на автомобили 6х2 с ASR.
- Двухмагистральный клапан (11) устанавливается только на автомобили с барабанными тормозами на задней оси
- Резервный клапан (В306) не устанавливается на автомобили 4х2 в конфигурации FT.
- Отсечной клапан ASR (В309) устанавливается только на автомобили 6х2 с ASR.
СХЕМЫ ПРИВОДА ТОРМОЗНОЙ СИСТЕМЫ EBS
Вследствие широкого разнообразия типов автомобилей и конфигураций для каждой страны, невозможно перечислить все эти варианты.
Вместо этого, был отобран ряд конфигураций, являющихся основой для всех прочих вариантов.










ПРОВЕРКА ЭЛЕКТРООБОРУДОВАНИЯ
Имеются две проверочные таблицы:
- проверочная таблица для измерения сигналов и напряжения
- проверочная таблица для измерения сопротивления и проверки срабатывания узлов
Пояснения к проверочной таблице
Проверочные таблицы состоит из нескольких колонок.
В этих колонках могут быть представлены символы и/или сокращения.

Примечание:
Показания, полученные при помощи универсального тестера ВОВ, могут несколько отличаться от перечисленных в колонке «показания», вследствие сопротивления контактов универсального тестера ВОВ и жгута проводов ВОВ.
ПРОВЕРОЧНАЯ ТАБЛИЦА ДЛЯ ИЗМЕРЕНИЯ СИГНАЛОВ И НАПРЯЖЕНИЯ
- 1. Выключите зажигание автомобиля.
- 2. Отсоедините разъемы электронного блока.
- 3. Подсоедините жгут проводов ВОВ ABS/EBS (DAF № 1451983) к универсальному тестеру ВОВ (DAF № 1329433).
Подсоедините разъемы (1) жгута проводов ВОВ к электронному блоку EBS (2), а разъемы (3) электронного блока EBS к колодкам (4) жгута проводов ВОВ.




ПРОВЕРОЧНАЯ ТАБЛИЦА ДЛЯ ИЗМЕРЕНИЯ СОПРОТИВЛЕНИЯ И КОНТРОЛЯ СРАБАТЫВАНИЯ УЗЛОВ
- 1. Выключите зажигание автомобиля.
- 2. Отсоедините разъемы от электронного блока.
- 3. Подсоедините жгут проводов ВОВ EBS (DAF № 1451983) к универсальному тестеру ВОВ (DAF № 1329433).
Подсоедините разъемы (3) электронного блока (2) к разъемам (4) жгута проводов ВОВ.
Разъемы (1) жгута проводов ВОВ для электронного блока не должны подсоединяться к электронному блоку VIC.
Примечание:
Если снимались разъемы электронного блока, а затем включалось электропитание автомобиля, в памяти электронных блоков, подключенных по сети CAN, может сохраниться сообщение об ошибке.


ПРОВЕРКА ВЕЛИЧИНЫ ПОДАВАЕМОГО ДАВЛЕНИЯ
ИСХОДНЫЕ И КОНТРОЛЬНЫЕ ЗНАЧЕНИЯ
Если выключить и затем вновь включить зажигание, при нажатии на педаль тормоза произойдет передача исходных значений.
Примечание:
Исходное значение давления лежит в диапазоне между установочным давлением и максимальным давлением. Исходное значение давления является фиксированной величиной, хранящейся в памяти электронного блока.
Во время движения автомобиля происходит накопление контрольных параметров давления. Если зажигание не выключалось, при нажатии на педаль тормоза, сохраненные контрольные значения давления будут переданы на передний мост, задний мост и буксируемое транспортное средство.
Примечание:
Контрольное значение давления лежит в диапазоне между установочным давлением и максимальным давлением.
УСТАНОВОЧНОЕ ДАВЛЕНИЕ
1. Включите зажигание автомобиля.
2. При нажатии на педаль тормоза, в момент когда замкнутся контакты выключателя(-ей) в кране рабочего тормоза, на передний и задний мосты будет подано установочное давление прибл. 0,4 бар, а на буксируемое транспортное средство – прибл. 0,6 бар.
Примечание:
Значение установочного давления представляет собой параметр, запрограммированный в электронном блоке, который нельзя изменить.
МАКСИМАЛЬНОЕ ДАВЛЕНИЕ
1. Включите зажигание автомобиля.
2. При максимальном нажатии на педаль тормоза (ход педали >80%), на передний мост, задний мост и буксируемое транспортное средство будет подано максимальное давление.
ПРОВЕРКА ТОРМОЗНОЙ СИСТЕМЫ НА ИСПЫТАТЕЛЬНОМ СТЕНДЕ
В режиме испытания на стенде, функция проверки EBS отключается, система переключается в режим испытания с соответствующими характеристиками.
В режиме испытания можно проверить эффективность тормозов.
Характеристики режима испытания
− Давление, подаваемое на передний мост, задний мост и буксируемое транспортное средство соответствуют состоянию полностью загруженного автомобиля.
− Регулировка отношения значений давления переднего и заднего моста отключена (отношение значений давления 1 : 1).
− Давление управления, подаваемое на буксируемое транспортное средство, характеризуется значением, лежащим в середине диапазона тормозного давления EU.
− Такие функции тормозной системы, как управление замедлением, управление проскальзыванием колес и т.п. отключены.
Условие включения режима испытания
Скорость колес, по крайней мере, одного из мостов должна быть ниже 2 км/ч. На всех остальных мостах скорость колес должна быть ниже 12 км/ч.
Примечание:
Это означает, что режим испытания можно активировать на автомобиле, как находящемся на испытательном стенде, так и не находящемся на испытательном стенде (неподвижном автомобиле).
Активация режима испытания
1. Выключите зажигание автомобиля.
2. Нажмите на педаль тормоза. При этом, если соблюдено условие, система перейдет в режим испытания.
Примечание:
− Если при нажатой педали тормоза включить зажигание, система останется в режиме испытания, даже если педаль тормоза впоследствии будет отпущена.
− Режим испытания автоматически отключится, если перестает соблюдаться условие активации режима или если зажигание будет снова выключено при отпущенной педали тормоза.
ПРОВЕРКА ЭФФЕКТИВНОСТИ ТОРМОЗОВ
Проведение реалистичного измерения или расчета замедления на роликовом стенде для не полностью загруженного автомобиля, оснащенного системой EBS, проблематично. Причиной этого является тот факт, что система EBS обладает своим собственным принципом расчета оптимального тормозного давления на переднем и заднем мостах, оптимизированном относительно динамических осевых нагрузок.
Примечание:
При желании можно перевести систему в режим испытания и провести измерение замедления на полностью загруженном автомобиле, оснащенном системой EBS.
Если автомобиль загружен не полностью, можно проверить эффективность его тормозов посредством проведения измерений тормозных сил, в этом случае систему можно оценить только в статичном состоянии.
Эффективность тормозов автомобиля можно проверить, поместив автомобиль на испытательный стенд, с последующей активацией режима испытания системы EBS.
В нижеприведенном обзоре приведены значения регистрируемых тормозных сил (с допуском 10%). Обзор подразделяется на конструкции с барабанными и дисковыми тормозами.
Измеряемые тормозные силы определяются:
1. Типом тормозного цилиндра
2. Длиной тормозного рычага (относится к конструкции с барабанными тормозами)
3. Давлением в тормозном цилиндре
4. Классом шин
Примечание:
− Тормозные силы должны измеряться на тормозной системе с прогретыми тормозами (температура ниже обычного рабочего значения).
− Тип тормозного цилиндра часто указан на самом цилиндре; его также можно найти в «Rapido».
− Длина тормозного рычага представляет собой расстояние между центром штифтового отверстия вилки и центром точки вращения тормозного рычага (вал тормозного кулака); эту информацию также можно найти в «Rapido».
− Информацию о классе шин см. в разделе «Технические данные».
ОБЗОР ТОРМОЗНЫХ СИЛ, КОНСТРУКЦИЯ С ДИСКОВЫМИ ТОРМОЗАМИ
Пояснения
С = Тип тормозного цилиндра
Р/С = Давление в тормозном цилиндре (бар)


ОБЗОР ТОРМОЗНЫХ СИЛ, КОНСТРУКЦИЯ С БАРАБАННЫМИ ТОРМОЗАМИ
Пояснения
С = Тип тормозного цилиндра
L = Длина тормозного рычага
Р/С = Давление в тормозном цилиндре (бар)



