Описание топливнаой системы VOLVO FM4 D16
Система питания топливом

Топливная система управляется электронным модулем управления двигателем (ECM). Насос-форсунки (по одной на каждом цилиндре) впрыскивают топливо под высоким давлением. Высокое давление создается механически посредством верхнего распредвала и коромысел. Количество топлива и фаза впрыска регулируются электронной системой блока управления двигателем (ECM), получающего сигналы от ряда датчиков.
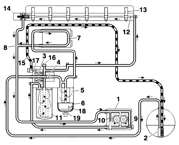
На рисунке показаны основные компоненты системы питания топливом и потоки топлива в системе.
1. Топливоподкачивающий насос
2. Сетчатый фильтр, датчик уровня в баке
3. Корпус фильтра
4. Фильтр грубой очистки с водоотделителем
5. Топливный фильтр
6. Блок управления двигателем
7. Перепускной клапан
8. Насос-форсунка
9. Топливный канал в головке цилиндров
Система питания топливом, принцип действия

Топливо всасывается топливоподкачивающим насосом (1) через сетчатый фильтр (2), проходит через
электрический топливный насос (3) и поступает в корпус топливного фильтра. Прежде чем выйти из корпуса топливного фильтра, топливо проходит через обратный клапан (4) перед электрическим топливным насосом (3) и фильтр грубой очистки (5) с водоотделителем (6). Обратный клапан предотвращает слив топлива в бак, когда двигатель выключен.
После корпуса фильтра топливо проходит через охлаждающий контур (7) электронного блока управления двигателем в топливный коллектор (8), в котором топливо из бака смешивается с топливом, возвращаемым из головки цилиндров, и поступает на вход (сторону всасывания) топливоподкачивающего насоса.
В топливоподкачивающем насосе находятся два клапана. Предохранительный клапан (9) перепускает топливо обратно к стороне всасывания при слишком высоком давлении, например, когда топливный фильтр забит.
Обратный клапан (10) открывается при использовании электрического топливного насоса.
Топливоподкачивающий насос прокачивает топливо через главный фильтр (11) в продольный аккумулятор давления (12) в головке цилиндров. Из аккумулятора давления топливо поступает во все насос-форсунки (13) через кольцевые канавки, расположенные вокруг каждой форсунки в головке цилиндров. Перепускной клапан (14) регулирует давление подачи топлива в насос-форсунки.
На корпусе топливных фильтров (17) смонтирован выпускной клапан. Выпуск воздуха из топливной системы производится автоматически при запуске двигателя. Весь воздух из системы вместе с небольшим количеством топлива возвращается в бак по трубке (15).
В корпусе топливных фильтров находится датчик давления топлива (16), контролирующий давление подачи топлива на выходе из фильтра. Если давление подачи падает ниже заданной величины, на приборной панели отображается код неисправности.
Внутри водоотделителя (5) расположен датчик уровня (18), с которого передается сигнал водителю, если в системе есть вода. Слив осуществляется кнопками на рулевом колесе, с помощью меню настроек автомобиля на дисплее на приборной панели. Сигнал от блока управления двигателем при этом включает электрический топливный насос (3), и открывается сливной клапан (19) с электрическим управлением.
Компоненты системы питания топливом

A: Насос-форсунки имеют конструкцию с двумя обмотками для повышения точности впрыска.
B: На кронштейне топливных фильтров находится электрический топливный насос (1), который служит для заполнения топливом системы после ее опорожнения. Обратный клапан (2), встроенный в насос,
предотвращает слив топлива в бак, когда двигатель выключен.
Электрический разъем (4) служит для подключения электрического топливного насоса и датчика давления топлива. Электрический разъем (5) служит для подключения датчика уровня (9) и сливного клапана (10) в водоотделителе (8). Фильтр грубой очистки (7) фильтрует всасываемое топливо перед поступлением в топливоподкачивающий насос. Главный фильтр (11) фильтрует топливо с нагнетательной стороны топливоподкачивающего насоса. Также топливная система снабжена воздуховыпускным клапаном (12), расположенным на кронштейне топливных фильтров.
C: Топливоподкачивающий насос шестеренного типа смонтирован с тыльной стороны насоса усилителя руля (13). Привод топливоподкачивающего насоса осуществляется валом (14), проходящим через насос усилителя руля. Уплотнение между двумя насосами обеспечивается посредством уплотнительного кольца (15), расположенного в канавке на фланце насоса усилителя руля. Передача мощности между насосами осуществляется через плавающую муфту (16). Корпус насоса (17) и крышка (18) изготовлены из чугуна. Валы шестерен насоса установлены на игольчатых подшипниках (19 и 20). Предохранительный клапан (21) насоса расположен в корпусе насоса, а обратный клапан (22) в торцевой крышке насоса. Утечки топлива у приводного вала насоса возвращаются к стороне всасывания насоса по каналу (23).
D: Блок управления двигателем (ECM) расположен с левой стороны от двигателя и установлен на
поглощающие вибрацию резиновые подушки. Блок управления охлаждается топливом, которое на стороне всасывания проходит через охлаждающий змеевик, закрепленный снаружи блока управления.
E:Перепускной клапан (24) на головке цилиндров регулирует давление в системе низкого давления,
обеспечивающей топливом и охлаждающей насос-форсунки.
Система питания топливом, слив воды
(Относится к автомобилям с первичным фильтром и водоотделителем)

Вода, отделяемая от топлива, течет в первичный фильтр в водоотделителе. Блок управления двигателем контролирует уровень воды посредством индикатора воды в топливе. Датчик передает сигнал на блок управления двигателем, когда уровень воды превышает предельное значение. На блок управления автомобилем (A14) и комбинацию приборов (A03) поступает информация о состоянии индикатора воды в топливе по коммуникационной шине CAN, и на дисплее отображается предупреждение для водителя о том, что следует выполнить слив. Водитель открывает меню Настройки автомобиля и выбирает пункт Слив/выпуск.
Затем водитель передает сигнал на блок управления автомобилем (A187), нажав кнопку ENTER (ВВОД). Блок управления автомобилем передает информацию по коммуникационной шине CAN на блок управления двигателем (A14), который открывает электромагнитный сливной клапан.
На комбинации приборов еще отображается предупреждение во время слива. После завершения слива не должна оставаться вода.
Однако, чтобы не допустить выпуска топлива, в резервуаре останется небольшое количество воды
в первичном фильтре, и предупреждение должно погаснуть. Время выполнения функции слива истекло, и новый запрос на слив не может быть выдан ранее, чем через шесть минут.
Для активизирования процесса слива необходимо выполнение следующих условий:
- Датчик воды в топливе должен зарегистрировать уровень выше порога предупреждения.
- Двигатель не должен работать, а ключ зажигания должен находиться в положении для езды.
- Автомобиль должен стоять неподвижно.
- Стояночный тормоз должен быть задействован.
В случае пуска двигателя в ходе процесса слива воды слив прерывается, но предупреждение на панели
приборов сохраняется, пока датчик воды в топливе будет регистрировать уровень выше порога
предупреждения.
Насос-форсунки

Насос-форсунки двигателя оборудованы двумя электромагнитными клапанами для более точного впрыска под высоким давлением (250–2000 бар) [= 25–200 МПа]. Это позволяет улучшить сгорание и минимизировать выбросы вредных частиц, а следовательно сделать выхлопные газы более чистыми. Насос-форсунки вертикально выровнены над центром каждого цилиндра между четырьмя клапанами и удерживаются на месте скобой (1). Нижняя часть форсунки отделена от рубашки охлаждения медной втулкой (2) с уплотнительным кольцом (3). Кольцевое пространство для подачи топлива (4) вокруг каждой форсунки уплотняется двумя уплотнительными кольцами (5 и 6).
В принципе, насос-форсунка может быть разделена на три основные секции:
- A: Секция насоса
- B: Секция привода
- C: Секция впрыскивания
В секции привода расположены два электромагнитных клапана – выпускной клапан (7) и игольчатый клапан (10) с электромагнитными катушками (8 и 9 соответственно) и возвратными пружинами.
В фазе заполнения поршень насоса перемещается вверх, и топливо из аккумулятора давления в головке
цилиндров всасывается в насос-форсунку.
В фазе выпуска поршень насоса перемещается вниз, и топливо выталкивается обратно в аккумулятор давления в головке цилиндров. Поскольку электромагнитные катушки клапанов обесточены (оба клапана не активизированы) и выпускной клапан открыт, давление в топливном канале на распылитель не повышается.
В фазе повышения давления на электромагнитную катушку выпускного клапана подается напряжение, и клапан закрывается. Благодаря этому в топливном канале (13) создается высокое давление. Кроме того, повышается давление в камере (14) позади игольчатого клапана, которое действует на поршень игольчатого клапана (11) и не позволяет поднять иглу распылителя (12).
По достижении необходимого давления топлива начинается фаза впрыскивания. На электромагнитную катушку игольчатого клапана (10) подается напряжение и игольчатый клапан открывается Топливо под высоким давлением отжимает поршень игольчатого клапана и игла открывает распылитель. Распыленное топливо под очень высоким давлением впрыскивается в камеру сгорания двигателя.
Впрыскивание топлива прекращается при открытии выпускного клапана, что приводит к резкому снижению давления, воздействующего на поршень (11), и закрытию распылителя иглой (12).
Весь процесс впрыска управляется блоком управления двигателем (ECM).
Имеется три маркировки на электрическом разъеме форсунки (15): номер детали (16), код поправки (17) и заводской номер (18). При замене одной или нескольких форсунок в блоке управления двигателем должны быть запрограммированы новые коды поправок форсунок, поскольку каждая форсунка имеет свои уникальные параметры, и двигатель настраивается на оптимальный впрыск топлива и по возможности низкий уровень выбросов. Код поправки программируется с помощью раздела программирования параметров TechTool.
Программирование необходимо выполнять только для тех форсунок, которые были заменены.