Система ZF EST 42 DAF
СОДЕРЖАНИЕ
ОБЩИЕ СВЕДЕНИЯ
Введение
Расположение электрических узлов
Расположение гидравлических узлов
Гидравлическая схема
ОПИСАНИЕ СИСТЕМЫ
Замедлитель отключен
Включение замедлителя
Замедлитель включен
Отключение замедлителя
ОПИСАНИЕ УЗЛОВ
Пропорциональный клапан замедлителя
Клапан подачи воздуха замедлителя
Клапан регулирования объема
Система уменьшения вентиляционных потерь
Датчик температуры охлаждающей жидкости
Подрулевой переключатель
Выключатель нейтрального положения
ФУНКЦИИ УПРАВЛЕНИЯ
Ограничение тормозного усилия
Функция «V – постоянная»
Регулирование температуры
Управление при работающей системе ABS
Управление по сети CAN
ПРОВЕРКА И РЕГУЛИРОВКА
Пункты, требующие особого внимания при проверке системы
Контактные выводы электронного блока
Пояснения к блок-схеме
Блок-схема
Проверка электрооборудования
Имитация сигнала скорости
Проверка сигнала скорости автомобиля
Проверка управления пропорциональным клапаном замедлителя
Проверка электромагнитного клапана пропорционального клапана замедлителя
Проверка давлений масла в замедлителе
Проверка управляющих плунжеров
Проверка системы уменьшения вентиляционных потерь
Проверка клапана ограничения давления селекторного клапана
ПРОВЕРКА СИСТЕМЫ ПРИ ПОМОЩИ ДИАГНОСТИЧЕСКОГО СКАНЕРА
Общие указания
Проверка клапанов
Проверка температуры и сигналов скорости
ОБЩИЕ СВЕДЕНИЯ
ВВЕДЕНИЕ
В настоящем руководстве по эксплуатации системы описаны расположение узлов, принцип работы и управления замедлителем ZF EST 42.
Замедлитель представляет собой износоустойчивый гидравлический трансмиссионный тормоз непрерывного действия, интегрированный с коробкой передач.
В основном он предназначен для использования при продолжительном торможении, например, во время торможения на высокой скорости при движении по горизонтальной дороге или на спуске. Использование замедлителя снижает износ рабочего тормоза. Замедлитель можно включить при помощи правого подрулевого переключателя.
Основными функциями замедлителя ZF EST 42 являются:
1. Непрерывная работа износоустойчивого тормоза автомобиля.
При движении по горизонтальной дороге или под уклон замедлитель можно использовать для замедления движения автомобиля без применения рабочего тормоза, в зависимости от выбранного уровня (постоянного) тормозного момента. При этом продлевается срок службы узлов рабочего тормоза.
2. Функция «V – постоянная».
Режим «V – постоянная» замедлителя можно использовать для поддержания скорости автомобиля постоянной (в пределах ограничений системы) при движении под уклон.
3. Связь с другими системами автомобиля для обеспечения гарантии оптимального тормозного эффекта.
РАСПОЛОЖЕНИЕ ЭЛЕКТРИЧЕСКИХ УЗЛОВ


РАСПОЛОЖЕНИЕ ГИДРАВЛИЧЕСКИХ УЗЛОВ


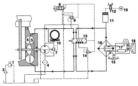
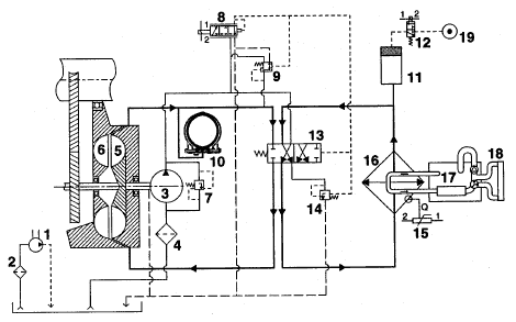
ГИДРАВЛИЧЕСКАЯ СХЕМА

Пояснения к гидравлической схеме
- 1. Масляный насос коробки передач
- 2. Масляный фильтр коробки передач
- 3. Масляный насос замедлителя
- 4. Масляный фильтр замедлителя
- 5. Ротор
- 6. Статор
- 7. Клапан ограничения давления
- 8. Пропорциональный клапан замедлителя
- 9. Клапан регулирования объема
- 10. Система уменьшения вентиляционных потерь
- 11. Аккумулятор
- 12. Клапан подачи воздуха замедлителя
- 13. Селекторный клапан замедлителя
- 14. Клапан остаточного давления
- 15. Датчик температуры охлаждающей жидкости
- 16. Теплообменник
- 17. Двигатель
- 18. Радиатор
- 19. Подача воздуха
ОПИСАНИЕ СИСТЕМЫ
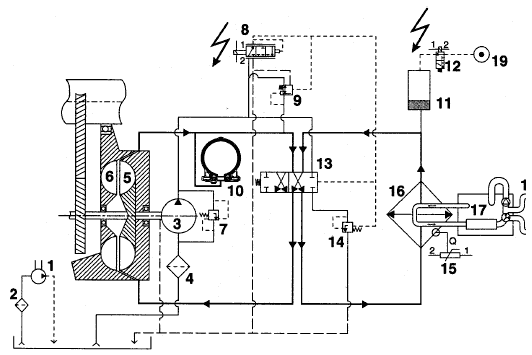
ЗАМЕДЛИТЕЛЬ ОТКЛЮЧЕН

Когда замедлитель отключен, подрулевой переключатель находится в положении 0 (нулевое положение). Электронный блок не подает напряжение на пропорциональный клапан (8); давление в контуре замедлителя составляет 0 бар (в контуре замедлителя нет масла).
Это означает, что давление между управляющими плунжерами системы уменьшения вентиляционных потерь (10) также составляет 0 бар. Кольцевые сегменты системы уменьшения вентиляционных потерь при этом располагаются между статором и ротором, уменьшая, тем самым, трение в системе привода ведущих колес.
Масляный насос (3) через селекторный клапан (13) закачивает масло в теплообменник (16) и аккумулятор (11). Аккумулятор заполняется маслом до тех пор, пока давление не достигнет максимального значения 1,5 бар; данное давление ограничивается клапаном остаточного давления (14). Производительность масляного насоса (3) зависит от скорости автомобиля. После отключения замедлителя аккумулятор (11) полностью заполняется после прохождения автомобилем расстояния прибл. 500 метров.
Все излишки масла возвращаются обратно в масляный бачок коробки передач. После заполнения аккумулятора (11) масло в коробке передач прокачивается через теплообменник (16). Таким образом, масло в коробке передач подвергается постоянному охлаждению.
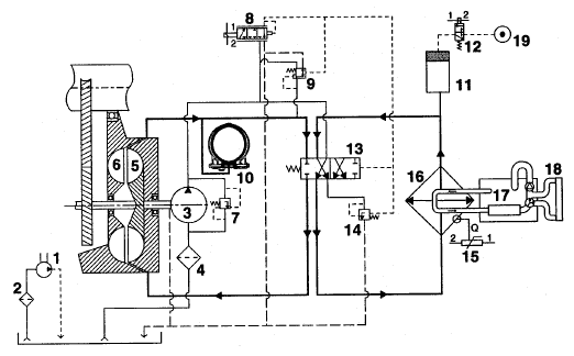
ВКЛЮЧЕНИЕ ЗАМЕДЛИТЕЛЯ

Для включения замедлителя и выбора необходимого тормозного момента можно использовать подрулевой переключатель. При этом электронный блок активирует следующие узлы:
− пропорциональный клапан (8). Сила тока, подаваемого электронным блоком, зависит от требуемого тормозного момента. Давление управления устанавливается посредством пропорционального клапана.
− клапан подачи воздуха замедлителя (12).
Давление воздуха (не более 10 бар) обеспечивает поступление масла из аккумулятора в контур замедлителя.
Последующее управление осуществляется полностью гидравлически.
Пропорциональным клапаном (8) устанавливается давление управления, зависящее от силы тока, подаваемого электронным блоком. Исходя из давления управления, происходит срабатывание двух клапанов, а именно:
1. селекторного клапана (13).
Давление управления непосредственно воздействует на селекторный клапан (13). После срабатывания клапана создается, так называемый, контур замедлителя. Масло при этом, через селекторный клапан (13) поступает от ротора/статора в теплообменник и обратно, через тот же селекторный клапан (13).
2. клапан регулирования объема (9).
Давление управления определяет положение данного клапана. Этот клапан обеспечивает закачивание насосом масла в контур замедлителя. Давление в контуре замедлителя увеличивается и это давление в замедлителе, давление управления и предустановленное давление пружины определяют положение клапана.
ЗАМЕДЛИТЕЛЬ ВКЛЮЧЕН

Если замедлитель включен, электронный блок подает ток постоянной величины на пропорциональный клапан (8). В результате, этот клапан также подает постоянное давление управления на селекторный клапан (13). Под воздействием данного давления управления, давления насоса, давления пружины и давления в контуре замедлителя достигается состояние равновесия клапана регулирования объема (9).
Давление в контуре замедлителя определяет тормозной момент, создаваемый замедлителем. Это давление зависит от степени заполнения и частоты вращения двигателя, таким образом, клапан регулирования объема постоянно стремится к состоянию равновесия, исходя из частоты вращения. Если замедлитель включен, только часть общего количества масла в коробке передач прокачивается через теплообменник (16).
Давление в контуре замедлителя также присутствует в системе уменьшения вентиляционных потерь (10). При этом кольцевые сегменты выталкиваются из пространства между статором и ротором, не оказывая, таким образом, влияния на эффективность торможения замедлителя.
Изменение режима замедления
Если ручкой управления задается иной требуемый тормозной момент, электронный блок изменяет силу тока, подаваемого на пропорциональный клапан (8). В результате этого, пропорциональный клапан (8) изменяет величину подаваемого давления управления и, таким образом, клапан регулирования объема (9) переходит в новое состояние равновесия. При этом меняется давление масла в контуре замедлителя, в результате чего достигается необходимый тормозной момент. Во время использования замедлителя клапан подачи воздуха замедлителя (12) остается активированным, таким образом, в аккумулятор (11) продолжает подаваться воздух под давлением. Пока в контуре статора/ротора присутствует давление масла, кольцевые сегменты системы уменьшения вентиляционных потерь не находятся в пространстве между статором и ротором.
ОТКЛЮЧЕНИЕ ЗАМЕДЛИТЕЛЯ

После отключения замедлителя прекращается подача напряжения на клапан подачи воздуха (12). В результате этого из аккумулятора (11) выпускается воздух, и он вновь полностью заполняется маслом.
Электронный блок прекращает управление пропорциональным клапаном (8), таким образом, давление управления перестает воздействовать на селекторный клапан (13).
В отсутствие давления на селекторном клапане (13), под воздействием усилия сжатой пружины этот клапан переходит в такое положение, при котором масло прекращает закачиваться в контур замедлителя. Остатки масла покидают контур замедлителя через клапан регулирования объема (9). После этого масло прокачивается только через теплообменник (16). Все что остается в контуре замедлителя – это воздух.
Давление масла в системе уменьшения вентиляционных потерь (1) также падает.
Под воздействием усилия пружины управляющие плунжеры, а следовательно и кольцевые сегменты входят в пространство между статором и ротором. Поток воздуха между статором и ротором блокируется, что уменьшает потери на трение.
ОПИСАНИЕ УЗЛОВ
ПРОПОРЦИОНАЛЬНЫЙ КЛАПАН ЗАМЕДЛИТЕЛЯ

Данный клапан преобразует ток управления, подаваемый электронным блоком в давление управления в корпусе замедлителя. Пропорциональный клапан состоит из двух частей: электромагнитного клапана и управляющего плунжера.
Электромагнитный клапан расположен с внешней стороны корпуса замедлителя.
Управляющий плунжер расположен внутри корпуса замедлителя.
Электромагнитный клапан управляется по сигналу коэффициента заполнения импульсной последовательности. Это означает, что сила тока управления увеличивается с увеличением коэффициента заполнения.
Внутри электромагнитного клапана имеется сердечник.
Сила, с которой сердечник выталкивается из катушки, зависит от значения коэффициента заполнения (тока управления).
Сердечник упирается в управляющий плунжер пропорционального клапана.

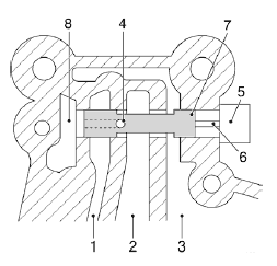
Принцип работы управляющего плунжера
Управляющий плунжер (7) пропорционального клапана расположен внутри корпуса замедлителя.
Когда пропорциональный клапан не включен в работу, управляющий плунжер (7) находится в крайнем правом положении.
Сторона, с которой масло поступает от насоса (1), отсечена от стороны давления управления (2), а сторона слива (3) соединена со стороной давления управления (2).
Когда электромагнитный клапан (5) отжимает сердечник (6) влево, сердечник, в свою очередь, отжимает влево управляющий плунжер (7). Сторона, с которой масло подается от насоса (1) соединяется со стороной давления управления (2), а сторона слива (3) отсекается. Давление управления увеличивается.
Масло со стороны давления управления (2) может попасть в замкнутую полость (8) слева от управляющего плунжера (7) через отверстие (4) в управляющем плунжере (7).
Давление управления с левой стороны управляющего плунжера (7) и сила, воздействующая на сердечник (6) с правой стороны управляющего плунжера (7) создают состояние равновесия, обеспечивая регулирование давления управления.

КЛАПАН ПОДАЧИ ВОЗДУХА ЗАМЕДЛИТЕЛЯ

Данный клапан представляет собой электропневматический клапан типа 3/2. Клапан используется для подачи воздуха под давлением от источника сжатого воздуха в аккумулятор. В результате, сокращается время реакции замедлителя, и тормозное усилие без задержки поступает в распоряжение водителя.
После включения замедлителя электронный блок подает напряжение на клапан подачи воздуха.
Давление воздуха приводит в движение поршень в аккумуляторе. Поршень выжимает масло из аккумулятора и подает его в контур замедлителя.
После отключения замедлителя подача напряжения на клапан подачи воздуха прекращается.
Давление масла заставляет поршень сместиться вверх.
Воздух над поршнем через отверстие может попасть обратно в клапан подачи воздуха.
КЛАПАН РЕГУЛИРОВАНИЯ ОБЪЕМА

Клапан регулирования объема состоит из плунжера (8) и управляющего плунжера (9).
В исходном положении пружина (7) удерживает управляющий плунжер (9) в его крайнем левом положении. Сторона слива (1) соединена со стороной давления замедлителя (2).
Сторона, с которой масло подается от насоса (3), отсечена от стороны давления замедлителя (2). Таким образом, давление со стороны давления замедлителя (2) отсутствует.
Когда с левой стороны управляющего плунжера (9) присутствует давление управления, управляющий плунжер (9) смещается вправо, преодолевая сопротивление пружины. При этом сторона, с которой масло подается от насоса (3), соединяется со стороной давления замедлителя (2), а сторона слива (1) отсекается.
Это приводит к росту давления со стороны давления замедлителя (2). Масло со стороны давления замедлителя может попасть в управляющий плунжер (9) через отверстие (6) в управляющем плунжере (9). Давление в управляющем плунжере (9) и усилие, оказываемое пружиной (7), заставляют управляющий плунжер (9) смещаться влево, преодолевая давление управления до тех пор, пока не будет достигнуто состояние равновесия. Таким образом, можно контролировать давление в замедлителе и связанный с ним тормозной момент.
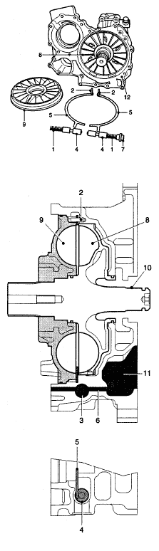
СИСТЕМА УМЕНЬШЕНИЯ ВЕНТИЛЯЦИОННЫХ ПОТЕРЬ

Система уменьшения вентиляционных потерь состоит из двойного управляющего плунжера (4) с пружиной (1) и двух кольцевых сегментов (5), шарнирно закрепленных на поворотных осях (2). Поворотные оси (2) расположены внутри корпуса замедлителя (12).
Оба кольцевых сегмента (5) располагаются между статором (9) и ротором (8). При включении и выключении замедлителя давление масла перемещает кольцевые сегменты (5) параллельно статору и ротору. Кольцевые сегменты (5) механически соединены с управляющими плунжерами (4).
Замедлитель не включен
Если замедлитель не включен, все масло из контура замедлителя слито, и давление в нем отсутствует. Усилие пружин (1) заставляет управляющие плунжеры (4) системы уменьшения вентиляционных потерь сместиться внутрь.
Кольцевые сегменты (5) с нижней стороны имеют кулачок, который входит в вырез на плунжере (4). Таким образом, при перемещении плунжера происходит и перемещение кольцевого сегмента.
Кольцевые сегменты входят в пространство между статором и ротором, блокируя воздушный поток между статором и ротором. Трение между статором и ротором уменьшается, снижая потери на трение в системе привода.

Замедлитель включен
Когда замедлитель включен, давление масла в контуре замедлителя увеличивается.
Масло под давление попадает в корпус замедлителя через выпускное отверстие ротора и отверстия (3) и (4) между двумя управляющими плунжерами. Давление масла отжимает оба управляющих плунжера кнаружи, преодолевая сопротивление обеих пружин (1). Кольцевые сегменты механически соединены с управляющими плунжерами и, вследствие этого, смещаются со своей позиции между статором и ротором. Поскольку кольцевые сегменты не препятствуют потоку масла между статором и ротором, замедлитель может развить максимальное тормозное усилие.
ДАТЧИК ТЕМПЕРАТУРЫ ОХЛАЖДАЮЩЕЙ ЖИДКОСТИ

Датчик температуры охлаждающей жидкости представляет собой терморезистор с отрицательным температурным коэффициентом (ОТК). С ростом температуры его сопротивление уменьшается. С помощью этого датчика контролируется температура охлаждающей жидкости на выходе охладителя. Температура охлаждающей жидкости не должна превышать 105°С. Прежде чем будет достигнута максимально-допустимая температура, электронный блок выдаст необходимую команду и тормозной момент будет скорректирован.
ПОДРУЛЕВОЙ ПЕРЕКЛЮЧАТЕЛЬ

Включение замедлителя
Замедлитель включается перемещением правого подрулевого переключателя (1) из его исходного положения (Е) «на себя».
У замедлителя имеется три положения (А, В и С).
Максимальный тормозной эффект замедлителя распределяется следующим образом:
Исходное положение: замедлитель не работает.
Функция «V – постоянная»: тормозной эффект от 0 до 100%.
Положение тормоза А: прибл. 33% максимальной эффективности торможения.
Положение тормоза В: прибл. 66% максимальной эффективности торможения.
Положение тормоза С: максимальная эффективность торможения.
Примечание:
Если на приборном щитке загорелся сигнальный индикатор «((®))», замедлитель включен.
Отключение замедлителя
Замедлитель выключается перемещением подрулевого переключателя (1) в его исходное положение (Е) «от себя».

Включение режима «V – постоянная»
Режим «V – постоянная» включается нажатием на подпружиненный выключатель (2) на правом подрулевом переключателе. Когда замедлитель включен в режиме «V – постоянная», замедлитель обеспечивает непревышение автомобилем скорости, на которой он двигался в момент включения замедлителя.
Отключение режима «V – постоянная»
Режим «V – постоянная» выключается перемещением подрулевого переключателя (1) «от себя» из его исходного положения (Е).
После этого переключатель возвращается в исходное положение (Е).

ВЫКЛЮЧАТЕЛЬ НЕЙТРАЛЬНОГО ПОЛОЖЕНИЯ

Выключатель нейтрального положения
Выключатель нейтрального положения установлен на крышке механизма переключения коробки передач.
Если включена передача, вал выбора передач находится в таком положении, что штифт (4), его контактная поверхность, преодолевая сопротивление пружины (3), соединяет выводы (1) и (2). Контакты выключателя нейтрального положения замыкаются и электронный блок получает сигнал «массы» от замедлителя через оба вывода.
Если коробка передач переключается в нейтральное положение, контакты выключателя нейтрального положения размыкаются и электронный блок замедлителя не получает сигнал «массы». Электронный блок замедлителя использует этот сигнал для обеспечения безопасности, для определения того, вращается ли карданный вал при включении замедлителя.
В нижеследующей таблице представлены состояния выключателя нейтрального положения.

ФУНКЦИИ УПРАВЛЕНИЯ
ОГРАНИЧЕНИЕ ТОРМОЗНОГО УСИЛИЯ

Ограничение мощности
Электронный блок использует тормозной момент (ток управления на пропорциональном клапане) и частоту вращения выходного вала для расчета создаваемого тормозного усилия. Когда рассчитанное тормозное усилие достигает максимального значения, электронный блок уменьшает силу тока на пропорциональном клапане. При этом уменьшается давление управления в блоке замедлителя, а клапан регулирования объема уменьшает давление в замедлителе. Таким образом, тормозное усилие ограничивается максимальным значением.
Ограничение тормозного усилия в положении постоянного замедления
При помощи подрулевого переключателя можно выбрать одно из положений постоянного замедления. Если скорость автомобиля, во время движения под уклон, каким-либо образом изменится, в то время как трансмиссионный тормоз находится в одном из положений постоянного замедления, электронный блок замедлителя автоматически скорректирует ток на пропорциональном клапане.
Если скорость автомобиля немного возрастет, сила тока на пропорциональном клапане несколько уменьшится. Тормозной момент станет меньше, хотя тормозное усилие останется постоянным.
Ограничение тормозного усилия при ускорении
Если, в то время как было выбрано одно из положений постоянного замедления, произошло нажатие на педаль акселератора, текущее доступное максимальное тормозное усилие уменьшится на 100 кВт. Если выбранное тормозное усилие ниже текущего максимального тормозного усилия, уменьшение также будет меньшим. Возможна ситуация, когда уменьшения вообще не произойдет.
Например:
Текущее максимальное доступное тормозное усилие (при 99°С): 390 кВт
Текущее выбранное тормозное усилие: 350 кВт
Текущее максимальное доступное тормозное усилие при 99°С уменьшается до 290 кВт. В результате текущее выбранное тормозное усилие также снизится на 60 кВт до 290 кВт. Если предположить ситуацию, когда текущее выбранное тормозное усилие составляет только 250 кВт, уменьшения не произойдет.
Если включен режим«V – постоянная», снижения при ускорении не происходит, вместо этого отключается сам режим «V – постоянная».

Ограничение тормозного усилия при низкой частоте вращения двигателя
Когда включен замедлитель, электронный блок замедлителя проверяет частоту вращения двигателя.
Если регистрируется слишком низкая частота вращения двигателя, максимальное тормозное усилие замедлителя ограничивается.
Если частота вращения двигателя является слишком низкой и, следовательно, низкой является подача водяного насоса, расход жидкости в системе охлаждения также будет низким. Если охлаждающая жидкость медленно прокачивается через систему охлаждения, масло в замедлителе не может охладиться в достаточной степени и температура охлаждающей жидкости становится слишком высокой.
Такая ситуация может возникнуть, когда замедлитель включен при движении под уклон и выбрана одна из высших передач (слишком высокая передача).
ФУНКЦИЯ «V – ПОСТОЯННАЯ»

Функция «V – постоянная»
В данном режиме выбранная скорость автомобиля поддерживается постоянной при движении под уклон.
Режим «V – постоянная» можно включить при помощи подрулевого переключателя.
Текущая скорость автомобиля сохраняется в электронном блоке.
При увеличении скорости автомобиля включится замедлитель:
− На приборном щитке загорится сигнальный индикатор
− Активируются пропорциональный клапан и клапан подачи воздуха.
Если скорость автомобиля продолжает нарастать, электронный блок будет подавать ток управления большей силы, таким образом, тормозной момент замедлителя будет увеличиваться. После того, как скорость автомобиля снизится до сохраненного значения, замедлитель отключится.
Когда замедлитель отключается посредством подрулевого переключателя или ключа зажигания, или когда он переключается в положение А, В или С, значение скорости, сохраненное в электронном блоке, стирается.
Примечание:
В режиме «V – постоянная», при определенных обстоятельствах, тормозной момент может достигать максимального значения, напр., на длинных спусках.

Одновременный выбор функции «V – постоянная» и положения постоянного замедления
При движении под уклон можно одновременно выбрать режим «V – постоянная» и одно из положений постоянного замедления.
Это означает, что электронный блок автоматически включит режим, требующий наивысшего тормозного момента.
Предположим, что было выбрано второе положение замедления, а скорость автомобиля на спуске продолжает увеличиваться – в этом случае можно включить и режим «V – постоянная».
Электронный блок автоматически скорректирует ток управления на пропорциональном клапане таким образом, чтобы требуемый тормозной момент поддерживал скорость автомобиля на постоянном уровне.
Функция «V – постоянная» отключается после того, как скорость автомобиля вновь станет равна скорости, сохраненной в электронном блоке, в момент, когда был включен режим «V – постоянная». Положение замедления номер два, которое также было выбрано, вновь начинает обеспечивать замедление автомобиля.
Функция «V – постоянная» в сочетании с функцией круиз-контроля
При помощи подрулевого переключателя можно одновременно выбрать режим «V – постоянная» и режим круиз-контроля. Это означает, что при одной и той же скорости автомобиля можно выбрать оба режима.
Однако, в связи с излишним нагревом трансмиссии и системы охлаждения, и дополнительным расходом топлива, одновременная работа двух систем нежелательна.
Вот почему электронный блок замедлителя автоматически корректирует текущее сохраненное значение скорости автомобиля режима «V – постоянная» относительно текущего сохраненного значения скорости автомобиля в режиме круиз-контроля на минимальную запрограммированную величину 2 км/ч.

Например:
Если оба режима были включены на скорости автомобиля 60 км/ч, эта скорость автомобиля будет поддерживаться при движении по горизонтальной дороге или на подъеме.
При движении под уклон скорость автомобиля составит прибл. 62 км/ч.
Функция «V – постоянная» и выключатель нейтрального положения
Если на спуске при включенном замедлителе выбирается понижающая передача, может случиться так, что обороты двигателя синхронизируются с включенной понижающей передачей.
Если, однако, при включенном режиме «V – постоянная» нажимается педаль акселератора, электронный блок отключает функцию «V – постоянная».
Например:
В ситуации, представленной на нижеприведенном рисунке, нежелательно, чтобы замедлитель автомобиля, находящегося позади, в режиме «V – постоянная», отключился на спуске.

Выключатель нейтрального положения посылает сигнал электронному блоку о том, что коробка передач находится в нейтральном положении.
Таким образом, предотвращается автоматическое отключение электронным блоком режима «V – постоянная» при нажатии на педаль акселератора.
Контакты выключателя нейтрального положения в нейтральном положении коробки передач разомкнуты, таким образом, электронный блок замедлителя перестает получать сигнал «массы».
Кроме того, при переключении на понижающую передачу нажимается педаль сцепления. Контакты бесконтактного выключателя педали сцепления размыкаются, при этом на электронный блок замедлителя, через электронный блок двигателя и систему CAN, поступает сигнал о том, что связь ведущих колес с двигателем разрывается. Эта функция также предотвращает отключение режима «V – постоянная» при переключении на понижающую передачу.
РЕГУЛИРОВАНИЕ ТЕМПЕРАТУРЫ

Ограничение тормозного момента в зависимости от температуры
Когда температура охлаждающей жидкости становится слишком высокой, электронный блок уменьшает значение тока управления на пропорциональном клапане в соответствии с постоянной программой управления.
Температура, при которой начинается это уменьшение, зависит от выбранного тормозного момента (положения подрулевого переключателя).
Если выбрано высокое значение тормозного момента, уменьшение тока управления начнется раньше, чем при выбранном низком значении тормозного момента.
Мигание сигнального индикатора на приборном щитке предупреждает об ограничении доступного максимального тормозного момента. Доступный максимальный тормозной момент зависит от температуры охлаждающей жидкости.

Вискомуфта вентилятора с электронным управлением
Включение вискомуфты вентилятора с электронным управлением
Во время использования замедлителя, для управления частотой вращения вентилятора, может быть включена вискомуфта вентилятора с электронным управлением. Таким образом, обеспечивается достаточный поток охлаждающего воздуха для удерживания температуры жидкости в системе охлаждения в допустимых пределах.
Если выбранное тормозное усилие замедлителя превышает 150 кВт, электронный блок замедлителя, посредством сообщения по сети V-CAN, подаст сигнал электронному блоку UPEC на включение вискомуфты вентилятора с электронным управлением.
Задержка включения
Включение вискомуфты вентилятора также зависит от температуры охлаждающей жидкости.
Если температура превышает 95°С, вискомуфта вентилятора включается немедленно, а время задержки составляет 0 секунд.
Если температура ниже 95°С, вискомуфта вентилятора включается с задержкой в несколько секунд, в зависимости от точного значения температуры.
Управление частотой вращения вентилятора
Частота вращения вентилятора с электронным управлением зависит от температуры охлаждающей жидкости. При температуре охлаждающей жидкости 80°С частота вращения вентилятора составляет не менее 200 об/мин.
Программа управления температурой в электронном блоке обеспечивает увеличение или уменьшение частоты вращения вентилятора на 175 об/мин на каждый градус изменения температуры охлаждающей жидкости.
Однако максимальная частота вращения вентилятора продолжает зависеть от частоты вращения двигателя.

Включение моторного тормоза в выпускной системе
Если замедлитель включен при включенном режиме «V – постоянная», автоматически включается моторный тормоз при соблюдении нижеприведенных условий.
Условиями включения моторного тормоза являются следующие факторы:
− Если температура охлаждающей жидкости замедлителя превышает 92°С.
− Если выбранный тормозной момент больше 250 кВт.
Электронный блок замедлителя включает моторный тормоз посредством сообщения по сети V-CAN и электронного блока UPEC.
После включения моторного тормоза тормозной момент, рассчитываемый замедлителем, может быть уменьшен. Тем самым снижается тепловая нагрузка на систему охлаждения.
Совместная работа включенного моторного тормоза и замедлителя (с адаптированным тормозным моментом) обеспечивает постоянный тормозной момент, необходимый для поддержания постоянной скорости автомобиля при движении под уклон.
Моторный тормоз вновь отключается, если выбранный тормозной момент замедлителя ниже 10 кВт.
УПРАВЛЕНИЕ ПРИ РАБОТАЮЩЕЙ СИСТЕМЕ ABS
Система ABS включается в работу при наличии угрозы проскальзывания одного или нескольких колес во время торможения с использованием замедлителя.
Система ABS отключает замедлитель. В этот момент электронный блок замедлителя отключает пропорциональный клапан и клапан подачи воздуха.
После прекращения работы системы ABS замедлитель вновь включается.
При включенном режиме «V – постоянная», после вмешательства системы ABS, автомобиль возвращается к сохраненному значению скорости.
УПРАВЛЕНИЕ ПО СЕТИ CAN

Электронный блок замедлителя ZF EST 42 интегрирован в систему CAN автомобиля. Электронный блок поддерживает связь с другими электронными системами автомобиля через соединение с CAN на выводах 22 и 49. Таким образом, происходит обмен данными, и остальные электронные системы могут влиять на функции управления замедлителя.
Электронному блоку замедлителя также необходимы данные от других систем, для оптимизации работы замедлителя.
В определенных пределах, замедлитель может также включаться или отключаться другими системами автомобиля, такими как EBS, ABS-D, MTCO и UPEC.
Сигнал скорости автомобиля, например, посредством МТСО и сообщений по сети CAN, посылается, помимо прочих систем, и электронному блоку замедлителя.
Если сигнал скорости отсутствует, вследствие неисправности, функция «V – постоянная» (если она включена) будет отключена. При включенном режиме «V – постоянная» сигнал скорости является важным сигналом для электронного блока замедлителя.
Кроме того, через сообщения по сети CAN обеспечиваются специальные функции, такие как максимальное тормозное усилие замедлителя и включение моторного тормоза или вискомуфты вентилятора с электронным управлением (ограничение температуры охлаждающей жидкости).
Данные, которые получает блок EST 42, включают в себя:

Данные, посылаемые блоком EST 42, включают в себя:

ПРОВЕРКА И РЕГУЛИРОВКА
ПУНКТЫ, ТРЕБУЮЩИЕ ОСОБОГО ВНИМАНИЯ ПРИ ПРОВЕРКЕ СИСТЕМЫ
1. Местоположение неисправности можно легко определить посредством осуществления транзитного соединения и/или проведения измерений на разъеме.
2. Если значение измеряемого параметра указано в проверочной таблице, необходимо осуществить соединение с мультиметром. Если значение измеряемого параметра не указано, следует осуществить транзитное соединение.
3. Перед отсоединением или подсоединением разъема всегда выключайте зажигание.
4. Во избежание повреждения выводов разъема, измерения и транзитные соединения следует проводить или осуществлять на задней стороне разъема.
5. При осуществлении транзитных соединений используйте провод, защищенный предохранителем.
6. При возникновении неисправностей, прежде всего, проверьте соединения энергопитания и «массы». Кроме того, проверьте надежность контактов в разъемах (коррозия и т.п.).
7. Вследствие погрешности измерений, значения, полученные в процессе их проведения, могут несколько отличаться от указанных в настоящем руководстве.

КОНТАКТНЫЕ ВЫВОДЫ ЭЛЕКТРОННОГО БЛОКА




ПОЯСНЕНИЯ К БЛОК-СХЕМЕ

БЛОК СХЕМА

ПРОВЕРКА ЭЛЕКТРООБОРУДОВАНИЯ
Имеется две проверочных таблицы:
- Проверочная таблица для измерения сигналов и напряжения
- Проверочная таблица для измерения сопротивления и контроля срабатывания узлов
Пояснения к проверочным таблицам
Проверочные таблицы состоят из нескольких колонок.
В этих колонках представлены символы и/или сокращения.

ПРОВЕРОЧНАЯ ТАБЛИЦА ДЛЯ ИЗМЕРЕНИЯ СИГНАЛОВ И НАПРЯЖЕНИЯ


ПРОВЕРОЧНАЯ ТАБЛИЦА ДЛЯ ИЗМЕРЕНИЯ СОПРОТИВЛЕНИЯ И ПРОВЕРКИ СРАБАТЫВАНИЯ УЗЛОВ
1. Выключите зажигание автомобиля.
2. Отсоедините разъем от электронного блока замедлителя ZF EST 42.

ИМИТАЦИЯ СИГНАЛА СКОРОСТИ
Сигнал скорости может быть смоделирован при помощи DELSI. DELSI необходимо подсоединить к разъему датчика скорости.
Для подсоединения DELSI к разъему датчика скорости необходимо изготовить кабель-переходник. Кабель-переходник должен состоять из следующих частей:
Вывод 1: датчик скорости, энергоснабжение
Вывод 2: датчик скорости, «масса»
Вывод 3: датчик скорости, сигнал скорости/расстояния в «реальном времени»
Вывод 4: не задействован
При отсоединении разъема датчика скорости в память тахографа заносится ошибка. Эту ошибку можно сбросить при помощи диагностического сканера.
ПРОВЕРКА СИГНАЛА СКОРОСТИ АВТОМОБИЛЯ
Сигнал скорости автомобиля можно проверить двумя способами.
А. Используя режим измерения коэффициента заполнения на мультиметре.
В. Посредством измерения среднего напряжения.
А. Коэффициент заполнения
Точным методом является измерение коэффициента заполнения. Данное измерение осуществляется следующим образом:
1. Выключите зажигание автомобиля и подсоедините DELSI.
2. Подсоедините один провод мультиметра к контактному выводу сигнала скорости автомобиля, а второй – к выводу «массы».
3. Выберите режим измерения коэффициента заполнения (%) на мультиметре и напряжение постоянного тока.
4. Включите зажигание автомобиля и, при помощи DELSI, смоделируйте скорость автомобиля 50 км/ч.
5. На данной скорости прибор должен показывать 22%.
6. При увеличении скорости, показания прибора в процентах будут увеличиваться, а при ее уменьшении – уменьшаться.
В. Среднее напряжение
1. Выключите зажигание автомобиля и подсоедините DELSI.
2. Подсоедините один провод мультиметра к контактному выводу сигнала скорости автомобиля, а второй – к выводу «массы».
3. Выберите на мультиметре режим измерения напряжения постоянного тока.
4. Включите зажигание автомобиля и, при помощи DELSI, смоделируйте скорость автомобиля 50 км/ч.
5. При данной скорости прибор должен показывать прибл. 2 В.
6. При увеличении или уменьшении скорости, показания будут больше или меньше.
ПРОВЕРКА УПРАВЛЕНИЯ ПРОПОРЦИОНАЛЬНЫМ КЛАПАНОМ ЗАМЕДЛИТЕЛЯ
1. Выключите зажигание.
2. Отсоедините разъем от пропорционального клапана.
3. Установите измерительный переходник между разъемом и пропорциональным клапаном таким образом, чтобы обеспечить возможность измерения значений силы тока управления.
4. Установите мультиметр и включите его в режим измерения силы тока.
5. Подсоедините диагностический сканер и зайдите в подменю проверки сигнала скорости.
6. Проверку тока управления проводите во время движения автомобиля. Следите за тем, чтобы частота вращения выходного вала находилась в пределах между 300 и 500 об/мин.
7. Включите замедлитель (в его различных положениях) и проверьте значения тока управления. Сравните результаты измерений с указанными значениями. См. «Технические данные».
ПРОВЕРКА ЭЛЕКТРОМАГНИТНОГО КЛАПАНА ПРОПОРЦИОНАЛЬНОГО КЛАПАНА ЗАМЕДЛИТЕЛЯ
Свобода перемещения сердечника в электромагнитном клапане
1. Снимите электромагнитный клапан.
2. Подсоедините разъем к электромагнитному клапану.
3. Проверьте свободу перемещения сердечника электромагнитного клапана.
4. Включите замедлитель в положение 1.
5. Убедитесь в том, что электромагнитный клапан развивает ощутимое усилие.
ПРОВЕРКА ДАВЛЕНИЙ МАСЛА В ЗАМЕДЛИТЕЛЕ

Примечание:
При проведении измерений различных давлений, автомобиль должен двигаться, будучи прогретым до рабочей температуры (прибл. 85°С). В связи с ограничением тормозного усилия, во время измерения температура не должна увеличиваться слишком сильно, см. «Технические данные».
1. Проверьте уровень масла в коробке передач, при необходимости долейте в коробку масло рекомендованного типа.
При подсоединении манометра (манометров) замедлитель не должен быть включен.
2. Подсоедините манометр с нужным диапазоном измерений в тех местах на замедлителе, где необходимо измерить давление.
− Давление насоса: вывод 1
− Давление управления вывод 2
− Давление замедлителя: вывод 3
3. Подсоедините диагностический сканер и, сначала выберите подменю проверки сигнала скорости, а затем – температуры.
4. Проверку давлений масла проводите во время движения автомобиля. Следите за тем, чтобы частота вращения выходного вала находилась в пределах между 300 и 500 об/мин.
Проверяйте значения давления в различных положениях переключателя и сравните результаты с указанными значениями, см. «Технические данные».

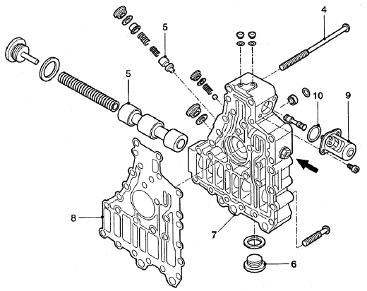
ПРОВЕРКА УПРАВЛЯЮЩИХ ПЛУНЖЕРОВ

1. Снимите уплотнительную пробку с управляющего плунжера (5).
2. Выньте пружину из плунжера.
3. Выньте плунжер из направляющей плунжера. Следите за тем, чтобы не нанести повреждений.
Примечание:
Плунжер с уплотнением (см. стрелку на рисунке) вынимать не следует; после его извлечения замедлитель следует переконфигурировать на стенде.
4. Проверьте плунжер на предмет повреждений.
5. Установите плунжер и убедитесь в том, что плунжер свободно перемещается в направляющей плунжера.
ПРОВЕРКА СИСТЕМЫ УМЕНЬШЕНИЯ ВЕНТИЛЯЦИОННЫХ ПОТЕРЬ

1. Снимите уплотнительную пробку (1) с управляющего плунжера (3).
2. Снимите уплотнительную пробку (2) с управляющего плунжера (4).
3. Выньте пружину из управляющего плунжера (4).
Примечание:
После установки, управляющие плунжеры (3) и (4) снять невозможно, так как они механически блокируются кулачками кольцевых сегментов. Тем не менее, их можно перемещать вручную.
4. Переместите управляющие плунжеры вручную или используя мягкий предмет, для проверки того, свободно ли они перемещаются в направляющей плунжера. Проследите за тем, чтобы не нанести повреждений.
5. Установите пружину и обе уплотнительных пробки (1) и (2).
ПРОВЕРКА КЛАПАНА ОГРАНИЧЕНИЯ ДАВЛЕНИЯ СЕЛЕКТОРНОГО КЛАПАНА

Примечание:
При проверке клапана ограничения давления автомобиль должен двигаться, будучи прогретым до рабочей температуры (прибл. 85°С).
1. Проверьте уровень масла в коробке передач, при необходимости долейте в коробку масло рекомендованного типа.
2. Подсоедините манометр с нужным диапазоном измерений к измерительному выводу 3.
3. Подсоедините диагностический сканер и выберите подменю проверки сигнала скорости.
4. Проверку давления масла проводите во время движения автомобиля. Следите за тем, чтобы частота вращения выходного вала находилась в пределах между 300 и 500 об/мин. Проверьте значение давления при выключенном замедлителе. Сравните результат с указанным значением, см. «Технические данные».
Примечание:
Если давление в замедлителе значительно отличается от указанного значения, возможно, следует проверить свободу перемещения управляющего плунжера.
5. Снимите уплотнительную пробку (6) с управляющего плунжера (8).
6. Выньте пружину из плунжера.
7. Снимите плунжер с направляющей плунжера. Следите за тем, чтобы не нанести повреждений.
8. Проверьте плунжер и направляющую плунжера на предмет повреждений.
9. Установите плунжер и проверьте, свободно ли перемещается плунжер в направляющей плунжера.

ПРОВЕРКА СИСТЕМЫ ПРИ ПОМОЩИ ДИАГНОСТИЧЕСКОГО СКАНЕРА
ОБЩИЕ УКАЗАНИЯ
В случае изменения размерности шин или если при модифицировании автомобиля его конфигурация изменилась, возможно возникновение необходимости перепрограммирования электронного блока.
ПРОВЕРКА КЛАПАНОВ
В подменю «Valves» (Клапаны) имеется пункт «Test valves» (Проверка клапанов). Для обоих клапанов диагостический сканер при их проверке активирует только выходы электронного блока.
Это означает, что во время данной проверки диагостический сканер не показывает обрыв цепи или короткое замыкание. Если в системе присутствуют такие неисправности, они, однако, заносятся в память электронного блока.
ПРОВЕРКА ТЕМПЕРАТУРЫ И СИГНАЛОВ СКОРОСТИ
В подменю «Speed signals» (Сигналы скорости) имеется, помимо прочего, сигнал частоты вращения выходного вала коробки передач.
Для проверки различных значений давления масла необходимо, чтобы считывалось значение частоты вращения выходного вала.