См. также:
Электросхема MR (управление двигателем) Mercedes UNIMOG
БАЗОВАЯ
Датчик NOx

- А95: Модуль SCR на раме
- А113: Датчик NOx
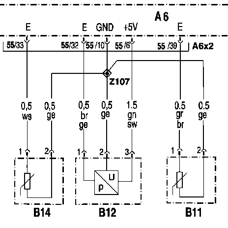
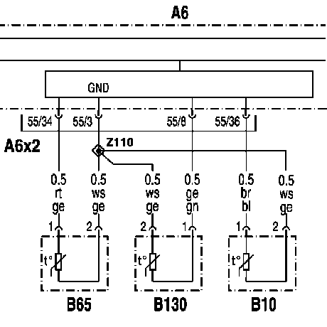
В10: Датчик температуры топлива

- Аб: Блок управления MR система управления двигателем
- В10: Датчик температуры топлива
Заданные значения и параметры:
- Заданное сопротивление прим. при 25 °С: 1975 - 2155 Ом
- Заданное сопротивление прим. при 60 °С: 575 - 613 Ом
- Заданное сопротивление прим. при 90 °С: 239 - 249 Ом
- Заданное сопротивление прим. при 120 °С: 111 - 117 Ом
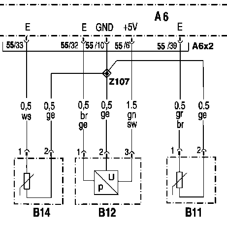
В11: Датчик температуры масла

- Аб: Блок управления MR система управления двигателем
- В11: Датчик температуры масла
- В12: Датчик давления масла
- В14: Датчик уровня масла
Заданные значения и параметры:
- Заданное сопротивление прим. при 25 °С: 1975 - 2155 Ом
- Заданное сопротивление прим. при 60 °С: 575 - 613 Ом
- Заданное сопротивление прим. при 90 °С: 239 - 249 Ом
- Заданное сопротивление прим. при 120 °С: 111 - 117 Ом
В12: Датчик давления масла

- Аб: Блок управления MR система управления двигателем
- В11: Датчик температуры масла
- В12: Датчик давления масла
- В14: Датчик уровня масла
Заданные значения и параметры:
- Заданное сопротивление прим. при 25 °С: 1975 - 2155 Ом
- Заданное сопротивление прим. при 60 °С: 575 - 613 Ом
- Заданное сопротивление прим. при 90 °С: 239 - 249 Ом
- Заданное сопротивление прим. при 120 °С: 111 - 117 Ом
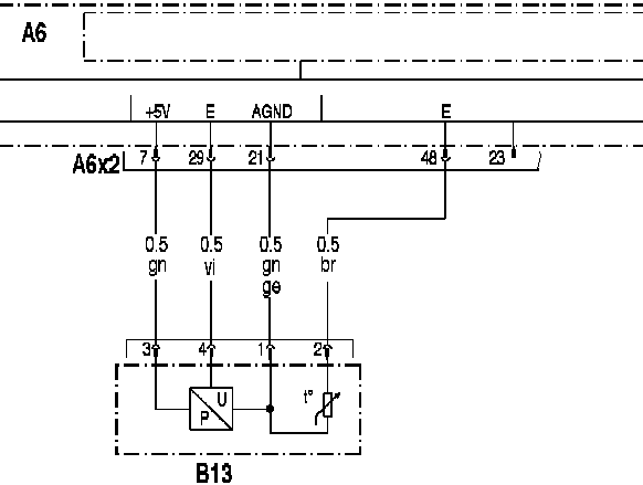
Комбинированный датчик 'Давление и температура нагнетаемого воздуха'

- Аб: Блок управления MR система управления двигателем
- А6Х2: Штекерное соединение (55-контактное)
- В13: Комбинированный датчик 'Давление и температура нагнетаемого воздуха'
В14: Датчик уровня масла

- Аб: Блок управления MR система управления двигателем
- В11: Датчик температуры масла
- В12: Датчик давления масла
- В14: Датчик уровня масла
Заданные значения и параметры:
- Заданное сопротивление прим. при 25 °С: 1975 - 2155 Ом
- Заданное сопротивление прим. при 60 °С: 575 - 613 Ом
- Заданное сопротивление прим. при 90 °С: 239 - 249 Ом
- Заданное сопротивление прим. при 120 °С: 111 - 117 Ом
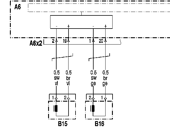
Фрагмент электросхемы датчика положения

- Аб: Блок управления MR система управления двигателем
- А6Х2: Штекерное соединение (55-контактное)
- В15: Датчик положения коленвала
- В16: Датчик положения распредвала
В65: Датчик температуры охлаждающей жидкости

- Аб: Блок управления MR система управления двигателем
- В10: Датчик температуры топлива
- В65: Датчик температуры охлаждающей жидкости
- В130: Датчик температуры AdBlue
Управление стартером 'Клемма 50'

- Аб: Блок управления MR система управления двигателем
- M1: Стартер с реле стартера
- А6Х2: Штекерное соединение (55-контактное)
- S1: Замок зажигания
- А6Х1: Штекерное соединение (16-контактное)
- ХТ12: Штекерное соединение (18-контактное)
- АЗ: Провод к АЗХ1 18/18 на блоке управления FR система управления движением
- ХЗ: Штекерное соединение 'Блокировка запуска' (2-контактное)
- Хб: Штекерное соединение генератора (6-контактное)
- К26: Реле 'Блокировка запуска'
Место установки штекерного соединения ХТ12 на плате штекеров 'Кабина водителя - шасси'.
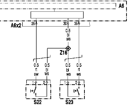
Кнопка пуска и остановки двигателя

- Аб: Блок управления MR система управления двигателем
- А6Х2: Штекерное соединение (55-контактное)
- S22: Кнопка пуска двигателя
- S23: Кнопка остановки двигателя
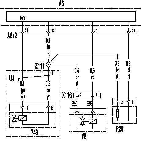
Y5: Электромагнитный клапан 'Вентилятор охлаждения двигателя'

- Аб: Блок управления MR система управления двигателем
- R28: Подогрев диффузора
- U4: Действительно для ОМ906
- Х116: Штекерное соединение электромагнитного клапана 'Вентилятор охлаждения двигателя' Штекерное соединение (2-контактное)
- Y5: Электромагнитный клапан 'Вентилятор охлаждения двигателя'
- Y49: Электромагнитный клапан 'Постоянный дроссель' Двигатель R6 (ОМ 906)
- Z111: Концевая муфта SCR
ТНВД цилиндров 1 ряда

- Аб: Блок управления MR система управления двигателем
- ВК1: Ряд 1
- ВК2: Ряд 2
- К10...К17: Винтовые клеммы электромагнитных клапанов ТНВД цилиндров
- А6Х2: Штекерное соединение (55-контактное)
- Y20...Y23: Электромагнитные клапаны ТНВД цилиндров 1...4 (на двигателе R4)
ТНВД цилиндров 1 ряда

- Аб: Блок управления MR система управления двигателем
- ВК1: Ряд 1
- К10...К15: Винтовые клеммы электромагнитных клапанов ТНВД цилиндров
- А6Х2: Штекерное соединение (55-контактное)
- Y20...Y22: Электромагнитные клапаны ТНВД цилиндров 1...3 (на двигателе R6)
ТНВД цилиндров 2 ряда

- Аб: Блок управления MR система управления двигателем
- ВК2: Ряд 2
- К18...К16: Винтовые клеммы электромагнитных клапанов ТНВД цилиндров
- А6Х2: Штекерное соединение (55-контактное)
- Y23...Y25: Электромагнитные клапаны ТНВД цилиндров 4...6 (на двигателе R6)
Y49: Электромагнитный клапан 'Постоянный дроссель' Двигатель R6 (ОМ 906)

- Аб: Блок управления MR система управления двигателем
- R28: Подогрев диффузора
- U4: Действительно для ОМ906
- Х116: Штекерное соединение электромагнитного клапана 'Вентилятор охлаждения двигателя' Штекерное соединение (2-контактное)
- Y5: Электромагнитный клапан 'Вентилятор охлаждения двигателя'
- Y49: Электромагнитный клапан 'Постоянный дроссель' Двигатель R6 (ОМ 906)
- Z111: Концевая муфта SCR
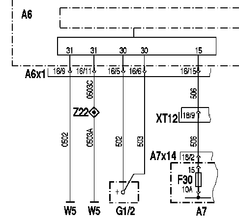
Электропитание на блоке управления MR система управления двигателем

- Аб: Блок управления MR система управления двигателем
- А7: Базовый модуль
- G1/2: 2-ая аккумуляторная батарея
- А7: Базовый модуль
- А6Х1: Штекерное соединение (16-контактное)
- ХТ12: Штекерное соединение (18-контактное)
- А7Х14: Штекерное соединение (18-контактное)
- W5: Точка массы рама слева
Место установки штекерного соединения ХТ12 на плате штекеров 'Кабина водителя - шасси'.
А1/АЗ: Базовый модуль / FR система управления движением

- 1: FR система управления движением (FMR)
- 2: GS управление переключением передач (EPS)
- 3: HYF гидростатическая трансмиссия
- 4: ABS антиблокировочная система
- 5: Центральное подключение клеммы 30 (XI)
- 6: Центральное подключение клеммы 31 (Х2)
- 7 : Диод V10, V II, V12
Указание:
- Диод V10, V ll, V12 , Относится только к исполнению 'WSK сцепление с гидротрансформатором'
Аб: MR система управления двигателем

- 1: Блок управления MR система управления двигателем
- 2: ТНВД цилиндров
Датчик NOx

- 1: Катализатор
- 2: Датчик NOx
- 3: Блок управления Датчик NOx
В10: Датчик температуры топлива

- 1: Датчик температуры топлива
B11, В12: Датчик давления масла , Датчик температуры масла

- 1: Датчик давления масла (В12)
- 2: Датчик температуры масла (В11)
В13: Комбинированный датчик 'Давление и температура нагнетаемого воздуха'

- 1: Комбинированный датчик 'Давление и температура нагнетаемого воздуха'
- 2: Штекер (4-контактный) комбинированного датчика
В14: Датчик уровня масла

- 1: Штекерное соединение датчика уровня масла В14 (возле щупа-указателя уровня масла)
- 2: Датчик уровня масла
В15: Датчик положения коленвала

- 1: Датчик положения коленвала
В16: Датчик положения распредвала

- 1: Датчик положения распредвала
В65: Датчик температуры охлаждающей жидкости

- 1: Датчик температуры охлаждающей жидкости
- 2: Корпус термостата
Стартер с реле стартера

- 1: Реле стартера
- 2: Клемма 30
- 3: Соединение 'кл. 50-вход (кл. 86)' реле стартера
- 4: Стартер (тип BOSCH)
- 5: Соединение 'кл. 50-вход (кл. 87)' реле стартера
- 6: Клемма 31 (масса)
S22, S23: Выключатель 'Запуск и остановка двигателя'

- 1: Блок управления MR система управления двигателем
- 2: Кнопка остановки двигателя
- 3: Кнопка пуска двигателя
Х6: Штекерное соединение 'Генератор1, 7-контактное

- 1: Штекерное соединение 'Генератор', 7-контактное
Х13/1: Диагностический разъём , 16-контактный

- 1: Диагностический разъём , 16-контактный (Х13/1)
XT 12: Штекерное соединение 'Кабина водителя - шасси', 18-контактное

- ХТ12: Штекерное соединение 'Кабина водителя - шасси', 18-контактное
Y5: Электромагнитный клапан 'Вентилятор охлаждения двигателя'

- 1: Электромагнитный клапан 'Вентилятор охлаждения двигателя'
- 2: Штекерное соединение электромагнитного клапана 'Вентилятор охлаждения двигателя'
Y20 - Y23: Место установки ТНВД цилиндров Двигатель R4 (ОМ 904)

- 1: ТНВД цилиндра 1
- 2: ТНВД цилиндра 2
- 3: ТНВД цилиндра 3
- 4: ТНВД цилиндра 4
Y20 - Y25: Место установки ТНВД цилиндров Двигатель R6 (ОМ 906)

- 1: ТНВД цилиндра 1
- 2: ТНВД цилиндра 2
- 3: ТНВД цилиндра 3
- 4: ТНВД цилиндра 4
- 5: ТНВД цилиндра 5
- 6: ТНВД цилиндра 6
Y49: Электромагнитный клапан 'Постоянный дроссель'

- 1: Пропорциональный клапан постоянного дросселя с гидравлическим приводом
- 2: Штекерное соединение постоянного дросселя с гидравлическим приводом (2-контактное)
XI / Х2: Штекер на блоке управления MR

Назначение штекерных соединений Х2 (слева) и XI (справа) на блоке управления MR система управления двигателем
а) Штекерное соединение Х2
(55-контактное):
- 0: Электростатический маслоотделитель (Диагностический провод)
- 1: Датчик положения распредвала (-)
- 2: Датчик положения коленвала (-)
- 3: Обратная связь датчика температуры охлаждающей жидкости
- 4: Обратная связь датчика температуры топлива
- 5: Датчик числа оборотов турбонагнетателя (-)
- 6: Датчик давления масла (активный датчик) - Питание 5 В
- 7: Комбинированный датчик 'Давление и температура нагнетаемого воздуха': питание - 5 V
- 8: Сигнал Датчик температуры AdBlue
- 9: Обратная связь ТНВД цилиндров 2 ряда
- 10: Датчик давления масла (активный датчик) - Провод массы
- 11: Электростатический маслоотделитель ( Провод массы)
- 12: Обратная связь пропорциональных клапанов 1, 3 и 4
- 13: Не используется
- 14: Датчик сжатого воздуха SCR Датчик температуры AdBlue (+)
- 15: Обратная связь датчика температуры масла
- 16: Обратная связь ТНВД цилиндров 1 ряда
- 17: Не используется
- 18: Не используется
- 19: Датчик положения коленвала (+)
- 20: Датчик положения распредвала (+)
- 21: Комбинированный датчик 'Давление и температура нагнетаемого воздуха': обратная связь
- 22: Датчик сжатого воздуха SCR Датчик температуры AdBlue (-)
- 23: Датчик сжатого воздуха SCR
- 24: Датчик числа оборотов турбонагнетателя (+)
- 25: Вход кнопки пуска двигателя
- 26: Не используется
- 27: Электростатический маслоотделитель (Провод питания 24 V)
- 28: Не используется
- 29: Комбинированный датчик 'Давление и температура нагнетаемого воздуха': сигнал давления
- 30: Питание кнопки пуска и остановки двигателя
- 31: Датчик давления AdBlue
- 32: Датчик давления масла (активный датчик) - Сигнальный провод
- 33: Сигнал датчика уровня масла
- 34: Сигнал датчика температуры охлаждающей жидкости
- 35: Вход кнопки остановки двигателя
- 36: Сигнал датчика температуры топлива
- 37: Не используется
- 38: Активация ТНВД цилиндра 6
- 39: Сигнал датчика температуры масла
- 40: Не используется
- 41: Пропорциональный клапан 3
- 42: Пропорциональный клапан 6 - 8
- 43: Пропорциональный клапан 4
- 44: Активация ТНВД цилиндра 5
- 45: Активация ТНВД цилиндра 4
- 46: Не используется
- 47: Активация ТНВД цилиндра 3
- 48: Комбинированный датчик 'Давление и температура нагнетаемого воздуха': сигнал температуры
- 49: Обратная связь пропорционального клапана 7
- 50: Пропорциональный клапан 2
- 51: Пропорциональный клапан 1
- 52: Обратная связь пропорционального клапана 8
- 53: Активация ТНВД цилиндра 2
- 54: Активация ТНВД цилиндра 1
Штекерное соединение XI
(16-контактное):
- 1: CAN-H
- 2: CAN-L
- 3: CAN-GND (масса)
- 4: CAN-GND (масса)
- 5: Клемма 30
- 6: Клемма 30
- 7: CAN-GND (масса) (SCR)
- 8: Клемма 50 (вход)
- 9: Клемма 31 (масса)
- 10: CAN-H (SCR)
- 11: Клемма 31 (масса)
- 12: Управление стартером 'Клемма 50'
- 13: Диагностический разъем ISO (провод активации контроля токсичности ОГ)
- 14: CAN-L (SCR)
- 15: Клемма 15
- 16: CAN-GND (масса) (SCR)
АЗ / Х4: Штекер на блоке управления FR

- 1: Шина CAN Low
- 2: Шина данных CAN
- 3: Шина CAN High
- 4: Подводящий провод датчика входного числа оборотов КП (отсутствует в случае наличия EPS)
- 5: Провод обратной связи датчика входного числа оборотов КП (отсутствует в случае наличия EPS)
- 6: Провод электропитания датчика температуры наружного воздуха
- 7: Провод обратной связи по массе электромагнитного клапана 'Делитель 1' и 'Делитель 2' (отсутствует в случае наличия EPS)
- 8: Выход электромагнитного клапана 'Делитель 1'
(отсутствует в случае наличия EPS)
- 9: Провод обратной связи датчика температуры наружного воздуха
- 10: Выход электромагнитного клапана 'Делитель 2' (отсутствует в случае наличия EPS)
- 11: Сигнал числа оборотов коленвала двигателя с клеммы W
- 12: Электропитание переключателя КП (отсутствует в случае наличия EPS)
- 13: Предварительное возбуждение 'D+' к генератору
- 14: Провод электропитания датчика положения сцепления (отсутствует в случае наличия EPS)
- 15: Провод обратной связи датчика положения сцепления (отсутствует в случае наличия EPS)
- 16: Вход датчика нейтрального положения (отсутствует в случае наличия EPS)
- 17: Вход датчика выбора групп передач (отсутствует в случае наличия EPS)
- 18: Вход датчика включения заднего хода (отсутствует в случае наличия EPS)
Назначение контактов комбинированного датчика

- 1: Общий провод обратной связи (AGND)
- 2: Сигнал температуры
- 3: Электропитание 5 В
- 4: Сигнал давления
Датчик уровня масла

- 1: Штекерное соединение датчика уровня масла В14 (возле щупа-указателя уровня масла)
- 2: Датчик уровня масла
Штекерное соединение Датчик сжатого воздуха SCR

- 1: Сигнал датчика
- 2: Масса
- 3: Напряжение питания Датчик сжатого воздуха SCR
Штекерное соединение Датчик давления AdBlue

- 1: Сигнал датчика
- 2: Масса
- 3: Напряжение питания Датчик давления AdBlue
Штекерное соединение Датчик температуры AdBlue

- 1: Сигнал датчика
- 2: Масса
Штекерное соединение Датчик 'Влажность воздуха/температура воздуха'

- 1 : Масса
- 2: Сигнал RH
- 3: Напряжение питания Датчик 'Влажность воздуха/температура воздуха'
- 4: Сигнал температуры Датчик 'Влажность воздуха/температура воздуха'
Штекерное соединение XI 62-контактное

- Все неуказанные контакты не заняты.
- 1: CAN-High
- 2: Масса напряжения питания (кл. 31)
- 5: CAN-GND (масса)
- 6: Напряжение питания (кл. 15)
- 9: CAN-GND (масса)
- 11: CAN-High
- 13: CAN-Low
- 16: CAN-Low
- 17: Провод датчика Датчик температуры перед катализатором
- 18: Провод массы Датчик температуры перед катализатором
- 21: Провод массы Датчик 'Уровень/температура бака AdBlue'
- 22: Провод датчика Датчик 'Уровень/температура бака AdBlue'
- 25: Провод датчика Датчик температуры после катализатора
- 26: Провод массы Датчик температуры после катализатора
- 29: Провод массы Датчик 'Уровень/температура бака AdBlue'
- 30: Провод датчика Датчик 'Уровень/температура бака AdBlue'
- 32: Напряжение питания Датчик 'Влажность воздуха/температура воздуха'
- 34: Провод датчика Датчик 'Влажность воздуха/температура воздуха'
- 37: Провод датчика Датчик 'Влажность воздуха/температура воздуха'
- 38: Провод массы Датчик 'Влажность воздуха/температура воздуха'
- 42: Переключающий клапан сжатого воздуха SCR
- 44: Напряжение питания 'Кл. 15' от базового модуля
- 49: Напряжение питания Переключающий клапан сжатого воздуха SCR
- 50: Напряжение питания Насос AdBlue
- 51: Насос AdBlue
- 60: Напряжение питания 'Кл. 30' от базового модуля
- 62: Напряжение питания 'Кл. 31' от базового модуля
Штекерное соединение Дозирующий клапан AdBlue

- 1: Провод к электромагнитному клапану Y109
- 2: Масса
Расположение штекеров в базовом модуле

- Х9, Х10, Х12, Х13: 18-контактные штекерные соединения
- Х6, Х8: 15-контактные штекерные соединения
- XI, Х2, ХЗ, X II: 12-контактные штекерные соединения
- Х14: 10-контактные штекерные соединения
- Х5, Х7: 9-контактные штекерные соединения
- Х4: 8-контактные штекерные соединения
EURO 4
Датчик NOx

- А95: Модуль SCR на раме
- А113: Датчик NOx
В115/В116: Датчики температуры на катализаторе

- А95: Модуль SCR на раме (Евро 4)
- В115: Датчик температуры перед катализатором
- В116: Датчик температуры после катализатора
В117: Датчик 'Уровень/температура бака AdBlue'

- А95: Модуль SCR на раме (Евро 4)
- В117: Датчик 'Уровень/температура бака AdBlue'
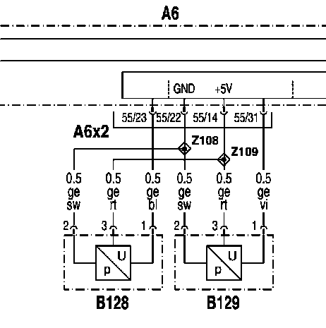
В128/В129: Датчик давления AdBlue / Датчик сжатого воздуха SCR

- А6: Блок управления MR система управления двигателем
- В128: Датчик сжатого воздуха SCR
- В129: Датчик давления AdBlue
В132: Датчик 'Влажность воздуха/температура воздуха'

- А95: Модуль SCR на раме (Евро 4)
- В132: Датчик 'Влажность воздуха/температура воздуха'
В130: Датчик температуры AdBlue

- Аб: Блок управления MR система управления двигателем
- В10: Датчик температуры топлива
- В65: Датчик температуры охлаждающей жидкости
- В130: Датчик температуры AdBlue
F76/1: Предохранитель F76/1

- А7: Базовый модуль GM
- А95: Модуль SCR на раме (Евро 4)
- F76/1: Предохранитель Клемма 30
- F76/2: Предохранитель Клемма 15
М25: Насос AdBlue

- А95: Модуль SCR на раме (Евро 4)
- М25: Насос AdBlue
- Y106: Переключающий клапан сжатого воздуха SCR
Y106: Переключающий клапан сжатого воздуха SCR

- А95: Модуль SCR на раме (Евро 4)
- М25: Насос AdBlue
- Y106: Переключающий клапан сжатого воздуха SCR
Y107: Электромагнитный клапан 'Подогрев бака AdBlue'

- А6: Блок управления MR система управления двигателем
- Y107: Электромагнитный клапан 'Подогрев бака AdBlue'
- Y109: Дозирующий клапан AdBlue
Y109: Дозирующий клапан AdBlue

- Аб: Блок управления MR система управления двигателем
- Y107: Электромагнитный клапан 'Подогрев бака AdBlue'
- Y109: Дозирующий клапан AdBlue
Y128: Блокирующий клапан сжатого воздуха SCR ( Действительно для а/м с разъединительным выключателем аккумуляторной батареи)

- А95: Модуль SCR на раме (Евро 4)
- Y128: Блокирующий клапан сжатого воздуха SCR Указание:
- Действительно для а/м с разъединительным выключателем аккумуляторной батареи
R28: Подогрев диффузора

- Аб: Блок управления MR система управления двигателем
- R28: Подогрев диффузора
- U4: Действительно для ОМ906
- Х116: Штекерное соединение электромагнитного клапана 'Вентилятор охлаждения двигателя' Штекерное соединение (2-контактное)
- Y5: Электромагнитный клапан 'Вентилятор охлаждения двигателя'
- Y49: Электромагнитный клапан 'Постоянный дроссель' Двигатель R6 (ОМ 906)
- Z111: Концевая муфта SCR
Шина данных CAN двигателя

- АЗ: Блок управления FR система управления движением
- Аб: Блок управления MR система управления двигателем
- А6Х1: Штекерное соединение (16-контактное)
- ХТ12: Штекерное соединение (18-контактное)
- АЗХ4: Штекерное соединение (18-контактное)
Указание:
- Место установки штекерного соединения ХТ12 на плате штекеров 'Кабина водителя - шасси'
CAN А95 - А6

- Аб: Блок управления MR система управления двигателем
- А95: Модуль SCR на раме (Евро 4)
- Z1/1: Точка звезды CAN
Функциональная схема Система нейтрализации ОГ Евро 4

- 1: Бак AdBlue
- 2: Дозатор
- 3: Форсунка впрыска AdBlue
- 4: Двигатель
- 5: Радиатор
- 6: Катализатор
- 8.01: Обратный клапан
- 30.03: Клапан ограничения давления
- 38.02: Проверочный штуцер
- Y107: Электромагнитный клапан 'Подогрев бака AdBlue'
- А95: Модуль SCR на раме (А95)
- М25: Насос AdBlue
- Y106: Переключающий клапан сжатого воздуха SCR
- А: Подающий трубопровод охлаждающей жидкости (от двигателя)
- В: Обратный трубопровод охлаждающей жидкости (к двигателю)
- С: AdBlue
- D: Сжатый воздух
- Е: Аэрозоль (смесь воздуха и AdBlue)
- F: О Г , Участок гидролиза
А95: Модуль SCR на раме (А95)

- 1: Модуль SCR на раме (А95)
- 2: Штекерное соединение А95
Датчик NOx

- 1: Катализатор
- 2: Датчик NOx
- 3: Блок управления Датчик NOx
Датчик температуры

- 1: Катализатор
- 2: Датчик температуры после катализатора ( В116 )
- 3: Датчик температуры перед катализатором ( В115 )
В117: Датчик 'Уровень/температура бака AdBlue'

- 1: Датчик 'Уровень/температура бака AdBlue' ( В117 )
Датчики

- 1: Датчик давления AdBlue ( В129 )
- 2: Датчик температуры AdBlue ( В130 )
- 3: Датчик сжатого воздуха SCR ( В128 )
- 4: Дозирующий клапан AdBlue ( Y109 )
В132: Датчик 'Влажность воздуха/температура воздуха'

- 1: Датчик 'Влажность воздуха/температура воздуха' ( В132 )
М25: Насос AdBlue

- 1: Насос AdBlue ( М25 )
- 2: Штекерное соединение ( М25 )
Y106: Переключающий клапан сжатого воздуха SCR

- 1: Переключающий клапан сжатого воздуха SCR ( Y106 )
Y107: Электромагнитный клапан 'Подогрев бака AdBlue'

- 1: Электромагнитный клапан 'Подогрев бака AdBlue'
- 2: Штекерное соединение Электромагнитный клапан 'Подогрев бака AdBlue'
Y109: Дозирующий клапан AdBlue

- 1: Датчик давления AdBlue ( В129 )
- 2: Датчик температуры AdBlue ( В130 )
- 3: Датчик сжатого воздуха SCR ( В128 )
- 4: Дозирующий клапан AdBlue ( Y109 )
Что такое AdBlue? :
- AdBlue это сверхчистый, безопасный, прозрачный, созданный синтетически 32,5-процентный раствор мочевины.
Как долго может храниться AdBlue? :
- AdBlue в процессе хранения распадается на гидроксид аммония и диоксид углерода и тогда более не отвечает требованиям нормы DIN 70070.
- Если соблюдается рекомендованная температура хранения максимум 25 °С, AdBlue после его производства отвечает требованиям нормы DIN 70070 в течение минимум 12 месяцев.
- Если рекомендованная температура хранения превышается, то этот временной промежуток сокращается.
Как можно хранить AdBlue? :
- Для того чтобы избежать снижения качества по причине загрязнений и высоких затрат по проверке, с AdBlue допускается обращаться исключительно посредством предусмотренных для AdBlue систем хранения и наполнения.
- Т.к. при < 11°С AdBlue застывает и при температурах более 25 °С ускоренно разлагается, необходимо создание систем хранения и наполнения таким образом, чтобы мог быть гарантирован температурный диапазон от 30 °С до - 11°С.
- Если замороженный AdBlue становится снова жидким, он может быть снова использован без снижения качества.