Обучение персонала по MID 130, MID 223 Volvo Truck
VT2412B КПП

Содержание
- Общие сведения
- Расположение компонентов
- Электрические разъемы
- Спецификации
- Характеристика сигналов
- Инструменты
- Специальный инструмент
- Другое специальное оборудование
- Неисправности
- Таблица кодов неисправностей
- Таблица кодов FMI
- MID 130: Модуль управления коробкой передач
- MID 130 PID 31 Положение цилиндра демультипликатора
- MID 130 PID 32 Положение цилиндра делителя
- MID 130 PID 33 Положение цилиндра сцепления
- MID 130 PID 36 Состояние изношенности сцепления
- MID 130 PID 37 Давление воздуха коробке передач
- MID 130 PID 158 Модуль управления, напряжение аккумуляторной батареи
- MID 130 PID 160 Частота вращения главного вала
- MID 130 PID 161 Частота вращения первичного вала
- MID 130 PID 177 Температура масла в коробке передач
- MID 130 PID 10 Положение цилиндра 1 включения передач
- MID 130 PID 11 Положение цилиндра 2 включения передач
- MID 130 PPID 50 Нагрузка на диск сцепления
- MID 130 PPID 51 Положение включения сцепления
- MID 130 PPID 54 Вывод +5 В модуля управления
- MID 130 PPID 55 Температура модуля управления
- MID 130 PPID 140 Угол наклона
- MID 130 SID 35 Электромагнитный клапан высшей передачи демультипликатора
- MID 130 SID 36 Электромагнитный клапан низшей передачи демультипликатора
- MID 130 SID 37 Электромагнитный клапан высшей передачи делителя
- MID 130 SID 38 Электромагнитный клапан низшей передачи делителя
- MID 130 SID 231 SAE J1939 CAN
- MID 130 SID 240 Программная память
- MID 130 SID 250 Информационный канал SAE J1708
- MID 130 SID 253 Память для калибровки, ЭСППЗУ
- MID 130 PSID 1 Клапан ШИМ быстрого включения
- MID 130 PSID 2 Клапан ШИМ медленного включения
- MID 130 PSID 3 Клапан ШИМ быстрого включения
- MID 130 PSID 4 Клапан ШИМ медленного выключения
- MID 130 PSID 5 "Масса" клапанов ШИМ быстрого управления
- MID 130 PSID 6 "Масса" клапанов ШИМ медленного управления
- MID 130 SID 12 Электромагнитный клапан, внутреннее положение цилиндра 1 включения передач
- MID 130 SID 13 Электромагнитный клапан, внешнее положение цилиндра 1 включения передач
- MID 130 SID 14 Электромагнитный клапан, внутреннее положение цилиндра 2 включения передач
- MID 130 SID 15 Электромагнитный клапан, внешнее положение цилиндра 2 включения передач
- MID 130 PSID 20 Электромагнитный клапан механизма отбора мощности 1
- MID 130 PSID 21 Электромагнитный клапан механизма отбора мощности 2
- MID 130 PSID 22 Электромагнитный клапан тормоза промежуточного вала
- MID 130 PSID 30 Канал связи TMS
- MID 130 PSID 200 Обрыв канала связи SAE J1939, модуль управления двигателем
- MID 130 PSID 201 Обрыв канала связи SAE J1939, модуль управления автомобиля
- MID 130 PSID 204 Обрыв канала связи SAE J1939, модуль управления тормозами
- MID 130 PSID 210 Обрыв канала связи SAE J1939, модуль управления внешними световыми приборами
- MID 130 PSID 254 Сигнал DIEE
- MID 223: Модуль управления переключателя передач
- MID 223 PID 158 Модуль управления, напряжение аккумуляторной батареи
- MID 223 PPID 54 Вывод +5 В модуля управления
- MID 223 SID 41 Положение выключателя повышения передач
- MID 223 SID 42 Положение выключателя понижения передач
- MID 223 SID 237 Реле блокиратора стартера
- MID 223 SID 240 Программная память
- MID 223 SID 250 Информационный канал SAE J1708
- MID 223 SID 253 Память для калибровки, ЭСППЗУ
- MID 223 PSID 1 Переключатель Экономичного/Приемистого режимов
- MID 223 PSID 3 Выключатель аварийного режима "LIMP HOME"
- MID 223 PSID 6 Выключатель складывания рычага (FOLD)
- MID 223 PSID 9 Положение переключателя передач
- MID 223 PSID 30 Канал связи TMS
- MID 223 PSID 36 Реле электропитания
- MID 223 PSID 254 Сигнал DIEE
- Функциональная проверка
- Датчики
- Датчик положения цилиндра сцепления, проверка
- Клапаны
- Электромагнитный клапан механизма отбора мощности, проверка
- Модули управления
- Напряжение аккумуляторной батареи на модуле управления, проверка
- Калибровка сцепления и коробки передач, проверка
- Микросхемы памяти
- Программная память/память для калибровки, проверка
- Реле/сигналы
- Реле электропитания, проверка
- Реле стартера, проверка
- Сигнал DIEE, проверка
Расположение компонентов

1 Дисплей и сигнальные лампы
2 Реле и предохранители
3 Цилиндр сцепления с клапанами ШИМ и датчиком положения
4 Электромагнитный клапан для одинарного механизма отбора мощности или два электромагнитных клапана для двойного механизма отбора мощности
5 Коробка передач VT2412B GSS-AGS
6 Корпус управления с модулем переключателя, модуль управления коробкой передач (MID 130),
датчики и электромагнитные клапаны
7 Переключатель передач с выключателями и модуль управления переключателя передач (MID 223)
Электрические разъемы

Расположение разъемов на корпусе управления (MID 130)
1 Обмен данными автомобиля (AA)
2 Замедлитель (AB)
3 Цилиндр сцепления (AC)
Внимание: Эти буквы в скобках используются на электрических схемах для обозначения разъемов.
На каждой половине разъема есть маленькая стрелка. Перед соединением и поворотом разъема
для фиксации необходимо убедиться, что эти стрелки находятся друг напротив друга.
На второй картинке - переключатель передач с соединительным кабелем (MID 223)
Коды неисправностей VT2412B GSS-AGS (TECU, GECU)
Таблица кодов FMI
Стандарт SAE
FMI Текст SAE
- 0 Данные достоверны, но находятся выше нормального рабочего диапазона.
- 1 Данные достоверны, но находятся ниже нормального рабочего диапазона.
- 2 Неустойчивые или неверные данные.
- 3 Слишком высокое напряжение или короткое замыкание на цепь с более высоким напряжением.
- 4 Слишком низкое напряжение или короткое замыкание на цепь с более низким напряжением.
- 5 Слишком слабый ток или обрыв в цепи.
- 6 Слишком сильный ток или короткое замыкание на "массу".
- 7 Неадекватная реакция механической системы.
- 8 Частота не в норме.
- 9 Скорость обновления данных не соответствует норме.
- 10 Слишком большие изменения.
- 11 Неопределенная неисправность.
- 12 Неисправность модуля или компонента.
- 13 Значения за пределами диапазона калибровочных значений.
- 14 Специальные инструкции.
- 15 Зарезервировано для будущего использования.
MID 130: Модуль управления коробкой передач
MID 130 PID 31 Положение цилиндра демультипликатора

Общая информация
Расположенный в корпусе управления датчик положения цилиндра демультипликатора регистрирует высшую и низшую передачи демультипликатора (LR и HR).
Компонент: –
Жгут проводки: –
Код неисправности
FMI 3
Слишком высокое напряжение или короткое замыкание на цепь с более высоким напряжением.
Условия регистрации кода неисправности:
• Короткое замыкание на электропитание.
Возможная причина:
• Короткое замыкание в цепи датчика.
Реакция модуля управления:
• Запрашивается включение желтой лампы.
Очевидные внешние признаки:
• Горит желтая лампа.
• Замедлено переключение передач.
Соответствующая проверка:
• «40015-2 Цилиндр демультипликатора, проверка»
с помощью ПК-тестера.
FMI 5
Слишком слабый ток или обрыв в цепи.
Условия регистрации кода неисправности:
• Обрыв в цепи
Возможная причина:
• Обрыв в цепи датчика.
Реакция модуля управления:
• Запрашивается включение желтой лампы.
Очевидные внешние признаки:
• Горит желтая лампа.
• Замедлено переключение передач.
Соответствующая проверка:
• «40015-2 Цилиндр демультипликатора, проверка» с помощью ПК-тестера.
FMI 6
Слишком сильный ток или короткое замыкание на "массу".
Условия регистрации кода неисправности:
• Короткое замыкание на "массу".
Возможная причина:
• Короткое замыкание в цепи датчика.
Реакция модуля управления:
• Запрашивается включение желтой лампы.
Очевидные внешние признаки:
• Горит желтая лампа.
• Замедлено переключение передач.
Соответствующая проверка:
• «40015-2 Цилиндр демультипликатора, проверка» помощью ПК-тестера.
FMI 13
Значения за пределами диапазона калибровочных значений.
Условия регистрации кода неисправности:
• Не выполнена калибровка.
Возможная причина:
• Датчик не откалиброван.
Реакция модуля управления:
• Запрашивается включение желтой лампы.
Очевидные внешние признаки:
• Горит желтая лампа.
• Автомобиль не двигается.
Соответствующая проверка:
• “Калибровка сцепления и коробки передач, проверка ” Стр. 133
MID 130 PID 32 Положение цилиндра делителя

Общая информация
Расположенный в корпусе управления датчик положения цилиндра делителя регистрирует высшую и низшую передачи делителя (LS и HS).
Компонент: –
Жгут проводки: –
Код неисправности
FMI 3
Слишком высокое напряжение или короткое замыкание на цепь с более высоким напряжением.
Условия регистрации кода неисправности:
• Короткое замыкание на электропитание.
Возможная причина:
• Короткое замыкание в цепи датчика.
Реакция модуля управления:
• Запрашивается включение желтой лампы.
Очевидные внешние признаки:
• Горит желтая лампа.
• Замедлено переключение передач.
Соответствующая проверка:
• «40016-2 Цилиндр делителя, проверка» с помощью ПК-тестера.
FMI 5
Слишком слабый ток или обрыв в цепи.
Условия регистрации кода неисправности:
• Обрыв в цепи
Возможная причина:
• Обрыв в цепи датчика.
Реакция модуля управления:
• Запрашивается включение желтой лампы.
Очевидные внешние признаки:
• Горит желтая лампа.
• Замедлено переключение передач.
Соответствующая проверка:
• «40016-2 Цилиндр делителя, проверка» с помощью ПК-тестера.
FMI 6
Слишком сильный ток или короткое замыкание на "массу".
Условия регистрации кода неисправности:
• Короткое замыкание на "массу".
Возможная причина:
• Короткое замыкание в цепи датчика.
Реакция модуля управления:
• Запрашивается включение желтой лампы.
Очевидные внешние признаки:
• Горит желтая лампа.
• Замедлено переключение передач.
Соответствующая проверка:
• «40016-2 Цилиндр делителя, проверка» с помощью ПК-тестера.
FMI 13
Значения за пределами диапазона калибровочных значений.
Условия регистрации кода неисправности:
• Датчик положения не откалиброван.
Возможная причина:
• Датчик не откалиброван.
Реакция модуля управления:
• Запрашивается включение желтой лампы.
Очевидные внешние признаки:
• Горит желтая лампа.
• Автомобиль не двигается.
Соответствующая проверка:
• “Калибровка сцепления и коробки передач.
MID 130 PID 33 Положение цилиндра сцепления

Общая информация
Датчик положения находится в цилиндре сцепления.
Компонент: (B26) Датчик положения сцепления
Жгут проводки: –
Код неисправности
FMI 3
Слишком высокое напряжение или короткое замыкание на цепь с более высоким напряжением.
Условия регистрации кода неисправности:
• Напряжение превышает 4,5 В.
Возможная причина:
• Короткое замыкание в цепи датчика.
Реакция модуля управления:
• Запрашивается включение желтой лампы.
Очевидные внешние признаки:
• Горит желтая лампа.
• Нарушено функционирование сцепления.
• Замедлено переключение передач.
Соответствующая проверка:
• “Датчик положения цилиндра сцепления, проверка”
FMI 5
Слишком слабый ток или обрыв в цепи.
Условия регистрации кода неисправности:
• Обрыв в цепи
Возможная причина:
• Обрыв в цепи датчика.
Реакция модуля управления:
• Запрашивается включение желтой лампы.
Очевидные внешние признаки:
• Горит желтая лампа.
• Нарушено функционирование сцепления.
• Замедлено переключение передач.
Соответствующая проверка:
• “Датчик положения цилиндра сцепления, проверка”
FMI 13
Значения за пределами диапазона калибровочных значений.
Условия регистрации кода неисправности:
• Не выполнена калибровка.
Возможная причина:
• Датчик не откалиброван.
Реакция модуля управления:
• Запрашивается включение желтой лампы.
Очевидные внешние признаки:
• Горит желтая лампа.
• Автомобиль не двигается.
Соответствующая проверка:
• “Калибровка сцепления и коробки передач, проверка ”
MID 130 PID 36 Состояние изношенности сцепления
Общая информация
Модуль управления предупреждает, что износ сцепления превысил предельное значение.
Внимание: Это относится только к тем автомобилям, в которых установлен режим отображения износа
сцепления на дисплее водителя. В остальных случаях значение сигнала датчика можно считывать
с помощью ПК-тестера.
Компонент: –
Жгут проводки: –
Код неисправности
FMI 0
Данные достоверны, но находятся выше нормального рабочего диапазона.
Условия регистрации кода неисправности:
• Износ сцепления достиг предельного значения.
Возможная причина:
• Диск сцепления изношен.
• Механическая неисправность
Реакция модуля управления:
• Запрашивается включение желтой лампы.
Очевидные внешние признаки:
• Горит желтая лампа.
Соответствующая проверка:
• Заменить диск сцепления.
MID 130 PID 37 Давление воздуха коробке передач

Общая информация
Рабочий диапазон датчика давления находится в пределах 0 - 12 бар.
Датчик находится в корпусе
управления.
FMI 1 не записывается в память, если ключ зажигания повернут в положение "Стоп".
Компонент: –
Жгут проводки: –
Код неисправности
FMI 0
Данные достоверны, но находятся выше нормального рабочего диапазона.
Условия регистрации кода неисправности:
• Давление превышает 9,2 бар.
Возможная причина:
• Неисправен регулятор давления в системе.
• Неисправен датчик.
Реакция модуля управления:
• Запрашивается включение желтой лампы.
Очевидные внешние признаки:
• Горит желтая лампа.
• Нарушено функционирование сцепления.
Соответствующая проверка:
• «40087-2 Датчик давления, проверка» с помощью ПК-тестера.
FMI 1
Данные достоверны, но находятся ниже нормального рабочего диапазона.
Условия регистрации кода неисправности:
• Давление ниже 5,3 бар.
Возможная причина:
• Негерметичность пневматической системы.
• Неисправен регулятор давления в системе.
• Неисправен датчик.
Реакция модуля управления:
• Запрашивается включение желтой лампы.
Очевидные внешние признаки:
• Горит желтая лампа.
• Переключение передач затруднено или невозможно.
• Нарушено функционирование сцепления.
Соответствующая проверка:
• «40087-2 Датчик давления, проверка» с помощью ПК-тестера.
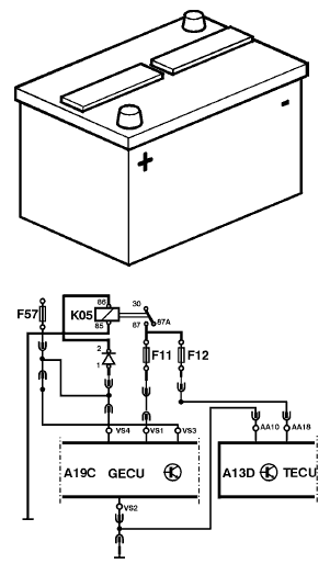
MID 130 PID 158 Модуль управления, напряжение аккумуляторной батареи

Общая информация
Электропитание модуля управления, вывод AA18.
Компонент: –
Жгут проводки: 1499
Код неисправности
FMI 0
Данные достоверны, но находятся выше нормального рабочего диапазона.
Условия регистрации кода неисправности:
• Напряжение превышает 33 В.
Возможная причина:
• Вместо аккумуляторных батарей для пуска двигателя использовалось дополнительное пусковое устройство.
• Устройство для быстрого заряда аккумуляторных батарей использовалось без их предварительного
отсоединения.
• Сварочные работы выполнялись с нарушением методики
«Инструкции по специальному оборудованию»
• Неисправен регулятор напряжения.
Реакция модуля управления:
• Запрашивается включение желтой лампы.
Очевидные внешние признаки:
• Горит желтая лампа.
Соответствующая проверка:
• “Напряжение аккумуляторной батареи на модуле управления, проверка”
FMI 1
Данные достоверны, но находятся ниже нормального рабочего диапазона.
Условия регистрации кода неисправности:
• Напряжение ниже 18 В.
Возможная причина:
• Нарушение контакта в соединении модуля управления с электропитанием или "массой".
• Аккумуляторные батареи разряжены.
Реакция модуля управления:
• Запрашивается включение желтой лампы.
Очевидные внешние признаки:
• Горит желтая лампа.
• Нарушение переключения передач и функционирования сцепления.
Соответствующая проверка:
• “Напряжение аккумуляторной батареи на модуле управления, проверка”
MID 130 PID 160 Частота вращения главного вала

Общая информация
Для регистрации частоты вращения главного вала используется датчик, расположенный в корпусе
управления.
Компонент: –
Жгут проводки: –
Код неисправности
FMI 4
Слишком низкое напряжение или короткое замыкание на цепь с более низким напряжением.
Условия регистрации кода неисправности:
• Напряжение ниже 0,5 В.
Возможная причина:
• Падение напряжения в цепи датчика.
• Неисправен датчик.
Реакция модуля управления:
• Запрашивается включение желтой лампы.
Очевидные внешние признаки:
• Горит желтая лампа.
• Нарушение функции переключения передач.
Соответствующая проверка:
• «40023-2 Датчик частоты вращения, проверка» с помощью ПК-тестера.
FMI 5
Слишком слабый ток или обрыв в цепи.
Условия регистрации кода неисправности:
• Напряжение превышает 4,5 В.
Возможная причина:
• Короткое замыкание или обрыв в цепи датчика.
• Неисправен датчик.
Реакция модуля управления:
• Запрашивается включение желтой лампы.
Очевидные внешние признаки:
• Горит желтая лампа.
• Нарушение функции переключения передач.
Соответствующая проверка:
• «40023-2 Датчик частоты вращения, проверка» с помощью ПК-тестера.
MID 130 PID 161 Частота вращения первичного вала

Общая информация
Датчик, расположенный в корпусе управления, регистрирует частоту вращения промежуточного
вала.
Компонент: –
Жгут проводки: –
Код неисправности
FMI 4
Слишком низкое напряжение или короткое замыкание на цепь с более низким напряжением.
Условия регистрации кода неисправности:
• Напряжение ниже 0,5 В.
Возможная причина:
• Падение напряжения в цепи датчика.
• Неисправен датчик.
Реакция модуля управления:
• Запрашивается включение желтой лампы.
Очевидные внешние признаки:
• Горит желтая лампа.
• Нарушение функции переключения передач.
Соответствующая проверка:
• «40023-2 Датчик частоты вращения, проверка» с помощью ПК-тестера.
FMI 5
Слишком слабый ток или обрыв в цепи.
Условия регистрации кода неисправности:
• Напряжение превышает 4,5 В.
Возможная причина:
• Короткое замыкание или обрыв в цепи датчика.
• Неисправен датчик.
Реакция модуля управления:
• Запрашивается включение желтой лампы.
Очевидные внешние признаки:
• Горит желтая лампа.
• Нарушение функции переключения передач.
Соответствующая проверка:
• «40023-2 Датчик частоты вращения, проверка» с помощью ПК-тестера.
MID 130 PID 177 Температура масла в коробке передач

Общая информация
Это относится только к тем автомобилям, в которых установлен режим отображения температуры
масла на дисплее водителя (TEMP-TRA или пакет оборудования "Luxury").
Рабочий диапазон расположенного в корпусе управления датчика температуры находится между −40°C и +150°C.
Компонент: –
Жгут проводки: –
Код неисправности
FMI 0
Данные достоверны, но находятся выше нормального рабочего диапазона.
Условия регистрации кода неисправности:
• FMI 0 записывается в память, если:
1 Температура масла превышает +100 °C в течение минимум 5 часов.
2 Температура масла превышает +120 °C в течение минимум 10 минут.
3 Температура масла превышает +140 °C в течение минимум 30 секунд.
Возможная причина:
• Низкий уровень масла.
• Неисправен охладитель масла.
• Перегрузка коробки передач.
Реакция модуля управления:
• Запрашивается включение желтой/красной лампы.
Очевидные внешние признаки:
• В условиях 1 и 2 горит желтая лампа.
• В условии 3 горит красная лампа.

На дисплее отображается символ.
Соответствующая проверка:
• Проверить уровень масла в коробке передач.
FMI 4
Слишком низкое напряжение или короткое замыкание на цепь с более низким напряжением.
Условия регистрации кода неисправности:
• Напряжение ниже 0,2 В.
Возможная причина:
• Короткое замыкание провода датчика на "массу".
• Неисправен датчик.
• Крайне низкая температура масла, ниже −40°C.
Реакция модуля управления:
• Запрашивается включение желтой лампы.
Очевидные внешние признаки:
• Горит желтая лампа.
Соответствующая проверка:
• «40024-2 Сигналы датчиков контроля масла, проверка» с помощью ПК-тестера.
FMI 5
Слишком слабый ток или обрыв в цепи.
Условия регистрации кода неисправности:
• Напряжение сигнала датчика превышает 4,8 В.
Возможная причина:
• Обрыв в цепи датчика.
• Неисправен датчик.
Реакция модуля управления:
• Запрашивается включение желтой лампы.
Очевидные внешние признаки:
• Горит желтая лампа.
Соответствующая проверка:
• «40024-2 Сигналы датчиков контроля масла, проверка» с помощью ПК-тестера.
MID 130 PID 10 Положение цилиндра 1 включения передач

Общая информация
Датчик положения цилиндра 1 включения передач служит для регистрации передачи заднего хода (R),
нейтрального положения (N) и первой передачи.
Датчик находится в корпусе управления.
Компонент: –
Жгут проводки: –
Код неисправности
FMI 3
Слишком высокое напряжение или короткое замыкание на цепь с более высоким напряжением.
Условия регистрации кода неисправности:
• Короткое замыкание на электропитание.
Возможная причина:
• Короткое замыкание в цепи датчика.
Реакция модуля управления:
• Запрашивается включение желтой лампы.
Очевидные внешние признаки:
• Горит желтая лампа.
• Замедлено переключение передач.
Соответствующая проверка:
• «43121-2 Цилиндр включения передач 1/задний ход, проверка» с помощью ПК-тестера.
FMI 5
Слишком слабый ток или обрыв в цепи.
Условия регистрации кода неисправности:
• Обрыв в цепи
Возможная причина:
• Обрыв в цепи датчика.
Реакция модуля управления:
• Запрашивается включение желтой лампы.
Очевидные внешние признаки:
• Горит желтая лампа.
• Замедлено переключение передач.
Соответствующая проверка:
• «43121-2 Цилиндр включения передач 1/задний ход, проверка» с помощью ПК-тестера.
FMI 6
Слишком сильный ток или короткое замыкание на "массу".
Условия регистрации кода неисправности:
• Короткое замыкание на "массу".
Возможная причина:
• Короткое замыкание в цепи датчика.
Реакция модуля управления:
• Запрашивается включение желтой лампы.
Очевидные внешние признаки:
• Горит желтая лампа.
• Замедлено переключение передач.
Соответствующая проверка:
• «43121-2 Цилиндр включения передач 1/задний ход, проверка» с помощью ПК-тестера.
FMI 13
Значения за пределами диапазона калибровочных значений.
Условия регистрации кода неисправности:
• Не выполнена калибровка.
Возможная причина:
• Датчик не откалиброван.
Реакция модуля управления:
• Запрашивается включение желтой лампы.
Очевидные внешние признаки:
• Горит желтая лампа.
• Автомобиль не двигается.
Соответствующая проверка:
• “Калибровка сцепления и коробки передач, проверка ”
MID 130 PID 11 Положение цилиндра 2 включения передач

Общая информация
Датчик положения цилиндра 2 включения передач служит для регистрации 2-й и 3-й передач, а также
нейтрального положения (N). Датчик положения находится в цилиндре сцепления.
Компонент: –
Жгут проводки: –
Код неисправности
FMI 3
Слишком высокое напряжение или короткое замыкание на цепь с более высоким напряжением.
Условия регистрации кода неисправности:
• Короткое замыкание на электропитание.
Возможная причина:
• Короткое замыкание в цепи датчика.
Реакция модуля управления:
• Запрашивается включение желтой лампы.
Очевидные внешние признаки:
• Горит желтая лампа.
• Замедлено переключение передач.
Соответствующая проверка:
• «43122-2 Цилиндр включения передач 2/3, проверка» с помощью ПК-тестера.
FMI 5
Слишком слабый ток или обрыв в цепи.
Условия регистрации кода неисправности:
• Обрыв в цепи
Возможная причина:
• Обрыв в цепи датчика.
Реакция модуля управления:
• Запрашивается включение желтой лампы.
Очевидные внешние признаки:
• Горит желтая лампа.
• Замедлено переключение передач.
Соответствующая проверка:
• «43122-2 Цилиндр включения передач 2/3, проверка» с помощью ПК-тестера.
FMI 6
Слишком сильный ток или короткое замыкание на "массу".
Условия регистрации кода неисправности:
• Короткое замыкание на "массу".
Возможная причина:
• Короткое замыкание в цепи датчика.
Реакция модуля управления:
• Запрашивается включение желтой лампы.
Очевидные внешние признаки:
• Горит желтая лампа.
• Замедлено переключение передач.
Соответствующая проверка:
• «43122-2 Цилиндр включения передач 2/3, проверка» с помощью ПК-тестера.
FMI 13
Значения за пределами диапазона калибровочных значений.
Условия регистрации кода неисправности:
• Не выполнена калибровка.
Возможная причина:
• Датчик не откалиброван.
Реакция модуля управления:
• Запрашивается включение желтой лампы.
Очевидные внешние признаки:
• Горит желтая лампа.
• Автомобиль не двигается.
Соответствующая проверка:
• “Калибровка сцепления и коробки передач, проверка ”
MID 130 PPID 50 Нагрузка на диск сцепления
Общая информация
Модуль управления рассчитывает тепловыделение на диске сцепления при его проскальзывании.
Код неисправности записывается в память при повороте ключа зажигания в положение "Стоп" после попытки тронуться с места с включенной передачей высокого диапазона.
Компонент: –
Жгут проводки: –
Код неисправности
FMI 0
Данные достоверны, но находятся выше нормального рабочего диапазона.
Условия регистрации кода неисправности:
• Перегрев.
Возможная причина:
• При трогании с места выбрана слишком высокая передача.
• Ненадлежащее выполнение процедуры трогания с места.
Реакция модуля управления:
• Запрашивается включение желтой лампы.
Очевидные внешние признаки:
• Горит желтая лампа.
• На дисплее отображается символ.

На дисплее отображается символ.
Соответствующая проверка:
• Во избежание лишнего проскальзывания сцепления следует выбирать правильную передачу для трогания с места и давить на педаль акселератора с постоянным усилием.
MID 130 PPID 51 Положение включения сцепления

Общая информация
После ремонта коробки передач или программирования модуля управления коробкой передач (MID 130) необходимо перекалибровывать положение включения. Откалиброванное положение включения хранится в памяти модуля управления и автоматически обновляется по мере изнашивания сцепления.
Компонент: –
Жгут проводки: –
Код неисправности
FMI 13
Значения за пределами диапазона калибровочных значений.
Условия регистрации кода неисправности:
• Не выполнена калибровка.
Возможная причина:
• Положение включения не откалибровано.
Реакция модуля управления:
• Запрашивается включение желтой лампы.
Очевидные внешние признаки:
• Горит желтая лампа.
• Автомобиль не двигается.
Соответствующая проверка:
• «40053–2 Положение включения сцепления, калибровка» с помощью ПК-тестера.
MID 130 PPID 54 Вывод +5 В модуля управления

Общая информация
Электропитание датчика положения, вывод AC4 цилиндра сцепления.
Компонент: –
Жгут проводки: –
Код неисправности
FMI 0
Данные достоверны, но находятся выше нормального рабочего диапазона.
Условия регистрации кода неисправности:
• Напряжение превышает 6 В.
Возможная причина:
• Короткое замыкание в жгуте проводки между цилиндром сцепления и корпусом управления.
Реакция модуля управления:
• Запрашивается включение желтой лампы.
Очевидные внешние признаки:
• Горит желтая лампа.
• Нарушено функционирование сцепления.
• Замедлено переключение передач.
Соответствующая проверка:
• “Датчик положения цилиндра сцепления, проверка”
FMI 1
Данные достоверны, но находятся ниже нормального рабочего диапазона.
Условия регистрации кода неисправности:
• Напряжение ниже 4 В.
Возможная причина:
• Короткое замыкание в жгуте проводки между цилиндром сцепления и корпусом управления.
Реакция модуля управления:
• Запрашивается включение желтой лампы.
Очевидные внешние признаки:
• Горит желтая лампа.
• Нарушено функционирование сцепления.
• Замедлено переключение передач.
Соответствующая проверка:
• “Датчик положения цилиндра сцепления, проверка”
MID 130 PPID 55 Температура модуля управления

Общая информация
Датчик температуры находится на печатной плате модуля управления, расположенной в корпусе
управления.
Компонент: –
Жгут проводки: –
Код неисправности
FMI 0
Данные достоверны, но находятся выше нормального рабочего диапазона.
Условия регистрации кода неисправности:
• Температура превышает +125°C.
Возможная причина:
• Слишком высокая температура в коробке передач.
Реакция модуля управления:
• Запрашивается включение желтой лампы.
Очевидные внешние признаки:
• Горит желтая лампа.
Соответствующая проверка:
• Проверить уровень масла в коробке передач.
MID 130 PPID 140 Угол наклона

Общая информация
Угол наклона используется для расчета правильной передачи при трогании с места. Датчик находится в
корпусе управления.
Компонент: –
Жгут проводки: –
Код неисправности
FMI 2
Неустойчивые или неверные данные.
Условия регистрации кода неисправности:
• Неверное напряжение сигнала с датчика.
Возможная причина:
• Короткое замыкание или обрыв в цепи датчика.
• Неисправен датчик.
Реакция модуля управления:
• Запрашивается включение желтой лампы.
Очевидные внешние признаки:
• Горит желтая лампа.
• Для трогания с места может выбираться неправильная передача.
Соответствующая проверка:
• «43773-2 Датчик угла наклона, проверка» с помощью ПК-тестера.
MID 130 SID 35 Электромагнитный клапан высшей передачи демультипликатора

Общая информация
Этот электромагнитный клапан задействуется для включения передач высшего диапазона
демультипликатора (HR). Управление этим клапаном, расположенным в корпусе управления,
осуществляется со стороны высокого напряжения.
Компонент: –
Жгут проводки: –
Код неисправности
FMI 3
Слишком высокое напряжение или короткое замыкание на цепь с более высоким напряжением.
Условия регистрации кода неисправности:
• Короткое замыкание на электропитание.
Возможная причина:
• Короткое замыкание в модуле управления.
Реакция модуля управления:
• Запрашивается включение желтой лампы.
Очевидные внешние признаки:
• Горит желтая лампа.
• Электромагнитный клапан задействован.
• Не включаются передачи.
Соответствующая проверка:
• «40015-2 Цилиндр демультипликатора, проверка» с помощью ПК-тестера.
FMI 5
Слишком слабый ток или обрыв в цепи.
Условия регистрации кода неисправности:
• Обрыв или короткое замыкание на электропитание.
Возможная причина:
• Обрыв или короткое замыкание в модуле управления.
Реакция модуля управления:
• Запрашивается включение желтой лампы.
Очевидные внешние признаки:
• Горит желтая лампа.
• Не включаются передачи.
Соответствующая проверка:
• «40015-2 Цилиндр демультипликатора, проверка» с помощью ПК-тестера.
FMI 6
Слишком сильный ток или короткое замыкание на "массу".
Условия регистрации кода неисправности:
• Короткое замыкание на "массу".
Возможная причина:
• Короткое замыкание в модуле управления.
Реакция модуля управления:
• Запрашивается включение желтой лампы.
Очевидные внешние признаки:
• Горит желтая лампа.
• Не включаются передачи.
Соответствующая проверка:
• «40015-2 Цилиндр демультипликатора, проверка» с помощью ПК-тестера.
MID 130 SID 36 Электромагнитный клапан низшей передачи демультипликатора

Общая информация
Этот электромагнитный клапан задействуется для включения передач низшего диапазона
демультипликатора (LR). Управление этим клапаном, расположенным в корпусе управления,
осуществляется со стороны высокого напряжения.
Компонент: –
Жгут проводки: –
Код неисправности
FMI 3
Слишком высокое напряжение или короткое замыкание на цепь с более высоким напряжением.
Условия регистрации кода неисправности:
• Короткое замыкание на электропитание.
Возможная причина:
• Короткое замыкание в модуле управления.
Реакция модуля управления:
• Запрашивается включение желтой лампы.
Очевидные внешние признаки:
• Горит желтая лампа.
• Электромагнитный клапан задействован.
• Не включаются передачи.
Соответствующая проверка:
• «40015-2 Цилиндр демультипликатора, проверка» с помощью ПК-тестера.
FMI 5
Слишком слабый ток или обрыв в цепи.
Условия регистрации кода неисправности:
• Обрыв или короткое замыкание на электропитание.
Возможная причина:
• Обрыв или короткое замыкание в модуле управления.
Реакция модуля управления:
• Запрашивается включение желтой лампы.
Очевидные внешние признаки:
• Горит желтая лампа.
• Не включаются передачи.
Соответствующая проверка:
• «40015-2 Цилиндр демультипликатора, проверка» с помощью ПК-тестера.
FMI 6
Слишком сильный ток или короткое замыкание на "массу".
Условия регистрации кода неисправности:
• Короткое замыкание на "массу".
Возможная причина:
• Короткое замыкание в модуле управления.
Реакция модуля управления:
• Запрашивается включение желтой лампы.
Очевидные внешние признаки:
• Горит желтая лампа.
• Не включаются передачи.
Соответствующая проверка:
• «40015-2 Цилиндр демультипликатора, проверка» с помощью ПК-тестера.
MID 130 SID 37 Электромагнитный клапан высшей передачи делителя

Общая информация
Этот электромагнитный клапан задействуется для включения передач высшего диапазона делителя
(HS). Управление этим клапаном, расположенным в корпусе управления, осуществляется со стороны
высокого напряжения.
Компонент: –
Жгут проводки: –
Код неисправности
FMI 3
Слишком высокое напряжение или короткое замыкание на цепь с более высоким напряжением.
Условия регистрации кода неисправности:
• Короткое замыкание на электропитание.
Возможная причина:
• Короткое замыкание в модуле управления.
Реакция модуля управления:
• Запрашивается включение желтой лампы.
Очевидные внешние признаки:
• Горит желтая лампа.
• Электромагнитный клапан задействован.
• Не включаются передачи.
Соответствующая проверка:
• «40016-2 Цилиндр делителя, проверка» с помощью ПК-тестера.
FMI 5
Слишком слабый ток или обрыв в цепи.
Условия регистрации кода неисправности:
• Обрыв или короткое замыкание на электропитание.
Возможная причина:
• Обрыв или короткое замыкание в модуле управления.
Реакция модуля управления:
• Запрашивается включение желтой лампы.
Очевидные внешние признаки:
• Горит желтая лампа.
• Не включаются передачи.
Соответствующая проверка:
• «40016-2 Цилиндр делителя, проверка» с помощью ПК-тестера.
FMI 6
Слишком сильный ток или короткое замыкание на "массу".
Условия регистрации кода неисправности:
• Короткое замыкание на "массу".
Возможная причина:
• Короткое замыкание в модуле управления.
Реакция модуля управления:
• Запрашивается включение желтой лампы.
Очевидные внешние признаки:
• Горит желтая лампа.
• Не включаются передачи.
Соответствующая проверка:
• «40016-2 Цилиндр делителя, проверка» с помощью ПК-тестера.
MID 130 SID 38 Электромагнитный клапан низшей передачи делителя

Общая информация
Этот электромагнитный клапан задействуется для включения передач низшего диапазона делителя
(LS). Управление этим клапаном, расположенным в корпусе управления, осуществляется со стороны
высокого напряжения.
Компонент: –
Жгут проводки: –
Код неисправности
FMI 3
Слишком высокое напряжение или короткое замыкание на цепь с более высоким напряжением.
Условия регистрации кода неисправности:
• Короткое замыкание на электропитание.
Возможная причина:
• Короткое замыкание в модуле управления.
Реакция модуля управления:
• Запрашивается включение желтой лампы.
Очевидные внешние признаки:
• Горит желтая лампа.
• Электромагнитный клапан задействован.
• Не включаются передачи.
Соответствующая проверка:
• «40016-2 Цилиндр делителя, проверка» с помощью ПК-тестера.
FMI 5
Слишком слабый ток или обрыв в цепи.
Условия регистрации кода неисправности:
• Обрыв или короткое замыкание на электропитание.
Возможная причина:
• Обрыв или короткое замыкание в модуле управления.
Реакция модуля управления:
• Запрашивается включение желтой лампы.
Очевидные внешние признаки:
• Горит желтая лампа.
• Не включаются передачи.
Соответствующая проверка:
• «40016-2 Цилиндр делителя, проверка» с помощью ПК-тестера.
FMI 6
Слишком сильный ток или короткое замыкание на "массу".
Условия регистрации кода неисправности:
• Короткое замыкание на "массу".
Возможная причина:
• Короткое замыкание в модуле управления.
Реакция модуля управления:
• Запрашивается включение желтой лампы.
Очевидные внешние признаки:
• Горит желтая лампа.
• Не включаются передачи.
Соответствующая проверка:
• «40016-2 Цилиндр делителя, проверка» с помощью ПК-тестера.
MID 130 SID 231 SAE J1939 CAN
Общая информация
По локальной сети CAN SAE J1939 происходит обмен сигналами управления между модулями
управления.
Компонент: –
Жгут проводки: 1499
Код неисправности
FMI 2
Неустойчивые или неверные данные.
• В локальной сети CAN отсутствует поток данных.
Возможная причина:
• Нарушение контакта.
• Дефект в жгуте проводки.
Реакция модуля управления:
• Запрашивается включение желтой лампы.
Очевидные внешние признаки:
• Горит желтая лампа.
Соответствующая проверка:
• «Каналы связи, поиск неисправностей»
MID 130 SID 240 Программная память

Общая информация
Программная память встроена в модуль управления.
Компонент: –
Жгут проводки: –
Код неисправности
FMI 2
Неустойчивые или неверные данные.
Условия регистрации кода неисправности:
• Программная ошибка.
Возможная причина:
• Модуль управления не запрограммирован.
Реакция модуля управления:
• Запрашивается включение желтой лампы.
Очевидные внешние признаки:
• Горит желтая лампа.
• Автомобиль не двигается.
Соответствующая проверка:
• “Программная память/память для калибровки, проверка”
MID 130 SID 250 Информационный канал SAE J1708
Общая информация
По информационному каналу SAE J1708 передаются информационные и диагностические сигналы. Этот
канал также используется в качестве резервной системы для канала локальной сети SAE J1939 CAN,
если по каким-либо причинам канал локальной сети выходит из строя. Информационный канал SAE
J1708 позволяет непрерывно обновлять состояние системы и обеспечивает возможность считывания
данных через диагностическое гнездо.
Компонент: –
Жгут проводки: 1499
Код неисправности
FMI 9
Скорость обновления данных не соответствует норме.
Условия регистрации кода неисправности:
• Отсутствует одно из следующих сообщений:
• MID 128 PID 190
• MID 223 PPID 212
• MID 144 PID 85
Возможная причина:
• Программирование модуля управления.
• Неисправен компонент или имеется дефект в жгуте проводки.
• Нарушение контакта.
Реакция модуля управления:
• Запрашивается включение желтой лампы.
Очевидные внешние признаки:
• Горит желтая лампа.
Соответствующая проверка:
• «Каналы связи, поиск неисправностей»
MID 130 SID 253 Память для калибровки, ЭСППЗУ

Общая информация
Калибровочная память встроена в модуль управления.
Компонент: –
Жгут проводки: –
Код неисправности
FMI 2
Неустойчивые или неверные данные.
Условия регистрации кода неисправности:
• Программная ошибка.
Возможная причина:
• Модуль управления не запрограммирован.
Реакция модуля управления:
• Запрашивается включение желтой лампы.
Очевидные внешние признаки:
• Горит желтая лампа.
• Невозможно завести двигатель.
Соответствующая проверка:
• “Программная память/память для калибровки, проверка”
MID 130 PSID 1 Клапан ШИМ быстрого включения

Общая информация
Управление этим клапаном осуществляется со стороны высокого напряжения, вывод AC7.
Компонент: (Y23) Электромагнитный клапан
быстрого включения
Жгут проводки: –
Код неисправности
FMI 3
Слишком высокое напряжение или короткое замыкание на цепь с более высоким напряжением.
Условия регистрации кода неисправности:
• Короткое замыкание на электропитание.
Возможная причина:
• Обрыв в жгуте проводки или в цепи цилиндра сцепления.
Реакция модуля управления:
• Запрашивается включение желтой лампы.
Очевидные внешние признаки:
• Горит желтая лампа.
• Нарушено функционирование сцепления.
• Замедлено переключение передач.
Соответствующая проверка:
• «40010-2 Цилиндр сцепления, проверка» с помощью ПК-тестера.
FMI 5
Слишком слабый ток или обрыв в цепи.
Условия регистрации кода неисправности:
• Обрыв или короткое замыкание на электропитание.
Возможная причина:
• Обрыв или короткое замыкание на электропитание в жгуте проводки или в цепи цилиндра сцепления.
Реакция модуля управления:
• Запрашивается включение желтой лампы.
Очевидные внешние признаки:
• Горит желтая лампа.
• Нарушено функционирование сцепления.
• Замедлено переключение передач.
Соответствующая проверка:
• «40010-2 Цилиндр сцепления, проверка» с помощью ПК-тестера.
FMI 6
Слишком сильный ток или короткое замыкание на "массу".
Условия регистрации кода неисправности:
• Короткое замыкание на "массу".
Возможная причина:
• Обрыв в жгуте проводки или в цепи цилиндра сцепления.
Реакция модуля управления:
• Запрашивается включение желтой лампы.
Очевидные внешние признаки:
• Горит желтая лампа.
• Нарушено функционирование сцепления.
• Замедлено переключение передач.
Соответствующая проверка:
• «40010-2 Цилиндр сцепления, проверка» с помощью ПК-тестера.
MID 130 PSID 2 Клапан ШИМ медленного включения

Общая информация
Управление этим клапаном осуществляется со стороны высокого напряжения, вывод AC2.
Компонент: (Y26) Электромагнитный клапан
управления сцеплением
Жгут проводки: –
Код неисправности
FMI 3
Слишком высокое напряжение или короткое замыкание на цепь с более высоким напряжением.
Условия регистрации кода неисправности:
• Короткое замыкание на электропитание.
Возможная причина:
• Обрыв в жгуте проводки или в цепи цилиндра сцепления.
Реакция модуля управления:
• Запрашивается включение желтой лампы.
Очевидные внешние признаки:
• Горит желтая лампа.
• Нарушено функционирование сцепления.
• Замедлено переключение передач.
Соответствующая проверка:
• «40010-2 Цилиндр сцепления, проверка» с
помощью ПК-тестера.
FMI 5
Слишком слабый ток или обрыв в цепи.
Условия регистрации кода неисправности:
• Обрыв или короткое замыкание на электропитание.
Возможная причина:
• Обрыв или короткое замыкание на электропитание в жгуте проводки или в цепи цилиндра сцепления.
Реакция модуля управления:
• Запрашивается включение желтой лампы.
Очевидные внешние признаки:
• Горит желтая лампа.
• Нарушено функционирование сцепления.
• Замедлено переключение передач.
Соответствующая проверка:
• «40010-2 Цилиндр сцепления, проверка» с помощью ПК-тестера.
FMI 6
Слишком сильный ток или короткое замыкание на "массу".
Условия регистрации кода неисправности:
• Короткое замыкание на "массу".
Возможная причина:
• Обрыв в жгуте проводки или в цепи цилиндра сцепления.
Реакция модуля управления:
• Запрашивается включение желтой лампы.
Очевидные внешние признаки:
• Горит желтая лампа.
• Нарушено функционирование сцепления.
• Замедлено переключение передач.
Соответствующая проверка:
• «40010-2 Цилиндр сцепления, проверка» с помощью ПК-тестера.
MID 130 PSID 3 Клапан ШИМ быстрого включения

Общая информация
Управление этим клапаном осуществляется со стороны высокого напряжения, вывод AC6.
Компонент: (Y22) Электромагнитный клапан
быстрого включения
Жгут проводки: –
Код неисправности
FMI 3
Слишком высокое напряжение или короткое замыкание на цепь с более высоким напряжением.
Условия регистрации кода неисправности:
• Короткое замыкание на электропитание.
Возможная причина:
• Обрыв в жгуте проводки или в цепи цилиндра сцепления.
Реакция модуля управления:
• Запрашивается включение желтой лампы.
Очевидные внешние признаки:
• Горит желтая лампа.
• Нарушено функционирование сцепления.
• Замедлено переключение передач.
Соответствующая проверка:
• «40010-2 Цилиндр сцепления, проверка» с помощью ПК-тестера.
FMI 5
Слишком слабый ток или обрыв в цепи.
Условия регистрации кода неисправности:
• Обрыв или короткое замыкание на электропитание.
Возможная причина:
• Обрыв или короткое замыкание на электропитание в жгуте проводки или в цепи цилиндра сцепления.
Реакция модуля управления:
• Запрашивается включение желтой лампы.
Очевидные внешние признаки:
• Горит желтая лампа.
• Нарушено функционирование сцепления.
• Замедлено переключение передач.
Соответствующая проверка:
• «40010-2 Цилиндр сцепления, проверка» с помощью ПК-тестера.
FMI 6
Слишком сильный ток или короткое замыкание на "массу".
Условия регистрации кода неисправности:
• Короткое замыкание на "массу".
Возможная причина:
• Обрыв в жгуте проводки или в цепи цилиндра сцепления.
Реакция модуля управления:
• Запрашивается включение желтой лампы.
Очевидные внешние признаки:
• Горит желтая лампа.
• Нарушено функционирование сцепления.
• Замедлено переключение передач.
Соответствующая проверка:
• «40010-2 Цилиндр сцепления, проверка» с помощью ПК-тестера.
MID 130 PSID 4 Клапан ШИМ медленного выключения

Общая информация
Управление этим клапаном осуществляется со стороны высокого напряжения, вывод AC1.
Компонент: (Y21) Электромагнитный клапан
медленного выключения
Жгут проводки: –
Код неисправности
FMI 3
Слишком высокое напряжение или короткое замыкание на цепь с более высоким напряжением.
Условия регистрации кода неисправности:
• Короткое замыкание на электропитание.
Возможная причина:
• Обрыв в жгуте проводки или в цепи цилиндра сцепления.
Реакция модуля управления:
• Запрашивается включение желтой лампы.
Очевидные внешние признаки:
• Горит желтая лампа.
• Нарушено функционирование сцепления.
• Замедлено переключение передач.
Соответствующая проверка:
• «40010-2 Цилиндр сцепления, проверка» с помощью ПК-тестера.
FMI 5
Слишком слабый ток или обрыв в цепи.
Условия регистрации кода неисправности:
• Обрыв или короткое замыкание на электропитание.
Возможная причина:
• Обрыв или короткое замыкание на электропитание в жгуте проводки или в цепи цилиндра сцепления.
Реакция модуля управления:
• Запрашивается включение желтой лампы.
Очевидные внешние признаки:
• Горит желтая лампа.
• Нарушено функционирование сцепления.
• Замедлено переключение передач.
Соответствующая проверка:
• «40010-2 Цилиндр сцепления, проверка» с помощью ПК-тестера.
FMI 6
Слишком сильный ток или короткое замыкание на "массу".
Условия регистрации кода неисправности:
• Короткое замыкание на "массу".
Возможная причина:
• Обрыв в жгуте проводки или в цепи цилиндра сцепления.
Реакция модуля управления:
• Запрашивается включение желтой лампы.
Очевидные внешние признаки:
• Горит желтая лампа.
• Нарушено функционирование сцепления.
• Замедлено переключение передач.
Соответствующая проверка:
• «40010-2 Цилиндр сцепления, проверка» с помощью ПК-тестера.
MID 130 PSID 5 "Масса" клапанов ШИМ быстрого управления

Общая информация
Клапаны задействуются и отключаются со стороны низкого напряжения, вывод AC15.
Компонент: (Y22) Электромагнитный клапан
быстрого выключения, (Y23) Электромагнитный
клапан быстрого включения
Жгут проводки: –
Код неисправности
FMI 3
Слишком высокое напряжение или короткое замыкание на цепь с более высоким напряжением.
Условия регистрации кода неисправности:
• Короткое замыкание на электропитание.
Возможная причина:
• Обрыв в жгуте проводки или в цепи цилиндра сцепления.
Реакция модуля управления:
• Запрашивается включение желтой лампы.
Очевидные внешние признаки:
• Горит желтая лампа.
• Нарушено функционирование сцепления.
• Замедлено переключение передач.
Соответствующая проверка:
• «40010-2 Цилиндр сцепления, проверка» с помощью ПК-тестера.
FMI 5
Слишком слабый ток или обрыв в цепи.
Условия регистрации кода неисправности:
• Обрыв или короткое замыкание на электропитание.
Возможная причина:
• Обрыв или короткое замыкание на электропитание в жгуте проводки или в цепи цилиндра сцепления.
Реакция модуля управления:
• Запрашивается включение желтой лампы.
Очевидные внешние признаки:
• Горит желтая лампа.
• Нарушено функционирование сцепления.
• Замедлено переключение передач.
Соответствующая проверка:
• «40010-2 Цилиндр сцепления, проверка» с помощью ПК-тестера.
FMI 6
Слишком сильный ток или короткое замыкание на "массу".
Условия регистрации кода неисправности:
• Короткое замыкание на "массу".
Возможная причина:
• Обрыв в жгуте проводки или в цепи цилиндра сцепления.
Реакция модуля управления:
• Запрашивается включение желтой лампы.
Очевидные внешние признаки:
• Горит желтая лампа.
• Нарушено функционирование сцепления.
• Замедлено переключение передач.
Соответствующая проверка:
• «40010-2 Цилиндр сцепления, проверка» с помощью ПК-тестера.
MID 130 PSID 6 "Масса" клапанов ШИМ медленного управления

Общая информация
Клапаны задействуются и отключаются со стороны низкого напряжения, вывод AC10.
Компонент: (Y21) Электромагнитный клапан медленного включения, (Y26) Электромагнитный клапан медленного управления сцеплением
Жгут проводки: –
Код неисправности
FMI 3
Слишком высокое напряжение или короткое замыкание на цепь с более высоким напряжением.
Условия регистрации кода неисправности:
• Короткое замыкание на электропитание.
Возможная причина:
• Обрыв в жгуте проводки или в цепи цилиндра сцепления.
Реакция модуля управления:
• Запрашивается включение желтой лампы.
Очевидные внешние признаки:
• Горит желтая лампа.
• Нарушено функционирование сцепления.
• Замедлено переключение передач.
Соответствующая проверка:
• «40010-2 Цилиндр сцепления, проверка» с помощью ПК-тестера.
FMI 5
Слишком слабый ток или обрыв в цепи.
Условия регистрации кода неисправности:
• Обрыв или короткое замыкание на электропитание.
Возможная причина:
• Обрыв или короткое замыкание на электропитание в жгуте проводки или в цепи цилиндра сцепления.
Реакция модуля управления:
• Запрашивается включение желтой лампы.
Очевидные внешние признаки:
• Горит желтая лампа.
• Нарушено функционирование сцепления.
• Замедлено переключение передач.
Соответствующая проверка:
• «40010-2 Цилиндр сцепления, проверка» с помощью ПК-тестера.
FMI 6
Слишком сильный ток или короткое замыкание на "массу".
Условия регистрации кода неисправности:
• Короткое замыкание на "массу".
Возможная причина:
• Обрыв в жгуте проводки или в цепи цилиндра сцепления.
Реакция модуля управления:
• Запрашивается включение желтой лампы.
Очевидные внешние признаки:
• Горит желтая лампа.
• Нарушено функционирование сцепления.
• Замедлено переключение передач.
Соответствующая проверка:
• «40010-2 Цилиндр сцепления, проверка» с помощью ПК-тестера.
MID 130 SID 12 Электромагнитный клапан, внутреннее положение цилиндра 1 включения передач

Общая информация
Этот электромагнитный клапан задействуется для включения 1-й передачи и перевода в нейтральное
положение (N) вместе с «Электромагнитным клапаном внешнего положения цилиндра 1 включения передач»
Управление этим клапаном, расположенным в корпусе управления, осуществляется со стороны
высокого напряжения.
Компонент: –
Жгут проводки: –
Код неисправности
FMI 3
Слишком высокое напряжение или короткое замыкание на цепь с более высоким напряжением.
Условия регистрации кода неисправности:
• Короткое замыкание на электропитание.
Возможная причина:
• Короткое замыкание в модуле управления.
Реакция модуля управления:
• Запрашивается включение желтой лампы.
Очевидные внешние признаки:
• Горит желтая лампа.
• Электромагнитный клапан задействован.
• Не включаются передачи.
Соответствующая проверка:
• «43121-2 Цилиндр включения передач 1/задний ход, проверка» с помощью ПК-тестера.
FMI 5
Слишком слабый ток или обрыв в цепи.
Условия регистрации кода неисправности:
• Обрыв или короткое замыкание на электропитание.
Возможная причина:
• Обрыв или короткое замыкание в модуле управления.
Реакция модуля управления:
• Запрашивается включение желтой лампы.
Очевидные внешние признаки:
• Горит желтая лампа.
• Не включаются передачи.
Соответствующая проверка:
• «43121-2 Цилиндр включения передач 1/задний ход, проверка» с помощью ПК-тестера.
FMI 6
Слишком сильный ток или короткое замыкание на "массу".
Условия регистрации кода неисправности:
• Короткое замыкание на "массу".
Возможная причина:
• Короткое замыкание в модуле управления.
Реакция модуля управления:
• Запрашивается включение желтой лампы.
Очевидные внешние признаки:
• Горит желтая лампа.
• Электромагнитный клапан не задействуется.
• Не включаются передачи.
Соответствующая проверка:
• «43121-2 Цилиндр включения передач 1/задний ход, проверка» с помощью ПК-тестера.
MID 130 SID 13 Электромагнитный клапан, внешнее положение цилиндра 1 включения передач

Общая информация
Этот электромагнитный клапан задействуется для включения заднего хода (R) и перевода в нейтральное положение (N) вместе с «Электромагнитным клапаном внутреннего положения цилиндра 1 включения передач»
Управление этим клапаном, расположенным в корпусе управления, осуществляется со стороны
высокого напряжения.
Компонент: –
Жгут проводки: –
Код неисправности
FMI 3
Слишком высокое напряжение или короткое замыкание на цепь с более высоким напряжением.
Условия регистрации кода неисправности:
• Короткое замыкание на электропитание.
Возможная причина:
• Короткое замыкание в модуле управления.
Реакция модуля управления:
• Запрашивается включение желтой лампы.
Очевидные внешние признаки:
• Горит желтая лампа.
• Электромагнитный клапан задействован.
• Не включаются передачи.
Соответствующая проверка:
• «43121-2 Цилиндр включения передач 1/задний ход, проверка» с помощью ПК-тестера.
FMI 5
Слишком слабый ток или обрыв в цепи.
Условия регистрации кода неисправности:
• Обрыв или короткое замыкание на электропитание.
Возможная причина:
• Обрыв или короткое замыкание в модуле управления.
Реакция модуля управления:
• Запрашивается включение желтой лампы.
Очевидные внешние признаки:
• Горит желтая лампа.
• Не включаются передачи.
Соответствующая проверка:
• «43121-2 Цилиндр включения передач 1/задний ход, проверка» с помощью ПК-тестера.
FMI 6
Слишком сильный ток или короткое замыкание на "массу".
Условия регистрации кода неисправности:
• Короткое замыкание на "массу".
Возможная причина:
• Короткое замыкание в модуле управления.
Реакция модуля управления:
• Запрашивается включение желтой лампы.
Очевидные внешние признаки:
• Горит желтая лампа.
• Электромагнитный клапан не задействуется.
• Не включаются передачи.
Соответствующая проверка:
• «43121-2 Цилиндр включения передач 1/задний ход, проверка» с помощью ПК-тестера.
MID 130 SID 14 Электромагнитный клапан, внутреннее положение цилиндра 2 включения передач

Общая информация
Этот электромагнитный клапан задействуется для включения 2-й передачи и перевода в нейтральное
положение (N) вместе с «Электромагнитным клапаном внешнего положения цилиндра 2 включения передач»
Управление этим клапаном, расположенным в корпусе управления, осуществляется со стороны
высокого напряжения.
Компонент: –
Жгут проводки: –
Код неисправности
FMI 3
Слишком высокое напряжение или короткое замыкание на цепь с более высоким напряжением.
Условия регистрации кода неисправности:
• Короткое замыкание на электропитание.
Возможная причина:
• Короткое замыкание в модуле управления.
Реакция модуля управления:
• Запрашивается включение желтой лампы.
Очевидные внешние признаки:
• Горит желтая лампа.
• Электромагнитный клапан задействован.
• Не включаются передачи.
Соответствующая проверка:
• «43122-2 Цилиндр включения передач 2/3, проверка» с помощью ПК-тестера.
FMI 5
Слишком слабый ток или обрыв в цепи.
Условия регистрации кода неисправности:
• Обрыв или короткое замыкание на электропитание.
Возможная причина:
• Обрыв или короткое замыкание в модуле управления.
Реакция модуля управления:
• Запрашивается включение желтой лампы.
Очевидные внешние признаки:
• Горит желтая лампа.
• Не включаются передачи.
Соответствующая проверка:
• «43122-2 Цилиндр включения передач 2/3, проверка» с помощью ПК-тестера.
FMI 6
Слишком сильный ток или короткое замыкание на "массу".
Условия регистрации кода неисправности:
• Короткое замыкание на "массу".
Возможная причина:
• Короткое замыкание в модуле управления.
Реакция модуля управления:
• Запрашивается включение желтой лампы.
Очевидные внешние признаки:
• Горит желтая лампа.
• Электромагнитный клапан не задействуется.
• Не включаются передачи.
Соответствующая проверка:
• «43122-2 Цилиндр включения передач 2/3, проверка» с помощью ПК-тестера.
MID 130 SID 15 Электромагнитный клапан, внешнее положение цилиндра 2 включения передач

Общая информация
Этот электромагнитный клапан задействуется для включения 3-й передачи и перевода в нейтральное
положение (N) вместе с «Электромагнитным клапаном внутреннего положения цилиндра 2 включения передач».
Управление этим клапаном, расположенным в корпусе управления, осуществляется со стороны
высокого напряжения.
Компонент: –
Жгут проводки: –
Код неисправности
FMI 3
Слишком высокое напряжение или короткое замыкание на цепь с более высоким напряжением.
Условия регистрации кода неисправности:
• Короткое замыкание на электропитание.
Возможная причина:
• Короткое замыкание в модуле управления.
Реакция модуля управления:
• Запрашивается включение желтой лампы.
Очевидные внешние признаки:
• Горит желтая лампа.
• Электромагнитный клапан задействован.
• Не включаются передачи.
Соответствующая проверка:
• «43122-2 Цилиндр включения передач 2/3, проверка» с помощью ПК-тестера.
FMI 5
Слишком слабый ток или обрыв в цепи.
Условия регистрации кода неисправности:
• Обрыв или короткое замыкание на электропитание.
Возможная причина:
• Обрыв или короткое замыкание в модуле управления.
Реакция модуля управления:
• Запрашивается включение желтой лампы.
Очевидные внешние признаки:
• Горит желтая лампа.
• Не включаются передачи.
Соответствующая проверка:
• «43122-2 Цилиндр включения передач 2/3, проверка» с помощью ПК-тестера.
FMI 6
Слишком сильный ток или короткое замыкание на "массу".
Условия регистрации кода неисправности:
• Короткое замыкание на "массу".
Возможная причина:
• Короткое замыкание в модуле управления.
Реакция модуля управления:
• Запрашивается включение желтой лампы.
Очевидные внешние признаки:
• Горит желтая лампа.
• Электромагнитный клапан не задействуется.
• Не включаются передачи.
Соответствующая проверка:
• «43122-2 Цилиндр включения передач 2/3, проверка» с помощью ПК-тестера.
MID 130 PSID 20 Электромагнитный клапан механизма отбора мощности 1

Общая информация
Управление этим электромагнитным клапаном осуществляется со стороны высокого напряжения, вывод AA20. Обычно этот электромагнитный клапан располагается за левым передним колесом.
Компонент: (Y18G) Электромагнитный клапан механизма отбора мощности
Жгут проводки: 1499, 1000, 1401
Код неисправности
FMI 3
Слишком высокое напряжение или короткое замыкание на цепь с более высоким напряжением.
Условия регистрации кода неисправности:
• Короткое замыкание на электропитание.
Возможная причина:
• Короткое замыкание в жгуте проводки.
Реакция модуля управления:
• Запрашивается включение желтой лампы.
Очевидные внешние признаки:
• Горит желтая лампа.
• Электромагнитный клапан задействован.
• Отбор мощности не отключается.
Соответствующая проверка:
• “Электромагнитный клапан механизма отбора мощности, проверка”
FMI 5
Слишком слабый ток или обрыв в цепи.
Условия регистрации кода неисправности:
• Обрыв или короткое замыкание на электропитание.
Возможная причина:
• Обрыв или короткое замыкание в жгуте проводки.
Реакция модуля управления:
• Запрашивается включение желтой лампы.
Очевидные внешние признаки:
• Горит желтая лампа.
• Механизм отбора мощности не работает.
Соответствующая проверка:
• “Электромагнитный клапан механизма отбора мощности, проверка”
FMI 6
Слишком сильный ток или короткое замыкание на "массу".
Условия регистрации кода неисправности:
• Короткое замыкание на "массу".
Возможная причина:
• Короткое замыкание в жгуте проводки или в электромагнитном клапане.
Реакция модуля управления:
• Запрашивается включение желтой лампы.
Очевидные внешние признаки:
• Горит желтая лампа.
• Отбор мощности не включается.
Соответствующая проверка:
• “Электромагнитный клапан механизма отбора мощности, проверка”
MID 130 PSID 21 Электромагнитный клапан механизма отбора мощности 2

Общая информация
Управление этим электромагнитным клапаном осуществляется со стороны высокого напряжения, вывод AA17. Обычно этот электромагнитный клапан располагается за левым передним колесом.
Компонент: (Y18H) Электромагнитный клапан механизма отбора мощности
Жгут проводки: 1499, 1000, 1401
Код неисправности
FMI 3
Слишком высокое напряжение или короткое замыкание на цепь с более высоким напряжением.
Условия регистрации кода неисправности:
• Короткое замыкание на электропитание.
Возможная причина:
• Короткое замыкание в жгуте проводки.
Реакция модуля управления:
• Запрашивается включение желтой лампы.
Очевидные внешние признаки:
• Горит желтая лампа.
• Электромагнитный клапан задействован.
• Отбор мощности не отключается.
Соответствующая проверка:
• “Электромагнитный клапан механизма отбора мощности, проверка”
FMI 5
Слишком слабый ток или обрыв в цепи.
Условия регистрации кода неисправности:
• Обрыв или короткое замыкание на электропитание.
Возможная причина:
• Обрыв или короткое замыкание в жгуте проводки.
Реакция модуля управления:
• Запрашивается включение желтой лампы.
Очевидные внешние признаки:
• Горит желтая лампа.
• Механизм отбора мощности не работает.
Соответствующая проверка:
• “Электромагнитный клапан механизма отбора мощности, проверка”
FMI 6
Слишком сильный ток или короткое замыкание на "массу".
Условия регистрации кода неисправности:
• Короткое замыкание на "массу".
Возможная причина:
• Короткое замыкание в жгуте проводки или в электромагнитном клапане.
Реакция модуля управления:
• Запрашивается включение желтой лампы.
Очевидные внешние признаки:
• Горит желтая лампа.
• Отбор мощности не включается.
Соответствующая проверка:
• “Электромагнитный клапан механизма отбора мощности, проверка”
MID 130 PSID 22 Электромагнитный клапан тормоза промежуточного вала

Общая информация
Этот тормоз фиксирует промежуточный вал перед выбором передачи для трогания с места. В случае неисправности электромагнитного клапана возможно серьезное повреждение тормозных фрикционов.
Управление этим клапаном, расположенным в корпусе управления, осуществляется со стороны
высокого напряжения.
Компонент: –
Жгут проводки: –
Код неисправности
FMI 3
Слишком высокое напряжение или короткое замыкание на цепь с более высоким напряжением.
Условия регистрации кода неисправности:
• Короткое замыкание на электропитание.
Возможная причина:
• Короткое замыкание в модуле управления.
Реакция модуля управления:
• Запрашивается включение желтой лампы.
Очевидные внешние признаки:
• Горит желтая лампа.
• Электромагнитный клапан задействован.
• Переключение передач происходит очень медленно.
Соответствующая проверка:
• «43126-2 Электромагнитный клапан тормоза промежуточного вала, проверка» с помощью ПК-тестера.
FMI 5
Слишком слабый ток или обрыв в цепи.
Условия регистрации кода неисправности:
• Обрыв или короткое замыкание на электропитание.
Возможная причина:
• Обрыв или короткое замыкание в модуле управления.
Реакция модуля управления:
• Запрашивается включение желтой лампы.
Очевидные внешние признаки:
• Горит желтая лампа.
• При выборе передачи для трогания с места включение передачи происходит очень медленно.
Соответствующая проверка:
• «43126-2 Электромагнитный клапан тормоза промежуточного вала, проверка» с помощью ПК-тестера.
FMI 6
Слишком сильный ток или короткое замыкание на "массу".
Условия регистрации кода неисправности:
• Короткое замыкание на "массу".
Возможная причина:
• Короткое замыкание в модуле управления.
Реакция модуля управления:
• Запрашивается включение желтой лампы.
Очевидные внешние признаки:
• Горит желтая лампа.
• При выборе передачи для трогания с места включение передачи происходит очень медленно.
Соответствующая проверка:
• «43126-2 Электромагнитный клапан тормоза промежуточного вала, проверка» с помощью ПК-тестера.
MID 130 PSID 30 Канал связи TMS

Общая информация
Канал связи TMS, аналогичный каналу SAE J1939, используется только для обмена данными между MID 130 и MID 223.
Компонент: –
Жгут проводки: 1499, 1000, 1484
Код неисправности
FMI 2
Неустойчивые или неверные данные.
Условия регистрации кода неисправности:
• В канале связи отсутствует поток данных.
Возможная причина:
• Нарушение контакта.
• Дефект в жгуте проводки или в модуле управления.
Реакция модуля управления:
• Запрашивается включение желтой лампы.
Очевидные внешние признаки:
• Горит желтая лампа.
Соответствующая проверка:
• «Каналы связи, поиск неисправностей»
FMI 9
Скорость обновления данных не соответствует норме.
Условия регистрации кода неисправности:
• Истекло время ожидания обновления сообщения от MID 223.
Возможная причина:
• Перегорел предохранитель переключателя передач.
• Идет программирование MID 223.
• Дефект проводки.
• Неисправность компонента.
Реакция модуля управления:
• Запрашивается включение желтой лампы.
Очевидные внешние признаки:
• Горит желтая лампа.
Соответствующая проверка:
• «Каналы связи, поиск неисправностей»
MID 130 PSID 200 Обрыв канала связи SAE J1939, модуль управления двигателем
Общая информация
Канал связи SAE J1939 служит интерфейсом для обмена важной информацией модулями управления. Если модуль управления не получает сообщений от другого модуля управления, этот код неисправности указывает на модуль управления, который не может послать сообщение по каналу связи SAE J1939.
Код неисправности
FMI 9
Скорость обновления данных не соответствует норме.
Условия регистрации кода неисправности:
• Для сообщения с MID 128 по каналу SAE J1939 CAN истекло время ожидания обновления.
Возможная причина:
• Модуль управления не послал нужные сигналы потому что:
• Модуль управления запрограммирован.
• Неисправен компонент или имеется дефект в жгуте проводки.
• Нарушен контакт.
Реакция модуля управления:
• Запрашивается включение желтой лампы.
Очевидные внешние признаки:
• Горит желтая лампа.
Соответствующая проверка:
• «Каналы связи, поиск неисправностей»
MID 130 PSID 201 Обрыв канала связи SAE J1939, модуль управления автомобиля
Общая информация
Канал связи SAE J1939 служит интерфейсом для обмена важной информацией модулями управления. Если модуль управления не получает сообщений от другого модуля управления, этот код неисправности указывает на модуль управления, который не может послать сообщение по каналу
связи SAE J1939.
Код неисправности
FMI 8
Частота не в норме.
Условия регистрации кода неисправности:
• Ошибочная информация с MID 144.
Возможная причина:
• Неисправность датчика педали акселератора или выключателя педали тормоза.
Реакция модуля управления:
• Запрашивается включение желтой лампы.
• Нарушение функции переключения передач.
Очевидные внешние признаки:
• Горит желтая лампа.
• Затруднено управление автомобилем.
Соответствующая проверка:
• Считать коды неисправностей для MID 144.
FMI 9
Скорость обновления данных не соответствует норме.
Условия регистрации кода неисправности:
• Для сообщения с MID 144 по каналу SAE J1939 CAN истекло время ожидания обновления.
Возможная причина:
• Модуль управления запрограммирован.
• Неисправен компонент или имеется дефект в жгуте проводки.
• Нарушение контакта.
Реакция модуля управления:
• Запрашивается включение желтой лампы.
Очевидные внешние признаки:
• Горит желтая лампа.
Соответствующая проверка:
• «Каналы связи, поиск неисправностей»
MID 130 PSID 204 Обрыв канала связи SAE J1939, модуль управления тормозами
Общая информация
Канал связи SAE J1939 служит интерфейсом для обмена важной информацией модулями управления. Если модуль управления не получает сообщений от другого модуля управления, этот код
неисправности указывает на модуль управления, который не может послать сообщение по каналу связи SAE J1939.
Код неисправности
FMI 8
Частота не в норме.
Условия регистрации кода неисправности:
• Ошибочная информация с MID 136.
Возможная причина:
• Неисправен датчик частоты вращения колеса.
Реакция модуля управления:
• Запрашивается включение желтой лампы.
• Нарушение функции переключения передач.
Очевидные внешние признаки:
• Горит желтая лампа.
• Затруднено управление автомобилем.
Соответствующая проверка:
• Считать коды неисправностей для MID 136.
FMI 9
Скорость обновления данных не соответствует норме.
Условия регистрации кода неисправности:
• Для сообщения с MID 136 по каналу SAE J1939 CAN истекло время ожидания обновления.
Возможная причина:
• Модуль управления запрограммирован.
• Неисправен компонент или имеется дефект в жгуте проводки.
• Нарушение контакта.
Реакция модуля управления:
• Запрашивается включение желтой лампы.
Очевидные внешние признаки:
• Горит желтая лампа.
Соответствующая проверка:
• «Каналы связи, поиск неисправностей»
MID 130 PSID 210 Обрыв канала связи SAE J1939, модуль управления внешними световыми приборами
Общая информация
Канал связи SAE J1939 служит интерфейсом для обмена важной информацией модулями управления. Если модуль управления не получает сообщений от другого модуля управления, этот код
неисправности указывает на модуль управления, который не может послать сообщение по каналу
связи SAE J1939.
Код неисправности
FMI 9
Скорость обновления данных не соответствует норме.
Условия регистрации кода неисправности:
• Для сообщения с MID 216 по каналу SAE J1939 CAN истекло время ожидания обновления.
Возможная причина:
• Модуль управления не послал нужные сигналы потому что:
• Модуль управления запрограммирован.
• Неисправен компонент или имеется дефект в жгуте проводки.
• Нарушение контакта.
Реакция модуля управления:
• Запрашивается включение желтой лампы.
Очевидные внешние признаки:
• Горит желтая лампа.
Соответствующая проверка:
• «Каналы связи, поиск неисправностей»
MID 130 PSID 254 Сигнал DIEE

Общая информация
Сигнал DIEE используется только для программирования на заводе-изготовителе.
Вывод AA6 не используется системами автомобиля или другими приборами.
Компонент: –
Жгут проводки: –
Код неисправности
FMI 3
Слишком высокое напряжение или короткое замыкание на цепь с более высоким напряжением.
Условия регистрации кода неисправности:
• Напряжение на выводе AA6 превышает 5 В.
Возможная причина:
• Напряжение на выводе AA6 выше нормы.
Реакция модуля управления:
• Запрашивается включение желтой лампы.
• Модуль управления переходит в режим ожидания программирования и не может запустить программу коробки передач.
Очевидные внешние признаки:
• Горит желтая лампа.
• Автомобиль не двигается.
• Отсутствует связь с модулем управления, например, при попытке запустить тест или считать коды неисправностей.
Соответствующая проверка:
• “Сигнал DIEE, проверка”
MID 223: Модуль управления переключателя передач
MID 223 PID 158 Модуль управления, напряжение аккумуляторной батареи

Общая информация
Электропитание модуля управления, вывод 1.
Компонент: –
Жгут проводки: 1484
Код неисправности
FMI 0
Данные достоверны, но находятся выше нормального рабочего диапазона.
Условия регистрации кода неисправности:
• Напряжение превышает 33 В.
Возможная причина:
• Вместо аккумуляторных батарей для пуска двигателя использовалось дополнительное пусковое устройство.
• Устройство для быстрого заряда аккумуляторных батарей использовалось без их предварительного
отсоединения.
• Сварочные работы выполнялись с нарушением методики
«Инструкции по специальному оборудованию»
• Неисправен регулятор напряжения в генераторе.
Реакция модуля управления:
• Запрашивается включение желтой лампы.
Очевидные внешние признаки:
• Горит желтая лампа.
Соответствующая проверка:
• “Напряжение аккумуляторной батареи на модуле управления, проверка”
FMI 1
Данные достоверны, но находятся ниже нормального рабочего диапазона.
Условия регистрации кода неисправности:
• Напряжение ниже 9 В.
Возможная причина:
• Нарушение контакта в соединении модуля управления с электропитанием или "массой".
• Аккумуляторные батареи разряжены.
Реакция модуля управления:
• Запрашивается включение желтой лампы.
Очевидные внешние признаки:
• Горит желтая лампа.
Соответствующая проверка:
• “Напряжение аккумуляторной батареи на модуле управления, проверка”
MID 223 PPID 54 Вывод +5 В модуля управления

Общая информация
Напряжение электропитания на выключателях и датчиках переключателя передач.
Компонент: (A19C) Модуль управления переключателя передач
Жгут проводки: –
Код неисправности
FMI 0
Данные достоверны, но находятся выше нормального рабочего диапазона.
Условия регистрации кода неисправности:
• Напряжение превышает 6 В.
Возможная причина:
• Короткое замыкание в переключателе передач на электропитание или на цепь с более высоким
напряжением.
Реакция модуля управления:
• Запрашивается включение желтой лампы.
Очевидные внешние признаки:
• Горит желтая лампа.
• Не работает переключатель передач.
Соответствующая проверка:
FMI 1
Данные достоверны, но находятся ниже нормального рабочего диапазона.
Условия регистрации кода неисправности:
• Напряжение ниже 4 В.
Возможная причина:
• Обрыв или короткое замыкание в переключателе передач.
Реакция модуля управления:
• Запрашивается включение желтой лампы.
Очевидные внешние признаки:
• Горит желтая лампа.
• Не работает переключатель передач.
Соответствующая проверка:
MID 223 SID 41 Положение выключателя повышения передач

Общая информация
Выключатель подсоединен параллельно с резистором, поэтому можно обнаруживать неисправности, которые являются следствием обрыва в цепи.
Компонент: –
Жгут проводки: –
Код неисправности
FMI 2
Неустойчивые или неверные данные.
Условия регистрации кода неисправности:
• Напряжение не обнаруживается.
Возможная причина:
• Напряжение вышло из нормального диапазона.
Реакция модуля управления:
• Запрашивается включение желтой лампы.
Очевидные внешние признаки:
• Горит желтая лампа.
• Не функционирует кнопка повышения передач.
Соответствующая проверка:
• «40117-2 Выключатель переключателя передач, проверка» с помощью ПК-тестера.
FMI 4
Слишком низкое напряжение или короткое замыкание на цепь с более низким напряжением.
Условия регистрации кода неисправности:
• Напряжение между 0 В и 0,5 В.
Возможная причина:
• Короткое замыкание на "массу".
Реакция модуля управления:
• Запрашивается включение желтой лампы.
Очевидные внешние признаки:
• Горит желтая лампа.
• Не функционирует кнопка повышения передач.
Соответствующая проверка:
• «40117-2 Выключатель переключателя передач, проверка» с помощью ПК-тестера.
FMI 5
Слишком слабый ток или обрыв в цепи.
Условия регистрации кода неисправности:
• Напряжение между 0,9 В и 1,1 В.
Возможная причина:
• Обрыв в цепи выключателя.
Реакция модуля управления:
• Запрашивается включение желтой лампы.
Очевидные внешние признаки:
• Горит желтая лампа.
• Не функционирует кнопка повышения передач.
Соответствующая проверка:
• «40117-2 Выключатель переключателя передач, проверка» с помощью ПК-тестера.
MID 223 SID 42 Положение выключателя понижения передач

Общая информация
Выключатель подсоединен параллельно с резистором, поэтому можно обнаруживать неисправности, которые являются следствием обрыва в цепи.
Компонент: –
Жгут проводки: –
Код неисправности
FMI 2
Неустойчивые или неверные данные.
Условия регистрации кода неисправности:
• Напряжение не обнаруживается.
Возможная причина:
• Напряжение вышло из нормального диапазона.
Реакция модуля управления:
• Запрашивается включение желтой лампы.
Очевидные внешние признаки:
• Горит желтая лампа.
• Не функционирует кнопка понижения передач.
Соответствующая проверка:
• «40117-2 Выключатель переключателя передач, проверка» с помощью ПК-тестера.
FMI 4
Слишком низкое напряжение или короткое замыкание на цепь с более низким напряжением.
Условия регистрации кода неисправности:
• Напряжение между 0 В и 0,5 В.
Возможная причина:
• Короткое замыкание на "массу".
Реакция модуля управления:
• Запрашивается включение желтой лампы.
Очевидные внешние признаки:
• Горит желтая лампа.
• Не функционирует кнопка понижения передач.
Соответствующая проверка:
• «40117-2 Выключатель переключателя передач, проверка» с помощью ПК-тестера.
FMI 5
Слишком слабый ток или обрыв в цепи.
Условия регистрации кода неисправности:
• Напряжение между 0,9 В и 1,1 В.
Возможная причина:
• Обрыв в цепи.
Реакция модуля управления:
• Запрашивается включение желтой лампы.
Очевидные внешние признаки:
• Горит желтая лампа.
• Не функционирует кнопка понижения передач.
Соответствующая проверка:
• «40117-2 Выключатель переключателя передач, проверка» с помощью ПК-тестера.
MID 223 SID 237 Реле блокиратора стартера

Общая информация
Блокиратор стартера препятствует пуску двигателя, если переключатель передач находится не в
положении (N) и трансмиссия не разомкнута.
Когда переключатель передач находится в нейтральном положении (N), обмотка реле замкнута на "массу" через MID 223 (VS12). Когда ключ зажигание переводится в положение « Пуск» на обмотку реле подается напряжение, реле срабатывает и напряжение подается на вывод « 50» стартера.
Компонент: (K03) Реле стартера
Жгут проводки: 1484, 1000
Код неисправности
FMI 3
Слишком высокое напряжение или короткое замыкание на цепь с более высоким напряжением.
Условия регистрации кода неисправности:
• Короткое замыкание на электропитание.
Возможная причина:
• Короткое замыкание в жгуте проводки или в реле.
Реакция модуля управления:
• Запрашивается включение желтой лампы.
Очевидные внешние признаки:
• Горит желтая лампа.
• Не работает стартер.
Соответствующая проверка:
• “Реле стартера, проверка”
FMI 6
Слишком сильный ток или короткое замыкание на "массу".
Условия регистрации кода неисправности:
• Короткое замыкание на "массу".
Возможная причина:
• Короткое замыкание в жгуте проводки или в реле.
Реакция модуля управления:
• Запрашивается включение желтой лампы.
Очевидные внешние признаки:
• Горит желтая лампа.
• Стартер может включаться даже когда переключатель передач находится не в нейтральном положении (N).
Соответствующая проверка:
• “Реле стартера, проверка”
MID 223 SID 240 Программная память

Общая информация
Программная память встроена в модуль управления.
Компонент: –
Жгут проводки: –
Код неисправности
FMI 2
Неустойчивые или неверные данные.
Условия регистрации кода неисправности:
• Программная ошибка.
Возможная причина:
• Модуль управления не запрограммирован.
• Ошибка в программной памяти.
Реакция модуля управления:
• Запрашивается включение красной лампы.
Очевидные внешние признаки:
• Горит красная лампа.
• Автомобиль не двигается.
Соответствующая проверка:
• “Программная память/память для калибровки, проверка”
MID 223 SID 250 Информационный канал SAE J1708
Общая информация
По информационному каналу SAE J1708 передаются информационные и диагностические сигналы. Этот
канал также используется в качестве резервной системы для канала локальной сети SAE J1939 CAN,
если по каким-либо причинам канал локальной сети выходит из строя. Информационный канал SAE
J1708 позволяет непрерывно обновлять состояние системы и обеспечивает возможность считывания
данных через диагностическое гнездо.
Компонент: –
Жгут проводки: 1484
Код неисправности
FMI 9
Скорость обновления данных не соответствует норме.
Условия регистрации кода неисправности:
• MID 130 PPID 87 Отсутствуют сообщения.
Возможная причина:
• Программирование модуля управления.
• Неисправен компонент или имеется дефект в жгуте проводки.
• Нарушение контакта.
Реакция модуля управления:
• Запрашивается включение желтой лампы.
Очевидные внешние признаки:
• Горит желтая лампа.
Соответствующая проверка:
• «Каналы связи, поиск неисправностей»
MID 223 SID 253 Память для калибровки, ЭСППЗУ

Общая информация
При пуске двигателя рассчитывается контрольная сумма набора данных в памяти ЭСППЗУ модуля
управления. Для проверки правильности набора данных эта контрольная сумма сравнивается с ранее
сохраненной контрольной суммой.
Калибровочная память встроена в модуль управления.
Компонент: –
Жгут проводки: –
Код неисправности
FMI 2
Неустойчивые или неверные данные.
Условия регистрации кода неисправности:
• Программная ошибка.
Возможная причина:
• Модуль управления не запрограммирован.
Реакция модуля управления:
• Запрашивается включение желтой лампы.
Очевидные внешние признаки:
• Горит желтая лампа.
• Автомобиль не двигается.
Соответствующая проверка:
• “Программная память/память для калибровки, проверка”
MID 223 PSID 1 Переключатель Экономичного / Приемистого режимов

Общая информация
Переключатель подсоединен параллельно с резистором, поэтому можно обнаруживать неисправности, которые являются следствием обрыва в цепи.
Компонент: –
Жгут проводки: –
Код неисправности
FMI 2
Неустойчивые или неверные данные.
Условия регистрации кода неисправности:
• Напряжение не обнаруживается.
Возможная причина:
• Напряжение вышло из нормального диапазона.
Реакция модуля управления:
• Запрашивается включение желтой лампы.
Очевидные внешние признаки:
• Горит желтая лампа.
• Кнопка E/P не функционирует.
Соответствующая проверка:
• «40117-2 Выключатель переключателя передач, проверка» с помощью ПК-тестера.
FMI 4
Слишком низкое напряжение или короткое замыкание на цепь с более низким напряжением.
Условия регистрации кода неисправности:
• Напряжение между 0 В и 0,5 В.
Возможная причина:
• Короткое замыкание на "массу".
Реакция модуля управления:
• Запрашивается включение желтой лампы.
Очевидные внешние признаки:
• Горит желтая лампа.
• Кнопка E/P не функционирует.
Соответствующая проверка:
• «40117-2 Выключатель переключателя передач, проверка» с помощью ПК-тестера.
FMI 5
Слишком слабый ток или обрыв в цепи.
Условия регистрации кода неисправности:
• Напряжение между 0,9 В и 1,1 В.
Возможная причина:
• Обрыв в цепи выключателя.
Реакция модуля управления:
• Запрашивается включение желтой лампы.
Очевидные внешние признаки:
• Горит желтая лампа.
• Кнопка E/P не функционирует.
Соответствующая проверка:
• «40117-2 Выключатель переключателя передач, проверка» с помощью ПК-тестера.
MID 223 PSID 3 Выключатель аварийного режима "LIMP HOME"

Общая информация
Выключатель подсоединен параллельно с резистором, поэтому можно обнаруживать неисправности, которые являются следствием обрыва в цепи.
Компонент: –
Жгут проводки: –
Код неисправности
FMI 2
Неустойчивые или неверные данные.
Условия регистрации кода неисправности:
• Напряжение не обнаруживается.
Возможная причина:
• Напряжение вышло из нормального диапазона.
Реакция модуля управления:
• Запрашивается включение желтой лампы.
Очевидные внешние признаки:
• Горит желтая лампа.
• Не функционирует кнопка L.
Соответствующая проверка:
• «40117-2 Выключатель переключателя передач, проверка» с помощью ПК-тестера.
FMI 4
Слишком низкое напряжение или короткое замыкание на цепь с более низким напряжением.
Условия регистрации кода неисправности:
• Напряжение между 0 В и 0,5 В.
Возможная причина:
• Короткое замыкание на "массу".
Реакция модуля управления:
• Запрашивается включение желтой лампы.
Очевидные внешние признаки:
• Горит желтая лампа.
• Не функционирует кнопка L.
Соответствующая проверка:
• «40117-2 Выключатель переключателя передач, проверка» с помощью ПК-тестера.
FMI 5
Слишком слабый ток или обрыв в цепи.
Условия регистрации кода неисправности:
• Напряжение между 0,9 В и 1,1 В.
Возможная причина:
• Обрыв в цепи выключателя.
Реакция модуля управления:
• Запрашивается включение желтой лампы.
Очевидные внешние признаки:
• Горит желтая лампа.
• Не функционирует кнопка L.
Соответствующая проверка:
• «40117-2 Выключатель переключателя передач, проверка» с помощью ПК-тестера.
MID 223 PSID 6 Выключатель складывания рычага (FOLD)

Общая информация
Кнопка выключателя складывания рычага (FOLD) используется в тех случаях, когда нужно убрать рычаг переключателя передач с прохода. Выключатель подсоединен параллельно с резистором, поэтому можно обнаруживать неисправности, которые являются следствием обрыва в цепи.
Компонент: –
Жгут проводки: –
Код неисправности
FMI 2
Неустойчивые или неверные данные.
Условия регистрации кода неисправности:
• Напряжение не обнаруживается.
Возможная причина:
• Напряжение вышло из нормального диапазона.
Реакция модуля управления:
• Запрашивается включение желтой лампы.
Очевидные внешние признаки:
• Горит желтая лампа.
• Не функционирует кнопка FOLD.
Соответствующая проверка:
• «40012-2 Датчики положения передач, проверка» с помощью ПК-тестера
FMI 4
Слишком низкое напряжение или короткое замыкание на цепь с более низким напряжением.
Условия регистрации кода неисправности:
• Напряжение между 0 В и 0,5 В.
Возможная причина:
• Короткое замыкание на "массу".
Реакция модуля управления:
• Запрашивается включение желтой лампы.
Очевидные внешние признаки:
• Горит желтая лампа.
• Не функционирует кнопка FOLD.
Соответствующая проверка:
• «40012-2 Датчики положения передач, проверка» с помощью ПК-тестера
FMI 5
Слишком слабый ток или обрыв в цепи.
Условия регистрации кода неисправности:
• Напряжение между 0,9 В и 1,1 В.
Возможная причина:
• Обрыв в цепи выключателя.
Реакция модуля управления:
• Запрашивается включение желтой лампы.
Очевидные внешние признаки:
• Горит желтая лампа.
• Не функционирует кнопка FOLD.
Соответствующая проверка:
• «40012-2 Датчики положения передач, проверка» с помощью ПК-тестера
MID 223 PSID 9 Положение переключателя передач

Общая информация
Рабочие диапазоны датчиков перекрывают друг друга. Поэтому, когда соленоид в переключателе
передач движется между двумя датчиками, оба датчика находятся в активном состоянии, пока переключатель передач не пройдет через промежуточное положение (зону перекрытия).
Компонент: –
Жгут проводки: –
Код неисправности
FMI 12
Неисправность модуля или компонента.
Условия регистрации кода неисправности:
• Сигналы с датчика не указывают на определенное положение.
Возможная причина:
• Отсутствует сигнал датчиков.
• Два датчика или более одновременно дают сигналы, выходящие за пределы нормы, и находятся в активном состоянии. Например, датчики для заднего хода и ручного выбора передачи.
• Соленоид в переключателе передач нуждается в подтяжке.
Реакция модуля управления:
• Запрашивается включение желтой лампы.
Очевидные внешние признаки:
• Горит желтая лампа.
• Не включаются передачи.
Соответствующая проверка:
• «40012-2 Датчики положения передач, проверка» с помощью ПК-тестера
MID 223 PSID 30 Канал связи TMS

Общая информация
Канал связи TMS, аналогичный каналу SAE J1939, используется только для обмена данными между MID 223 и MID 130.
Компонент: –
Жгут проводки: 1484, 1000, 1499
Код неисправности
FMI 2
Неустойчивые или неверные данные.
Условия регистрации кода неисправности:
• В канале связи отсутствует поток данных.
Возможная причина:
• Нарушение контакта.
• Дефект в жгуте проводки или в модуле управления.
Реакция модуля управления:
• Запрашивается включение желтой лампы.
Очевидные внешние признаки:
• Горит желтая лампа.
Соответствующая проверка:
• «Каналы связи, поиск неисправностей»
FMI 9
Скорость обновления данных не соответствует норме.
Условия регистрации кода неисправности:
• Истекло время ожидания обновления сообщения от MID 130.
Возможная причина:
• Перегорел предохранитель.
• Идет программирование MID 130.
• Дефект проводки.
• Неисправность компонента.
Реакция модуля управления:
• Запрашивается включение желтой лампы.
Очевидные внешние признаки:
• Горит желтая лампа.
Соответствующая проверка:
• «Каналы связи, поиск неисправностей»
MID 223 PSID 36 Реле электропитания

Общая информация
Ключ зажигания управляет MID 223 (VS3), управляющим реле (VS4), с которого подается электропитание на MID 130 (AA18) и MID 223 (VS1).
Компонент: (K05) Реле автоматической коробки передач
Жгут проводки: 1484, 1000
Код неисправности
FMI 3
Слишком высокое напряжение или короткое замыкание на цепь с более высоким напряжением.
Условия регистрации кода неисправности:
• Электропитание подается на модуль управления (VS1) в течение более одной секунды после
обесточивания реле (VS4).
Возможная причина:
• Реле неисправно.
• Короткое замыкание на электропитание между переключателем передач (VS1) и (87).
Реакция модуля управления:
• Запрашивается включение желтой лампы.
Очевидные внешние признаки:
• Горит желтая лампа.
• MID 130 и MID 223 не обесточиваются, когда ключ зажигания переводится в положение "Стоп".
Соответствующая проверка:
• “Реле электропитания, проверка”
MID 223 PSID 254 Сигнал DIEE

Общая информация
Сигнал DIEE используется только для программирования на заводе-изготовителе.
Вывод 9 не используется системами автомобиля или другими приборами.
Компонент: –
Жгут проводки: –
Код неисправности
FMI 3
Слишком высокое напряжение или короткое замыкание на цепь с более высоким напряжением.
Условия регистрации кода неисправности:
• Напряжение на выводе 9 превышает 5 В.
Возможная причина:
• Напряжение на выводе 9 выше нормы.
Реакция модуля управления:
• Запрашивается включение желтой лампы.
• Модуль управления переходит в режим ожидания программирования и не может запустить программу коробки передач.
Очевидные внешние признаки:
• Горит желтая лампа.
• Автомобиль не двигается.
• Отсутствует связь с модулем управления, например, при попытке запустить тест или считать коды неисправностей.
Соответствующая проверка:
• “Сигнал DIEE, проверка”
Продолжение и полное описание проверок всех компонентов -
смотрите в 65 обновлении