Описание топливной системы euro 6 VOLVO
Топливная система, обзор
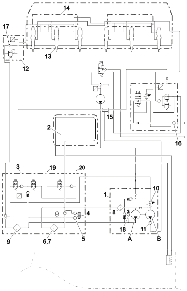
На рисунке показаны основные компоненты топливной системы.

- Топливный насос высокого давления
- Корпус топливного фильтра
- Первичный фильтр с водоотделителем
- Клапан для удаления воздуха
- Топливный фильтр
- Модуль подготовки дизельного топлива
- Форсунка (под крышкой клапана)
- Модуль подготовки газового топлива
- Газовый сепаратор
- Клапан возврата в бак
- Топливный фильтр грубой очистки
- Змеевик охлаждения

- Клапан для удаления воздуха
- Ручной насос (топливоподкачивающий насос)
- Впуск
- Водяной сепаратор
- Впуск топлива
- Впуск топлива, от вторичного фильтра
- Выпуск
- Выпуск топлива
- Возврат топлива в топливный бак
- Впуск топлива из топливного бака
- Разъем воздушной трубки
- Датчик давления топлива и воздуха
- Заглушка
- Электрический разъем к AFI
Топливная система управляется электронной системой блока ЕСМ (Модуль управления двигателем). Дизельное топливо и природный газ впрыскиваются непосредственно в цилиндр под высоким давлением форсунками, по одной на каждом цилиндре. Вначале впрыскивается дизельное топливо, которое является пилотным, а затем происходит основной впрыск природного газа. Объем топлива и фазы впрыска управляются электроникой блока ЕСМ, на который поступают сигналы от множества датчиков.
Воздух из топливной дизельной системы удаляется ручным насосом, который расположен на корпусе топливного фильтра.
ВНИМАНИЕ
Опасность повреждения оборудования.
Применение неправильных топливных фильтров может привести к повреждению топливной системы.
Используйте только топливные фильтры, предназначенные для Евро 6. Эти топливные фильтры обеспечивают намного более эффективное фильтрование по сравнению со старыми фильтрами.
Система подачи топлива, принцип работы

Дизельное топливо всасывается через сетчатый фильтр из бака через охлаждающий змеевик (2) под контролем блока управления двигателем, а затем поступает в корпус топливного фильтра (3). Оттуда топливо проходит через сливной насос (4), обратные клапаны (5) и первичный фильтр (6) с водоотделителем (7). После этого дизельное топливо всасывается через впускной сетчатый фильтр (8) в дизельный насос низкого давления (А) внутри насосного узла (1) дизельного двигателя, а также в корпус топливного фильтра (3). Затем топливо проходит через основной фильтр (9) и поступает обратно в топливный насос высокого давления (В) внутри дизельного насосного узла (1).
Ручной сливной насос (4) располагается на корпусе топливного фильтра и служит для откачки топлива (при выключенном двигателе), когда опорожняется топливная система.
Топливный насос высокого давления (В) питается через впускной дозирующий клапан (10), который регулирует давление в системе дизельного топлива. На следующем этапе топливо прокачивается от топливного насоса высокого давления через обратный клапан (11) в подготовительный коллектор дизельного топлива (12), установленный в передней части головки цилиндров. Топливо через коллектор дизельного топлива поступает в топливную рампу (14), откуда оно подается на форсунки (13) по прямым топливопроводам. Т-образное соединение (15) также передает опорный сигнал давления дизельного ссылка на модуль подготовки газа (16).
Неиспользуемое дизельное топливо возвращается из форсунок по продольному каналу в головке цилиндров. Возвратное топливо проходит через DCM (12), возвратный обратный клапан (17) и направляется назад в бак дизельного топлива. Перепускной клапан регулирует давление выше по потоку.
Предохранительный клапан (18) в топливном насосе высокого давления пропускает топливо обратно на сторону всасывания в случае, если давление слишком высокое, например, из-за засорения топливного фильтра.
В корпусе топливного фильтра содержится канал, через который дозирующий блок подает топливо в систему AFI (Топливная форсунка системы доочистки выхлопных газов). В дозирующем блоке также имеется датчик давления топлива (19), который измеряет давление подачи после главного фильтра.
Когда форсунка (20) открывается, топливо поступает через дозирующий блок по топливопроводу в форсунку.
Датчик уровня в водоотделителе (7) сигнализирует водителю о наличии воды в топливной системе. Слив осуществляется кнопками на рулевом колесе. Они открывают электрический сливной клапан с помощью блока управления двигателем.
Примечание
Не используйте сливной насос при работающем двигателе!
Подающий топливный насос

Дизельный топливный насос установлен на корпусе коробки передач и приводится от задней части насоса сервоусилителя рулевого управления. Уплотнение между дизельным топливным насосом и корпусом коробки передач состоит из направляющих колец с уплотнительным кольцом (6) и отдельного уплотнительного кольца. Внутри корпуса коробки передач (5) имеется набор небольших шестерен (1) для переноса мощности от насоса сервоусилителя рулевого управления на насос дизельного топлива. Зубчатая передача имеет передаточное число 1,5 от частоты вращения коленвала. Она синхронизирована с событиями работы насоса и впрыска.
Дизельный топливный насос подает дизельное топливо под давлением до 300 бар на форсунки через топливную рампу высокого давления. Он имеет встроенный впускной дозирующий клапан (2) для регуляции давления. Насос всасывает топливо из бака автомобиля топливный охладитель ЕСМ и фильтр в сборе. Узел состоит из 2 насосов: низкого давления и высокого давления. Насос низкого давления (3) служит для подачи топлива под давлением 5-7 бар на 7-ю форсунку. Насос высокого давления (4) служит для подачи топлива под давлением до 300 бар на форсунки через коллектор и топливную рампу высокого давления.
Впускной дозирующий клапан (2) - это основной способ электронного управления давлением подачи на форсунки как газа, так и дизельного топлива.
Топливный насос высокого давления

- Выпуск топлива, низкое давление
- Выпуск топлива к вторичному фильтру
- Разъем, дозирующий клапан
- Впуск топлива
- Впуск топлива от вторичного фильтра
- Идентификационная табличка, содержащий номер детали, серийный номер и месяц производства
- Выход высокого давления
Модуль подготовки дизельного топлива

Модуль подготовки дизельного топлива включает предохранительный клапан давления дизельного топлива (1), обратный клапан на выпуске дизельного топлива (2) и датчик давления дизельного топлива (3). Предохранительный клапан дизельного топлива защищает от систему от скачков давления. Обратный клапан на выпуске дизельного топлива (2) обеспечивает однонаправленность потока дизельного топлива к головке, а датчик давления контролирует давление в дизельной топливной рампе. Подсоединение к топливной рампе высокого давления выполняется трубками через головку цилиндров под клапанной крышкой.
Топливная рампа

Модуль топливной рампы допускает регулируемую подачу дизельного топлива из дизельного коллектора (1) и регулируемую подачу газа из модуля подготовки газа (2). Он независимо переносит эти два вида топлива к топливным форсункам для впрыска в камеру сгорания.
Дизельное топливо поступает из дизельного коллектора через входную трубку дизельной рампы (3) в переднюю часть корпуса газовой топливной рампы (4), которая присоединяется к форсункам 1-3 через трубки подачи дизельного топлива (5). Затем дизельное топливо подается через дизельную перепускную трубку (6) к задней части корпуса газовой топливной рампы (7) и к задним трем форсункам.
Г аз входит в заднюю часть газовой топливной рампы через входную трубку (8), которая присоединяется к форсункам 4-6 через трубки подачи газа (9). Затем газ подается в переднюю часть газовой топливной рампы через перепускную трубку (10) и проходит к трем передним форсункам.
Обе топливные рампы имеют идентификационные таблички.
Водоотделитель

Водоотделитель (1) расположен снизу на первичном фильтре. В состав водоотделителя входят:
• Датчик уровня
• Нагреватель топлива (опция)
• Электромагнитный сливной клапан (3)
Жгут проводов датчика уровня и сливного клапана соединен с водоотделителем через разъем (2).
Форсунка

Форсунка располагается вертикально над центром каждого цилиндра, между четырьмя клапанами, и закрепляется на головке цилиндров скобой (1). Нижняя часть форсунки отделена от рубашки охлаждения конической стальной втулкой (2) с уплотнительным кольцом (5).
Круглая выемка для возврата топлива (3) вокруг каждой форсунки также уплотняется уплотнительным кольцом (4).

Форсунки состоят из трех основных частей: Корпус форсунки (А), газовая игла (В) и дизельная игла (С). В цикле впрыска пилотное дизельное топливо впрыскивается через небольшие отверстия (D) расположенные на дизельной игле. Впрыск дизельного топлива осуществляется незадолго до природного газа, чтобы обеспечить энергию для самовозгорания порции газа, которая впрыскивается через отверстия (Е) в газовой игле.
Разъем дизельного топлива (1) и разъем газового топлива (2) принимают подачу дизельного топлива и природного газа. Обе жидкости удерживаются отдельно до впрыска внутрь цилиндра. Неиспользуемое дизельное топливо возвращается через отверстие в нижней колпачковой гайке (3). Форсунки полностью управляются ЕСМ через 4-контактное электрическое соединение (4).
На электрическом разъеме (4) имеется три отметки: номер детали (6), код поправки (5) и серийный номер (7). При замене одной или нескольких форсунок в блоке управления двигателем необходимо запрограммировать коды поправок новых форсунок, так как каждая насос-форсунка уникальна, и двигатель настраивается на оптимальный впрыск топлива с минимальными возможными выбросами. Коды поправок программируются посредством процедуры программирования параметров с помощью Techtool (Volvo Tech Tool). После замены каждой форсунки с помощью Tech Tool (Volvo Tech Tool) необходимо также установить параметр износа открытого контура (OLA), учитывающий изменение подачи топлива по мере износа форсунок.