Электросхемы грузового автомобиля RENAULT MIDLUM
1: ПИТАНИЕ/ ПУСК

- 1200 - Соединительный блок “BFR” (предохранителей/реле)
- 2111 - Аккумуляторная батарея (батареи)
- 2164 - Общий выключатель электроустановки
- 2165 - Общий выключатель
- 2196 - Реле п° 1 питания после контакта
- 2197 - Реле п° 2 питания после контакта
- 2211 - Стартер
- 2212 - Пусковое реле
- 2261 - Противоугонное устройство и электрический пуск
- 8213 - Электроклапан остановки двигателя
- 8466 - Контакт нейтрального положения коробки передач
2: ПИТАНИЕ / ПУСК / ПРЕДВАРИТЕЛЬНЫЙ НАГРЕВ

- 2203 - Блок противопускового реле
- 2217 - Противопусковое реле
- 2261 - Противоугонное устройство и электрический пуск
- 2311 - Генератор
- 2314 - Контрольная лампа зарядки батареи
- 2411 - Резисторы предпускового нагрева
- 2414 - Реле предпускового нагрева
- 2418 - Контрольная лампа предпускового нагрева
- 2419 - Контрольная лампа подогревателя дизтоплива
- 2422 - Реле подогревателя дизтоплива
- 2423 - Подогреватель дизтоплива Renault V.I
- 2461 - Выключатель предпускового нагрева двигателя
- 2464 - Термоконтакт подогревателя дизельного топлива
- 2465 - Выключатель подогревателя дизтоплива
- 7111 - Тахометр
- 7115 - Хронометр
- 8123 - Сигнализатор неисправности пневмосистемы
- 8213 - Электроклапан остановки двигателя
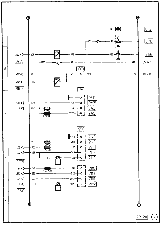
3: РЕЗЕРВНОЕ ПИТАНИЕ / РЕГУЛЯТОРА ЗАМЕДЛЕНИЯ/УСКОРЕНИ ХОЛОСТЫХ ОБОРОТОВ

- 1211 - Соединительная панель
- 1228 - Ящик аккумуляторных батарей
- 1230 - Проходная втулка
- 2141 - Резервное питание (для освещения)
- 2142 - Резервное питание (после контакта ключа стартера)
- 2146 - Резервное питание (масса)
- 2147 - Резервное питание (после общего выключателя)
- 2148 - Резервное питание (для цепи нулевой скорости)
- 2149 - Резервное питание (для цепи ускоренных холостых оборотов)
- 2153 - Резервное питание (до общего выключателя)
- 8115 - Контрольная лампа стояночного тормоза
- 8166 - Манометрический выключатель воздуха передних тормозов
- 8178 - Манометрический выключатель сигнализатора стояночного тормоза
- 8259 - Реле нулевой скорости
- 8229 - Электроклапан ускоренных холостых оборотов
- 8439 - Реле мертвой точки
- 8466 - Контакт нейтрального положения коробки передач
- 21101 - Привод кузовой оснастки
- 21103 - Сигнальная лампа рабочего состояния кузовой оснастки
- 21104 - “Контрольная” сигнализация кузовой оснастки в положении езды
- 21105 - “Аварийная” сигнализация кузовой оснастки в рабочем положении
- 21106 - Резервное питание (“аварийной” сигнализации кузовой оснастки в положении езды)
- 21107 - Резервное питание (привода кузовой оснастки)
- 21113 - Реле резервного питания (кузовой оснастки)
4: РЕЗЕРВНОЕ ПИТАНИЕ / РЕГУЛЯТОРА ЗАМЕДЛЕНИЯ/УСКОРЕНИ ХОЛОСТЫХ ОБОРОТОВ “ ВОМ”

- 1200 - Соединительный блок “BFR” (предохранителей/реле)
- 1211 - Соединительная панель
- 1230 - Проходная втулка
- 2141 - Резервное питание (для освещения)
- 2142 - Резервное питание (после контакта ключа стартера)
- 2146 - Резервное питание (масса)
- 2147 - Резервное питание (после общего выключателя)
- 2148 - Резервное питание (для цепи нулевой скорости)
- 2149 - Резервное питание (для цепи ускоренных холостых оборотов)
- 8115 - Контрольная лампа стояночного тормоза
- 8140 - Электроклапана системы безопасного торможения на заднем ходу
- 8166 - Манометрический выключатель воздуха передних тормозов
- 8178 - Манометрический выключатель сигнализатора стояночного тормоза
- 8229 - Электроклапан ускоренных холостых оборотов
- 8259 - Реле нулевой скорости
- 21109 - Резервное питание (отбора мощности)
- 21110 - Резервное питание (камеры дисплея заднего вида)
- 21111 - Реле резервного питания (ограничителя скорости на 30 км/ч)
- 21112 - Реле резервного питания (электроклапана системы безопасного торможения на заднем ходу)
- 81102 - Реле отключения замедлителя на выхлопе
5: РЕЗЕРВНОЕ ПИТАНИЕ / РЕГУЛЯТОРА ЗАМЕДЛЕНИЯ/УСКОРЕНИ ХОЛОСТЫХ ОБОРОТОВ “ RTMDR” РОЗЕТКА ПРИЦЕПА

- 1121 - Резерв
- 1211 - Соединительная панель
- 1228 - Ящик аккумуляторных батарей
- 1621 - Масса
- 2113 - Штепсельная розетка прицепа 7-контактная типа “24N”
- 2115 - Штепсельная розетка прицепа 7-контактная типа “24S”
- 2141 - Резервное питание (для освещения)
- 2142 - Резервное питание (после контакта ключа стартера)
- 2146 - Резервное питание (масса)
- 2147 - Резервное питание (после общего выключателя)
- 2148 - Резервное питание (для цепи нулевой скорости)
- 2149 - Резервное питание (для цепи ускоренных холостых оборотов)
- 2198- Питание после контакта + 24 В причепа
- 2199 - Питание после общего выключателя + 24 В причепа
- 3313 - Фонари указателей правого поворота прицепа
- 3314 - фонари указателей левого поворота прицепа
- 3515 - Противотуманный фонарь прицепа
- 3522 - Стоп-сигнал прицепа
- 3727 - Стояночный фонарь прицепа правый
- 3728 - Стояночный фонарь прицепа левый
- 5500 - Реле освещения клапанов
- 5501 - “Контрольный” сигнализатор сложенного положения лестничного поручня
- 5502 - “Аварийный” сигнализатор распрямленного положения лестничного поручня
- 5561 - Выключатель подсветки клапанов
- 6326 - Фонарь заднего хода прицепа
- 7519 - Штепсельная розетка для диагностики
- 8013 - Контрольная лампа системы АБС прицепа
- 8229 - Электрокпапан ускоренных холостых оборотов
- 21114 - Резервное электропитание (освещение клапанов)
- 21115 - Резервное электропитание (“контрольной” лампы сложенного положения лестничного поручня)
- 21116 - Резервное электропитание (’’аварийной” лампы распрямленного положения лестничного поручня)
6: ОСВЕЩЕНИЕ

- 3513 - Реле противотуманного фонаря (или фонарей)
- 3515 - Противотуманный фонарь прицепа
- 3517 - Контрольная лампа противотуманного фонаря (или фонарей)
- 3611 - Габаритный фонарь передний правый
- 3612 - Габаритный фонарь передний левый
- 3613 - Стояночный фонарь передний правый
- 3614 - Стояночный фонарь передний левый
- 3618 - Реле стояночных фонарей
- 3712 - Подсветка номерного знака автомобиля правая
- 3713 - Подсветка номерного знака автомобиля левая
- 3725 - Стояночный фонарь задний правый
- 3726 - Стояночный фонарь задний левый
- 3727 - Стояночный фонарь прицепа правый
- 3728 - Стояночный фонарь прицепа левый
- 6111 - Фара ближнего света правая
- 6112 - Фара ближнего света левая
- 6113 - Фара дальнего света правая
- 6114 - Фара дал ьнего света левая
- 6119 - Реле фар ближнего света
- 6121 - Реле фар дальнего света
- 6123 - Контрольная лампа фар дальнего света
- 6130 - Переключатель освещения
- А - габаритные фонари (подфарники)
- В - ближний свет фар
- С - дальний свет фар
- D - световой сигнализатор
- Е - звуковой сигнализатор
- F - указатель поворота
- G - противотуманные фары
- Н - противотуманный фонарь
- 6132 - Контрольная лампа фар ближнего света
- 6211 - Противотуманный прожектор левый
- 6212 - Противотуманный прожектор правый
- 6214 - Реле противотуманных фар
- 6215 - Реле фар дальнего света
- 6216 - Контрольная лампа фар дальнего света
- 6218 - Контрольная лампа противотуманных фар
- 6221 - Прожектор дальнего света правый
- 6222 - Прожектор дальнего света левый
- 6223 - Шунт (без прожекторов дальнего света)
- 6261 - Выключатель фар дальнего света
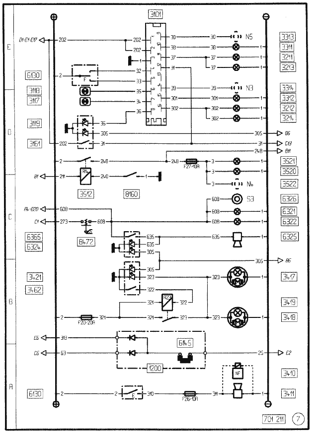
7: СИГНАЛИЗАЦИЯ

- 3101 - Блок-переключатель указателей поворота
- 3117 - Мигающая контрольная лампа ’’грузовик” или ’’тягач”
- 3118 - Мигающая контрольная лампа прицепа
- 3119 - Контрольная лампа аварийного сигнала
- 3161 - Кнопка управления аварийным сигналом
- 3211 - Передний указатель правого поворота
- 3212 - Передний указатель левого поворота
- 3213 - Боковой указатель правого поворота
- 3214 - Боковой указатель левого поворота
- 3311 - Задний указатель правого поворота
- 3312 - Задний указатель левого поворота
- 3313 - Фонари указателей правого поворота прицепа
- 3314 - Фонари указателей левого поворота прицепа
- 3410 - Электроклапан сирены на крыше
- 3411 - Звуковой сигнал
- 3417 - Поворотная фара No 1
- 3418 - Поворотная фара No 2
- 3419 - Реле поворотных фар
- 3421 - Контрольная лампа включения поворотной фары (или фар)
- 3462 - Выключатель поворотных фар
- 3512 - Реле стоп-сигналов
- 3520 - Стоп-сигнал левый
- 3521 - Стоп-сигнал правый
- 3522 - Стоп-сигнал прицепа
- 6130 - Переключатель освещения
- А - габаритные фонари (подфарники)
- В - ближний свет фар
- С - дальний свет фар
- D - световой сигнализатор
- Е - звуковой сигнализатор
- F - указатель поворота
- 6145 - Шунт (дневные фонари)
- 6321 - Фонарь сигнала заднего хода правый
- 6322 - Фонарь сигнала заднего хода левый
- 6324 - Контрольная лампа зуммера ’’заднего хода”
- 6325 - Зуммер ’’задний ход”
- 6326 - Фонарь заднего хода прицепа
- 6365 - Выключатель зуммера "задний ход”
- 8160 - Выключатель стоп-сигнала
- 8472 - Выключатель фонарей заднего хода
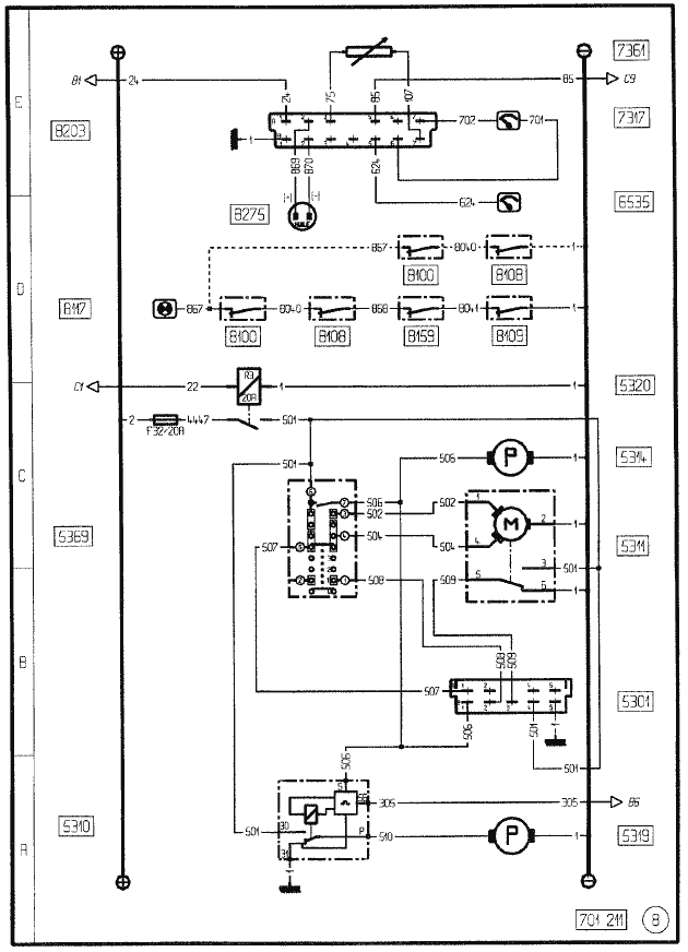
8: КОНТРОЛЬ ДВИГАТЕЛЯ / СТЕКЛООЧИСТИТЕЛЕЙ / СТЕКЛООМЫВАТЕЛЕЙ И ФАР

- 5301 - Тактовая схема стеклоочистителя
- 5310 - Реле времени цепи управления омывателями фар
- 5311 - Двигатель стеклоочистителя (стеклоочистителей)
- 5314 - Насос стеклоомывателя (стеклоомывателей)
- 5319 - Насос омывателей фар
- 5320 - Реле запрета стеклоочистителя
- 5369 - Выключатель стеклоочистителей / стеклоомывателей / омывателей фар
- 6535 - Подсветка указателя уровня масла
- 7317 - Указатель уровня и давления масла
- 7361 - Датчик давления масла
- 8100 - Датчик износа фрикционных накладок тормоза переднего левого
- 8108 - Датчик износа фрикционных накладок тормоза переднего правого
- 8109 - Датчик износа фрикционных накладок тормоза заднего левого
- 8117 - Контрольная лампа износа тормозных фрикционных накладок
- 8159 - Датчик износа фрикционных накладок тормоза заднего правого
- 8203 - Блок измерений уровня масла и температуры воды
- 8275 - Датчик уровня масла в двигателе
9: ПАНЕЛЬ ПРИБОРОВ
ГЛАВНЫЙ ДИСПЛЕЙ

- 1119 - Реостат освещения панели приборов
- 2314 - Контрольная лампа зарядки батареи
- 3117 - Мигающая контрольная лампа ’’грузовик” или ’’тягам”
- 3118 - Мигающая контрольная лампа прицепа
- 3411 - Звуковой сигнал
- 3517 - Контрольная лампа противотуманного фонаря (или фонарей)
- 4566 - Датчик наружной температуры
- 6123 - Контрольная лампа фар дальнего света
- 6132 - Контрольная лампа фар ближнего света
- 6531 - Подсветка дисплея
- 6535 - Подсветка указателя уровня масла
- 7111 - Тахометр
- 7313 - Указатель температуры воды
- 7317 - Указатель уровня и давления масла
- 7362 - Датчик температуры в контуре охлаждения двигателя
- 7411 - Указатель уровня топлива
- 7462 - Датчик уровня топлива в баке
- 7521 - Аварийный сигнализатор “DANGER” (’’Опасно, немедленно остановить”)
- 7523 - Аварийный сигнализатор и контрольный тест ограничителя скорости
- 7614 - Главный дисплей
- 8011 - Контрольная лампа системы АБС
- 8105 - Датчик давления воздуха задний
- 8115 - Контрольная лампа стояночного тормоза
- 8117 - Контрольная лампа износа тормозных фрикционных накладок
- 8123 - Сигнализатор неисправности пневмосистемы
- 8138 - Указатель давления воздуха тормозной системы
- 8165 - Манометрический выключатель воздуха задних тормозов
- 8166 - Манометрический выключатель воздуха передних тормозов
- 8174 - Мановыключатель воздуха стояночного тормоза и тормоза прицепа
- 8216 - Контрольная лампа давления масла
- 8217 - Контрольная лампа воды контура охлаждения двигателя
- 8268 - Термоконтакт аварийного сигнала температуры в контуре охлаждения
- 8466 - Контакт нейтрального положения коробки передач
- 9263 - Контрольная сигнальная лампа и тест дефектов “ITC”
10: ПАНЕЛЬ ПРИБОРОВ
МОДУЛЬ СИГНАЛИЗАТОРОВ В ГЛАВНОМ ДИСПЛЕЕ

- 2418 - Контрольная лампа предпускового нагрева
- 5501 - “Контрольный” сигнализатор сложенного положения лестничного поручня
- 5502 - “Аварийный” сигнализатор распрямленного положения лестничного поручня
- 6218 - Контрольная лампа противотуманных фар
- 6315 - Контрольная лампа рабочего прожектора
- 7617 - Блок контрольных лампочек главного дисплея
- 8013 - Контрольная лампа системы АБС прицепа
- 8035 - Контрольная лампа электрозамедлителя
- 8318 - Контрольная лампа блокировки межколесного дифференциала
- 8319 - Контрольная лампа отбора мощности
- 8364 - Контакт на блокировке межколесного дифференциала
- 8366 - Контакт на отборе мощности
- 8522 - Контрольная лампа подвески
- 8523 - Аварийная контрольная лампа подвески
- 8600 - “Контрольная” сигнализация автоматической коробки передач
- 21103 - Сигнальная пампа рабочего состояния кузовой оснастки
- 21104 - “Контрольная” сигнализация кузовой оснастки в положении езды
- 21105 - “Аварийная” сигнализация кузовой оснастки в рабочем положении
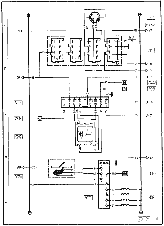
11: СКОРОСТЬ АВТОМОБИЛЯ

- 1200 - Соединительный блок “BFR” (предохранителей/реле)
- 5201 - Вычислительное устройство для ограничителя скорости
- 5212 - Привод (для ограничителя скорости)
- 7114 - Электронный тахограф
- 7519 - Штепсельная розетка для диагностики
- 7523 - Аварийный сигнализатор и контрольный тест ограничителя скорости
- 8032 - Блок реле электрозамедлителя.
- 8034 - Электрозамедлитель
- 8035 - Контрольная лампа электрозамедлителя
- 8070 - Привод электрозамедлителя
- 8461 - Датчик скорости автомобиля
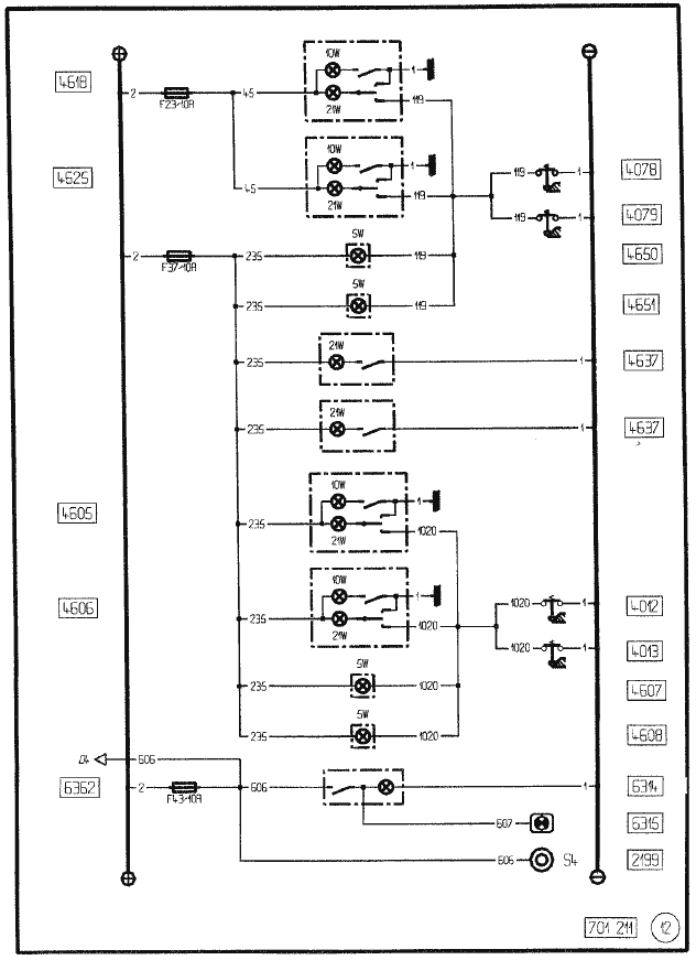
12: ОСВЕЩЕНИЕ КАБИНЫ

- 2199 - Питание после общего выключателя + 24 В причепа
- 4012 - Контакт двери задней левой
- 4013 - Контакт двери задней правой
- 4078 - Контакт двери со стороны водителя
- 4079 - Контакт двери со стороны пассажира
- 4605 - Плафон двери задней левой
- 4606 - Плафон двери задней правой
- 4607 - Подсветка ступеньки двери задней левой
- 4608 - Подсветка ступеньки двери задней правой
- 4618 - Плафон водителя
- 4625 - Плафон пассажира
- 4637 - Плафон задний
- 4650 - Подсветка ступеньки со стороны водителя
- 4651 - Подсветка ступеньки со стороны пассажира
- 6314 - Рабочий прожектор (тягача)
- 6315 - Контрольная лампа рабочего прожектора
- 6362 - Выключатель рабочего прожектора
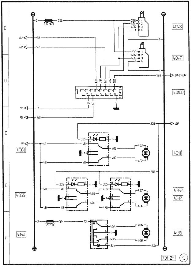
13: ЭЛЕМЕНТЫ КОМФОРТА КАБИНЫ

- 4047 - Электрический замок со стороны пассажира
- 4048 - Электрический замок со стороны водителя
- 4135 - Электропривод аэратора крыши
- 4160 - Выключатель электропривода аэратора крыши
- 4311 - Привод стеклоподъемника окна водителя
- 4312 - Привод стеклоподъемника окна пассажира
- 4361 - Управление стеклоподъемником окна водителя
- 4362 - Управление стеклоподъемником окна пассажира
- 4365 - Управление стеклоподъемником окна пассажира (на стороне водителя)
- 40100 - Радиочастотный блок централизованной блокировки (дверей)
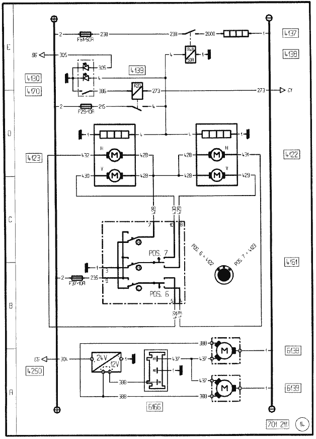
14: ЭЛЕМЕНТЫ КОМФОРТА КАБИНЫ

- 4122 - Поворотное зеркало заднего вида для водителя, с дефростингом
- 4123 - Поворотное зеркало заднего вида для пассажира, с дефростингом
- 4130 - Контрольная лампа размораживания зеркал заднего вида и ветрового стекла
- 4137 - Сопротивление размораживания ветрового стекла
- 4138 - Реле времени для размораживания ветрового стекла
- 4139 - Реле размораживания зеркал заднего вида и ветрового стекла
- 4161 - Выключатель ориентации наружного зеркала (зеркал) заднего вида
- 4170 - Выключатель размораживания зеркал заднего вида и ветрового стекла
- 4250 - Понижающий трансформатор (напряжения регулировка прожекторов)
- 6138 - Двигатель регулировки положения левой фары
- 6139 - Двигатель регулировки положения правой фары
- 6166 - Выключатель регулировки фар
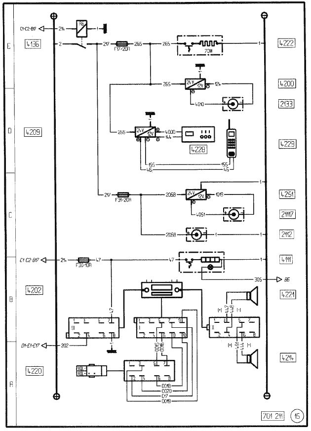
15: ЭЛЕМЕНТЫ КОМФОРТА КАБИНЫ

- 2112 - Розетка 24 В
- 2133 - Розетка 12 В
- 4111 - Прикуриватель
- 4136 - Реле элементов дополнительного комфорта
- 4200 - Понижающий трансформатор (розетка 12 вольт)
- 4202 - Радиоприемник
- 4209 - Понижающий трансформатор (связь)С2а
- 4214 - Громкоговоритель водителя
- 4220 - Дистанционное управление радиоприемником
- 4221 - Громкоговоритель пассажира
- 4222 - Нагреваемое сиденье водителя
- 4228 - Радиостанция УКВ
- 4229 - Телефона
- 4251 - Понижающий трансформатор (розетка 12 В дополнительная)
- 21117 - Розетка 12 В дополнительная
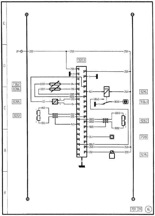
16: СИСТЕМА ЭЛЕКТРОННОГО ОПЕРЕЖЕНИЯ ВПРЫСКА “ ITC”

- 7362 - Датчик температуры в контуре охлаждения двигателя
- 7519 - Штепсельная розетка для диагностики
- 8261 - Датчик скорости вращения двигателя
- 8285 - Датчик давления наддувочного воздуха
- 8286 - Датчик температуры наддувочного воздуха
- 9203 - Вычислительное устройство “ITC”
- 9215 - Электроклапан “ITC”
- 9216 - Реле аварийной защиты “ITC”
- 9262 - Датчик режима ТНВД
- 9263 - Контрольная сигнальная лампа и тест дефектов “ITC
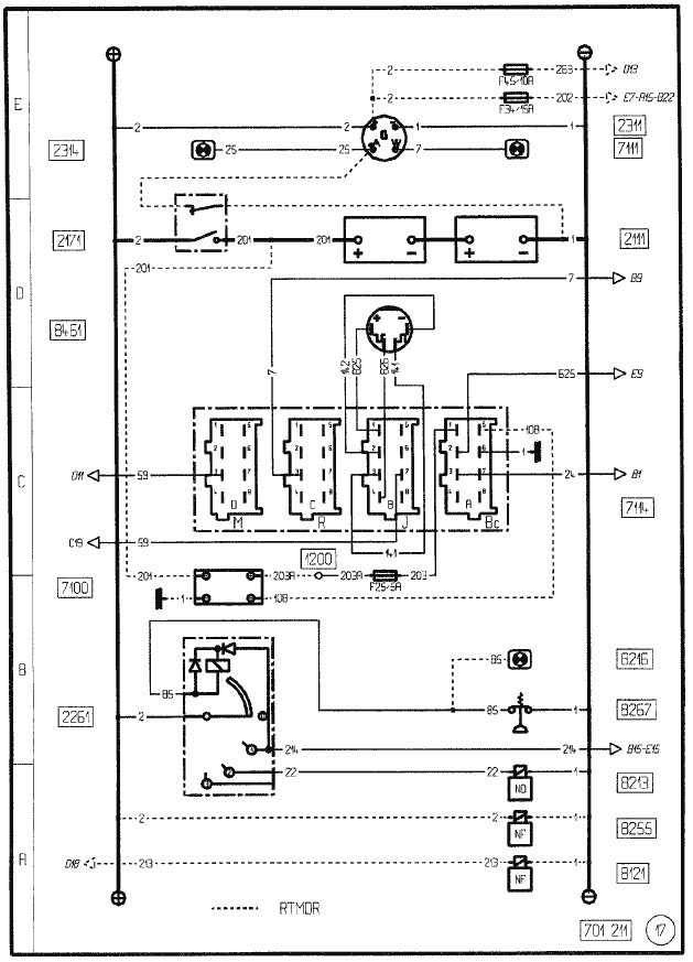
17: ОБОРУДОВАНИЕ МОДИФИКАЦИИ RTMDR

- 1200 - Соединительный блок “BFR” (предохранителей/реле)
- 2111 - Аккумуляторная батарея (батареи)
- 2171 - Общий выключатель в модификациях “RTMDR”
- 2261 - Противоугонное устройство и электрический пуск
- 2311 - Генератор
- 2314 - Контрольная лампа зарядки батареи
- 7100 - Ограничитель тока
- 7114 - Электронный тахограф
- 8121 - Электроклапан отключения замедлителя на выпуске
- 8213 - Электроклапан остановки двигателя
- 8216 - Контрольная лампа давления масла
- 8255 - Электроклапан останова двигателя в модификации RTMDR
- 8267 - Манометрический выключатель аварийного сигнала масла
- 8461 - Датчик скорости автомобиля
18: ОБОРУДОВАНИЕ ABS / ASR “4S/4M”

- 2115 - Штепсельная розетка прицепа 7-контактная типа “24S”
- 2116 - Штепсельная розетка прицепа 7-контактная (для системы “АБС”)
- 2196 - Реле п° 1 питания после контакта
- 2198 - Питание после контакта + 24 В причепа
- 7519 - Штепсельная розетка для диагностики
- 8000 - Вычислительное устройство “ABS” (АБС)
- 8011 - Контрольная лампа системы АБС
- 8013 - Контрольная лампа системы АБС прицепа
- 8014 - Электроклапан системы АБС передний левый
- 8015 - Электрокпапан системы АБС передний правый
- 8016 - Электроклапан системы АБС задний левый
- 8017 - Электроклапан системы АБС задний правый
- 8036 - Реле отключения электрозамедпителя
- 8046 - Шунт (без АБС)
- 8061 - Датчик системы АБС передний левый
- 8062 - Датчик системы АБС передний правый
- 8063 - Датчик системы АБС задний левый
- 8064 - Датчик системы АБС задний правый
- 8070 - Привод электрозамедлителя
19: ОБОРУДОВАНИЕ ABS / ASR “4S/3M”

- 2116 - Штепсельная розетка прицепа 7-контактная (для системы “АБС”)
- 2196 - Реле п° 1 питания после контакта
- 2198 - Питание после контакта + 24 В причепа
- 7519 - Штепсельная розетка для диагностики
- 8000 - Вычислительное устройство “ABS” (АБС)
- 8006 - Электроклапан системы АБС задних колес
- 8011 - Контрольная лампа системы АБС
- 8013 - Контрольная лампа системы АБС прицепа
- 8014 - Электроклапан системы АБС передний левый
- 8015 - Электроклапан системы АБС передний правый
- 8036 - Реле отключения электрозамедлителя
- 8046 - Шунт (без АБС)
- 8061 - Датчик системы АБС передний левый.
- 8062 - Датчик системы АБС передний правый
- 8063 - Датчик системы АБС задний левый
- 8064 - Датчик системы АБС задний правый
- 8070 - Привод электрозамедлителя
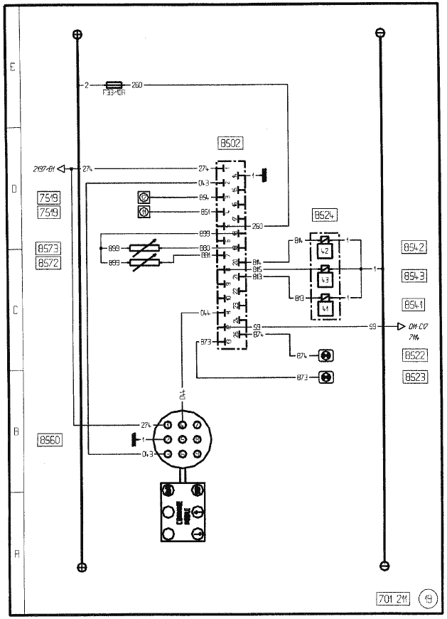
20: ПОДВЕСКА АВТОМОБИЛЯ

- 2197 - Реле п° 2 питания после контакта
- 7114 - Электронный тахограф
- 7519 - Штепсельная розетка для диагностики
- 8502 - Вычислительное устройство подвески
- 8522 - Контрольная лампа подвески
- 8523 - Аварийная контрольная лампа подвески
- 8524 - Блок электроклапанов задней подвески
- 8541 - Главный электроклапан подушек задней подвески
- 8542 - Электроклапан правой задней подушки подвески
- 8543 - Электроклапан левой задней подушки подвески
- 8560 - Пульт дистанционного управления
- 8572 - Задний правый датчик уровня подвески
- 8573 - Задний левый датчик уровня подвески
21: АВТОМАТИЧЕСКИЕ КОРОБКИ ПЕРЕДАЧ “ALLISON”

- 1200 - Соединительный блок “BFR” (предохранителей/реле)
- 1202 - Блок реле автоматической коробки передач
- 7519 - Штепсельная розетка для диагностики
- 8076 - Ножной выключатель замедлителя на выпуске
- 8150 - Электроклапан замедлителя на выпуске
- 8300 - Коробка отбора мощности
- 8600 - “Контрольная” сигнализация автоматической коробки передач
- 8602 - Вычислительное устройство автоматической коробки передач
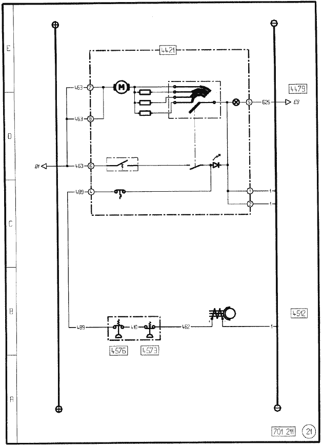
22: КОНДИЦИОНИРОВАНИЕ ВОЗДУХА

- 4421 - Отопитель (отопители) воздуха
- 4479 - Привод вентиляции кабины
- 4512 - Компрессор установки кондиционирования
- 4573 - Прессостат низкого давления
- 4576 - Прессостат высокого давления
23: АВТОНОМНЫЙ ОТОПИТЕЛЬ “АТ 2000”

- 4422 - Автономный отопитель
- 4469 - Программируемое управление автономным отопителем
- 4919 - Насос подами топлива
- 7519 - Штепсельная розетка для диагностики