Электронная пневматическая система (ECAM)
ECAM устанавливает новую планку развития пневматических систем для грузовых автомобилей и
автобусов.
Значительные особенности и преимущества:
Система ECAM объединяет несколько компонентов, собранных в одном корпусе, в т.ч. такие компоненты, как электронный регулятор давления, патрон воздушной сушилки, многоконтурный защитный клапан, предохранительные клапаны, система регенерации, заправочный разъем для подключения пневматического контура другого автомобиля, управляющая электроника с интегрированными сенсорами давления и шина данных CAN "Трансмиссия" с бортовой диагностической системой, а также внешняя диагностическая система.
Интервал включения и давление отключения электронного регулятора давления свободно
программируются и ограничены только максимальным рабочим давлением. Система ECAM предоставляет возможность индивидуального управления и ограничения давления в контурах.

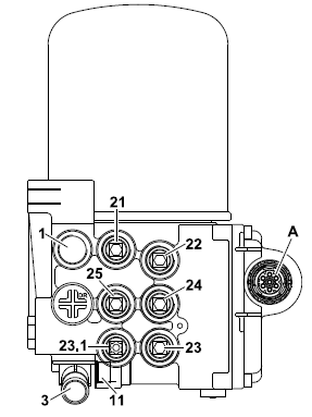
Электрические разъемы (A)
Пневматические разъемы

Технические характеристики ECAM
Пневматические параметры
- Рабочее давление 14,0 бар макс.
- Давление отключения регулятора давления, электрич. 12,5 ± 0,3 бар (8 – 13 бар параметрированное)
- Интервал включения регулятора давления, электрич. 2,0 ± 0,2 бар (0,6 – 2 бар параметрированное)
- Давление отключения регулятора давления, дублирование 12,5 ± 0,5 бар (8 – 13 бар регулируемое)
- Интервал включения дублирующего регулятора давления 2,5 ± 0,5 бар
- Давление в контуре электр. K 21, K 22 12,5 ± 0,3 бар (8 - 13 бар параметрированное)
- Давление в контуре, дублирование K 24 10,0 бар +0,5/-2 бар (8 – 13 бар параметрированное)
- Давление в контуре электр. K 23/K 23.1 8,5 бар 0,0/-1,3 бар
- Давление в контуре электр. K 25 12,5 ± 0,3 бар (8 - 13 бар параметрированное)
- Давление в контуре, дублирование K 21, K 22, K 24, K 25 12,5 ± 0,5 бар (8 - 13 бар регулируемое)
- Давление в контуре, дублирование K 23 8,5 бар 0,0/- 1,3 бар
- Дин. защитное давление контура электр. K 21-K 24 6,5 бар, 0,0/+1,0 бар (4,5 – 8 бар параметрированное)
- Дин. защитное давление контура, дублирование K 21-K 24 6,5 бар, 0,0/+ 1,0 бар
- Предохранительный клапан регулятора давления 13,5 бар, 0,0/+ 1,5 бар
- Предохранительный клапан K 23/K 23.1 8,6 бар, 0,0/+ 0,4 бар
- Мех. предохранительный клапан контура (давление открытия) K 21-25 6,5 бар 0,0/+0,8 бар (6 – 8 бар регулируемое)
- Подключение пневматического контура другого автомобиля, разъем 11 (режим дублирования) 11 бар мин./12,5 бар макс.
- Доп. разность давлений K 23/K 23.1 0,2 бар ± 0,2 бар
Электрические параметры
- Питающее напряжение (блок управления) U = 16,8 – 32 В
- Номинальное напряжение (блок управления) U = 24 В
- Пробное напряжение (блок управления) U = 27,6 В ± 0,4 В
- Перенапряжение (блок управления) U = 36 В/1ч (при 40 °C)
- Потребление тока макс. 16В – 32В I = 1,25 A ± 10%
Момент затяжки
- Патрон воздушной сушилки 15 Нм
Экспликация внутреннего оборудования ECAM

Электронное регулирование – первичное наполнение
Зажигание
- Системное давление < 0,5 бар
- Блок управления (E) – сброс
- Частота вращения двигателя n = 0
- Магнитный клапан регулятора давления (2) возбужден
Пуск двигателя
- Системное давление < 0,5 бар
- Частота вращения двигателя n ³ частота вращения двигателя на холостом ходу
- Магнитный клапан регулятора давления (2) возбужден, так что запуск не должен осуществляться
против нагрузки воздушного компрессора
- При частоте вращения двигателя n ³ частоты вращения двигателя на холостом ходу магнитный
клапан регулятора давления (2) обесточен, а магнитный клапан регенерации (19) возбужден, так что
происходит нагрузка воздушного компрессора, а дублирование регулятора давления (6) блокируется
защитным клапаном дублирования (6.1).
- Начало контроля первичного наполнения.
Первичное наполнение
При работе воздушного компрессора (А) под нагрузкой сжатый воздух попадает через редукционный
клапан (4) к следующим устройствам системы ECAM:
- Патрон воздушной сушилки (B)
- Обратный клапан (C)
- Воздухораспределитель (D)
- Магнитные клапаны контура 21, 22, 23, 24 (11.1-11.4)
- Магнитный клапан регенерации (19)
- Магнитный клапан регулятора давления (2)
- Управляемые обратные клапаны контура 21, 22, 24 (9-9.2)
- Перепускной клапан контура 25 (10)
- Управляемый ограничитель давления с защитным клапаном контура 23 (13)
- Дублирующий регулятор давления (6) с защитным клапаном дублирования (6.1)
Магнитный клапан регенерации (19), возбужденный при работе воздушного компрессора под
нагрузкой, блокирует через переключающий клапан (18) дублирующий регулятор давления (6) с
защитным клапаном дублирования (6.1), так что дублирующий регулятор давления не срабатывает.
Последовательность наполнения
Первичное наполнение осуществляется в следующей последовательности (учитывать время первичного
наполнения)
- Наполнение контура 24 согласно приоритетности 4 до давления первичного наполнения
- Наполнение контура 22 согласно приоритетности 3 до давления первичного наполнения
- Наполнение контура 21 согласно приоритетности 2 до давления первичного наполнения
- Наполнение контура 23/23.1 согласно приоритетности 1 до давления первичного наполнения
- Наполнение контура 25 по достижении установленного на перепускном клапане давления открытия
без прямой зависимости давлений первичного наполнения
По достижении давлений первичного наполнения в контурах 21 – 24 все контуры открываются и
наполняются до достижения установленных значений давления отключения, а именно
- Контур 23 8,5 бар макс. (магнитный клапан 11.3 открыт)
- Контур 24 10 бар макс. (магнитный клапан 11.4 открыт)
- Контур 21/22 12,5 бар
Для контуров 21/22 определено, что параметрированное давление отключения > давления отключения
регулятора давления, так что соответствующие магнитные клапаны этих контуров (11.1, 11.2) при
зажигании "ВКЛ" постоянно остаются напряженными, и, таким образом, разъемы 21, 22 постоянно
связаны друг с другом, пока значение давления превышает динамическое защитное давление.
Ограничение давления контура 23
В соответствии с установленным давлением отключения, замеренным на датчике давления контура 23
(12.3), магнитный клапан контура 23 (11.3) обесточивается, так что повышение давления на разъеме 23
прекращается.
При отборе давления, повлекшего потерю давления включения, замеренного на датчике давления 23
(12.3), магнитный клапан контура 23 (11.3) возбуждается до тех пор, пока снова не будет достигнуто
давление отключения.
Отключение регулятора давления
По достижении параметрированного давления отключения регулятора давления, замеренного на
датчике давления (12), возбуждается магнитный клапан регулятора давления (2), так что происходит
открытие предохранительного клапана (4), и воздушный компрессор (А) работает на холостом ходу в
атмосферу через разъем (3).
Интервал включения регулятора давления
По достижении параметрированного давления включения регулятора давления, замеренного на датчике
давления (12), магнитный клапан регулятора давления (2) обесточивается, так что редукционный клапан (4) закрывается.
Таким образом, сжатый воздух, нагнетаемый воздушным компрессором (А), снова попадает через
патрон осушителя (В) к распределителю (D) и другим потребителям. Одновременно происходит
возбуждение магнитного клапана регенерации (19), так что блокировка дублирующего регулятора
давления (6) сохраняется.
Процесс регенерации
Регенерация при давлении отключения регулятора давления
Во время работы воздушного компрессора на холостом ходу при возбуждении магнитного клапана
регенерации (19) может сработать регенерация патрона осушителя через релейный клапан (16), для
чего в блоке управления (E) был реализован соответствующий алгоритм.
Регенерация без достижения давления отключения регулятора давления Для того, чтобы при повышенной потребности в воздухе обеспечить регенерацию патрона осушителя без достижения давления отключения регулятора давления, после каждого определенного расхода проводится принудительная регенерация до установленного давления.
При этом по достижении установленного значения расхода происходит возбуждение магнитного
клапана регулятора давления (2), а магнитный клапан регенерации (19) остается возбужденным, пока
расчетный объем регенерационного воздуха не пройдет через патрон осушителя (см. также регенерация при давлении отключения регулятора давления) или пока не будет достигнуто
установленное давление, что приведет к обесточиванию магнитного клапана регулятора давления и
включению холостого хода воздушного компрессора.
Если вследствие недобора установленного давления расчетный объем регенерационного воздуха не
прошел через патрон осушителя, оставшийся объем добавляется при последующих циклах
регенерации.
При зажигании "ВЫКЛ" информация о регенерационном остатке стирается из памяти.
При первичном наполнении регенерация подавляется до достижения давления отключения, если
давление во всех контурах было < 0,5 бар.
Торможение EBS
При скорости < 10 км/ч
При недостатке динамического защитного давления на время торможений EBS происходит
возбуждение соответствующих магнитных клапанов контуров 21, 22, 23 (11.1, 11.2, 11.3), так что
между отдельными контурами 21/22/23 осуществляется выравнивание давления, и блок управления (Е)
не воспринимает это как сбой.
По окончании торможения EBS до достижения динамического защитного давления происходит
циклическое возбуждение соответствующего магнитного клапана, так что новое наполнение может
осуществляться даже при недостаточной мощности подачи воздушного компрессора.
Если давление в контуре регулятора давления £ давления в контуре, циклическое возбуждение
соответствующего магнитного клапана подавляется.
При скорости > 10 км/ч
При недостатке динамического защитного давления на время торможения EBS происходит
возбуждение соответствующих магнитных клапанов контуров 21, 22, 23 (11.1, 11.2, 11.3), так что
между отдельными контурами 21/22/23 осуществляется выравнивание давления, причем при
скорости > 10 км/ч, в отличие от скорости < 10 км/ч, блок управления (Е) запоминает это как сбой.
По окончании торможения EBS до достижения динамического защитного давления происходит
циклическое возбуждение соответствующих магнитных клапанов, так что после этого может
осуществляться новое наполнение.
Если давление в контуре регулятора давления £ давления в контуре, циклическое возбуждение
соответствующего магнитного клапана подавляется.
Дефект контура
Негерметичность
При негерметичности контура 21 – 24 после падения давления включения, замеренного на датчиках
давления (12.1 – 12.4), ниже минимума происходит возбуждение соответствующего магнитного
клапана (11.1 – 11.4), так что уровень давления остается выше динамического защитного давления.
Если давление падает ниже уровня динамического защитного давления, циклическое возбуждение
магнитного клапана соответствующего контура продолжается до тех пор, пока значение динамического
защитного давления не будет превышено, что позволит осуществлять нормальное наполнение при
постоянном возбуждении.
Если давление в контуре регулятора давления £ давления в контуре, циклическое возбуждение
соответствующего магнитного клапана подавляется. Если давление остается ниже значения
динамического защитного давления дольше времени цикла восстановления (параметр) в блоке
управления фиксируется сбой.
Разрыв магистрали
При разрыве одной из соединительных магистралей все контуры декомпрессируются до достижения
динамического защитного давления и затем блокируются.
Если контур, пострадавший от разрыва магистрали, не удерживает минимальное давление, несмотря на
циклическое возбуждение соответствующего магнитного клапана, циклическое возбуждение
магнитного клапана происходит во время параметрированного цикла восстановления.
Если по окончании цикла восстановления минимальное давление не будет превышено, циклическое
возбуждение магнитного клапана затронутого контура прекращается, и контур отключается от
последующих попыток наполнения.
При разрыве соединительной магистрали контура 25 давление во всех контурах снижается до давления
открытия механического предохранительного клапана контура 25.
Повторное наполнение отключенного контура
При падении давления в контуре ниже минимального значения, контур снова подключается к процессу
наполнения путем циклического возбуждения соответствующего магнитного клапана только после
устранения неисправности и превышения минимального давления при последующей нагрузке
воздушного компрессора через соответствующий управляемый обратный клапан (9 – 9.2) или
управляемый ограничитель давления с защитным клапаном (13). Если при этом достигается
динамическое защитное давление, затронутый контур без ограничений подключается к процессу
регулирования и наполнения.
Дублирующее регулирование
Наполнение
· Зажигание "ВКЛ"
- Воздушный компрессор под нагрузкой
· Наполнение
Как только давление подаваемого сжатого воздуха достигает давления открытия управляемых обратных
клапанов (9 – 9.2) и перепускного клапана (10), ограниченный сжатый воздух поступает к
подключенным контурам. При достижении установленного на защитном клапане (6.1) значения
управляющего давления, управляемые обратные клапаны (9 – 9.2) открываются органами управления
(14 – 14.2). Воздух поступает к разъемам 21, 22, 24 и через открывающийся ограничитель давления
(13) к разъемам 23 и 23.1.
Вследствие процесса открытия контуров давление на инициаторах (14 – 14.2) падает ниже давления
открытия управляемых обратных клапанов (9 – 9.2) и блокирует их, так что до достижения защитного
давления защитного клапана (6.1) происходит циклическое открытие/закрытие контуров 21, 22, 23 и 24.
Управляемые обратные клапаны (9 – 9.2) остаются открытыми только после достижения защитного
давления и до значения давления ограничителя (13).
По достижении давления отключения дублирующего регулятора давления на дублирующем регуляторе
(6) редукционный клапан (4) с предохранительным клапаном (4.1) срабатывает по команде своего
инициатора (15) таким образом, что воздушный компрессор работает на холостом ходу в атмосферу
через вытяжку (3).
· Срабатывает следующая последовательность наполнения:
- Наполнение контура 25 по достижении давления открытия обратного клапана (С), также начало
перепуска в контуры 21/22/23/24.
- По достижении примерно 9,5 бар в воздухораспределителе (D) циклическое наполнение контуров
21/22/24 и замедленное повышение давления в контуре 23/23.1.
- По достижении примерно 9 бар в контурах 21/22/24/25 постоянный процесс наполнения до
достижения значения отключения дублирующего регулятора давления, причем контур 23/23.1
приближается к своему пониженному давлению макс. 8,5 бар при повышении давления в
контуре 25.
По достижении установленного значения отключения дублирующего регулятора давления нагрузка
воздушного компрессора прерывается и запускается процесс регенерации.
Интервал включения дублирующего регулятора давления
По достижении установленного давления включения инициатор (15) на редукционном клапане (4)
декомпрессируется через дублирующий регулятор давления (6), предохранительный клапан регулятора
давления (4.1) закрывает вытяжку воздушного компрессора (3) в атмосферу и происходит повторное
срабатывание нагрузки воздушного компрессора.
Регенерация при дублирующем регулировании
По достижении давления отключения дублирующего регулятора давления одновременно происходит
регенерация патрона осушителя потоком сжатого воздуха из открытых контуров 21/22/24/25 через
обратный клапан (16.1) и патрон осушителя через открытый предохранительный клапан регулятора
давления (4) в атмосферу (вытяжка 3) до достижения давления включения дублирующего регулятора
давления.
Дефект контура
При дефекте контура из-за негерметичности или разрыва магистрали после падения защитного
давления в дублирующем предохранительном клапане (6.1) ниже допустимого значения происходит
декомпрессия инициаторов (14 – 14.2), что влечет за собой прерывание соединения между контурами
21, 22, 23, 24, 25.
Ввод параметров

Технические характеристики
- Рабочий температурный диапазон от –40 °C до +70 °C
- Рабочее давление макс. 14,0 бар
- Продавливающее усилие ³ 25 бар
- Макс. расход на холостом ходу 1000 л/мин
- Макс. допустимый динамический напор на холостом ходу < 1,5 бар
- Среда Воздух
- Макс. термическая нагрузка, без функции +80 °C/1ч
- Теплопроизводительность 100 Вт макс.
- Тип защиты (блок управления) IP 66A-DIN 40050T9
- Напряжение 16,8 – 32 В
- Шина данных CAN
- Дополнительные интерфейсы диагностика X200
- Электрическое штекерное соединение DIN 72 580
- Макс. допустимая температура поступающего воздуха + 65 °C
Шина данных CAN
Система ECAM регистрирует и контролирует давление, присутствующее в отдельных ресиверах.
Через шину данных CAN трансмиссии блок управления ECAM генерирует через определенные промежутки времени статусную информацию, а в случае возникновения сбоев – сообщения о сбоях. Эта информация поступает в распоряжение центрального бортового компьютера 2 (ZBR II) и управляющего процессора автомобиля (FFR).
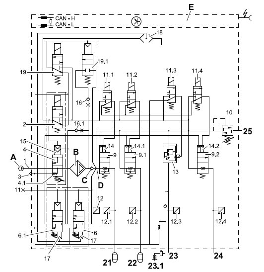
Функциональная и коммутационная схема (TG-A)
На иллюстрации представлена "Электронная пневматическая система" для грузового автомобиля 4x2.






















