Полное описание погрузчика ПК30
Гидрооборудование

Гидросистема погрузчика
1 - гидроцилиндр опрокидывания ковша;
2, 3 - гидроцилиндры подъема стрелы;
4, 5 - гидроцилиндры складывания рамы;
6 - гидрораспределитель;
7- бак масляный;
8 - приоритетный клапан;
9 - насос-дозатор;
10 - блок питания;
11 - блок гидравлического управления;
12 - Насос НШ32М-4;
13 - Насос НШ50М-4;
14 - радиатор;
15, 16 - дроссель.
Бак масляный
Корпус масляного бака представляет собой сварную листовую коробчатую конструкцию, монтируется заодно с топливным баком сзади кабины. Рабочая жидкость заливается в масляный бак через заливную горловину под пробкой 8. В горловине установлен сетчатый фильтр.
Два фильтра 2 предназначены для предварительной очистки рабочей жидкости при всасывании в насос. Корпус фильтра оборудован клапаном, закрывающимся при снятии фильтрующего элемента для очистки. При установленном фильтрующем элементе клапан открыт.
Рабочая жидкость сливается из гидросистемы погрузчика в масляный бак через сливную трубу 12 и штуцера 10,11. Рабочая жидкость из сливной трубы 12 проходит через фильтр 5, установленный в крыше гидробака. При запуске системы в холодное время или засорении фильтрующего элемента, сопротивление фильтра возрастает и фильтрующий элемент может быть поврежден. Для предотвращения этого в камере фильтра установлен перепускной клапан, который при увеличении перепада давления в фильтре начинает срабатывать, а при дальнейшем возрастании - перепускает всю рабочую жидкость в гидробак, минуя фильтрующий элемент.
Уровень жидкости в гидробаке проверяется масломерной линейкой 8, а так же контролируется через указатель уровня масла 9. Сообщение полости бака с атмосферой осуществляется через сапун 6. Для слива рабочей жидкости из бака предназначен сливной кран 3, расположенный в днище гидробака.

Бак масляный
1 - корпус;
2 - фильтр;
3 - кран сливной;
4 - бачок омывателя;
5 - фильтр;
6 - сапун;
7 - линейка масломерная;
8 - горловина заливная;
9 - указатель уровня и температуры масла;
10, 11 - сливные штуцера;
12 - труба сливная.
Система привода тормозов

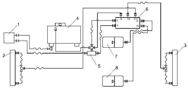
Гидросистема привода тормозов
1 - Насос НШ10;
2 - мост задний;
3 - мост передний;
4 - бак масляный;
5 - клапан предохранительный;
6 - педаль тормозная;
7, 8 - гидропневмоаккумулятор.

Схема электрическая

Схема электрическая
Все описания и инструкции в