См. также:
Электросхемы вычислительного устройства 403
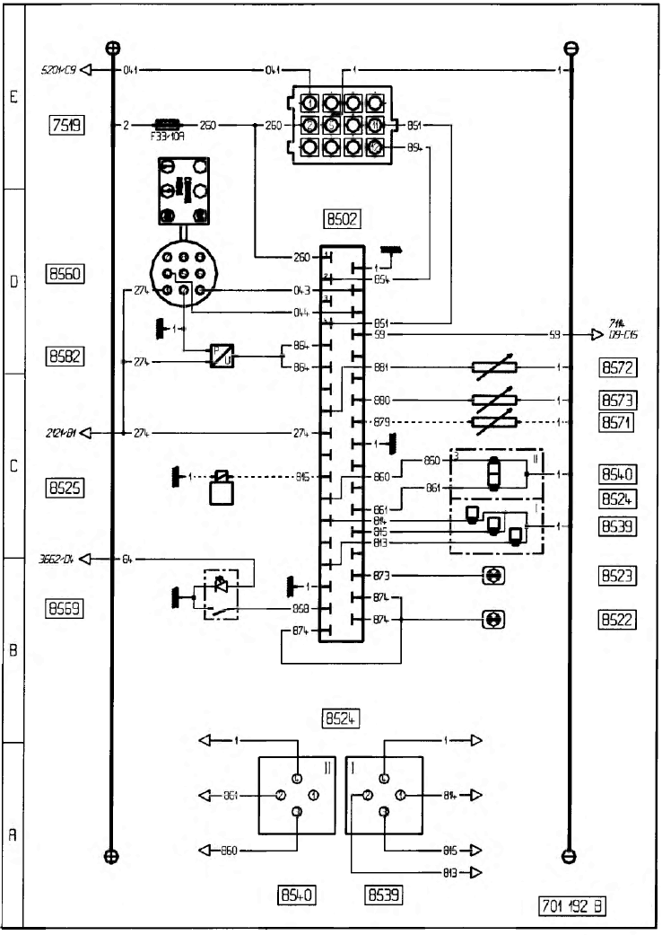
(PREMIUM, MAGNUM 6X2)
PREMIUM
Пояснение к компонентам электрического контура
- 2121 - Реле питания после контакта
- 3662 - Реле освещения
- 5201 - Вычислительное устройство для ограничителя скорости
- 7114 - Электронный тахограф
- 7519 - Штепсельная розетка для диагностики
- 8502 - Вычислительное устройство подвески
- 8522 - Контрольная лампа подвески
- 8523 - Аварийная контрольная лампа подвески
- 8524 - Блок электроклапанов задней подвески
- 8525 - Блок электроклапанов передней подвески
- 8539 - Блок электроклапанов задней подвески (мост)
- 8540 - Блок электроклапанов задней подвески (ось)
- 8560 - Пульт дистанционного управления
- 8569 - Привод перераспределителя нагрузки на ось
- 8571 - Передний датчик уровня подвески
- 8572 - Задний правый датчик уровня подвески
- 8573 - Задний левый датчик уровня подвески
- 8582 - Датчик давления подушек заднего моста


MAGNUM
Пояснение к компонентам электрического контура
- 2121 - Реле питания после контакта
- 3662 - Реле освещения
- 7114 - Электронный тахограф
- 7519 - Штепсельная розетка для диагностики
- 8502 - Вычислительное устройство подвески
- 8522 - Контрольная лампа подвески
- 8523 - Аварийный сигнализатор подвески
- 8524 - Блок электроклапанов задней подвески
- 8525 - Блок электроклапанов передней подвески
- 8539 - Блок электроклапанов задней подвески (мост)
- 8540 - Блок электроклапанов задней подвески (ось)
- 8560 - Пульт дистанционного управления
- 8569 - Привод перераспределителя нагрузки на ось
- 8571 - Передний датчик уровня подвески
- 8572 - Задний правый датчик уровня подвески
- 8573 - Задний левый датчик уровня подвески
- 8582 - Датчик давления подушек заднего моста


Пояснение к контактам на штекере вычислительного устройства 403

- 1 - Питание аккумуляторной батареи
- 2 - Линия диагностики L
- 3 - Не занято
- 4 - Линия диагностики K
- 5 - Информация датчика давления заднего моста
- 6 - Информация датчика давления заднего моста
- 7 - Не занято
- 8 - Информация датчика уровня заднего правого
- 9 - Питание ” + ” после контакта
- 10 - Не занято
- 11 - Информация переднего электроклапана
- 12 - Информация электроклапана задней подвески (ось)
- 13 - Информация электроклапана задней подвески (мост)
- 14 - Не занято
- 15 - Информация электроклапана задней подвески (мост)
- 16 - Масса вычислительного устройства
- 17 - Информация о управлении перераспределителем нагрузки на ось
- 18 - Аварийный сигнализатор подвески (красная лампа)
- 19 - Масса вычислительного устройства
- 20 - Информация дистанционного управления
- 21 - Информация дистанционного управления
- 22 - Информация скорости контрольнрого тахографа
- 23 - Не занято
- 24 - Не занято
- 25 - Информация датчика уровня заднего левого
- 26 - Информация датчика уровня переднего
- 27 - Масса вычислительного устройства
- 28 - Не занято
- 29 - Не занято
- 30 - Информация электроклапана задней подвески (ось)
- 31 - Информация электроклапана задней подвески (мост)
- 32 - Не занято
- 33 - Контрольный сигнализатор подвески (оранжевая лампа)
- 34 - Аварийный сигнализатор подвески (красная лампа)
- 35 - Аварийный сигнализатор подвески (красная лампа)