Подогреватели предпусковые дизельные серии
14ТС 10 ДМ C NEO

Схема электрических соединений подогревателя 14ТС-10-ДМ-С-NEO
1. Вид на колодки XP4, XP5, XS4, XS5 показан со стороны присоединительной части (не со стороны провода);
2.*- цвет метки на проводах датчиков, индикатора пламени и нагнетателя воздуха.

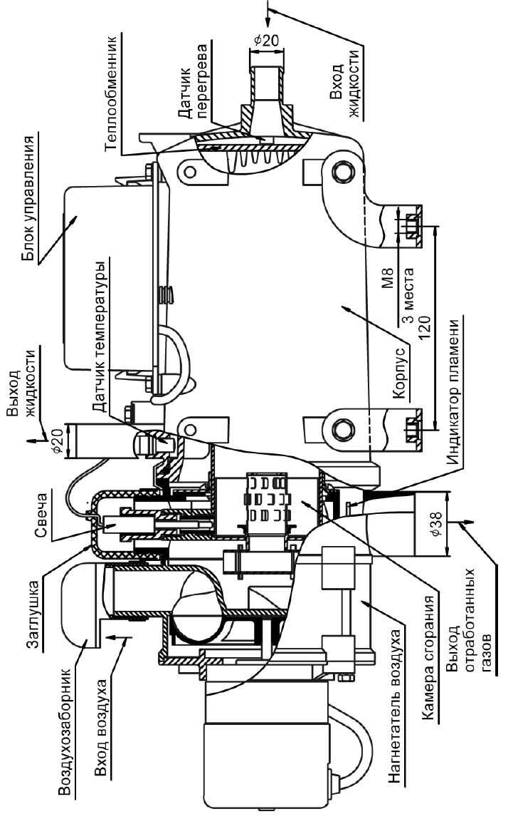
Основные узлы нагревателя