Схемы DAF XF-105 2006-2013 в один клик...
в высоком качестве без логотипов в
CD975, ЭБУ системы экологической безопасности EAS

Блок снижения токсичности выхлопных газов состоит из следующих электрических компонентов (см. рис.):
1. - блок электронного управления
ЭБУ постоянно обрабатывает получаемые от датчиков сигналы, а также информацию, получаемую по шине CAN. На основе этих данных блок включает различные клапаны в системе в зависимости от запрограммированных значений и характеристик.
2. - Датчик давления AdBlue
Датчик давления adBlue меряет давление после фильтра. Передаваемый в ЭБУ сигнал датчика зависит от давления. Модуль дозатора управляется в зависимости от измеренного давления AdBlue. Поэтому впрыскиваемый объем AdBlue не зависит от давления.
3. - Насос подачи AdBlue
Насос AdBlue подает AdBlue под заданным давлением из бака в модуль дозатора. Давление не зависит от впрыскиваемого объема AdBlue. На насосе предусмотрен регулятор давления, поддерживающий постоянное давление при впрыске небольших количеств AdBlue. Кроме того, насос оснащен амортизатором во избежание возникновения утечек. Насос AdBlue работает по определенному циклу, задаваемому ЭБУ. Обороты насоса зависят от впрыскиваемого объема AdBlue.
4. - Внутреннее реле
5. - Датчик температуры AdBlue
Работа модуля снижения токсичности зависит от значения данного параметра.
6. - фильтр AdBlue
7. - Дроссельный клапан регулировки давления
Клапан регулятора пневматического давления поддерживает постоянное давление в дозирующем модуле. При сокращении объема AdBlue/DEF давление уменьшается. Это позволяет избежать испарения AdBlue/DEF в инжекторе, что может привести к отложению кристаллов в трубопроводе.
8. - Продувочный клапан
Данный клапан обеспечивает обратный поток AdBlue и очистку труб потоком воздуха по окончании их работы. Кроме того, данный клапан также включается на этапах пуска для продувки контура подачи AdBlue.
9. - Датчик давления перед редукционным клапаном
10. - Датчик давления после редукционного клапана
11. - Выпускной клапан
12. - Подача AdBlue с предварительным фильтром
13. - Основная сливная пробка
14. - Выход воздуха
15. - выпуск AdBlue в дозирующий модуль
16. - возврат AdBlue в бак
17. - Подача воздуха
Общее
Шина передачи данных
Шина передачи данных: SAE J1939 DATA LINK
CAN (Controller Area Network): ISO 11898
Форма сигнала: См. рис

Уровни напряжения сигнала CAN_ISO 11898: См. табл.
(1) Напряжение низкого уровня
(2) Напряжение высокого уровня

Нагрузочный резистор: ± 120 ohm
Помните, что при отсоединении ЭБУ от цепи шины CAN сопротивление между линиями CAN Н и CAN L составляет примерно 120 Ом. С другой стороны, если измерение производится на исправной цепи CAN, сопротивление должно составлять 60 Ом.
Скорость обмена данными: 250 [Kbaud]

СВ317, Клапан подогрева бака AdBlue
СВ455, Измеряющий модуль
CD975, ЭБУ системы экологической безопасности EAS
CF718, Датчик температуры выхлопных газов сзади катализатора
CF719, Датчик температуры выхлопных газов за катализатором
CF723, Датчик уровня заполнения и температуры в баке AdBlue СХ1, Соединение с шиной CAN

СВ317, Клапан подогрева бака AdBlue
СВ455, Измеряющий модуль
CD975, ЭБУ системы экологической безопасности EAS
CF718, Датчик температуры выхлопных газов сзади катализатора
CF719, Датчик температуры выхлопных газов за катализатором
CF723, Датчик уровня заполнения и температуры в баке AdBlue
CF774, Датчик NOx после катализатора, дожигание оксидов азота
CF788, Датчик NOx до катализатора, дожигание оксидов азота СХ1, Соединение с шиной CAN

САС1, Воздушный ресивер
СВ11, Выпускной клапан
СВ455, Измеряющий модуль
CD1, Насос подачи AdBlue
CD975, ЭБУ системы экологической безопасности EAS
СЕ1, Бак жидкости Ad blue
CF1, Фильтр
CF2, Дроссель
CF2, Фильтр сжатого воздуха
CF718, Датчик температуры выхлопных газов сзади катализатора
CF719, Датчик температуры выхлопных газов за катализатором
CF723, Датчик уровня заполнения и температуры в баке AdBlue
CF774, Датчик NOx после катализатора, дожигание оксидов азота
CF788, Датчик NOx до катализатора, дожигание оксидов азота СК1, Внутреннее реле
СМ01, Модуль реагента AdBlue
CS1, Датчик давления перед воздушной заслонкой
CS2, Датчик давления после воздушной заслонки
CS3, Датчик температуры AdBlue
CS4, Датчик давления AdBlue
СТ1, Катализатор
CV1, Сливной клапан
CV2, Пневматический управляющий клапан
CV3, Дозирующий клапан AdBlue
CY1, Инжектор реагента AdBlue
CZ1, Смесительная камера
CD965, Блок управления двигателем

Местонахождение

Общее
Соединение с шиной CAN
Сопротивление на выводе V-CAN1: ± 120 ohm
Проверьте сопротивление между выводами датчика В46 и В50 на ЭВУ
Сопротивление на выводе V-CAN2: ± 120 ohm
Проверьте сопротивление между выводами датчика В45 и В53 на ЭБУ

С1, Топливный бак
С10, Основной топливный насос
С1А, Топливный фильтр в баке
СЗ, Топливный насос
С4, Топливный фильтр
С5, Дроссельный клапан регулировки давления
С8, Удерживающий электроклапан
СВ421, Магнитный клапан, инжектор
СВ422, Магнитный клапан, инжектор
СВ423, Магнитный клапан, инжектор
СВ424, Магнитный клапан, инжектор
СВ425, Магнитный клапан, инжектор
СВ426, Магнитный клапан, инжектор
СВ431, Магнитный клапан, насосный блок
СВ432, Магнитный клапан, насосный блок
СВ433, Магнитный клапан, насосный блок
СВ434, Магнитный клапан, насосный блок
СВ435, Магнитный клапан, насосный блок
СВ436, Магнитный клапан, насосный блок
СВ713, Датчик температуры и давления в топливопроводе
СL006, Датчик уровня топлива


СВ010, Двигатель стартера
СВ192, Выпускной клапан тормозной системы
СВ335, Вискомуфта с электромагнитным управлением
СВ341, Узел системы отопления
СВ368, Нагнетательный электроклапан
СВ411, Магнитный клапан, тормоз двигателя МХ
СВ412, Магнитный клапан, тормоз двигателя МХ
СВ413, Магнитный клапан, тормоз двигателя МХ
СВ414, Магнитный клапан, тормоз двигателя МХ
СВ415, Магнитный клапан, тормоз двигателя МХ
СВ416, Магнитный клапан, тормоз двигателя МХ
СВ421, Магнитный клапан, инжектор
СВ422, Магнитный клапан, инжектор
СВ423, Магнитный клапан, инжектор
СВ424, Магнитный клапан, инжектор
СВ425, Магнитный клапан, инжектор
СВ426, Магнитный клапан, инжектор
СВ431, Магнитный клапан, насосный блок
СВ432, Магнитный клапан, насосный блок
СВ433, Магнитный клапан, насосный блок
СВ434, Магнитный клапан, насосный блок
СВ435, Магнитный клапан, насосный блок
СВ436, Магнитный клапан, насосный блок
СD310, Блок управления автомобилем \/1С-2
СD965, Блок управления двигателем
СD993, ЭБУ, модуль за вода-изготовителя шасси
СЕ112, Предохранитель, световой индикатор, предпрогрев
СЕ118, Предохранитель системы управления двигателем
СЕ184, Предохранитель системы управления двигателем
СЕ392, Предохранитель, пред подогреватель
СЕ511, Выключатель, стоп-сигнал
СЕ575, Выключатель, сцепление
СЕ593, Выключатель, нейтраль КПП
СЕ599, Выключатель нейтрального положения КПП
СF552, Датчик числа оборотов коленвала
СF558, Датчик числа оборотов двигателя на коленвалу
СF566, Датчик температуры охлаждающей жидкости
СF649, Комбинированный датчик давления и температуры воздуха над впуске
СF672, Датчик педали акселератора
СF673, Датчик уровня масла
СF713, Датчик температуры и давления в топливопроводе
СF743, Датчик температуры охлаждающей жидкости 2
СF744, Датчик, давление моторного масла / температура
СG014, Реле цепи предпускового подогрева
СG126, Реле, питание перед включением зажигания
СG372, Реле
СG426, Реле, питание после включения зажи
СG469, Реле, цепь полного торможения
AS Tronic, Коробка передач с электронным управлением

СВ10, Датчик воздушного давления
СВ2, Датчик числа оборотов на входе коробки передач
СВЗ, Датчик внутренней температуры
СВ4, Датчик включения передачи
СВ5, Датчик положения рычага переключения передач
СВ6, Датчик включения группы пониженных передач
СВ7, Датчик положения разветвителя
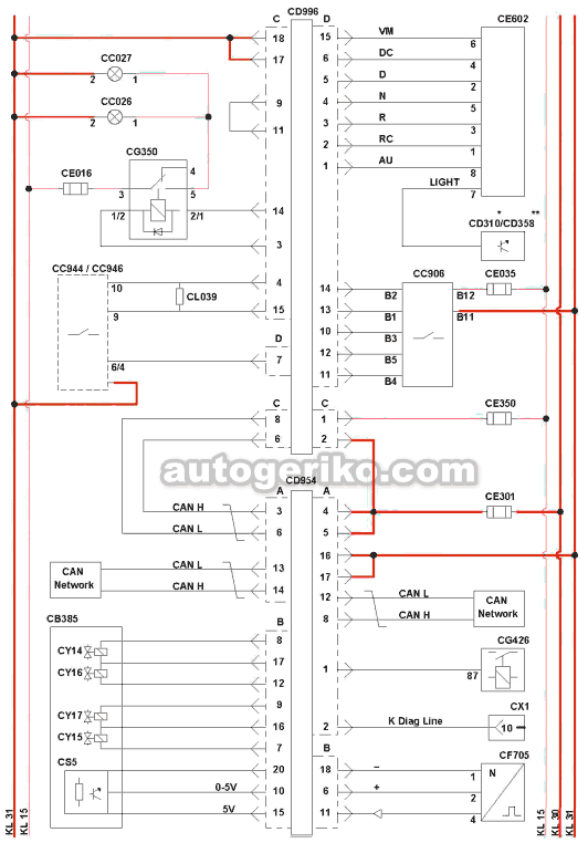
СD954, ЭБУ КПП АБ Тгопю
СY, Дроссельный клапан регулировки давления
СY1, Электромагнитный клапан тормоза в трансмиссии
СY10, Электроклапан подачи сжатого воздуха
СY100, Разбивка цилиндров
СY101, Цилиндр выбора передачи
СY102, Цилиндр включения передачи
СY103, Цилиндр изменения диапазона
СY2, Электроклапан высокого разделения
СYЗ, Электроклапан низкого разделения
СY4, Электроклапан переключателя передач 1
СYЗ, Электроклапан переключателя передач 2
СY6, Электроклапан включения передач 1
СY7, Электроклапан включения передач 2
СY8, Электроклапан низкого диапазона КПП
СY9, Электроклапан высокого диапазона КПП


СВ385, Сцепление в сборе. Сцепление в сборе. Регулятор
СС026, Огни заднего хода, левая сторона
СС027, Огни заднего хода, правая сторона
СС906, Коммутатор круиз-контроля на рулевой колонке / регулировка числа оборотов / ретардер
СС944, внедорожный переключатель
СС946, Выключатель ASR (АТС) для внедорожных условий
CD310, Блок управления автомобилем VIC-2
CD358, Блок управления автомобилем VIC-3
CD954, ЭБУ КПП AS Tronic
CD996, Модуль коробки передач "Е"
СЕ016, Предохранитель датчика нейтрали в коробки передач
СЕ035, Предохранитель комбинации приборов и сигнальных ламп
СЕ301, Предохранитель цепи питания, вывод KI30
СЕ350, Предохранитель электросистемы
СЕ602, Переключатель режимов езды
CF705, Датчик числа оборотов в коробке передач
CG350, Микрореле огней заднего хода, автоматическая коробка передач
CG426, Контактное реле
CL039, Сопротивление
CS5, Датчик хода сцепления
СХ1, Диагностический разъем
CY14, Электромагнитный клапан отпускания сцепления на высокой скорости
CY15, Электромагнитный клапан отпускания сцепления на малой скорости
CY16, Электромагнитный клапан выжима сцепления на высокой скорости
CY17, Электромагнитный клапан выжима сцепления на малой скорости
К Diag Line, Диагностическая линия К
CD954, ЭБУ КПП AS Tronic

Система автоматически контролирует выбор передачи, а также работу сцепления. Она также регулирует работу двигателя при переключении передач.Водитель переключает передачи, перемещая рычаг и не отпуская педали акселератора. Кроме того, система управляет процессом трогания автомобиля с места и оптимизирует безопасность при маневрировании.
Модуль переключения передач и привод сцепления - основные элементы АКПП. Модуль переключения передач объединен с ЭБУ, управляющими электроклапанами, коммутационным цилиндром и датчиками.
ЭБУ постоянно обрабатывает получаемые от датчиков сигналы, а также информацию, получаемую по шине CAN. На основе этих данных блок включает различные клапаны в системе в зависимости от запрограммированных значений и характеристик.
Местонахождение

Общее
Соединение с шиной CAN
Сопротивление модулятора коробки передач между точками АЗ и А6: ± 120 ohm
С модулем коробки передач "Е"
Сопротивление между модулятором коробки передач и механизмом переключения передач, измеренном между выводами CAN-H и CAN-L: 60 ± 6 ohm
Сопротивление механизма переключения передач между точками С1 и СЗ: ± 120 ohm
При проверке сопротивления между точками С1 и СЗ следует перемкнуть проводом точки С14 и С15.
CD996, Модуль коробки передач "Е"

ВВМ, Модуль управления кузовом



СА015, Разъем изготовителя кузова
СА016, Соединитель шасси-кабина
СА068, Разъем ESC (Engine Speed Control)
CA095, Разъем
CA098, Разъем, система управления автомобильным парком
СА122, Разъем на 9 контактов
СА123, Разъем на 21 контакт
СВ010, Двигатель стартера
СВ245, Клапан управления отбором мощности 1
СВ246, Клапан управления отбором мощности 2
СС750, Выключатель механизма отбора мощности 1
СС751, Выключатель механизма отбора мощности 2
СС923, Выключатель вкл./откл. двигателя
СС941, Выключатель тормоза двигателя
СС945, Включатель освещения платформы
CD312, ЭБУ АКПП
CD871, ЭБУ подогрева АСН-ЕА
CD979, ЭБУ подогрева ACH-EW
CD993, Блок управления системы кузовного оборудования
СЕ514, Выключатель двери водителя
СЕ593, Выключатель нейтрального положения КПП
CF087, Выключатель состояния механизма отбора мощности 1
CF088, 2-режимный переключатель механизма отбора мощности
CF135, Коробка отбора мощности реле давления
CG371, Реле механизма отбора мощности
CG372, Реле прерывания стартера
CG535, Соединение с шиной CAN
CL015, Клапан стояночного тормоза
CR003, Реле
CR006, Реле стояночного тормоза
CR012, Реле отключения ECAS
CD993, Блок управления системы кузовного оборудования

AIRTRONIC D2/D4S


СА100, Диагностический разъем OBD
СВ122, Топливный насос
СВ168, Свеча накаливания
СВ305, Электродвигатель
СС750, Выключатель механизма отбора мощности 1
СС751, Выключатель механизма отбора мощности 2
СС926, Выключатель вспомогательного отопителя
CD310, Блок управления автомобилем VIC-2
CD871, ЭБУ подогрева АСН-ЕА
CD911, ЭБУ сигнализирующей системы ALS-S
CD993, ЭБУ, модуль за вода-изготовителя шасси
СЕ566, Термостат
СЕ581, Таймер
CF509, Датчик температуры
CF691, Датчик перегрева
CS1, Датчик пламени
CS2, Датчик перегрева
К Diag Line, Диагностическая линия К
HYDRONIC 10


СА100, Диагностический разъем OBD
СВ122, Топливный насос
СВ168, Свеча накаливания
СВ305, Двигатель вентилятора
СВ456, Водяной насос
СВ473, Блок вентилятора отопителя
СС750, Выключатель механизма отбора мощности 1
СС751, Выключатель механизма отбора мощности 2
СС926, Выключатель вспомогательного отопителя
CD310, Блок управления автомобилем VIC-2
CD901, ЭБУ подогрева ACH-EW
CD911, ЭБУ сигнализирующей системы ALS-S
CD993, Блок управления системы кузовного оборудования
СЕ579, Термостат
СЕ580, Таймер
CF509, Датчик температуры в кабине
CF626, Датчик пламени
CF627, Датчик перегрева
CF734, Датчик температуры
CG170, ACH-EW реле обогревателя вентилятора
CG247, Реле вентилятора отопителя
К Diag Line, Диагностическая линия К
CD901, ЭБУ подогрева ACH-EW

СЕ1, ЭБУ подвески

Предохранитель ECAS (электронно-пневматическая подвеска)
Электронное управление пневмоподвеской поддерживает постоянную высоту шасси при движении и погрузке-загрузке автомобиля.
Кроме того, системе ECAS выполняет и другие функции:
- Задержка пуска. Задержка нужна для предотвращения избыточного потребления воздуха при небольших колебаниях, вызванных неровностями дороги.
- программирование нормального уровня II.
- индивидуальное управление воздушными сильфонами на оси.
- управление подъемной осью.
- система управления тяговым усилием.
Данная система выполняется в различных конфигурациях в зависимости от типа осей автомобиля (см. рис.):
- Автомобиль с колесной формулой 4x2.
- Автомобиль с колесной формулой свыше 4x2.
- Автомобиль с поворотной задней осью.
Питание: 22 - 32 V
Справочная информация Wabco: См. информацию
446 170 213 0
446 170 214 0
446 170 218 0
446 170 219 0
ECAS 4

СЕ1, ЭБУ подвески
CF1, Предохранитель ECAS (электронно-пневматическая подвеска)
CF2, Предохранитель электросистемы
СI1, Выключатель нормального уровня I/II
CI9, Выключатель нормального уровня
CS1, Датчик высоты положения задней оси с левой стороны
CS2, Датчик высоты положения задней оси с правой стороны
СТ1, RCU (блок дистанционного управления)
CV1, Клапан ECAS, ведущая ось
CV2, Клапан ECAS, ведущая ось

СЕ1, ЭБУ подвески
CF1, Предохранитель ECAS (электронно-пневматическая подвеска)
CF2, Предохранитель электросистемы
CI2, Выключатель подъемной оси
CI3, Выключатель управления тяговым усилием
CI9, Выключатель нормального уровня
СМ2, Датчик давления в подвеске
СР4, Датчик давления в подвеске, задняя ось, правая сторона
CR2, Нижнее реле, задний управляемый мост
CR3, Реле таймера, нижний задний управляемый мост
CR4, Реле
CS1, Датчик высоты положения задней оси с левой стороны
CS2, Датчик высоты положения задней оси с правой стороны
СТ1, RCU (блок дистанционного управления)
CV10, Электроклапан управления поворотной осью
CV8, Электроклапан управления подъемной осью
CV9, Клапан ECAS

СЕ1, ЭБУ подвески
СЕ2, ЭБУ ВВМ
СЕЗ, ЭБУ электрогидравлической системы ведущей подъемной оси, EMAS
CF1, Предохранитель ECAS (электронно-пневматическая подвеска)
CF2, Предохранитель электросистемы
СI1, Выключатель нормального уровня I/II
CI2, Выключатель подъемной оси
CI3, Выключатель управления тяговым усилием
CI8, Выключатель увеличения нормального уровня
CI9, Выключатель нормального уровня
СРЗ, Датчик давления в подвеске, задняя ось, левая сторона
СР4, Датчик давления в подвеске, задняя ось, правая сторона
СР6, Датчик давления в подвеске, передняя ось
CR5, Реле отключения ECAS
CS1, Датчик высоты положения задней оси с левой стороны
CS2, Датчик высоты положения задней оси с правой стороны
CS3, Датчик высоты положения передней оси
СТ1, RCU (блок дистанционного управления)
CV1, Клапан ECAS, ведущая ось
CV2, Клапан ECAS, ведущая ось
CV6, Клапан ECAS, передняя ось
CV8, Электроклапан управления подъемной осью
CV9, Клапан ECAS
DIP-4, Панель приборов

СА100, Диагностический разъем OBD
СВ525, Тахограф
CD310, Блок управления автомобилем VIC-2
CD358, Блок управления автомобилем VIC-3
CD899, Комбинированный приборный щиток, DIP
СЕ310, Предохранитель, панель приборов DIP 4
СХ1, Соединение шины CAN
К Diag Line, Диагностическая линия К
CD357, ЭБУ ретардера

Система, снижающая скорость автомобиля. Для этого используется движение автомобиля. Тормозной момент при остановленном автомобиле нулевой.

CD902, ЭБУ ретардера

Система, снижающая скорость автомобиля. Для этого используется движение автомобиля. Тормозной момент при остановленном автомобиле нулевой.

ZF INTARDER EST 42

С100, Аккумулятор
С102, Поддон картера
С17, Система снижения крутящего момента
СА1, Ротор
СА11, Масляный фильтр, КАПП
СА111, Масляный фильтр, замедлитель
СА2, Статор
СА20, Масляный гидравлический насос, КАПП
СА201, Масляный гидравлический насос, замедлитель
СВ088, Пропорциональный клапан
СВ089, Клапан подачи воздуха
CF544, Датчик температуры охлаждающей жидкости
CV1, Клапан ограничения давления
CV2, Клапан управления потоком
CV4, Управляющий клапан
CV5, Клапан ограничения давления с700, Теплообменник

СА100, Диагностический разъем OBD
СА23, Интерфейс обмена данными
СВ088, Пропорциональный клапан
СВ089, Клапан подачи воздуха
СС906, Ручной/автоматический переключатель
СС907, Ручной выключатель, выбор повышающей / понижающей передачи
CD902, ЭБУ ретардера
СЕ199, Предохранитель ретардера ZF
СЕ351, Предохранитель электросистемы
СЕ593, Выключатель нейтрального положения КПП
CF544, Датчик температуры охлаждающей жидкости
CG426, Контактное реле
К Diag Line, Диагностическая линия К
ZF INTARDER EST 52

С101, Масло в картере трансмиссии
С102, Масляный поддон интардера
С17, Система снижения крутящего момента
C2W, Клапан обмена
С700, Теплообменник
СА11, Статор
СА111, Масляный фильтр, замедлитель
СА12, Ротор
СА201, Масляный гидравлический насос, замедлитель
СВ088, Пропорциональный клапан
СВ089, Привод электроклапана аккумулятора ретардера
CD357, ЭБУ ретардера
CF544, Датчик температуры охлаждающей жидкости
CF731, Датчик температуры масла
CF814, Датчик давления масла
СР142, Предохранительный клапан
CY1, Заполните вверх до клапана
CY2, Сливной клапан

СВ088, Пропорциональный клапан
СВ089, Привод электроклапана аккумулятора ретардера
СС906, Рычаг пуска ретардера
СС907, Рычаг пуска ретардера
СD357, ЭБУ ретардера
СD358, Блок управления автомобилем \/1С-3
СD965, ЭБУ ЭМС1 (системы управления двигателем)
СЕ035, Предохранитель на рулевой колонке
СЕ199, Предохранитель ретардера ТУ
СЕ351, Предохранитель электросистемы
СЕ593, Выключатель нейтрального положения КПП
СF544, Датчик температуры охлаждающей жидкости
СF731, Датчик температуры масла
СF814, Датчик давления масла
СС426, Контактное реле
СС535, Распредкоробка САИ
CD977, ЭБУ EBS

Это "электронная тормозная система".<уу1:-пемПпе>Выходное давление тормозных цилиндров управляется на основе сигналов различных датчиков для вычисления тормозного давления.
Система экстренного торможения (ЕВЭ) состоит из трех регулировочных контуров, которые индивидуально контролируются блоком управления ЕВЭ. Один контур для регулировки переднего моста. Один контур для регулировки заднего моста. И один контур для регулировки прицепа.
ЕВБ регулирует давление на тормозных цилиндрах с помощью магнитных клапанов, расположенных на модулях регулировки давления. Блок управления ЕВБ координирует электрические сигналы, поступающие от различных датчиков, для регулировки тормозного давления.
Местонахождение

Электронный блок управления (ЭБУ)
Питание: 20 - 32 V
Оконечное сопротивление блока ЭБУ системы EBS: ± 180 [ohm]
Измеряется между точками подключения В2 и В5
Оконечное сопротивление блока ЭБУ системы EBS: ± 180 [ohm]
Измеряется между точками присоединения В1 и В4


CAO04, Кабель питания ABS / EBS по стандарту ISO 7638
СА021, Диагностический разъем
СВ256, Модулятор ABS, поворотная ось, левая сторона
СВ257, Модулятор ABS, поворотная ось, правая сторона
СВ306, Резервный клапан, задняя ось
СВ307, Пропорциональный управляющий клапан, передняя ось
СВ308, Клапан управления прицепом
СВ309, Разъединительный клапан ASR.
СС890, Выключатель третьего тормоза
СС900, Выключатель ASR.
СС929, Выключатель, функция помощи при трогании на склоне
СС946, Выключатель ASR. (АТС) для внедорожных условий
CD900, Блок ЭБУ автомобиля
CD977, ЭБУ EBS
CD978, Модуль задней оси
СЕ189, Предохранитель на 15А
СЕ190, Предохранитель на 15А
СЕ350, Предохранитель на 5А
CF512, Датчик колесной скорости, передняя ось, левая сторона
CF513, Датчик колесной скорости, передняя ось, правая сторона
CF514, Датчик колесной скорости, задняя ось, левая сторона
CF515, Датчик колесной скорости, задняя ось, правая сторона
CF628, Датчик сигнала тормоза
CF701, Угол поворота рулевого колеса
CF702, Модуль системы курсовой устойчивости VSC
CF792, Выключатель подъемной оси
CG036, Реле цепи стоп-сигнала
CG426, Контактное реле
CG497, Реле EBS / ABS, прицеп
CI045, Диод ошибки EBS


СА004, Кабель питания ABS / EBS по стандарту ISO 7638
СА021, Диагностический разъем
СВ256, Модулятор ABS, поворотная ось, левая сторона
СВ257, Модулятор ABS, поворотная ось, правая сторона
СВ306, Резервный клапан, задняя ось
СВ307, Пропорциональный управляющий клапан, передняя ось
СВ308, Клапан управления прицепом
СВ309, Разъединительный клапан ASR.
СС890, Выключатель третьего тормоза
СС900, Выключатель ASR.
СС929, Выключатель, функция помощи при трогании на склоне
СС946, Выключатель ASR. (АТС) для внедорожных условий
CD900, Блок ЭБУ автомобиля
CD977, ЭБУ EBS
CD978, Модуль задней оси
СЕ189, Предохранитель на 15А
СЕ190, Предохранитель на 15А
СЕ350, Предохранитель на 5А
CF512, Датчик колесной скорости, передняя ось, левая сторона
CF513, Датчик колесной скорости, передняя ось, правая сторона
CF514, Датчик колесной скорости, задняя ось, левая сторона
CF515, Датчик колесной скорости, задняя ось, правая сторона
CF628, Датчик сигнала тормоза
CF701, Угол поворота рулевого колеса
CF702, Модуль системы курсовой устойчивости VSC
CF792, Выключатель подъемной оси
CG036, Реле цепи стоп-сигнала
CG426, Контактное реле
CG497, Реле EBS / ABS, прицеп
CI045, Диод ошибки EBS
К Diag Line, Диагностическая линия К
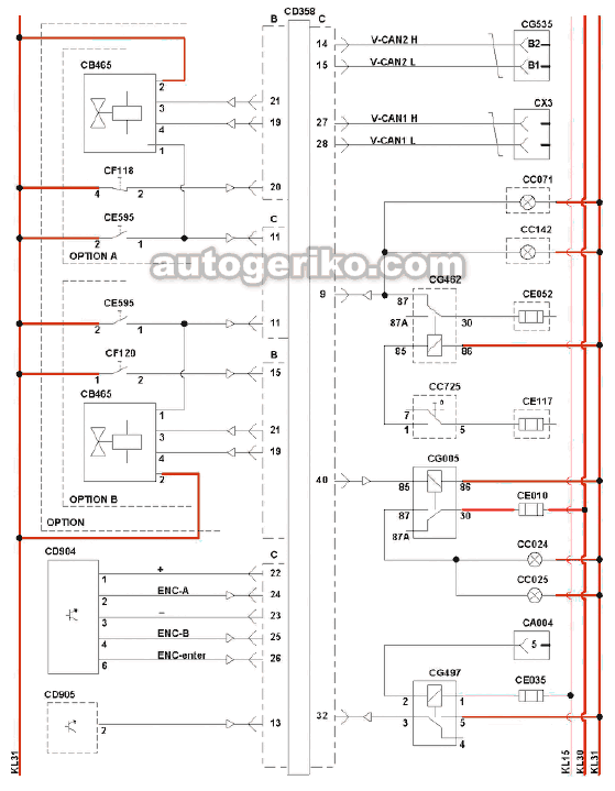
CD358, Блок управления автомобилем VIC

LDWA <= 2008/12

СВ365, Радиоприемник
СС935, Активатор
CD332, Блок управления функции определения полосы движения
CD335, Блок управления громкоговорителями
CD336, Блок управления громкоговорителями
СЕ117, Предохранитель подсветки панели приборов
СЕ351, Предохранитель, вывод KI15
CG000, Реле установки задних отражателей
CN3, Передний левый громкоговоритель
CN4, Передний правый громкоговоритель
СХ1, Соединение с шиной CAN
LDWA 2008/13 - 2009/28

СВ365, Радиоприемник
СС935, Активатор
CD332, Блок управления функции определения полосы движения
CD355, Блок управления громкоговорителями
СЕ351, Предохранитель, вывод KI15
CI050, Диод отключения громкоговорителя
CN3, Передний левый громкоговоритель
CN4, Передний правый громкоговоритель
СХ1, Соединение с шиной CAN
LDWA >= 2009/25


СВ365, Радиоприемник
СС935, Активатор
СС957, Активатор
CD332, Блок управления функции определения полосы движения
CD355, Блок управления громкоговорителями
CD367, Блок управления громкоговорителями
СЕ351, Предохранитель, вывод KI15
CI050, Диод отключения громкоговорителя
CN3, Передний левый громкоговоритель
CN4, Передний правый громкоговоритель
CN5, Задний левый громкоговоритель
CN6, Задний правый громкоговоритель
CR024, Реле активации
СХ1, Соединение с шиной CAN
Блок управления автомобилем VIC-2







СА000, Разъем прицепа 24N
СА004, Кабель питания ABS / EBS по стандарту ISO 7638
СА058, Разъем прицепа на 15 контактов
СА100, Диагностический разъем OBD
СА102, Розетка производителя шасси
СА513, Генератор
CAN Н Diag Line, Диагностическая линия CAN High (высокий)
CAN L Diag Line, Диагностическая линия CAN Low (низкий)
СВ000, Двигатель стеклоочистителя лобового стекла
СВ001, Насос омывателя ветрового стекла
СВ002, Насос омывателя фар
СВ030, Подача питания через прикуриватель, на стороне водителя
СВ344, Автоматический масляный насос с встроенным ЭБУ
СВ378, Обогрев топливного фильтра
СВ465, Клапан системы защиты КПП
СС008, Правая передняя противотуманная фара
СС009, Левая передняя противотуманная фара
СС014, Левый передний сигнал поворота
СС015, Правый передний сигнал поворота
СС016, Индикаторная лампа на стороне водителя
СС017, Индикаторная лампа на стороне пассажира
СС018, Левый задний указатель поворота
СС019, Правый задний указатель поворота
СС024, Левая задняя противотуманная фара
СС071, Рабочее освещение
СС142, Вторичное рабочее освещение
СС231, Центральная нижняя подсветка панели приборов
СС242, Освещение кабины, на стороне водителя
СС243, Освещение кабины, на стороне пассажира
СС244, Освещение кабины, на стороне водителя
СС245, Освещение кабины, на стороне пассажира
СС246, Освещение кабины, на стороне водителя
СС247, Освещение кабины, на стороне пассажира
СС248, Освещение кабины, на стороне водителя
СС249, Освещение кабины, на стороне пассажира
СС725, Выключатель рабочего освещения
СС727, Выключатель передних и задних противотуманных фар
СС763, Управление яркостью освещения
СС765, Выключатель аварийной сигнализации
СС773, Выключатель задних противотуманных фар
СС832, Рычаг слева от рулевого колеса
СС906, Рычаг AS Tronic на рулевой колонке
СС907, Рычаг MGS на рулевой колонке
СС918, Общий выключатель кабины
СС929, Выключатель, функция помощи при трогании на склоне
СС933, Ключ зажигания
CD310, Блок управления автомобилем VIC-2
CD758, Диод, предотвращающий обратную подачу напряжения в систему идентификации автомобиля VIC
CD783, Диод подсветки кузова
CD871, ЭБУ подогрева АСН-ЕА
CD904, Переключатель меню MCS
CD905, ЭБУ CDS
CD911, ЭБУ сигнализирующей системы ALS-S
CD932, ЭБУ электрогидравлической системы ведущей подъемной оси, EMAS
CD965, ЭБУ DMCI (системы управления двигателем)
CD977, ЭБУ EBS
CD979, ЭБУ подогрева ACH-EW
СЕ009, Предохранитель передних противотуманных фар
СЕО 10, Предохранитель задних противотуманных фар
СЕ025, Предохранитель стеклоочистителя ветрового стекла
СЕ035, Предохранитель на рулевой колонке
СЕ037, Предохранитель, вывод KI15
СЕ045, Предохранитель освещения кабины
СЕ108, Предохранитель VIC
СЕ117, Предохранитель подсветки панели приборов
СЕ277, Предохранитель VIC
СЕ280, Предохранитель VIC
СЕ350, Предохранитель электрических систем управления
СЕ514, Выключатель двери водителя
СЕ515, Выключатель пассажирской двери
СЕ564, Выключатель тормоза двигателя
СЕ595, Выключатель низкого диапазона
CF000, Выключатель стояночного тормоза
CF006, Выключатель продольной блокировки дифференциала 1
CF007, Выключатель продольной блокировки дифференциала
CF038, Выключатель продольной блокировки дифференциала 2
CF047, Выключатель рулевого управления (контур 1)
CF048, Выключатель рулевого управления (контур 2)
CF107, Выключатель износа тормозных накладок, передняя ось, левая сторона
CF108, Выключатель износа тормозных накладок, передняя ось, правая сторона
CF109, Выключатель износа тормозных накладок, вспомогательная передняя ось, левая сторона
CF110, Выключатель износа тормозных накладок, вспомогательная передняя ось, правая сторона
CF111, Выключатель износа тормозных накладок, задняя ось, левая сторона
CF112, Выключатель износа тормозных накладок, задняя ось, правая сторона
CF113, Выключатель износа тормозных накладок, вспомогательная задняя ось, левая сторона
CF114, Выключатель износа тормозных накладок, вспомогательная задняя ось, правая сторона
CF118, Выключатель делителя
CF120, Выключатель коробки скоростей
CF608, Датчик уровня топлива
CF616, Датчик блокировки кабины
CF651, Датчик наружной температуры
CF652, Датчик давления, контуры 1 и 2, служебная тормозная система
CF656, Датчик уровня охлаждающей жидкости
CF758, Датчик распознавания прицепа
CG000, Реле установки задних отражателей
CG001, Реле ближнего света фар
CG002, Реле дальнего света
CG004, Реле цепи передних противотуманных фар
CG005, Реле цепи задних противотуманных фар
CG036, Реле цепи стоп-сигналов
CG236, Реле цепи стеклоочистителя ветрового стекла (скорость 1 или 2)
CG237, Реле цепи стеклоочистителя ветрового стекла (нулевая скорость)
CG238, Реле цепи омывателей фар
CG301, Реле ДХО
CG372, Реле прерывания стартера
CG469, Реле цепи полного торможения
CG497, Реле EBS / ABS, прицеп
CG535, Расп редкоробка CAN
CG536, Расп редкоробка CAN
CG537, Расп редкоробка CAN
CI045, Диод ошибки EBS
VIC-3 CF75IV, CF85IV, XF105





СА000, Разъем прицепа 24N
СА004, Кабель питания ABS / EBS по стандарту ISO 7638
СА058, Разъем прицепа на 15 контактов
СА102, Розетка производителя шасси
СА513, Генератор
CAN Н Diag Line, Диагностическая линия CAN High (высокий)
CAN L Diag Line, Диагностическая линия CAN Low (низкий)
СВ000, Двигатель стеклоочистителя лобового стекла
СВ001, Насос омывателя ветрового стекла
СВ002, Насос омывателя фар
СВ030, Подача питания через прикуриватель, на стороне водителя
СВ344, Автоматический масляный насос с встроенным ЭБУ
СВ378, Датчик наличия воды в топливном фильтре
СВ465, Клапан системы защиты КПП
СВ484, Двигатель стеклоочистителя лобового стекла
СС008, Правая передняя противотуманная фара
СС009, Левая передняя противотуманная фара
СС014, Левый передний сигнал поворота
СС015, Правый передний сигнал поворота
СС016, Индикаторная лампа на стороне водителя
СС017, Индикаторная лампа на стороне пассажира
СС018, Левый задний указатель поворота
СС019, Правый задний указатель поворота
СС024, Левая задняя противотуманная фара
СС025, Правая задняя противотуманная фара
СС071, Рабочее освещение
СС142, Вторичное рабочее освещение
СС231, Центральная нижняя подсветка панели приборов
СС242, Внутреннее освещение, сторона водителя
СС243, Внутреннее освещение, сторона пассажира
СС725, Выключатель рабочего освещения
СС727, Выключатель передних и задних противотуманных фар
СС763, Управление яркостью освещения
СС765, Выключатель аварийной сигнализации
СС773, Выключатель задних противотуманных фар
СС832, Левый контроллер рулевой колонки
СС832 а, Контроллер рулевой колонки, стеклоочиститель
СС832 Ь, Контроллер рулевой колонки, указатели поворота
СС907, Рычаг MGS на рулевой колонке
СС918, Общий выключатель кабины
СС929, Выключатель, функция помощи при трогании на склоне
СС949, Переключатель АСС (адаптивный круиз-контроль)
CD358, Блок управления автомобилем VIC-3
CD758, Диод, предотвращающий обратную подачу напряжения в систему идентификации автомобиля VIC
CD871, ЭБУ подогрева АСН-ЕА
CD904, Переключатель меню MCS
CD905, ЭБУ CDS
CD911, ЭБУ сигнализирующей системы ALS-S
CD932, ЭБУ электрогидравлической системы ведущей подъемной оси, EMAS
CD965, ЭБУ DMCI (системы управления двигателем)
CD977, ЭБУ EBS
CD979, ЭБУ подогрева ACH-EW
СЕ009, Предохранитель передних противотуманных фар
СЕО 10, Предохранитель задних противотуманных фар
СЕ025, Предохранитель стеклоочистителя ветрового стекла
СЕ031, Предохранитель нагревателя / переключатель АСС (адаптивный круиз-контроль)
СЕ035, Предохранитель на рулевой колонке
СЕ045, Предохранитель освещения кабины
СЕ052, Предохранитель рабочего освещения
СЕ1, Система FCW (предупреждение лобового столкновения)
СЕ108, Предохранитель VIC
СЕ117, Предохранитель подсветки панели приборов
СЕ2, Механизм гидравлического подъема
СЕ277, Предохранитель VIC
СЕ280, Предохранитель VIC
СЕ350, Предохранитель электрических систем управления
СЕ514, Выключатель двери водителя
СЕ515, Выключатель пассажирской двери
СЕ564, Выключатель тормоза двигателя
СЕ595, Выключатель низкого диапазона
СЕ605, Селектор передачи AGC-A
CF000, Выключатель стояночного тормоза
CF006, Выключатель продольной блокировки дифференциала 1
CF007, Выключатель продольной блокировки дифференциала
CF038, Выключатель продольной блокировки дифференциала 2
CF047, Выключатель рулевого управления (контур 1)
CF048, Выключатель рулевого управления (контур 2)
CF107, Переключатель износа тормозных накладок
CF118, Выключатель делителя
CF120, Выключатель коробки скоростей
CF127, Датчик давления в подвеске
CF142, Реле замка ремня безопасности
CF608, Датчик уровня топлива
CF616, Датчик блокировки кабины
CF651, Датчик наружной температуры
CF652, Датчик давления, контуры 1 и 2, служебная тормозная система
CF656, Датчик уровня охлаждающей жидкости
CF752, Датчик уровня охлаждающей жидкости
CF758, Датчик распознавания прицепа
CG000, Реле установки задних отражателей
CG001, Реле ближнего света фар
CG002, Реле дальнего света
CG004, Реле цепи передних противотуманных фар
CG005, Реле цепи задних противотуманных фар
CG036, Реле цепи стоп-сигналов
CG236, Реле цепи стеклоочистителя ветрового стекла (скорость 1 или 2)
CG237, Реле цепи стеклоочистителя ветрового стекла (нулевая скорость)
CG238, Реле цепи омывателей фар
CG301, Реле ДХО
CG462, Реле включения точечного освещения
CG497, Реле EBS / ABS, прицеп
CG535, Расп редкоробка CAN
CI045, Диод ошибки EBS
СО1, Сигналы регулировки яркости
СР1, Держатель реле
CS1, Управление тормозом двигателя
CS2, Кнопка ретардера
СХ1, Диагностический разъем OBD
СХ2, Соединение с шиной CAN
СХЗ, Соединение с шиной CAN
СХ4, Подключение управления CAN