Краткий обзор Airtronic D2/D4(S) с TRS
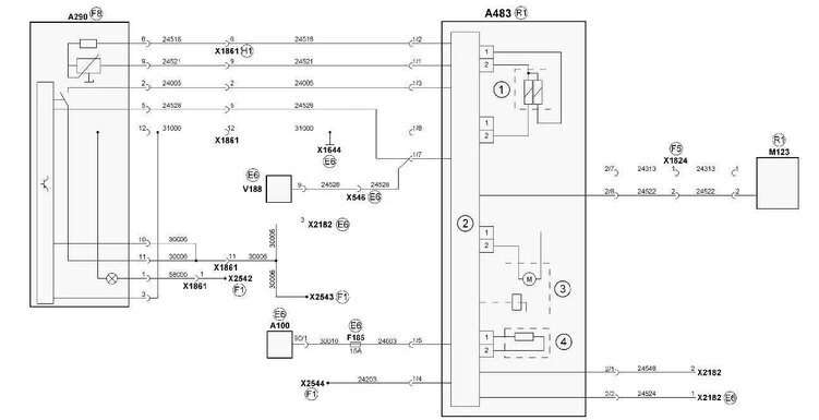
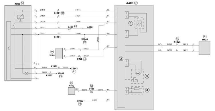
A100 Центральная электрическая сеть
A290 Устройство управления дополнительного отопителя
A483 Дополнительный воздушный отопитель
F185 Предохранитель дополнительного отопителя
M123 Дозировочный насос дополнительного отопителя
V188 Диодная группа из 8 диодов для прерывателя аккумуляторной батареи
X546 Штекерное соединение – дополнительный воздушный отопитель — прерыватель аккумуляторной батареи
x1644 Точка массы кабины рядом с центральной электрической сетью
X1824 Штекерное соединение в кабине, дозировочный насос, дополнительный отопитель
X1861 Штекерное соединение — устройство управления дополнительного отопителя
x2182 Штекерное соединение — отключение TRS воздушного отопления
X2542 Распределитель потенциалов 21-контактного провода 58000
X2543 Распределитель потенциалов 21-контактного провода 30006
X2544 Распределитель потенциалов 21-контактного К-провода
1 Датчик перегрева и электрофакельного устройства
2 Блок управления
3 Дизель
4 Штифт свечи накаливания
E6 Место установки сектора центральной электрической сети
F1 Место установки средней части
F5 Место установки передка внутри справа
F8 Место установки консоли коробки передач
H1 Место установки центральной стойки со стороны водителя
R1 Место установки передней части рамы

