Гибридные блоки управления с высоковольтной системой MAN
Полную информацию смотрите в

СОДЕРЖАНИЕ
ПРЕДИСЛОВИЕ
ВЫХОДНЫЕ ДАННЫЕ
СОКРАЩЕНИЯ
1 ВВЕДЕНИЕ
1.1 Указания по технике безопасности
1.2 Обзор типов
1.3 Руководство по эксплуатации, схема электрических соединений
1.3.1 Места установки для обозначения места A37
2 ОПИСАНИЕ СИСТЕМЫ
2.1 Общие положения
2.1.1 Гибридное оборудование
2.1.2 Последовательный гибридная система (SHS)
2.1.3 Указания по технике безопасности
2.1.4 Гибридные системы
2.1.5 Диагностика MAN-cats®
2.2 Устройство и принцип действия
2.2.1 Гибридный привод
2.2.2 A608, цифровой контроллер ввода (DICO)
2.2.3 A1006, блок управления электропитанием (EMU)
2.2.4 A1129, двигатель/трансмиссия: шлюз CAN (MTGW)
2.2.5 A1143, система UltraCap (UCM и накопитель энергии торможения)
2.2.6 A1147, инвертор (WERI)
2.2.7 T169/T170, зарядный преобразователь бортовой сети (BNLW)
2.3 Интерфейс для других систем
2.3.1 Общие положения
2.3.2 Структура системы TEPS шины CAN с гибридными системами (I-CAN/CAN трансмиссии/M1-CAN)
.3.3 Шина CAN системной структуры TEPS с гибридными системами (базовые CAN1+2 MUX)
2.3.4 Шина CAN системной структуры TEPS с гибридными системами (ES-CAN)
2.3.5 Шина CAN системной структуры TEPS с гибридными системами (SI-CAN)
3 ОПИСАНИЕ ФУНКЦИОНИРОВАНИЯ
3.1 Системные структуры, гибридные блоки управления
3.1.1 Системная структура A608, контроллер цифрового ввода (DICO)
3.1.2 Системная структура A1129, шлюз CAN двигателя/трансмиссии (MTGW)
3.1.3 Системная структура A1006, блок управления электропитанием (EMU)
3.1.4 Системная структура A1143 управления UltraCap (UCM)
3.1.5 Системная структура A1147, инвертор (WERI)
3.1.6 Системная структура, зарядный преобразователь бортовой сети (BNLW)
3.1.7 Системная структура высоковольтной системы
3.1.8 Вторичная система охлаждения
3.1.9 Гибридная система рулевого механизма
3.2 A608, блок управления контроллера цифрового ввода (DICO)
3.2.1 Функция
3.2.2 Назначение контактов
3.2.3 Технические данные
3.2.4 Руководство по ремонту
3.3 A1006, блок управления электропитанием (EMU)
3.3.1 Функция
3.3.2 Назначение контактов
3.3.3 Технические данные
3.3.4 Руководство по ремонту
3.4 A1101, инвертор тягового двигателя 1
3.4.1 Функция
3.4.2 Назначение контактов
3.4.3 Технические данные
3.4.4 Руководство по ремонту
3.5 A1102, инвертор тягового электродвигателя 2
3.5.1 Функция
3.5.2 Назначение контактов
3.5.3 Технические данные
3.5.4 Руководство по ремонту
3.6 A1103, инвертор генератора
3.6.1 Функция
3.6.2 Назначение контактов
3.6.3 Технические данные
3.6.4 Руководство по ремонту
3.7 A1129, блок управления шлюзом (MTGW)
3.7.1 Функция
3.7.2 Назначение контактов
3.7.3 Технические данные
3.7.4 Руководство по ремонту
3.8 A1138, дроссельный блок
3.8.1 Функция
3.8.2 Назначение контактов
3.8.3 Технические данные
3.8.4 Руководство по ремонту
3.9 A1141, высоковольтный распределитель тока (HVSV)
3.9.1 Функция
3.9.2 Назначение контактов
3.9.3 Технические данные
3.10 A1147, двусторонний преобразователь насоса рулевого механизма/системы кондиционирования воздуха
3.10.1 Функция
3.10.2 Назначение контактов
3.10.3 Технические данные
3.10.4 Руководство по ремонту
3.11 B139, датчик уровня охлаждающей жидкости
3.11.1 Функция
3.11.2 Назначение контактов
3.11.3 Технические данные
3.11.4 Руководство по ремонту
3.12 B545, датчик температуры охлаждающей жидкости вторичного контура
3.12.1 Функция
3.12.2 Назначение контактов
3.12.3 Технические данные
3.12.4 Руководство по ремонту
3.13 B573, пневматический переключатель влагоотделителя
3.13.1 Функция
3.13.2 Назначение контактов
3.13.3 Технические данные
3.14 B983, реле расхода насоса рулевого механизма, высокое напряжение
3.14.1 Функция
3.14.2 Назначение контактов
3.14.3 Технические данные
3.14.4 Руководство по ремонту
3.15 B984, реле расхода резервного насоса рулевого механизма LHP 24 В
3.15.1 Функция
3.15.2 Назначение контактов
3.15.3 Технические данные
3.15.4 Руководство по ремонту
3.16 B1050, датчик температуры раздаточной коробки между двигателем и генератором
3.16.1 Функция
3.16.2 Назначение контактов
3.16.3 Технические данные
3.16.4 Руководство по ремонту
3.17 G102, генератор
3.17.1 Функция
3.17.2 Назначение контактов
3.17.3 Технические данные
3.17.4 Руководство по ремонту
3.18 M187, тяговый электродвигатель 1
3.18.1 Функция
3.18.2 Назначение контактов
3.18.3 Технические данные
3.18.4 Руководство по ремонту
3.19 M188, тяговый электродвигатель 2
3.19.1 Функция
3.19.2 Назначение контактов
3.19.3 Технические данные
3.19.4 Руководство по ремонту
3.20 M235, резервный насос рулевого механизма
3.20.1 Функция
3.20.2 Назначение контактов
3.20.3 Технические данные
3.20.4 Руководство по ремонту
3.21 M248, компрессор кондиционера VSK 31
3.21.1 Функция
3.21.2 Руководство по ремонту
3.22 M250, насос системы охлаждения
3.22.1 Функция
3.22.2 Назначение контактов
3.22.3 Руководство по ремонту
3.23 M284, двигатель вентилятора 1 для теплообменника 1
3.23.1 Функция
3.23.2 Назначение контактов
3.23.3 Технические данные
3.24 M285, двигатель вентилятора 2 для теплообменника 1
3.24.1 Функция
3.24.2 Назначение контактов
3.24.3 Технические данные
3.25 M286, двигатель вентилятора 1 для теплообменника 2
3.25.1 Функция
3.25.2 Назначение контактов
3.25.3 Технические данные
3.26 M287, двигатель вентилятора 2 для теплообменника 2
3.26.1 Функция
3.26.2 Назначение контактов
3.26.3 Технические данные
3.27 M288, электродвигатель насоса рулевого механизма с датчиком температуры
3.27.1 Функция
3.27.2 Назначение контактов
3.27.3 Технические данные
3.27.4 Руководство по ремонту
3.28 Q117, контактор резервного насоса рулевого механизма
3.28.1 Функция
3.28.2 Назначение контактов
3.28.3 Технические данные
3.29 R350, тормозное сопротивление датчика температуры
3.29.1 Функция
3.29.2 Назначение контактов
3.29.3 Технические данные
3.29.4 Руководство по ремонту
3.30 S176, переключатель пуска/останова двигателя
3.30.1 Функция
3.30.2 Назначение контактов
3.31 S1097, датчик приближения для блокировки пуска
3.31.1 Функция
3.31.2 Назначение контактов
3.31.3 Технические данные
3.32 S1261, кнопка синхронизации UCS
3.32.1 Функция
3.32.2 Назначение контактов
3.32.3 Технические данные
3.33 T169, зарядный преобразователь бортовой сети 1
3.33.1 Функция
3.33.2 Назначение контактов
3.33.3 Технические данные
3.33.4 Руководство по ремонт
3.34 T170, зарядный преобразователь бортовой сети 2
3.34.1 Функция
3.34.2 Назначение контактов
3.34.3 Технические данные
3.34.4 Руководство по ремонту
3.35 X5068, разъемное соединение, диагностика сторонним утилитами
3.35.1 Функция
3.35.2 Назначение контактов
3.36 Система управления UltraCap (высоковольтный накопитель энергии торможения)
3.36.1 Модуль UltraCap 1–6 с двигателями вентиляторов
3.36.2 Функция
3.36.3 Технические данные
3.36.4 Штекер разъемного соединения модуля UltraCap
3.36.5 Высоковольтные подключения модуля UltraCap
3.36.6 Штекер разъемного соединения двигателя вентилятора модуля UltraCap
3.36.7 Датчик температуры окружающего воздуха
3.36.8 Функция
3.36.9 Технические данные
3.36.10 Блок управления системы UltraCap
3.36.11 Функция
3.36.12 Назначение контактов
3.36.13 Технические данные
3.36.14 Руководство по ремонту
3.36.15 Блок контакторов
3.36.16 Функция
3.37 Рабочие состояния
3.37.1 Обычное движение
3.37.2 Трогание с места за счет электродвигателя
3.37.3 Торможение (рекуперация)
3.37.4 Ускорение (с электрическим приводом)
3.37.5 Автоматическая система «Пуск-останов»
3.37.6 Установление симметричности модулей UltraCap
3.38 Системы безопасности
3.38.1 Защита от прямого контакта
3.38.2 Защита от непрямого контакта
3.38.3 Контроль изоляции
3.38.4 Аварийное отключение
3.39 Разряд системы управления UltraCap (высоковольтный накопитель энергии торможения)
4 ОПИСАНИЕ КОМПОНЕНТОВ
4.1 A608, цифровой контроллер ввода (DICO)
4.1.1 Демонтировано
4.1.2 Место установки
4.2 A1006, блок управления электропитанием (EMU)
4.2.1 Демонтировано
4.2.2 Место установки
4.3 A1101, инвертор тягового двигателя 1
4.3.1 Демонтировано
4.3.2 Место установки
4.4 A1102, инвертор тягового электродвигателя 2
4.4.1 Демонтировано
4.4.2 Место установки
4.5 A1103, инвертор генератора
4.5.1 Демонтировано
4.5.2 Место установки
4.6 A1129, двигатель/трансмиссия: шлюз CAN (MTGW)
4.6.1 Демонтировано
4.6.2 Место установки
4.7 A1138, дроссельный блок
4.7.1 Демонтировано
4.7.2 Место установки
4.8 A1141, высоковольтный распределитель тока (HVSV)
4.8.1 Демонтировано
4.8.2 Место установки
4.9 A1147, двусторонний преобразователь насоса рулевого механизма/системы кондиционирования воздуха
4.9.1 Демонтировано
4.9.2 Место установки
4.10 B139, датчик уровня охлаждающей жидкости
4.10.1 Демонтировано
4.11 B545, датчик температуры охлаждающей жидкости вторичного контура
4.11.1 Демонтировано
4.11.2 Место установки
4.12 B573, пневматический переключатель влагоотделителя
4.12.1 Демонтировано
4.13 B983, реле расхода резервного насоса рулевого механизма LHP 24 В
4.13.1 Демонтировано
4.13.2 Место установки.
4.14 B984, реле расхода насоса рулевого механизма, высокое напряжение
4.14.1 Демонтировано
4.14.2 Место установки
4.15 B1050, датчик температуры раздаточной коробки между двигателем и генератором
4.15.1 Демонтировано
4.15.2 Место установки
4.16 G102, генератор
4.16.1 Демонтировано
4.16.2 Место установки
4.17 M187, тяговый электродвигатель 1
4.17.1 Демонтировано
4.17.2 Место установки
4.18 M188, тяговый электродвигатель 2
4.18.1 Демонтировано
4.18.2 Место установки
4.19 M235, резервный насос рулевого механизма
4.19.1 Демонтировано
4.19.2 Место установки
4.20 M248, компрессор кондиционера VSK 31
4.20.1 Демонтировано
4.20.2 Место установки
4.21 M250, насос системы охлаждения
4.21.1 Демонтировано
4.21.2 Место установки
4.22 M284, двигатель вентилятора 1 для теплообменника 1
4.22.1 Демонтировано
4.22.2 Место установки
4.23 M285, двигатель вентилятора 2 для теплообменника 1
4.23.1 Демонтировано
4.23.2 Место установки
4.24 M286, двигатель вентилятора 1 для теплообменника 2
4.24.1 Демонтировано
4.24.2 Место установки
4.25 M287, двигатель вентилятора 2 для теплообменника 2
4.25.1 Демонтировано
4.25.2 Место установки
4.26 M288, электродвигатель насоса рулевого механизма с датчиком температуры
4.26.1 Демонтировано
4.26.2 Место установки
4.27 Q117, контактор резервного насоса рулевого механизма
4.27.1 Демонтировано
4.27.2 Место установки
4.28 R350, тормозное сопротивление датчика температуры
4.28.1 Демонтировано
4.28.2 Место установки
4.29 S176, переключатель пуска/останова двигателя
4.29.1 Демонтировано
4.29.2 Место установки
4.30 S1097, датчик приближения для блокировки пуска
4.30.1 Демонтировано
4.30.2 Место установки
4.31 S1261, кнопка синхронизации UCS
4.31.1 Демонтировано
4.31.2 Место установки
4.32 T169, зарядный преобразователь бортовой сети 1
4.32.1 Демонтировано
4.32.2 Место установки
4.33 T170, зарядный преобразователь бортовой сети 2
4.33.1 Демонтировано
4.33.2 Место установки
4.34 X5068, разъемное соединение, диагностика сторонним утилитами
4.34.1 Демонтировано
4.34.2 Место установки
4.35 Система управления UltraCap
4.35.1 Модуль UltraCap с вентиляторами
4.35.2 Датчик температуры окружающего воздуха
4.35.3 Блок управления системы UltraCap
4.35.4 Блок контакторов
5 ДИАГНОСТИКА
5.1 Общие положения
5.1.1 Гнездо для диагностики HD-OBD (X200)
5.1.2 Назначение контактов
5.1.3 Место установки гнезда для диагностики
5.1.4 Основные функции диагностики
5.1.5 Индикация неисправностей
5.2 Индикация состояния FMI (Failure Mode Identification)
5.3 Приоритет в индикации/диагностике
5.4 Индикация кодов неисправностей SPN на дисплее
5.4.1 Панель приборов Stoneridge (версия ПО R26)
5.5 SPN – описание кодов диагностики
5.6 Разряд системы UltraCap
5.7 Специальный инструмент для гибридных систем
5.7.1 Проверочный ящик E-42/10 (80.99641-6056) для гибридных систем
5.7.2 Перемычка E-28/11 (80.99641-0074)
5.7.3 Измеритель сопротивления изоляции Fluke 1503 (08.78020-9024)
5.7.4 Прибор для проверки напряжения Duspol 1000 (08.78020-9025)
5.7.5 Прибор для проверки тестера изоляции (80.99641-6057)
5.7.6 Чемодан с инструментом для гибридных систем
5.7.7 Адаптер для отдельной разрядки E-29/11 (80.99641-0076)
5.7.8 Разрядное устройство с адаптером для отдельной разрядки E-29/11 (80.99642-0001)
5.7.9 Инструмент для отсоединения (80.99629-0050)
5.7.10 Цилиндрический замок (06.43049-0011)
5.7.11 Запираемый предохранительный колпачок (80.99606-0770)
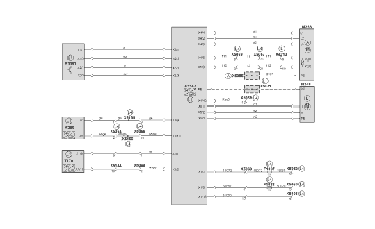
6 ДОПОЛНИТЕЛЬНЫЕ ЭЛЕКТРОСХЕМЫ
6.1 Быстрые обзорные схемы
6.1.1 Быстрая обзорная схема: шлюз шины CAN двигателя/трансмиссии (MTGW)
6.1.2 Быстрая обзорная схема, контроллер цифрового ввода (DICO), лист 1
6.1.3 Быстрая обзорная схема, контроллер цифрового ввода (DICO), лист 2
6.1.4 Быстрая обзорная схема: контроллер цифрового ввода (DICO), лист 3
6.1.5 Быстрая обзорная схема: блок управления электропитанием (EMU), лист 1
6.1.6 Быстрая обзорная схема: блок управления электропитанием (EMU), лист 2
6.1.7 Быстрая обзорная схема: блок управления электропитанием (EMU), лист 3
6.1.8 Быстрая обзорная схема: инвертор
6.1.9 Быстрая обзорная схема: зарядный преобразователь бортовой сети
6.1.10 Быстрая обзорная схема, отключение PE
6.1.11 Быстрая обзорная схема: высоковольтная система
ПРИМЕР
6 ДОПОЛНИТЕЛЬНЫЕ ЭЛЕКТРОСХЕМЫ
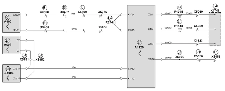
6.1.1 Быстрая обзорная схема: шлюз шины CAN двигателя/трансмиссии (MTGW)
A402 Блок управления EBS
A608 Блок управления контроллера цифрового ввода (DICO)
A1006 Блок управления блока управления электропитания (EMU)
A1129 Блок управления шлюзом (MTGW)
F1045 Предохранитель клеммы 30, блок управления шлюзом
F1046 Предохранитель клеммы 15, блок управления шлюзом
R274 Нагрузочный резистор шины CAN трансмиссии
X1623 Распределитель кабеля 31000
X3488 Штекерный разъем ящика моторного отсека CAN/диагностики
X3492 Штекерный разъем адаптера шины CAN трансмиссии
X3500 Штекерный разъем адаптера шины CAN трансмиссии
X4309 Штекерный разъем интерфейса на крыше гибридного автомобиля
X4746 Панель c выводами электропитания
X5056 Штекерный разъем щита электроприборов 24В гибрид – щит электроприборов в задней части автомобиля II
X5059 Распределитель кабеля 15055
X5060 Распределитель кабеля 50020
X5076 Распределитель потенциала провода 16202
X5151 Штекерный разъем провода 159
X5152 Штекерный разъем провода 160
X5466 Обжимной соединитель провода 15006
Места установки:
C Передняя часть
E1 Панель для подключения оборудования 1 (вспомогательная коммутационная панель)
L Потолок
L4 Щит электроприборов гибридного компонента на 24 В

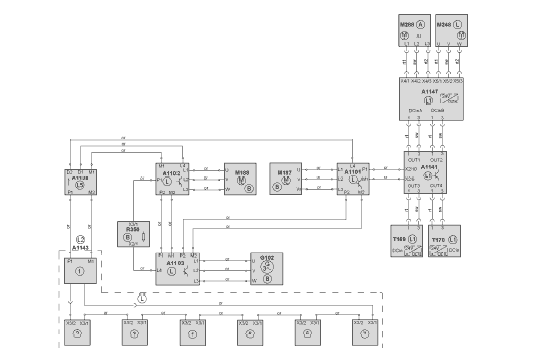
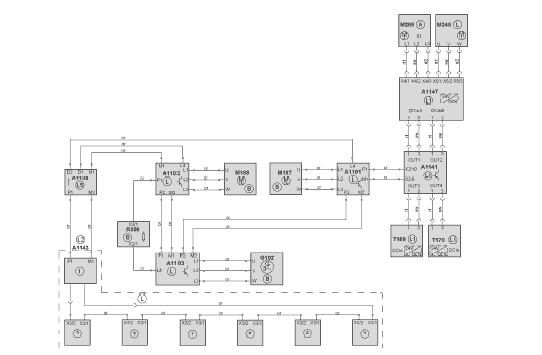
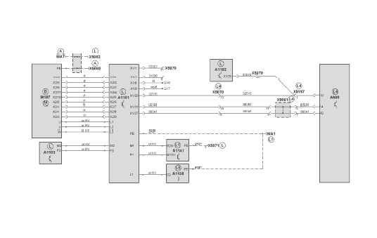
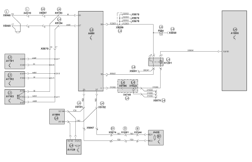
6.1.2 Быстрая обзорная схема, контроллер цифрового ввода (DICO), лист 1
A435 Блок управления EDC
A608 Блок управления контроллера цифрового ввода (DICO)
A1006 Блок управления блока управления электропитания (EMU)
A1101 Инвертор тягового электродвигателя 1
A1102 Инвертор тягового электродвигателя 2
A1103 Инвертор генератора
A1129 Блок управления шлюзом (MTGW)
F694 Предохранитель клеммы 30 контроллера цифрового ввода
K1291 Реле контроллера цифрового ввода
X1001 Штекер разъемного соединения шины CAN регулировки двигателя
X1623 Распределитель кабеля 31000
X3344 Штекерный разъем двигателя/EDC 2
X4310 Штекерный разъем интерфейса на крыше гибридного автомобиля
X4746 Панель c выводами электропитания
X5060 Распределитель кабеля 50020
X5061 Распределитель потенциала провода 99041
X5067 Штекерный разъем щита электроприборов 24В-гибрид: щит электроприборов в задней части автомобиля I
X5068 Штекерный разъем, диагностика, сторонние утилиты
X5070 Штекерный разъем щита электроприборов 24В-гибрид: электрический привод последовательной гибридной системы
X5074 Штекерный разъем щита электроприборов в задней части гибридного автомобиля: главный жгут проводов
X5099 Распределитель потенциала провода 32003
X5106 Распределитель кабеля 31000
X5151 Штекерный разъем провода 159
X5152 Штекерный разъем провода 160
X5153 Штекерный разъем, бело-синий скрученный кабель
X5154 Штекерный разъем Бело-синий скрученный кабель
Места установки:
B Двигатель, коробка передач
B1 Двигатель
D Главный щит электрических соединений
E1 Панель для подключения оборудования 1 (вспомогательная коммутационная панель)
L Потолок
L1 Самоходное шасси гибридных компонентов
L4 Щит электроприборов гибридного компонента на 24 В

6.1.3 Быстрая обзорная схема, контроллер цифрового ввода (DICO), лист 2
A608 Блок управления контроллера цифрового ввода (DICO)
A1101 Инвертор тягового электродвигателя 1
A1102 Инвертор тягового электродвигателя 2
A1103 Инвертор генератора
A1138 Дроссельный блок
A1141 Высоковольтный распределитель тока (HVSV)
MA1 Подключение массы PE на крыше
MA7 Подключение массы PE в задней части автомобиля
M187 Тяговый электродвигатель 1
X5061 Распределитель потенциала провода 99041
X5070 Штекерный разъем щита электроприборов 24В-гибрид: электрический привод последовательной гибридной системы
X5071 Выравнивание потенциалов PE на крыше
X5082 Выравнивание потенциалов PE на крыше
X5083 Подключение PE в задней части автомобиля
X5085 Выравнивание потенциалов PE в задней части автомобиля
X5157 Штекерный разъем провода 32515
Места установки:
A Задняя часть автомобиля
B Двигатель, коробка передач
L Потолок
L1 Самоходное шасси гибридных компонентов
L4 Щит электроприборов гибридного компонента на 24 В
L5 Интерфейс в крыше на 24 В

6.1.4 Быстрая обзорная схема: контроллер цифрового ввода (DICO), лист 3
A608 Блок управления контроллера цифрового ввода (DICO)
A1101 Инвертор тягового электродвигателя 1
A1102 Инвертор тягового электродвигателя 2
A1103 Инвертор генератора
A1138 Дроссельный блок
F1090 Предохранитель клеммы 15 контроллера цифрового ввода
G102 Генератор 1
MA1 Подключение массы PE на крыше
MA2 Подключение массы PE на крыше
MA7 Подключение массы PE в задней части автомобиля
M188 Тяговый электродвигатель 2
R350 Тормозное сопротивление, датчик температуры
X5059 Распределитель кабеля 15055
X5061 Распределитель потенциала провода 99041
X5070 Штекерный разъем щита электроприборов 24В-гибрид: электрический привод последовательной гибридной системы
X5083 Подключение PE в задней части автомобиля
X5085 Выравнивание потенциалов PE в задней части автомобиля
X5098 Штекерный разъем, тормозное сопротивление BWX30
Места установки:
A Задняя часть автомобиля
B Двигатель, коробка передач
L Потолок
L1 Самоходное шасси гибридных компонентов
L4 Щит электроприборов гибридного компонента на 24 В

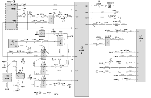
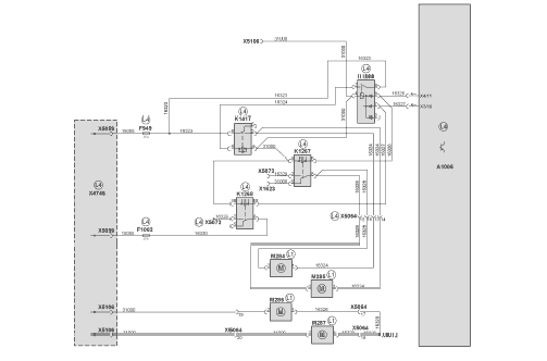
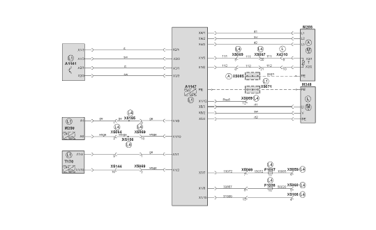
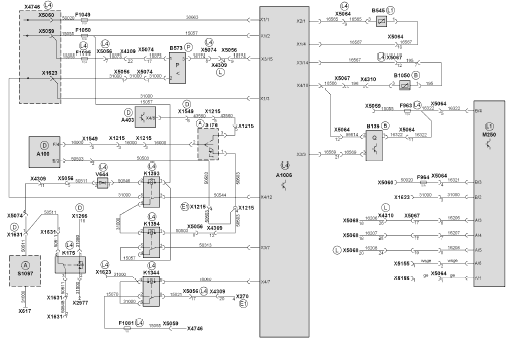
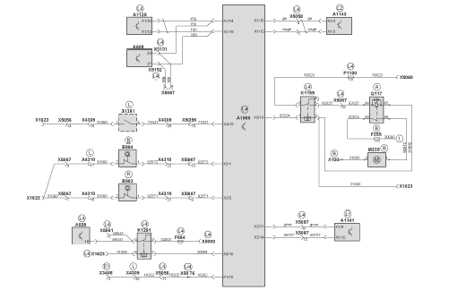
6.1.5 Быстрая обзорная схема: блок управления электропитанием (EMU), лист 1
A100 Центральный щит электрических соединений
A403 Блок управления движением автомобиля
A1006 Блок управления блока управления электропитания (EMU)
B139 Датчик уровня охлаждающей жидкости
B545 Температура охлаждающей жидкости вторичного контура
B573 Пневматический переключатель влагоотделителя
B1050 Датчик температуры раздаточной коробки между двигателем и генератором
F963 Предохранитель клеммы 15 насоса системы охлаждения
F964 Предохранитель клеммы 30 насоса системы охлаждения
F1049 Предохранитель клеммы 30 блока управления электропитания (EMU)
F1050 Предохранитель клеммы 15 блока управления электропитания (EMU)
F1081 Предохранитель генератора, клемма 15
F1095 Предохранитель пневматического переключателя
K175 Реле блокировки пуска двигателя
K1344 Реле возбуждения генератора
K1393 Дополнительное реле сигнала заднего люка
K1394 Дополнительное реле запроса пуска
M250 Насос системы охлаждения (EMP)
S176 Переключатель пуска/останова двигателя
S1097 Датчик приближения для блокировки пуска
V644 Диод блокировки пуска двигателя
X270 Штекерный разъем панели для подключения оборудования 1, генератор
X617 Распределитель кабеля 31000
X1215 Штекерный разъем жгута главных проводов системы пуска/останова двигателя
X1266 Штекерный разъем панели управления
X1549 Штекерный разъем двигателя/EDC/коробки передач 1
X1623 Распределитель кабеля 31000
X1631 Штекерный разъем, блокировка пуска
X2977 Точка для массовых проводов главного щита электрических соединений
X4309 Штекерный разъем интерфейса на крыше гибридного автомобиля
X4310 Штекерный разъем интерфейса 2 на крыше гибридного автомобиля
X4746 Панель c выводами электропитания
X5056 Штекерный разъем щита электроприборов 24В-гибрид: щит электроприборов в задней части автомобиля I
X5059 Распределитель кабеля 15055
X5060 Распределитель кабеля 50020
X5064 Штекерный разъем щита электроприборов 24В-гибрид: вторичный контур системы охлаждения
X5067 Штекерный разъем щита электроприборов 24В-гибрид: щит
электроприборов в задней части автомобиля II
X5068 Штекерный разъем, диагностика, сторонние утилиты
X5074 Штекерный разъем щита электроприборов в задней части гибридного автомобиля: главный жгут проводов гибридного
автомобиля
X5155 Штекерный разъем провода 159
X5156 Штекерный разъем провода 160
Места установки:
A Задняя часть автомобиля
B Двигатель, коробка передач
D Главный щит электрических соединений
E1 Панель для подключения оборудования 1 (вспомогательная коммутационная панель)
L Потолок
L1 Самоходное шасси гибридных компонентов
L4 Щит электроприборов гибридного компонента на 24 В
P Задняя ось

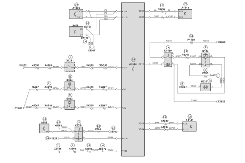
6.1.6 Быстрая обзорная схема: блок управления электропитанием (EMU), лист 2
A608 Блок управления контроллера цифрового ввода (DICO)
A1006 Блок управления блока управления электропитания (EMU)
A1129 Блок управления шлюзом (MTGW)
A1141 Высоковольтный распределитель тока (HVSV)
A1143 Система управления UltraCap
B983 Реле расхода LHP, высокое напряжение
B984 Реле расхода резервного насоса рулевого механизма 24 В
F355 Главный предохранитель 30–2
F694 Предохранитель клеммы 30 контроллера цифрового ввода
F1100 Предохранитель клеммы 30 насоса рулевого механизма
K1159 Реле резервного насоса рулевого механизма
K1291 Реле контроллера цифрового ввода
M235 Резервный насос рулевого механизма
Q117 Контактор резервного насоса рулевого механизма
S1261 Кнопка синхронизации UCS
X100 Подключение массы двигателя
X1623 Распределитель кабеля 31000
X3488 Штекерный разъем ящика моторного отсека CAN/диагностики
X4309 Штекерный разъем интерфейса на крыше гибридного автомобиля
X4310 Штекерный разъем интерфейса 2 на крыше гибридного автомобиля
X5056 Штекерный разъем щита электроприборов 24В-гибрид: щит электроприборов в задней части автомобиля I
X5058 Штекерный разъем щита электроприборов 24В-гибрид: система UltraCap
X5060 Распределитель кабеля 50020
X5061 Распределитель потенциала провода 99041
X5067 Штекерный разъем щита электроприборов 24В-гибрид: щит электроприборов в задней части автомобиля II
X5076 Распределитель потенциала провода 16202
X5087 Штекерный разъем щита электроприборов 24В-гибрид: высоковольтный распределитель тока (HVSV)
X5151 Штекерный разъем провода 159
X5152 Штекерный разъем провода 160
1 Стартер, клемма 50
Места установки:
A Задняя часть автомобиля
B Двигатель, коробка передач
E1 Панель для подключения оборудования 1 (вспомогательная коммутационная панель)
L Потолок
L1 Самоходное шасси гибридных компонентов
L2 Самоходное шасси энергоаккумулятора
L4 Щит электроприборов гибридного компонента на 24 В

6.1.7 Быстрая обзорная схема: блок управления электропитанием (EMU), лист 3
A1006 Блок управления блока управления электропитания (EMU)
F949 Предохранитель вентилятора, силовая электроника
F1082 Предохранитель вентилятора, силовая электроника, стр. 2
K1266 Реле активации вентилятора
K1267 Реле активации вентилятора (послед.)
K1268 Реле активации вентилятора (парал.)
K1417 Реле активации вентилятора (парал.) 2
M284 Двигатель вентилятора 1 для теплообменника 1
M285 Двигатель вентилятора 2 для теплообменника 1
M286 Двигатель вентилятора 1 для теплообменника 2
M287 Двигатель вентилятора 2 для теплообменника 2
X1623 Распределитель кабеля 31000
X4746 Панель c выводами электропитания
X5059 Распределитель кабеля 15055
X5064 Штекерный разъем щита электроприборов 24В-гибрид: вторичный контур системы охлаждения
X5072 Распределитель потенциала 16329
X5106 Распределитель кабеля 31000
Места установки:
L1 Самоходное шасси гибридных компонентов
L4 Щит электроприборов гибридного компонента на 24 В

6.1.8 Быстрая обзорная схема: инвертор
A1141 Высоковольтный распределитель тока (HVSV)
A1147 Двусторонний преобразователь DWR
F1087 Предохранитель, клемма 15 двустороннего преобразователя
F1088 Предохранитель, клемма 30 двустороннего преобразователя
M248 Компрессор кондиционера VSK 31
M250 Насос системы охлаждения (EMP)
M288 Электродвигатель насоса рулевого механизма с датчиком температуры
T170 DC/DC зарядный преобразователь 2
X4310 Штекерный разъем интерфейса на крыше гибридного автомобиля
X5059 Распределитель кабеля 15055
X5060 Распределитель кабеля 50020
X5064 Штекерный разъем щита электроприборов 24В-гибрид: вторичный контур системы охлаждения
X5067 Штекерный разъем щита электроприборов 24В-гибрид: щит электроприборов в задней части автомобиля II
X5069 Штекерный разъем щита электроприборов 24В-гибрид: инвертор
X5071 Выравнивание потенциалов PE на крыше
X5085 Выравнивание потенциалов PE в задней части автомобиля
X5106 Распределитель кабеля 31000
X5144 Штекерный разъем щита электроприборов 24В-гибрид: зарядный преобразователь бортовой сети 2
X5155 Штекерный разъем провода 159
X5156 Штекерный разъем провода 160
Места установки:
A Задняя часть автомобиля
L Потолок
L1 Самоходное шасси гибридных компонентов
L4 Щит электроприборов гибридного компонента на 24 В

6.1.9 Быстрая обзорная схема: зарядный преобразователь бортовой сети
A1141 Высоковольтный распределитель тока (HVSV)
A1143 Система управления UltraCap
A1147 Двусторонний преобразователь (DWR)
F1009 Предохранитель зарядного преобразователя бортовой сети 1
F1011 Предохранитель зарядного преобразователя бортовой сети 2
F1013 Предохранитель, клемма 15 зарядного преобразователя бортовой сети 1
F1014 Предохранитель, клемма 15 зарядного преобразователя бортовой сети 2
F1015 Предохранитель, клемма 30 зарядного преобразователя бортовой сети 1
F1016 Предохранитель, клемма 30 зарядного преобразователя бортовой сети 2
MA5 Подключение массы, стойка приборов на крыше
T169 Зарядный преобразователь бортовой сети 1
T170 Зарядный преобразователь бортовой сети 2
X616 Распределитель кабеля 30000
X1623 Распределитель кабеля 31000
X2376 Место разъединения стартера
X3428 Точка для массовых проводов шасси (задняя часть)
X4746 Панель c выводами электропитания
X5057 Штекерный разъем щита электроприборов 24В-гибрид: зарядный преобразователь бортовой сети 1
X5058 Штекерный разъем щита электроприборов 24В-гибрид: система UltraCap
X5059 Распределитель кабеля 15055
X5060 Распределитель кабеля 50020
X5069 Штекерный разъем щита электроприборов 24В-гибрид: инвертор
X5071 Выравнивание потенциалов PE на крыше
X5143 Выравнивание потенциалов провода 31000
X5144 Штекерный разъем щита электроприборов 24В-гибрид: зарядный преобразователь бортовой сети 2
Места установки:
B Двигатель, коробка передач
L Потолок
L1 Самоходное шасси гибридных компонентов
L2 Самоходное шасси энергоаккумулятора
L4 Щит электроприборов гибридного компонента на 24 В
L5 Интерфейс в крыше на 24 В
L6 Коробка с предохранителями на 24 В

6.1.10 Быстрая обзорная схема, отключение PE
A1101 Инвертор тягового электродвигателя 1
A1102 Инвертор тягового электродвигателя 2
A1103 Инвертор генератора
A1138 Дроссельный блок
A1141 Высоковольтный распределитель тока (HVSV)
A1147 Двусторонний преобразователь DWR
G102 Генератор 1
M187 Тяговый электродвигатель 1
M188 Тяговый электродвигатель 2
M248 Компрессор кондиционера VSK 31
M288 Электродвигатель насоса рулевого механизма с датчиком температуры
R350 Тормозное сопротивление, датчик температуры
T169 Зарядный преобразователь бортовой сети 1
T170 Зарядный преобразователь бортовой сети 2
X5071 Выравнивание потенциалов PE на крыше (MV2)
X5082 Выравнивание потенциалов PE на крыше (MV1)
X5085 Выравнивание потенциалов PE в задней части автомобиля (MV3)
1 Кабельный канал 02
2 Кабельный канал 01
3 Точка подключения MA2
4 Точка подключения MA1
5 Крышка
6 Точка подключения рамы MA6
7 Точка подключения энергоаккумулятора MA8
8 Кабельный канал 05
9 Кабельный канал 04
10 Кабельный канал 04
11 Точка подключения MA5
12 Точка подключения MA4
13 Точка подключения MA7, шасси автомобиля
14 Вывод на крышу
15 Алюминиевая прорезь
16 Кабельный канал 03
17 Точка подключения MA3

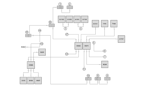
6.1.11 Быстрая обзорная схема: высоковольтная система
A1101 Инвертор тягового электродвигателя 1
A1102 Инвертор тягового электродвигателя 2
A1103 Инвертор генератора
A1138 Дроссельный блок
A1141 Высоковольтный распределитель тока (HVSV)
A1143 Система управления UltraCap
A1147 Двусторонний преобразователь DWR
G102 Генератор 1
M187 Тяговый электродвигатель 1
M188 Тяговый электродвигатель 2
M248 Компрессор кондиционера VSK 31
M288 Электродвигатель насоса рулевого механизма с датчиком температуры
R350 Тормозное сопротивление, датчик температуры
T169 DC/DC зарядный преобразователь 1
T170 DC/DC зарядный преобразователь 2
1 Блок контакторов
2 UltraCap модуль 1
3 Система UltraCap модуль 2
4 Система UltraCap модуль 3
5 Система UltraCap модуль 4
6 Система UltraCap модуль 5
7 Система UltraCap модуль 6
Места установки:
A Задняя часть автомобиля
B Двигатель, коробка передач
L Потолок
L1 Самоходное шасси гибридных компонентов
L2 Самоходное шасси энергоаккумулятора
L5 Интерфейс в крыше на 24 В
