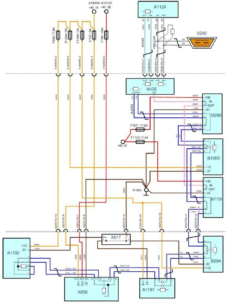
MAN Обзор соединений по шине CAN и электропитания
(EDC 17)
Двигатель D20/D26

Двигатель D08

Обозначения к обзору соединений по шине CAN и схеме электропитания
- A100 Центральный щит электрических соединений
- A435 Блок управления двигателем
- A808 Модуль подачи AdBlue
- A1124 Power Train Manager (PTM)
- A1191 Термоэлементы с блоком обработки результатов
- A1192 AdBlue, комбинированный датчик
- B994 Датчик NOx II OBD
- B1055 Датчик NOx I, выбросы двигателя
- F737 Предохранитель модуля подачи AdBlue, кл. 15
- F738 Предохранитель модуля подачи AdBlue, кл. 30
- F894 Предохранитель комбинированного датчика AdBlue
- F1071 Предохранитель дроссельной заслонки наддувочного воздуха
- F1084 Предохранитель датчика NOx-I, выбросы двигателя
- F1108 Предохранитель системы рециркуляции отработанных газов
- F1109 Предохранитель датчика NOx II OBD
- M119 Регулятор дроссельной заслонки
- M289 Сервопривод AGR
- X200 Диагностический штекер
- X617 Распределитель, провод 31000
- X1549 Разъемное соединение двигатель/EDC/коробка передач I
- X1551 Разъемное соединение двигатель/EDC/коробка передач II
- X1559 Разъемное соединение двигатель/EDC/коробка передач IV
- X1983 Точка соединения с массовым проводом, стержень с резьбой M6 (коробка MP)
- X3212 Разъемное соединение CRT/нейтрализатор SCR — место отсоединения двигателя