Система RAS-EC DAF
СОДЕРЖАНИЕ
- ОБЩИЕ СВЕДЕНИЯ
- Введение
- Расположение гидравлических узлов
- Расположение электрических узлов
- Общая схема гидропривода
- ОПИСАНИЕ СИСТЕМЫ
- Электрооборудование системы RAS-EC
- Гидравлический привод системы RAS-EC
- ОПИСАНИЕ УЗЛОВ
- Электронный блок
- Распределительный блок
- Блок клапанов
- Датчики угла поворота колес
- Силовой цилиндр
- Демпферные клапаны
- Бачок
- ФУНКЦИИ УПРАВЛЕНИЯ
- Управление поддерживающим задним мостом
- Проверочное испытание запорного клапана
- Защита гидравлической рабочей жидкости от перегрева
- ПРОВЕРКА И РЕГУЛИРОВКА
- Пункты, требующие особого внимания при проверке системы
- Контактные выводы электронного блока
- Пояснения к блок-схеме
- Блок-схема
- Проверка электрооборудования
- Проверка и регулировка силового цилиндра
- Проверка и регулировка центрального положения датчика угла поворота колес поддерживающего заднего моста
- Проверка и регулировка центрального положения датчика угла поворота колес переднего моста
- Проверка и регулировка положения держателя датчика угла поворота колес переднего моста
- СНЯТИЕ И УСТАНОВКА
- Снятие и установка блока клапанов
- Снятие и установка силового цилиндра
- Снятие и установка фильтра высокого давления
- Снятие и установка фильтрующего элемента бачка
- Снятие и установка распределительного блока
- Снятие и установка демпферных клапанов
- Снятие и установка электронного блока
- Снятие и установка датчика угла поворота колес переднего моста
- Снятие и установка держателя датчика угла поворота колес переднего моста
- Снятие и установка датчика угла поворота колес поддерживающего заднего моста
- ЗАМЕНА ЖИДКОСТЕЙ
- Замена жидкости в гидравлическом контуре системы RAS-EC
- Прокачка гидравлического контура системы RAS-EC
ОБЩИЕ СВЕДЕНИЯ
ВВЕДЕНИЕ
В настоящем руководстве по эксплуатации системы описаны компоновка, принцип работы и регулировка системы RAS-EC. RAS-EC является сокращением от «Rear Axle Steering Electronically Controlled» (электронная система рулевого управления колесами заднего моста).
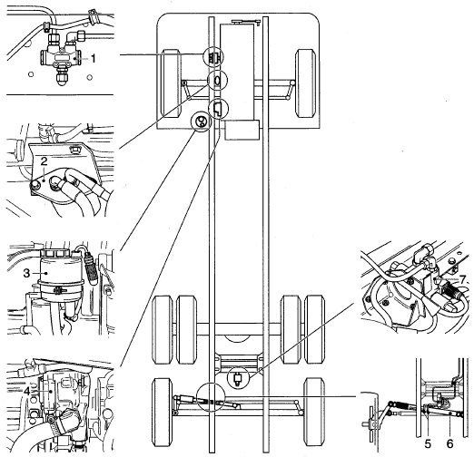
РАСПОЛОЖЕНИЕ ГИДРАВЛИЧЕСКИХ УЗЛОВ


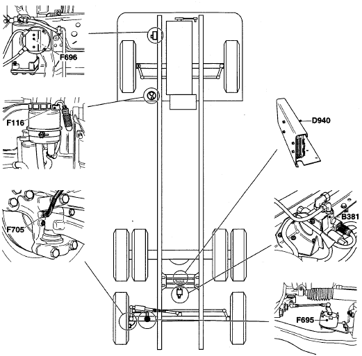
РАСПОЛОЖЕНИЕ ЭЛЕКТРИЧЕСКИХ УЗЛОВ


ОБЩАЯ СХЕМА ГИДРОПРИВОДА

- 1. Бачок с датчиком уровня рабочей жидкости (F116)
- 2. Насос гидроусилителя рулевого управления
- 3. Перепускной клапан
- 4. Запорный клапан
- 5. Клапан управления
- 6. Демпферный клапан
- 7. Силовой цилиндр
- 8. Демпферный клапан
- 9. Рулевой механизм с датчиком угла поворота колес переднего моста (F696)
- 10. Распределительный блок
- 11. Фильтр высокого давления
ОПИСАНИЕ СИСТЕМЫ
ЭЛЕКТРООБОРУДОВАНИЕ СИСТЕМЫ RAS-EC

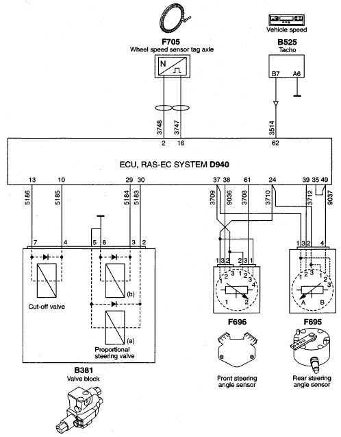
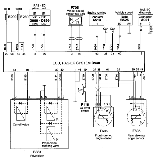
Электронный блок (D940)
Электронный блок обеспечивает контроль и наблюдение за исполнением функций управления системы RAS-EC. Эти функции управления включают в себя:
− Управление поворотом колес поддерживающего заднего моста
− Проверочные испытания запорного клапана
− Защиту от перегрева рабочей жидкости в гидросистеме
Датчик угла поворота колес переднего моста (F696)
Датчик угла поворота колес переднего моста, получая напряжение от электронного блока RAS-EC, показывает угол, на который поворачиваются колеса переднего моста.
Датчик угла поворота колес поддерживающего заднего моста (F695)
Датчик угла поворота колес поддерживающего заднего моста, получая напряжение от электронного блока RAS-EC, показывает истинный угол, на который поворачиваются колеса поддерживающего заднего моста.
МТСО (В525)
Электронному блоку RAS-EC необходим сигнал скорости автомобиля для определения возможности поворота колес поддерживающего заднего моста.
Датчик скорости колес (F705)
Датчик скорости колес передает электронному блоку RAS-EC данные о скорости автомобиля. В сочетании с сигналом скорости автомобиля МТСО, электронный блок RAS-EC может определить неправильный сигнал скорости.
Датчик уровня рабочей жидкости (F116)
Датчик уровня рабочей жидкости обеспечивает подачу сигнала на электронный блок RAS-EC в случае, если уровень рабочей жидкости падает ниже минимального уровня.
Блок клапанов (В381)
Блок клапанов регулирует давление и подачу жидкости в силовой цилиндр. Блок клапанов содержит три клапана, двумя из которых управляет электронный блок RAS-EC.
VIC/DIP (D900/D899)
VIC/DIP, посредством приборного щитка информирует водителя о возникновении:
− не очень серьезной неисправности (желтый сигнальный символ RAS-EC)
− серьезной неисправности (красный сигнальный символ RAS-EC)
DAVIE
Связь с диагностическим сканером для целей диагностики.
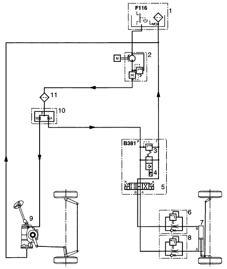
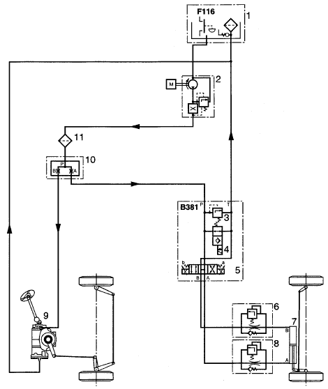
ГИДРАВЛИЧЕСКИЙ ПРИВОД СИСТЕМЫ RAS-EC

Общие сведения
Гидравлическая составляющая системы RAS-EC включает в себя:
- 1. бачок с датчиком уровня рабочей жидкости (F116)
- 2. насос гидроусилителя рулевого управления
- 3. перепускной клапан
- 4. запорный клапан
- 5. клапан управления
- 6. демпферный клапан
- 7. силовой цилиндр
- 8. демпферный клапан
- 9. рулевой механизм с датчиком угла поворота колес переднего моста
- 10. распределительный блок
- 11. фильтр высокого давления
Гидравлическая энергия, необходимая для поворота колес переднего моста и поддерживающего заднего моста обеспечивается насосом гидроусилителя рулевого управления (2). Насос засасывает рабочую жидкость из бачка (1). В распределительном блоке (10) поток жидкости распределяется между рулевыми механизмами переднего моста и поддерживающего заднего моста. Рабочая жидкость очищается посредством фильтра в бачке (1) и фильтра высокого давления (9).
Блок клапанов (В381)
Блок клапанов включает в себя три клапана: перепускной клапан (3), запорный клапан (4) и клапан управления (5). Запорный клапан и клапан управления приводятся в действие электронным блоком.
Если давление в системе становится слишком высоким, перепускной клапан открывается, преодолевая при этом усилие пружины. В результате впускной вывод Р и сливной вывод Т соединяются напрямую. Поток жидкости при этом направляется непосредственно в бачок.
В неактивированном состоянии запорный клапан (4) соединяет впускной вывод Р со сливным выводом Т. Жидкость не подается на клапан управления (5). В активированном состоянии запорный клапан (4) разобщает впускной вывод Р со сливным выводом Т. При этом обеспечивается приведение в действие силового цилиндра (7) и управление его работой клапаном управления.
Клапан управления обладает двойным электрическим действием. Положение клапана управления определяет направление перемещения поршня внутрь силового цилиндра или наружу.
Демпферные клапаны
Соединения силового цилиндра снабжены демпферными клапанами (4) и (6). Демпферные клапаны служат для обеспечения точной и плавной работы рулевого управления.
Силовой цилиндр
Силовой цилиндр (5) представляет собой цилиндр двойного действия и находится под постоянным контролем клапана управления.
Прямолинейное движение автомобиля

При прямолинейном движении автомобиля электронный блок приводит в действие запорный клапан (4), блокируя, таким образом, соединение между впускным выводом Р и сливным выводом Т. Клапан управления (5) постоянно корректирует работу силового цилиндра (7), удерживая колеса поддерживающего заднего моста в положении «прямо».
Поворот налево

Электронный блок приводит в действие запорный клапан (4), блокируя, таким образом, соединение между впускным выводом Р и сливным выводом Т. Электронный блок подает напряжение на катушку (b) клапана управления (5). В результате, поток жидкости из впускного вывода Р поступает на вывод А и, через демпферный клапан (6), направляется в силовой цилиндр (7). Поршень силового цилиндра перемещается внутрь цилиндра, устанавливая, таким образом, колеса поддерживающего заднего моста в нужное положение.
Поворот направо

Электронный блок приводит в действие запорный клапан (4), блокируя, таким образом, соединение между впускным выводом Р и сливным выводом Т. Электронный блок подает напряжение на катушку (а) клапана управления (5). В результате, поток жидкости из впускного вывода Р поступает на вывод В и, через демпферный клапан (8), направляется в силовой цилиндр (7). Поршень силового цилиндра перемещается наружу, устанавливая, таким образом, колеса поддерживающего заднего моста в нужное положение.
ОПИСАНИЕ УЗЛОВ
ЭЛЕКТРОННЫЙ БЛОК
Электронный блок непрерывно обрабатывает все входные сигналы, поступающие от различных датчиков и других систем.
Все эти данные сравниваются с параметрами (программы управления и контрольные переменные), хранящимися в памяти электронного блока.
На основе этих данных электронный блок рассчитывает угол поворота колес заднего моста. Электронный блок постоянно приводит в действие клапан управления, обеспечивая соответствие реального значения угла поворота колес с расчетным значением. Электронный блок установлен на монтажном кронштейне между двумя поперечинами рамы автомобиля.

РАСПРЕДЕЛИТЕЛЬНЫЙ БЛОК

Рабочая жидкость, подаваемая насосом гидроусилителя рулевого управления, распределяется распределительным блоком на две равные части. От распределительного блока одна часть жидкости поступает в рулевой механизм переднего моста, а вторая – в рулевой механизм заднего моста.
Распределительный блок позволяет ограничиться применением только одного насоса гидроусилителя рулевого управления.
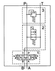
БЛОК КЛАПАНОВ

Блок клапанов снабжен тремя клапанами: клапаном управления, запорным клапаном и перепускным клапаном.
Поток жидкости от распределительного блока поступает на вывод Р. Обратно в бачок поток жидкости возвращается через сливной вывод Т.
Выводы А и В соединены с силовым цилиндром.

Клапан управления (1)
Представляет собой клапан типа 4/3 с двойным электрическим пропорциональным действием и центральным положением, обеспечиваемым возвратной пружиной.
При прямолинейном движении автомобиля, оба электромагнита (а) и (b) постоянно находятся под напряжением, удерживая задний мост в центральном положении. Если напряжение подается только на электромагнит (а), вывод Р соединяется с выводом В. Вывод А соединяется со сливным выводом Т.
Если напряжение подается только на электромагнит (b), вывод Р соединяется с выводом А, а вывод В соединяется со сливным выводом Т.
Запорный клапан (2)
Представляет собой клапан типа 2/2 с непрямым электрическим приводом и возвратной пружиной.
В нейтральном положении запорный клапан соединяет вывод Р со сливным выводом Т. При включении зажигания на клапан подается напряжение, клапан срабатывает и разобщает впускной вывод Р со сливным выводом Т. После этого становится возможным управление колесами поддерживающего заднего моста.
При возникновении серьезной неисправности, электронный блок прекращает подачу напряжения на запорный клапан.
Впускной вывод напрямую соединяется со сливным выводом, управление колесами поддерживающего заднего моста становится невозможным, вместо этого они начинают поворачиваться, реагируя на поворот колес переднего моста.
Перепускной клапан (3)
Перепускной клапан предохраняет гидравлическую систему от чрезмерно-высокого давления. Когда давление превышает определенную величину, перепускной клапан открывается и впускной вывод соединяется со сливным выводом.
ДАТЧИКИ УГЛА ПОВОРОТА КОЛЕС
Принцип работы
Датчик угла поворота коле включает в себя два потенциометра.
Выходные сигналы обоих потенциометров являются линейными и противоположны друг другу. При прямолинейном движении автомобиля оба сигнала равны. При повороте сигнал одного потенциометра уменьшается, в то время как сигнал другого – увеличивается.
Использование двух противоположных сигналов позволяет электронному блоку определять неправильные сигналы.
Потенциометры снабжены пружиной. Когда связь между рулевым механизмом и датчиком угла поворота колес разрывается, пружина толкает потенциометры в крайние положения. Электронный блок получает сигналы, значения которых выходят за пределы обычного диапазона.

Датчик угла поворота колес заднего моста
Датчик угла поворота колес установлен на заднем мосту и соединен с поворотным кулаком при помощи тяги. При каждом повороте колеса датчик передает информацию о реальном угле поворота на электронный блок.

Датчик угла поворота колес переднего моста
Датчик угла поворота колес установлен непосредственно на рулевом механизме. При каждом повороте колес датчик передает информацию об угле поворота на электронный блок.
Механический диапазон потенциометров составляет 110°. Максимальный угол рулевого механизма составляет 96°. Если датчик угла поворота установлен неправильно, велика опасность повреждения датчика угла поворота.
СИЛОВОЙ ЦИЛИНДР

Силовой цилиндр двойного действия прикреплен к раме и к левому поворотному кулаку поддерживающего заднего моста при помощи шаровых шарниров.
Выводы силового цилиндра снабжены демпферными клапанами. Силовой цилиндр соединен с блоком клапанов посредством гибких маслопроводов.
ДЕМПФЕРНЫЕ КЛАПАНЫ

Демпферный клапан состоит из обратного клапана, калиброванного отверстия и перепускного клапана.
Рабочая жидкость поступает в полость силового цилиндра через обратный клапан и калиброванное отверстие. Поршень смещается в сторону, в результате чего объем полости увеличивается.
Перемещение поршня уменьшает объем другой полости.
Жидкость в этой другой полости выталкивается из нее через калиброванное отверстие демпферного клапана. Сопротивление, с которым сталкивается жидкость, обеспечивает контролируемую и плавную работу силового цилиндра.
Для обеспечения равенства величины сопротивления, с которым сталкивается поршень, как с левой, так и с правой стороны, необходимо, чтобы противодавление с обеих сторон было разным. Эта разность противодавлений обеспечивается разностью площади поверхности с левой и с правой стороны поршня.
Значения противодавления контролируются демпферными клапанами.

Если демпферные клапаны поменять местами, сопротивление, с которым сталкивается поршень слева и справа, будет различным. Перемещение поршня в цилиндре наружу будет происходить значительно быстрее, чем внутрь.
В случае самоотключения системы вследствие серьезной неисправности, управление колесами поддерживающего заднего моста становится невозможным, вместо этого они начинают поворачиваться, реагируя на поворот колес переднего моста. Без демпферных клапанов задние колеса при повороте автомобиля поворачивались бы до их упора в стопорные болты. Траектория поворота автомобиля была бы значительно более крутая, чем ожидалось. Демпферные клапаны предотвращают быстрое либо слишком быстрое перемещение задних колес в направлении стопорных болтов.
Если демпферные клапаны поменять местами, принудительный подруливающий эффект задних колес при повороте автомобиля налево и направо будет различаться, что негативно скажется на характеристиках управляемости автомобиля.
Менять демпферные клапаны местами запрещается. Такая замена негативно скажется на характеристиках управляемости автомобиля.
БАЧОК

Бачок оснащен фильтрующим элементом, фильтрующим масло на сливе.
Фильтр не устанавливается в магистрали подачи жидкости, поскольку это увеличило бы сопротивление фильтрации элемента и, в результате, бачок имел бы слишком большие размеры.
При проведении работ на рулевом механизме не допускайте попадания грязи в бачок. Рабочая жидкость при заборе не фильтруется, что дает грязи возможность беспрепятственно проникнуть внутрь рулевого механизма.
Фильтрующий элемент (6) удерживается на месте при помощи держателя (5). Если сопротивление фильтра становится чрезмерным, например, из-за низкой температуры масла или загрязнения фильтра, фильтрующий элемент частично выталкивается со своего гнезда. При этом часть рабочей жидкости проходит под нижней частью фильтрующего элемента непосредственно в бачок. Такое прохождение жидкости является возможным благодаря пружине, установленной между фильтрующим элементом и держателем фильтра.
Если уровень рабочей жидкости падает ниже минимальной отметки, замыкаются контакты датчика уровня жидкости (2).
ФУНКЦИИ УПРАВЛЕНИЯ
УПРАВЛЕНИЕ ПОДДЕРЖИВАЮЩИМ ЗАДНИМ МОСТОМ

При поворотах датчик угла поворота колес (F696) на рулевом механизме измеряет угол поворота колес переднего моста. Датчик угла поворота колес на рулевом механизме посылает на электронный блок (D940) сигнал напряжения, который соответствует степени поворота передних колес.
Для того чтобы поворачивать колеса поддерживающего заднего моста, электронному блоку также необходимы данные о скорости автомобиля. Тахограф (В525) и кольцо датчика скорости колеса (F705) передают на электронный блок информацию о скорости автомобиля.
Используя эти данные, электронный блок рассчитывает степень поворота колес и соответственно активирует клапан управления. Клапан управления встроен в блок клапанов (В381). Клапан управления обладает двойным электрическим действием. Если напряжение подается на электромагнит (а) клапана управления, поршень силового гидроцилиндра выталкивается наружу. Автомобиль поворачивает направо. Если напряжение подается на электромагнит (b) клапана управления, поршень силового гидроцилиндра смещается внутрь. Автомобиль поворачивает налево.
Датчик угла поворота колес (F695), установленный на поддерживающем заднем мосту, передает на электронный блок информацию о реальном угле поворота задних колес. Для того чтобы колеса поддерживающего заднего моста удерживались в расчетном положении, поддерживающий задний мост постоянно корректируется обоими электромагнитами (а) и (b).
Скорость от 15 до 38 км/ч
После того, как скорость автомобиля превысит 15 км/ч, электронный блок пошагово уменьшает степень отклонения колес поддерживающего заднего моста. По достижению автомобилем скорости 38 км/ч колеса поддерживающего заднего моста перестают поворачиваться и фиксируются в центральном положении.
ПРОВЕРОЧНОЕ ИСПЫТАНИЕ ЗАПОРНОГО КЛАПАНА

Запорный клапан в блоке клапанов (В381) определяет возможность управления колесами поддерживающего заднего моста. Когда на клапан не подается напряжение, гидравлическая рабочая жидкость направляется непосредственно в бачок. Это может произойти при возникновении определенных неисправностей или для предотвращения перегрева гидравлической рабочей жидкости.
Электронный блок (D940) проверяет работоспособность запорного клапана при включении зажигания, а также при остановке автомобиля после поездки, продолжавшейся не менее 15 минут.
Когда электронный блок перестает получать сигналы скорости автомобиля от тахографа (В525) и кольца датчика скорости колеса (F705) в течение не менее 15 минут, подача напряжения на запорный клапан прекращается. Одновременно напряжение подается на электромагнит (а) или (b) клапана управления. Если датчик угла поворота колес поддерживающего заднего моста (F695) регистрирует угловое вращение, это означает. что запорный клапан функционирует ненадлежащим образом. Электронный блок зарегистрирует неисправность и зафиксирует поддерживающий задний мост в центральном положении. Водитель предупреждается об этом звуковым сигналом и загоранием лампы «STOP» на приборном щитке.
ЗАЩИТА ГИДРАВЛИЧЕСКОЙ РАБОЧЕЙ ЖИДКОСТИ ОТ ПЕРЕГРЕВА

Для того, чтобы не допустить перегрева гидравлической рабочей жидкости, в определенных обстоятельствах гидравлическая рабочая жидкость перенаправляется непосредственно в бачок.
Для того чтобы обеспечить перенаправление рабочей жидкости в бачок, на запорный клапан в блоке клапанов (В381) перестает подаваться напряжение.
Это происходит, когда электронный блок (D940) в течение 20 секунд перестает получать какие-либо сигналы от тахографа (В525), кольца датчика скорости колеса (F705) и датчика угла поворота колес (F696) на рулевом механизме.
Как только происходит движение автомобиля или вращение рулевого колеса, электронный блок вновь подает напряжение на запорный клапан. Вновь появляется возможность управлять колесами поддерживающего заднего моста.
ПРОВЕРКА И РЕГУЛИРОВКА
ПУНКТЫ, ТРЕБУЮЩИЕ ОСОБОГО ВНИМАНИЯ ПРИ ПРОВЕРКЕ СИСТЕМЫ

1. При соединении и отсоединении разъемов, отключайте зажигание.
2. При осуществлении транзитных соединений и/или проведении измерений параметров системы, используйте специальный инструмент, универсальный тестер ВОВ, (DAF № 1329433), в комбинации со жгутом проводов ВОВ RAS-EC (DAF № 1451996).
3. При осуществлении транзитных соединений используйте провод, защищенный предохранителем.
4. При возникновении неисправностей, прежде всего, проверьте соединения энергопитания и «массы». Кроме того, проверьте надежность контактов в разъемах (коррозия и т.п.).
5. Вследствие погрешности измерений, значения, полученные в процессе их проведения могут несколько отличаться от указанных в настоящем руководстве.
КОНТАКТНЫЕ ВЫВОДЫ ЭЛЕКТРОННОГО БЛОКА

Контактные выводы электронного блока



ПОЯСНЕНИЯ К БЛОК-СХЕМЕ

БЛОК-СХЕМА

ПРОВЕРКА ЭЛЕКТРООБОРУДОВАНИЯ
Проверочные таблицы подразделяются на:
- Проверочную таблицу для измерения сигналов и напряжения
- Проверочную таблицу для измерения сопротивления и проверки срабатывания узлов
Пояснения к проверочной таблице
Проверочная таблица состоит из нескольких колонок.
В этих колонках представлены символы и/или сокращения.

Примечание:
Показания, полученные при помощи универсального тестера ВОВ, могут несколько отличаться от перечисленных в колонке «Результат измерения», вследствие сопротивления контактов универсального тестера ВОВ и жгута проводов ВОВ.
Проверочная таблица для измерения сигналов и напряжения

1. Выключите зажигание автомобиля.
2. Снимите электронный блок.
3. Отсоедините разъемы электронного блока.
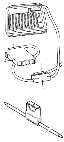
4. Подсоедините жгут проводов ВОВ для RAS-EC (DAF № 1451996) к универсальному тестеру ВОВ (DAF № 1329433).
Подсоедините разъем (1) жгута проводов ВОВ к электронному блоку RAS-EC (2), а разъем (3) электронного блока RAS-EC к колодке (4) жгута проводов ВОВ.



Проверочная таблица для измерения сопротивления и контроля срабатывания узлов
1. Выключите зажигание автомобиля.
2. Отсоедините разъем от электронного блока.
3. Подсоедините жгут проводов ВОВ для RAS-EC (DAF № 1451996) к универсальному тестеру ВОВ (DAF № 1329433).
Подсоедините разъем (3) электронного блока RAS-EC (2) к колодке (4) жгута проводов ВОВ.
Примечание:
Разъем (1) жгута проводов ВОВ для электронного блока не должен подсоединяться к электронному блоку системы RAS-EC.



ПРОВЕРКА И РЕГУЛИРОВКА СИЛОВОГО ЦИЛИНДРА
Проверка силового цилиндра
1. Проверьте силовой цилиндр на предмет следов внешних течей.
2. Проверьте шток поршня на предмет повреждений.
3. Установите поворотные круги под колеса переднего моста и поддерживающего заднего моста.
4. Установите оборудование для регулировки углов установки колес.
5. Проверьте схождение. При необходимости отрегулируйте схождение.
6. Проверьте угол поворота колес. При необходимости отрегулируйте угол поворота колес.
7. Проверьте датчик угла поворота колес поддерживающего заднего моста.
8. Установите колеса поддерживающего заднего моста в положение «прямо».
9. Проверьте, соответствует ли реальная длина силового цилиндра указанной.
Примечание:
Если реальная длина силового цилиндра не соответствует указанной длине, скорректируйте положение колес поддерживающего заднего моста.

Регулировка силового цилиндра
1. Установите колеса поддерживающего заднего моста в положение «прямо».
2. Снимите корончатые гайки с силового цилиндра.
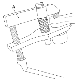
3. При помощи съемника для шаровых наконечников (А) снимите шаровые наконечники с рычагов силового цилиндра.
4. Ослабьте болты зажимных кронштейнов и отрегулируйте длину силового цилиндра в соответствии с указанным параметром.
Примечание:
Проследите за тем, чтобы резьбовые концы шаровых наконечников не слишком сильно выставлялись из силового цилиндра. Зажимной кронштейн должен полностью охватывать резьбовой конец. См. рисунок.
5. Тщательно очистите и проверьте болты зажимных кронштейнов. При наличии на болте следов ржавчины или повреждений, его следует заменить. Замените самоконтрящуюся гайку.
6. Затяните болты зажимных кронштейнов указанным моментом.

ПРОВЕРКА И РЕГУЛИРОВКА ЦЕНТРАЛЬНОГО ПОЛОЖЕНИЯ ДАТЧИКА УГЛА ПОВОРОТА КОЛЕС ПОДДЕРЖИВАЮЩЕГО ЗАДНЕГО МОСТА

Проверка центрального положения датчика угла поворота колес поддерживающего заднего моста
1. Проверьте датчик угла поворота на предмет повреждений.
2. Установите колеса поддерживающего заднего моста в положение «прямо».
3. При помощи специального инструмента (DAF № 1453142) проверьте, находится ли рычаг датчика угла поворота в положении для прямолинейного движения.
Регулировка центрального положения датчика угла поворота колес поддерживающего заднего моста
1. Отверните контргайки управляющей тяги (2).
2. Снимите крепежную гайку со стороны поворотного кулака.
3. Установите специальный инструмент (DAF № 1453142) на датчик угла поворота и отрегулируйте управляющую тягу.
4. Затяните контргайки и крепежную гайку указанным моментом.
5. Откалибруйте систему при помощи диагостического сканера.
ПРОВЕРКА И РЕГУЛИРОВКА ЦЕНТРАЛЬНОГО ПОЛОЖЕНИЯ ДАТЧИКА УГЛА ПОВОРОТА КОЛЕС ПЕРЕДНЕГО МОСТА.

Проверка центрального положения датчика угла поворота колес переднего моста
1. Установите рулевой механизм в центральное положение. Это можно проверить по меткам на рулевом механизме.
2. Подсоедините диагостический сканер и, при помощи диагостического сканера проверьте напряжение на выходе датчика угла поворота колес переднего моста.
Регулировка центрального положения датчика угла поворота колес переднего моста
1. Ослабьте крепежные болты (1) на крепежной накладке (2).
2. Поверните крепежную накладку до тех пор, пока напряжение датчика угла поворота колес переднего моста не совпадет с указанным значением.
3. Затяните крепежные болты указанным моментом.
4. Откалибруйте систему при помощи диагостического сканера.
ПРОВЕРКА И РЕГУЛИРОВКА ПОЛОЖЕНИЯ ДЕРЖАТЕЛЯ ДАТЧИКА УГЛА ПОВОРОТА КОЛЕС ПЕРЕДНЕГО МОСТА

Проверка положения держателя датчика угла поворота колес переднего моста
1. Снимите датчик угла поворота колес переднего моста.
2. Поверните рулевое колесо против часовой стрелки до тех пор, пока поворотный кулак не прижмется к упору.
Примечание:
Во время проверки положения держателя удерживайте рулевое колесо в данном положении.
3. Проверьте угол датчика угла поворота А относительно вертикальной линии В. Сравните результат измерения с указанным значением.
4. Снимите крепежную накладку и кольцевое уплотнение.
5. Проверьте глубину посадки держателя. Сравните результат измерения с указанным значением.

Регулировка положения держателя датчика угла поворота колес переднего моста
1. Снимите держатель датчика угла поворота коле переднего моста.
2. Поверните рулевое колесо против часовой стрелки до тех пор, пока поворотный кулак не прижмется к упору.
Примечание:
Во время закрепления держателя удерживайте рулевое колесо в данном положении.
3. Закрепите центрирующую пластину (1) специального инструмента (DAF № 1453146) на рулевом механизме.
4. Установите болт (2) специального инструмента (DAF № 1453146) в указанное положение.
5. Установите держатель (4) в оправке (3) специального инструмента (DAF № 1453146) и закрепите его на рулевом механизме (см. рисунок).

6. При помощи пластмассовой киянки установите держатель на рулевом механизме.
7. Отрегулируйте глубину посадки держателя.
8. Проверьте кольцевое уплотнение на предмет повреждений и замените его, в случае необходимости.
9. Закрепите кольцевое уплотнение на крепежной накладке и установите крепежную накладку вместе с кольцевым уплотнением на рулевом механизме. Затяните крепежные болты от руки.
10. Установите датчик угла поворота, см. главу «Снятие и установка».

СНЯТИЕ И УСТАНОВКА
СНЯТИЕ И УСТАНОВКА БЛОКА КЛАПАНОВ
Снятие блока клапанов

Повторное использование слитой рабочей жидкости не допускается. Храните данное гидравлическое масло отдельно от других слитых масел и обеспечьте вывоз собранного масла сертифицированной компанией по утилизации отходов.
1. Очистите блок клапанов и прилегающие участки.
2. Отсоедините разъем (2) от блока клапанов.
3. Установите под блоком клапанов соответствующий поддон для сбора вытекающей рабочей жидкости.
4. Отверните гидравлические магистрали (1) в верхней части блока клапанов.
5. Пометьте положение гибких маслопроводов (3) и отсоедините маслопроводы от блока клапанов.
6. Выверните крепежные болты (4) из блока клапанов и снимите блок клапанов.
Установка блока клапанов
1. Проверьте блок клапанов.
2. При необходимости переустановите соединительные штуцеры магистралей.
3. Установите блок клапанов на кронштейне и закрепите крепежные болты (4). Используйте новые самоконтрящиеся гайки.
4. Ориентируясь по меткам, подсоедините гибкие маслопроводы (3).
5. Установите гидравлические магистрали (1).
6. Установите разъем (2).
7. Залейте в систему жидкость.
8. Проверьте работоспособность системы.
9. Проверьте соединения маслопроводов на герметичность.
СНЯТИЕ И УСТАНОВКА СИЛОВОГО ЦИЛИНДРА
Снятие силового цилиндра
Повторное использование слитой рабочей жидкости не допускается. Храните данное гидравлическое масло отдельно от других слитых масел и обеспечьте вывоз собранного масла сертифицированной компанией по утилизации отходов.
1. Установите автомобиль в положение для прямолинейного движения.
2. Очистите силовой цилиндр и прилегающие участки.
3. Пометьте положение гидравлических магистралей.
4. Установите под силовым цилиндром соответствующий поддон и снимите гидравлические магистрали. Закройте отверстия заглушками.
5. Выньте шплинты.
6. Снимите корончатые гайки.
7. При помощи съемника для шаровых наконечников (А) снимите шаровые наконечники с рычагов силового цилиндра.

Установка силового цилиндра
1. Отрегулируйте схождение колес поддерживающего заднего моста.
2. Ослабьте болты зажимных кронштейнов и отрегулируйте длину силового цилиндра в центральном положении в соответствии с указанными параметрами.
Примечание:
Проследите за тем, чтобы резьбовые концы шаровых наконечников не слишком сильно выставлялись из силового цилиндра. Зажимной кронштейн должен полностью охватывать резьбовой конец. См. рисунок.
3. Очистите и проверьте болты зажимных кронштейнов. При наличии на болте следов ржавчины или повреждений, его следует заменить. Замените самоконтрящуюся гайку.
4. Затяните болты зажимных кронштейнов указанным моментом.
5. Установите силовой цилиндр демпферными клапанами вверх на поддерживающий задний мост.
6. Затяните корончатые гайки указанным моментом.
7. Установите шплинты.
8. Подсоедините гидравлические магистрали к надлежащим местам подсоединения.
9. Залейте в систему жидкость.
10. Проверьте работоспособность системы.
11. Проверьте соединения маслопроводов на герметичность.

СНЯТИЕ И УСТАНОВКА ФИЛЬТРА ВЫСОКОГО ДАВЛЕНИЯ
Снятие фильтра высокого давления
Повторное использование слитой рабочей жидкости не допускается. Храните данное гидравлическое масло отдельно от других слитых масел и обеспечьте вывоз собранного масла сертифицированной компанией по утилизации отходов.

1. Очистите фильтр высокого давления и прилегающие участки.
2. Установите под фильтром высокого давления соответствующий поддон и снимите крышку фильтра (5).
3. Снимите фильтрующий элемент (4).
4. Очистите крышку фильтра.
Установка фильтра высокого давления
1. Проверьте уплотнительные кольца (2) и (3) и замените их, в случае необходимости.
2. Установите новый фильтрующий элемент (4) в держателе фильтра (1).
3. Закрепите крышку фильтра (5). Затягивайте крышку фильтра указанным моментом.
4. Залейте в систему рабочую жидкость.
5. Проверьте работоспособность системы.
6. Проверьте фильтр высокого давления на герметичность.
СНЯТИЕ И УСТАНОВКА ФИЛЬТРУЮЩЕГО ЭЛЕМЕНТА БАЧКА
Снятие фильтрующего элемента бачка

Повторное использование слитой рабочей жидкости не допускается. Храните данное гидравлическое масло отдельно от других слитых масел и обеспечьте вывоз собранного масла сертифицированной компанией по утилизации отходов.
1. Очистите бачок (1) и прилегающие участки.
2. Снимите крышку (3).
3. Поверните держатель фильтра (5) на 90° и медленно выньте держатель фильтра вместе с фильтрующим элементом (6) из бачка.
Примечание:
Держатель фильтра и фильтрующий элемент следует вынимать из держателя фильтра, соблюдая осторожность, во избежание попадания грязи в бачок.
4. Снимите фильтрующий элемент с держателя фильтра.
Установка фильтрующего элемента
1. Установите новый фильтрующий элемент (6) в держателе фильтра (5).
2. Установите держатель фильтра вместе с фильтрующим элементом в бачок (1) и поверните держатель фильтра (5) на четверть оборота. Проследите за тем, чтобы держатель фильтра вошел в зацепление с фиксатором.
3. Проверьте уплотнительное кольцо (4) на предмет повреждений и замените его, в случае необходимости.
4. Установите уплотнительное кольцо и крышку (3).
5. При помощи щупа (2) проверьте уровень жидкости.
СНЯТИЕ И УСТАНОВКА РАСПРЕДЕЛИТЕЛЬНОГО БЛОКА
Снятие распределительного блока

Повторное использование слитой рабочей жидкости не допускается. Храните данное гидравлическое масло отдельно от других слитых масел и обеспечьте вывоз собранного масла сертифицированной компанией по утилизации отходов.
1. Очистите распределительный блок и прилегающие участки.
2. Установите под распределительный блок соответствующий поддон и отсоедините гидравлические магистрали. Закройте отверстия заглушками.
3. Отверните крепежные болты распределительного блока и снимите распределительный блок.
Установка распределительного блока
1. При необходимости переустановите соединительные штуцеры магистралей.
2. Установите распределительный блок на кронштейне и закрепите распределительный блок крепежными болтами.
3. Подсоедините гидравлические магистрали.
4. Залейте в систему рабочую жидкость.
5. Проверьте работоспособность системы.
6. Проверьте соединения на герметичность.
СНЯТИЕ И УСТАНОВКА ДЕМПФЕРНЫХ КЛАПАНОВ
Повторное использование слитой рабочей жидкости не допускается. Храните данное гидравлическое масло отдельно от других слитых масел и обеспечьте вывоз собранного масла сертифицированной компанией по утилизации отходов.
Снятие демпферных клапанов
1. Очистите демпферные клапаны и прилегающие участки.
2. Пометьте положение гидравлических магистралей.
3. Установите под демпферными клапанами соответствующий поддон и отсоедините гидравлические магистрали. Закройте отверстия заглушками.
4. Проверьте демпферные клапаны и силовой цилиндр на наличие меток. При необходимости пометьте положение обоих демпферных клапанов и снимите демпферные клапаны.
Установка демпферных клапанов
1. Замените уплотнительные кольца.
2. Используя чистую рабочую жидкость, смажьте резьбу и поверхности контакта.
3. Проверьте метки на демпферных клапанах и закрепите демпферные клапаны, воспользовавшись соответственными метками на силовом цилиндре. Затягивайте демпферные клапаны указанным моментом.
При любых обстоятельствах категорически запрещается менять демпферные клапаны местами. Подобные действия негативно отразятся на характеристиках управляемости автомобиля.

4. Подсоедините гидравлические магистрали к надлежащим местам подсоединения.
5. Залейте в систему рабочую жидкость.
6. Проверьте работоспособность системы.
7. Проверьте соединения на герметичность.
СНЯТИЕ И УСТАНОВКА ЭЛЕКТРОННОГО БЛОКА

Снятие электронного блока
1. Выключите зажигание автомобиля и главный выключатель.
2. Выверните болты крепления монтажной пластины.
3. Осторожно опустите монтажную пластину и отсоедините разъем от электронного блока.
4. Выверните болты крепления электронного блока и снимите электронный блок.
Установка электронного блока
1. Установите электронный блок на монтажной пластине и затяните крепежные болты. Замените самоконтрящиеся гайки.
2. Установите монтажную пластину под рамой и подсоедините разъем к электронному блоку.
3. Установите монтажный кронштейн и затяните крепежные болты.
4. Откалибруйте систему при помощи диагностического сканера.
5. Проверьте работоспособность системы.
СНЯТИЕ И УСТАНОВКА ДАТЧИКА УГЛА ПОВОРОТА КОЛЕС ПЕРЕДНЕГО МОСТА

Снятие датчика угла поворота колес переднего моста
1. Выньте предохранитель системы рулевого управления RAS-EC в центральной коробке.
2. Отсоедините от датчика угла поворота колес (5) разъемы (1) и (2).
3. Отверните два болта крепления защитной крышки (4) и датчика угла поворота колес (5) на рулевом механизме.
4. Снимите датчик угла поворота колес с рулевого механизма.
Установка датчика угла поворота колес переднего моста
1. Проверьте положение держателя датчика угла поворота колес переднего моста.
2. Проверьте датчик угла поворота колес.
3. Проверьте кольцевое уплотнение (1) датчика угла поворота колес на предмет износа и повреждений и замените его, в случае необходимости.

4. Установите рулевой механизм в центральное положение. Это можно проверить по меткам на рулевом механизме.

5. Закрепите датчик угла поворота колес (1), включая распорные втулки (2) и защитную крышку (3) на рулевом механизме. Затягивайте крепежные болты (4) указанным моментом.
6. Вставьте предохранитель системы рулевого управления RAS-EC в центральной коробке.
7. Подсоедините диагностический сканер и, при его помощи, проверьте напряжение на выходе датчика угла поворота колес переднего моста.
8. Откалибруйте систему при помощи диагностического сканера.
СНЯТИЕ И УСТАНОВКА ДЕРЖАТЕЛЯ ДАТЧИКА УГЛА ПОВОРОТА КОЛЕС ПЕРЕДНЕГО МОСТА

Снятие держателя датчика угла поворота колес переднего моста
1. Выньте предохранитель системы рулевого управления RAS-EC в центральной коробке.
2. Снимите датчик угла поворота колес переднего моста с рулевого механизма.
3. Выверните болты (1) крепления крепежной накладки (2). Снимите крепежную накладку и кольцевое уплотнение с рулевого механизма.
4. При помощи двух отверток, извлеките держатель датчика угла поворота колес переднего моста.

Установка держателя датчика угла поворота колес переднего моста
1. Поверните рулевое колесо против часовой стрелки до тех пор, пока поворотный кулак не прижмется к упору.
Примечание:
Во время закрепления держателя удерживайте рулевое колесо в данном положении.
2. Закрепите центрирующую пластину (1) специального инструмента (DAF № 1453146) на рулевом механизме.
3. Установите болт (2) специального инструмента (DAF № 1453146) в указанное положение.
4. Установите держатель (4) в оправке (3) специального инструмента (DAF № 1453146) и закрепите его на рулевом механизме (см. рисунок).
5. При помощи пластмассовой киянки установите держатель на рулевом механизме.
6. Проверьте кольцевое уплотнение на предмет повреждений и замените его, в случае необходимости.
7. Закрепите кольцевое уплотнение на крепежной накладке и установите крепежную накладку вместе с кольцевым уплотнением на рулевом механизме. Затяните крепежные болты от руки.
8. Установите датчик угла поворота.
СНЯТИЕ И УСТАНОВКА ДАТЧИКА УГЛА ПОВОРОТА КОЛЕС ПОДДЕРЖИВАЮЩЕГО ЗАДНЕГО МОСТА

Снятие датчика угла поворота колес поддерживающего заднего моста
1. Установите автомобиль в положение для прямолинейного движения.
2. Отсоедините разъем (1).
3. Отверните соединительную тягу (2) со стороны поворотного кулака.
4. Выверните крепежные болты датчика угла поворота колес и снимите датчик угла поворота колес.
Установка датчика угла поворота колес поддерживающего заднего моста
1. Проверьте датчик угла поворота колес поддерживающего заднего моста.
2. Установите колеса поддерживающего заднего моста в положение «прямо». Используйте надлежащее оборудование для регулировки углов установки колес.
3. Установите датчик угла поворота колес на кронштейне и установите крепежные болты. Затяните крепежные болты указанным моментом.
4. Отрегулируйте датчик угла поворота колес.
5. Затяните крепежную гайку управляющей тяги (2) указанным моментом.
6. Подсоедините разъем (1).
7. Проверьте работоспособность системы.