Тормозная система автомобиля с антиблокировочной системой (АБС)
Урал 4320М
Антиблокировочная система (АБС) предназначена для сохранения устойчивости автомобиля при торможении с повышенной эффективностью при различных коэффициентах сцепления колес с дорогой. В связи с установкой АБС автомобиль приобретает ряд достоинств:
- повышение активной безопасности и улучшение устойчивости и управляемости, особенно на мокрых и скользких дорогах;
- возможность увеличения средней безопасной скорости движения;
- увеличение срока службы шин.
АБС состоит из датчиков угловой скорости вращения колес, модуляторов тормозного давления, электронного блока управления, блока предохранителей, соединительных кабелей, контрольной лампы, кнопки диагностики и выключателя внедорожного режима.
Электронный блок управления (ЭБУ) является основной частью АБС.
Блок управления размещен в кабине водителя на распорке панели приборов. Блок служит для обработки сигналов, поступающих с датчиков угловой скорости, выдачи управляющих сигналов на модуляторы, реле отключения электромагнитного клапана вспомогательного тормоза и контрольной лампы, а также для диагностики элементов системы.
Блоки управления защищены от утечки и короткого замыкания, электростатического разряда, падения напряжения, скачка напряжения при пуске и других электрических переходных процессов.
Блок управления имеет режим управления, который дает преимущества на мягких дорожных покрытиях по уменьшению тормозного пути при сохранении управляемости и устойчивости. Водитель может включить функцию «бездорожье» на панели приборов. Мигание контрольной лампы подтвердит водителю, что функция АБС «бездорожье» задействована.
Специальный режим АБС не должен использоваться на дорогах, так как может быть потеряна устойчивость и управляемость.
Работа, обслуживание и диагностика АБС
При включении питания (при повороте замка включения стартера в положение «ПРИБОРЫ») включается сигнализатор «АБС тягача» 2, для автомобилей с капотным исполнением кабины и сигнализатор «АБС тягача», для автомобилей с бескапотным исполнением кабины, происходит автоматический тест-контроль электронного блока и электрических цепей датчиков, модуляторов и устройств коммутации, после завершения теста при отсутствии неисправностей лампа гаснет.

Блок управления АБС
1 - выключатель диагностики АБС;
2 - сигнализатор «АБС тягача»
При наличии в памяти неисправностей после их устранения лампа гаснет при начале движения, когда автомобиль достигает скорости 5-7км/ч. При возникновении неисправности в системе или электрических цепях одного из элементов (датчиков, модуляторов) или контуров управления, загорается сигнализатор «АБС тягача» 2, для автомобилей с капотным исполнением кабины и сигнализатор «АБС тягача» 34, для автомобилей с бескапотным исполнением кабины.
При этом возможно отключение соответствующего контура АБС и тормозная система работает как обычно (без режима АБС).
Система не требует специального обслуживания, кроме контрольной проверки функционирования и проверки установки датчиков АБС при регулировке или замене подшипников в колесных узлах или смене тормозных накладок.
Диагностика АБС
Состояние системы можно определить либо с помощью диагностического оборудования, либо с помощью блинк - кодов (световых кодов). Проверка по блинк - кодам проста и не требует специального оборудования.
Диагностика по блинк - кодам предназначена для определения неисправностей, которые распознал ЭБУ.
Перед инициализацией диагностики по блинк - кодам необходимо включить зажигание (подать напряжение на АБС).
В процессе диагностики АБС не функционирует! После включения зажигания и до нажатия кнопки диагностики подождать не менее 1 с.
Диагностика АБС фирмы Knorr Bremze по блинк - кодам

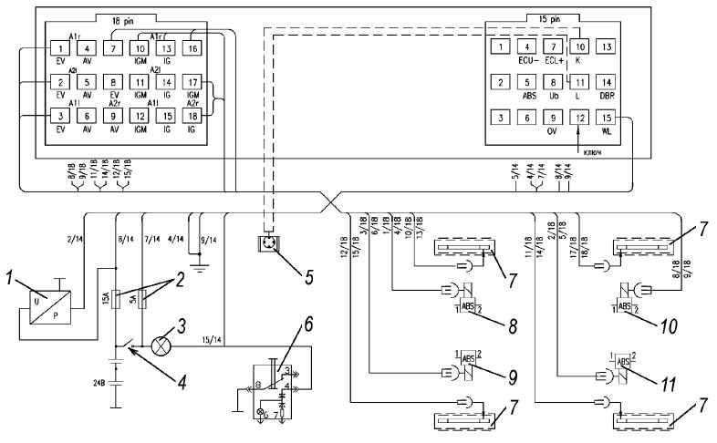
Схема подсоединения штекерных разъемов блока управления Knorr Bremze
1 - разъем диагностический;
2 - выключатель зажигания;
3 - предохранители;
4 - лампа контрольная;
5 - выключатель диагностики;
6 - датчики вращения;
7 - модулятор передний правый;
8 - модулятор задний правый;
9 - модулятор задний левый;
10 - модулятор передний левый
Вызов кодов ошибок производится одним нажатием на выключатель диагностики АБС 1, для автомобилей с капотным исполнением кабины и выключатель диагностики АБС 10, для автомобилей с бескапотным исполнением кабины, в течение 0,5-8 с, а отображение производится посредством мигания контрольной лампы (выдача так называемых «блинк - кодов»).

Вызов кодов ошибок (блинк - кодов)
Каждая ошибка выдается блоком, состоящим из двух разрядов, первый из которых обозначает номер компонента, а второй – номер ошибки.
Прервать выдачу кодов ошибок можно повторным нажатием на выключатель диагностики АБС 1, для автомобилей с капотным исполнением кабины и выключатель диагностики АБС 10, для автомобилей с бескапотным исполнением кабины.



Стирание памяти ошибок
После устранения неисправностей в системе необходимо стереть ошибку из памяти ошибок блока управления.

Стирание памяти ошибок (блинк - кодов)
Для этого необходимо при выключенном зажигании нажать на выключатель диагностики АБС и отпустить только после включения зажигания. Менее чем через 3с память ошибок стерта.
Диагностика АБС фирмы Wabco по блинк - кодам

Схема подсоединения штекерных разъемов блока управления Wabco
1 - датчик давления;
2 - предохранители;
3 - лампа контрольная;
4 - выключатель зажигания;
5 - разъем диагностический;
6 - выключатель диагностики;
7 - датчики вращения;
8 - модулятор передний правый;
9 - модулятор передний левый;
10 - модулятор задний правый;
11 - модулятор задний левый
Для активизации диагностики лампа АБС должна быть соединена с минусом аккумуляторной батареи на время от 0,5 до 3с при помощи выключателя диагностики АБС.

Вызов кодов ошибок (блинк - кодов)
При этом продолжительность соединения лампы с минусом определяет режим вывода информации (соединения лампы с минусом от 3 с до 6,3 с активизируют системный режим). После нажатия в течение установленного времени на выключатель диагностики АБС, сигнализатор «АБС тягача» загорается на время примерно 0,5 с для подтверждения, что заземление было зафиксировано и принято электронным блоком управления.
При этом если электронным блоком фиксируется новая ошибка, появившаяся во время считывания, или если контрольная лампа соединена с минусом на время более 6,3 с, то система выходит из режима диагностики. Если сигнализатор «АБС тягача» был соединен с минусом на время более 15 с, то фиксируется обрыв сигнализатора «АБС тягача».
Если при включении замка зажигания была зафиксирована активная ошибка, то при активизации режима диагностики электронный блок будет выдавать только эту ошибку, если зафиксировано несколько активных ошибок, то при диагностике будет выдаваться
активная ошибка, зафиксированная последней.
Для выхода из режима диагностики необходимо выключить/включить замок зажигания или автомобиль должен находиться в движении (наличие сигнала скорости от нескольких осей).
Если при включении замка зажигания не зафиксирована активная ошибка, то при активизации режима диагностики будут выдаваться пассивные (не присутствующие в системе в данный момент) ошибки в порядке обратном появлению (сначала последняя, затем первая). При этом номер ошибки не показывает последовательность появления ошибки.
Режим вывода пассивных ошибок прекращается после вывода последней пассивной ошибки, зафиксированной в памяти электронного блока.
Перечень кодов ошибок для Wabco и список возможных неисправностей и методы их устранения приведены ниже.
Если контрольная лампа не гаснет после устранения неисправности, следует обратиться на сервисную станцию.
При проведении ремонта и устранении неисправностей необходимо заглушить двигатель и отключить питание системы. Питание системы отключается при повороте ключа замка включения стартера и приборов в положение «ВЫКЛЮЧЕНО» и выключения
«массы».
При проведении на автомобиле сварочных работ необходимо отключить штепсельные разъемы от электронного блока.

Ошибки, описываемые блинк - кодами для Wabco

Неисправности и методы их устранения для Wabco
Все описания смотри в