Описание системы EAS-2 DAF XF105

EAS - это аббревиатура системы дополнительной обработки выбросов (Emission After treatment System).
Система EAS-2 обеспечивает дополнительную обработку отработавших газов для снижения выбросов ОГ. Система EAS-2 работает в сочетании с каталитическим нейтрализатором. В различных условиях работы блок EAS-2 точно дозирует AdBlue (восстанавливающее средство) для взаимодействия с отработавшими газами, тем самым понижая объемы выбросов отработавших газов. AdBlue представляет собой жидкость, состоящую на 32,5 % из мочевины и на 67,5 % из воды.
Блок EAS-2 состоит из различных компонентов, установленных в едином блоке. Для описания работы системы все компоненты блока EAS-2 рассматриваются по отдельности. Открывать блок EAS-2 запрещается. Следовательно, компоненты в блоке EAS-2 нельзя заменять по отдельности.
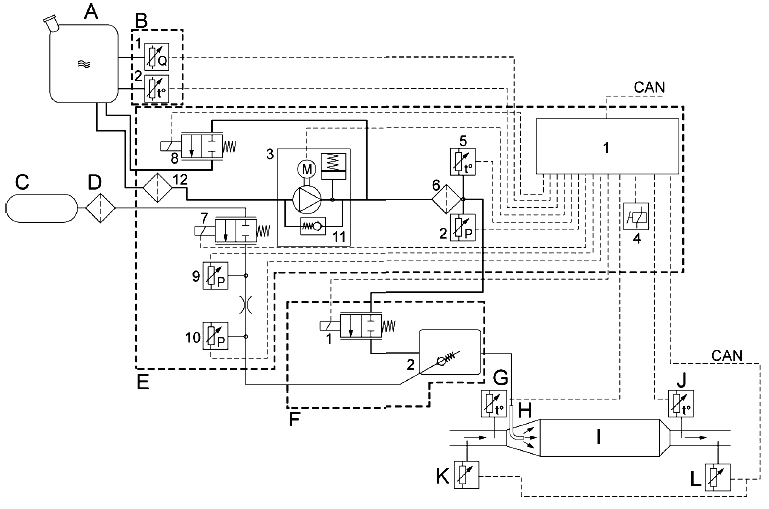
Система EAS-2 состоит из следующих основных компонентов:
- Бак AdBlue (A)
- Модуль бака (B)
- Подача воздуха (C)
- Воздушный фильтр (D)
- Блок EAS-2 (E)
- Модуль дозирования (F)
- Датчик температуры отработавших газов до каталитического нейтрализатора (G)
- Форсунка AdBlue (H)
- Каталитический нейтрализатор (I)
- Датчик температуры отработавших газов после каталитического нейтрализатора (J)
- Датчик NOx до каталитического нейтрализатора (K)
- Датчик NOx после каталитического нейтрализатора (L)
Для снижения количества оксидов азота впрыскивается определенное количество жидкости AdBlue. Количество AdBlue, которое необходимо впрыснуть, зависит от частоты вращения коленчатого вала двигателя, момента, обеспечиваемого двигателем, и температуры отработавших газов. Данные о крутящем моменте двигателя и частоте вращения коленчатого вала двигателя передаются на
электронный блок (E1) в блоке EAS-2 (E) по сети CAN. AdBlue заранее смешивается с определенным количеством воздуха в модуле дозирования (F) для обеспечения хорошего распределения в каталитическом нейтрализаторе (I). Соотношение AdBlue и воздуха определяется электронным блоком (E1) в блоке EAS-2 (E).
Форсунка AdBlue (H) установлена перед каталитическим нейтрализатором (I) для распыления AdBlue перед каталитическим нейтрализатором (I). Датчик температуры отработавших газов (J) установлен после каталитического нейтрализатора (I). Этот датчик передает показания температуры отработавших
газов на электронный блок (E1) в блоке EAS-2 (E). AdBlue не впрыскивается при температуре
отработавших газов ниже 200 °C. Ниже этой температуры в каталитическом нейтрализаторе (I) не происходит практически никаких реакций.
Кроме того, жидкость AdBlue не впрыскивается, если ее температура ниже приблизительно -10 ° C. Датчики NOx (K и L) до и после каталитического нейтрализатора контролируют содержание NOx в отработавших газах. Эти данные используются для расчета каталитической конверсии.
Пневматический контур
Подача воздуха (C) из контура 4 пневматической системы подключена к клапану регулирования
давления воздуха (E7) в блоке EAS-2 (E) через воздушный фильтр (D). Давление воздуха подает AdBlue на форсунку (H). В зависимости от настроек клапана регулирования давления воздуха (E7) воздух под определенным давлением проходит в камеру смешивания (F2) модуля дозирования (F). Давление воздуха замеряется датчиками давления воздуха (E9 и E10).
Контур AdBlue
Модуль бака (B), состоящий из датчика уровня AdBlue (B1) и датчика температуры AdBlue (B2),
установлен в баке AdBlue (A). Эти датчики передают показания уровня и температуры на электронный блок (E1) в блоке EAS-2 (E).
Подача AdBlue осуществляется насосом AdBlue (E3) на дозирующий клапан (F1) через предварительный фильтр (E12) и фильтр AdBlue (E6). В зависимости от включения дозирующего клапана (F1) на форсунку AdBlue (H) подается определенное количество AdBlue. Датчик температуры AdBlue (E5) и датчик давления AdBlue (E2), передающие показания температуры и давления AdBlue на электронный
блок (E1) в блоке EAS-2 (E), установлены после фильтра AdBlue (E6).

A Бак AdBlue
B Датчик температуры/уровня AdBlue
B1 Датчик уровня AdBlue
B2 Датчик температуры AdBlue
C Подача воздуха
D Воздушный фильтр
E Блок EAS
E1 Электронный блок
E2 Датчик давления AdBlue
E3 Насос AdBlue
E4 Внутреннее реле
E5 Датчик температуры AdBlue
E6 Фильтр AdBlue
E7 Клапан регулирования давления воздуха
E8 Вентиляционный клапан
E9 Датчик давления перед отверстием
E10 Датчик давления после отверстия
E11 Регулятор давления
E12 Предварительный фильтр
F Модуль дозирования
F1 Дозирующий клапан
F2 Смесительная камера
G Датчик температуры отработавших газов до каталитического нейтрализатора
H Форсунка AdBlue
I Каталитический нейтрализатор
J Датчик температуры отработавших газов после каталитического нейтрализатора
K Датчик NOx до каталитического нейтрализатора
L Датчик NOx после каталитического нейтрализатора
ЧЕРТЕЖ ОБЩЕГО ВИДА БЛОКА EAS-2

1. Электронный блок
2. Датчик давления AdBlue
3. Насос AdBlue
4. Внутреннее реле
5. Датчик температуры AdBlue
6. Фильтр AdBlue
7. Клапан регулирования давления воздуха
8. Вентиляционный клапан
9. Датчик давления воздуха перед отверстием
10. Датчик давления воздуха после отверстия

11. Регулятор давления
12. Подача AdBlue с предварительным фильтром
13. Крышка основного фильтра со сливной пробкой
14 Отверстие для выпуска воздуха
15. Подача AdBlue в модуль дозирования
16. Возврат AdBlue в бак
17. Подача воздуха