Коды неисправностей EECU MID 128 D9A, D12D, D16C VOLVO
- MID 128 PID 26 Скорость вентилятора в процентах
- MID 128 PID 26 Скорость вентилятора в процентах
- MID 128 PID 45 Состояние предпускового подогревателя
- MID 128 PID 45 Состояние предпускового подогревателя
- MID 128 PID 49 Состояния функционирования системы ABS
- MID 128 PID 84 Скорость автомобиля
- MID 128 PID 85 Состояние системы поддержания заданной скорости
- MID 128 PID 91 Положение педали акселератора
- MID 128 PID 94 Давление подачи топлива
- MID 128 PID 94 Давление подачи топлива
- MID 128 PID 97 Индикатор наличия воды в топливе
- MID 128 PID 97 Индикатор наличия воды в топливе, проверка
- MID 128 PID 98 Уровень масла в двигателе
- MID 128 PID 98 Уровень масла в двигателе
- MID 128 PID 100 Давление масла в двигателе
- MID 128 PID 100 Давление масла в двигателе
- MID 128 PID 102 Давление наддува
- MID 128 PID 102 Давление наддува, проверка
- MID 128 PID 105 Температура нагнетаемого воздуха
- MID 128 PID 105 Температура нагнетаемого воздуха
- MID 128 PID 107 Перепад давления на воздушном фильтре
- MID 128 PID 107 Перепад давления на воздушном фильтре
- MID 128 PID 108 Атмосферное давление
- MID 128 PID 110 Температура охлаждающей жидкости
- MID 128 PID 110 Температура охлаждающей жидкости
- MID 128 PID 111 Уровень охлаждающей жидкости
- MID 128 PID 111 Уровень охлаждающей
- MID 128 PID 153 Давление в картере
- MID 128 PID 153 Давление в картере, проверка
- MID 128 PID 158 Напряжение аккумуляторной батареи
- MID 128 PID 158 Напряжение аккумуляторной батареи
- MID 128 PID 172 Температура поступающего воздуха
- MID 128 PID 172 Температура поступающего воздуха
- MID 128 PID 175 Температура масла в двигателе
- MID 128 PID 175 Температура масла в двигателе
- MID 128 PID 190 Частота вращения двигателя, об/мин
- MID 128 PID 224 Электронный иммобилайзер
- MID 128 PID 228 Калибровка датчика скорости автомобиля
- MID 128 PPID 119 Высокая температура охлаждающей жидкости
- MID 128 PPID 122 Компрессионный моторный тормоз VCB
- MID 128 PPID 122 Компрессионный моторный тормоз VCB
- MID 128 PPID 123 Буферный воздух TC
- MID 128 PPID 123 Буферный воздух
- MID 128 PPID 124 Регулятор давления выхлопных газов
- MID 128 PPID 124 EPG 1, проверка
- MID 128 SID 1/2/3/4/5/6 Форсунка
- MID 128 SID 1/2/3/4/5/6 Насос-форсунка, проверка
- MID 128 SID 18 Сливной клапан водоотделителя
- MID 128 SID 18 Сливной клапан водоотделителя
- MID 128 SID 21 Датчик синхронизации двигателя
- MID 128 SID 21 Датчик синхронизации двигателя
- MID 128 SID 22 Датчик частоты вращения коленчатого в ала
- MID 128 SID 22 Датчик частоты вращения коленчатого в ала
- MID 128 SID 33 Управление вентилятором
- MID 128 SID 33 Управление вентилятором
- MID 128 SID 70 Предпусковой нагревательный элемент 1
- MID 128 SID 70 Предпусковой нагревательный элемент 1
- MID 128 SID 78 Топливоподкачивающий насос
- MID 128 SID 78 Топливоподкачивающий насос
- MID 128 SID 230 Контрольный выключатель холостого хода 1
- MID 128 SID 231 Канал управления SAE J1939
- MID 128 SID 232 Электропитание 5 вольт постоянного тока
- MID 128 SID 232 Электропитание 5 вольт постоянного тока
- MID 128 SID 250 Информационный канал SAE J1587/1708
- MID 128 SID 253 Запоминающее устройство для набора данных, ЭСППЗУ
- MID 128 SID 254 Электронный модуль управления двигателем (EECU)
- MID 128 PSID 161 VIN
- MID 128 PSID 162 VIN
- MID 128 PSID 201 SAE J1939 Обрыв канала передачи данных
Таблица FMI
Стандарт SAE

Особенности Volvo для форсунок (MID 128 – SID 1–6)

Поиск неисправностей для комбинаций кодов неисправностей
Для облегчения поиска неисправностей, проверьте состояние других кодов неисправностей, чтобы
лучше понять, в чем заключается неисправность.
Комбинация кодов неисправностей A
Сообщение MID 128 PSID 201 в комбинации с сообщенияем PSID 200 от всех других доступных блоков управления, свидетельствует о неисправности в проводке между блоком управления двигателем и разветвлениями жгута проводки (за педалями в кабине).
1 Проверьте разъем EB (блок управления двигателем), EM (распределительная коробка двигателя) и MA (кабель питания, кабина).
2 Проверьте кабели между блоком управления двигателем и разветвлениями жгута проводки (за
педалями в кабине).
Комбинация кодов неисправностей B
Сообщение MID 128 PSID 201 в комбинации с сообщениями PSID 200 и PSID 214 от блока управления автомобилем, свидетельствует о неисправности в проводке между разветвлениями жгута проводки (в кабине).
1 Проверьте кабели в кабине между разъемом MA (кабель питания, кабина) и PC (разъем блока
управления автомобилем).
Комбинация кодов неисправностей С
Сообщение MID 128 PSID 201 в комбинации с сообщением PSID 201 от всех других доступных блоков управления, свидетельствует о неисправности в разъеме или проводке, ближайших к блоку управления автомобилем.
1 Проверьте разъем PC блока управления автомобилем.
2 Проверьте блок управления автомобилем.
3 Проверьте проводку между блоком управления автомобилем и разъемом MA (кабель питания, кабина).
Описание кодов

Общие сведения
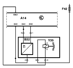
Компонент: (B32) Датчик скорости вращения вентилятора
Если код неисправности не становится активным, попытайтесь включить его во время пробной
поездки. Для выполнения поиска неисправностей код неисправности должен быть активным.
FMI 3
Короткое замыкание на питание батареи или обрыв.
Условия регистрации кода неисправности:
• Работающий двигатель.
• Напряжение на EA6 превышает 65% напряжения батареи (0,65 * Uбат).
Возможная причина:
• Короткое замыкание на питание батареи, сигнальный кабель.
• Короткое замыкание на питание батареи, кабель питания.
• Обрыв, сигнальный кабель.
• Обрыв, кабель питания.
• Обрыв, кабель массы.
• Неисправность в датчике.
Реакция блока управления:
• Зарегистрирован код неисправности.
• Запрос на включение желтого индикатора.
Очевидные внешние признаки:
• Загорается желтый индикатор.
• 100% скорость вентилятора
• Высокий расход топлива
Соответствующая проверка:
• Активное сообщение FMI
28415–3 “MID 128 PID 26 Скорость вентилятора в
процентах”.
• Неактивное сообщение FMI
Это сообщение FMI активно только при работающем двигателе. Этот код неисправности будет отображаться как неактивный (когда он считывается) при выключенном двигателе.
FMI 8
Несоответствующая норме частота.
Условия регистрации кода неисправности:
• Блок управления двигателем обнаруживает лишние импульсы в сигнале скорости вентилятора.
Возможная причина:
• Плохая изоляция или неисправный жгут проводки.
• Неисправность в датчике.
• Повреждение вентилятора.
Реакция блока управления:
• Зарегистрирован код неисправности.
• Запрос на включение желтого индикатора.
Очевидные внешние признаки:
• Загорается желтый индикатор.
• 100% скорость вентилятора
• Высокий расход топлива
Соответствующая проверка:
• Активное сообщение FMI
28415–3 “MID 128 PID 26 Скорость вентилятора в процентах”.
• Неактивное сообщение FMI
Это сообщение FMI активно только при работающем двигателе. Этот код неисправности будет отображаться как неактивный (когда он считывается) при выключенном двигателе.
Если код неисправности не становится активным, попытайтесь включить его во время пробной
поездки. Для выполнения поиска неисправностей код неисправности должен быть активным.

Весь объем описаний по кодам неисправностей
доступен только пользователям