Электронная тормозная система EBS IVECO STRALIS
Среди прочих результатов роста конкуренции в автомобилестроении можно отметить постоянный рост требований к тормозным системам.
Логическим ответом на эту тенденцию является внедрение тормозной системы с электронным управлением (EBS).
Это электронная система интегрированного непрерывного управления тормозной системой тягача и прицепа. Она сочетает функции АБС, противобуксовочного регулятора (ASR) и электронного ограничителя тормозного усилия (EBL).
Система состоит из пневматической и электрической частей, в состав которых входят следующие составляющие:
дуплексный распределитель с электрическим датчиком, пропорциональный клапан переднего моста, клапан АБС переднего моста, электропневматический модулятор заднего моста, сервораспределитель управления тормозной системы прицепа.
Система EBS обменивается данными с блоками управления других агрегатов и узлов:
двигателя, ECAS, тормоза>замедлителя и КП через линию CAN VDB (канал обмена данными электронных систем управления автомобиля).
Преимущества EBS
Сокращение затрат на техническое обслуживание.
EBS сочетает в себе несколько функций. Основной задачей системы является снижение затрат на техническое обслуживание за счет уменьшения износа фрикционных накладок тормозных колодок и, одновременно, увеличение безопасности и эффективности торможения.
Раздельное управление тормозами в зависимости от состояния фрикционных накладок оптимизирует их износ. Если обеспечить равномерное распределение нагрузки на тормоза всех колес, общий износ накладок минимизируется. К тому же совпадает периодичность обслуживания и замены тормозных колодок. В результате значительно сокращаются простои в связи с проведением технического обслуживания.
В зависимости от объема технического обслуживания и некоторых других факторов владелец автомобиля может получить значительную экономию. Сопоставление затрат на техническое обслуживание тормозной системы автомобиля, оборудованного EBS, и автомобиля с традиционной тормозной системой, свидетельствует об ощутимом снижении расходов в первом случае.
Обеспечение полной совместимости тягача и прицепа
Традиционные тормозные системы оказываются неспособными обеспечить равномерное торможение автопоезда, состоящего из тягача и прицепа, особенно если прицеп часто буксируется разными тягачами.
Если тормозная система прицепа не обеспечивает эффективного торможения, это приводит к неравномерному износу фрикционных накладок.
Система EBS распознает несогласованность срабатывания тормозов тягача и прицепа и автоматически обеспечивает равномерность торможения. При согласованной работе тормозов оптимизируются расходы на их обслуживание, повышается безопасность и улучшаются условия труда водителя.
Полная диагностика
Система EBS предоставляет владельцу автомобиля постоянно обновляемую информацию о состоянии тормозной системы и рабочих тормозов. Это позволяет заранее запланировать срок проведения технического обслуживания. Система EBS отслеживает состояние всех основных узлов и все функции тормозной системы.
Любая неисправность распознается системой и соответствующим образом регистрируется. Благодаря этому специалист - ремонтник всегда может выявить и устранить неисправность.
EBS обеспечивает высокую степень безопасности благодаря следующим факторам:
Уменьшение времени срабатывания системы и набора давления в приводе тормозов переднего и заднего моста и мостов прицепа.
Улучшение работы АБС.
Поддержание постоянной согласованности работы тормозов тягача и прицепа.
Постоянное отслеживание состояния вспомогательных узлов тормозной системы. При ухудшении эксплуатационных характеристик тормозов EBS ставит от этом в известность водителя.
Интегрированная функция противобуксовочного регулятора ASR обеспечивает оптимальную курсовую устойчивость и управляемость автомобиля и оптимизацию тягового усилия.
Принцип работы системы
Основной задачей ЭБУ EBS является максимально быстрое замедление автомобиля с сохранением курсовой устойчивости и противодействие блокировке колес.
Для обеспечения максимального результата ЭБУ во время торможения должна отслеживать следующие параметры:
- требуемую интенсивность замедления, посредством датчиков, встроенных в дуплексный распределитель;
- давление в пневмосистеме, посредством датчиков давления, встроенных в различные узлы системы;
- действительное значение замедления, которое имеет место при конкретном давлении в пневмосистеме, посредством датчиков скорости.
Постоянное отслеживание и обработка этих данных, в зависимости от поставленной задачи, обусловливает срабатывание тех или иных клапанов>модуляторов, для достижения максимальной эффективности торможения.


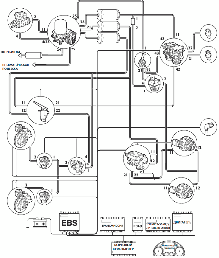
Расположение на автомобиле основных узлов
(только тягачи)

1. ЭБУ — 2. Дуплексный распределитель с электрическим датчиком — 3. Ручной выключатель стояночного тормоза — 4. Соединительные полумуфты — 5. Воздушные ресиверы — 6. Электропневматический клапан>модулятор заднего моста — 7. Клапан управления стояночного тормоза — 8. Воздушный ресивер — 9. Тормозной пневмоцилиндр — 10. Сервораспределитель
управления тормозной системой прицепа — 11. APU (блок подготовки воздуха) — 12. Тормозной пневмоцилиндр — 13. Электроклапан АБС — 14. Компрессор — 15. Пропорциональный клапан переднего моста
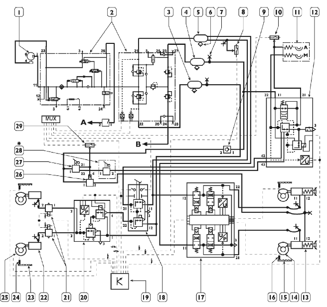
Структурная схема системы EBS (только для тягачей)

Структурная схема системы EBS (только для кузовных моделей)

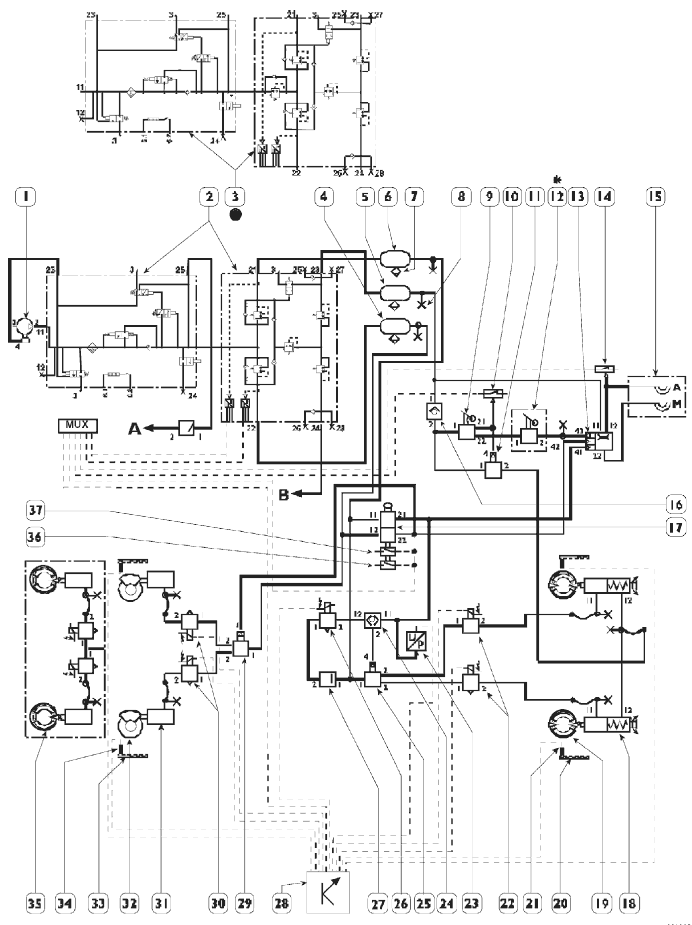
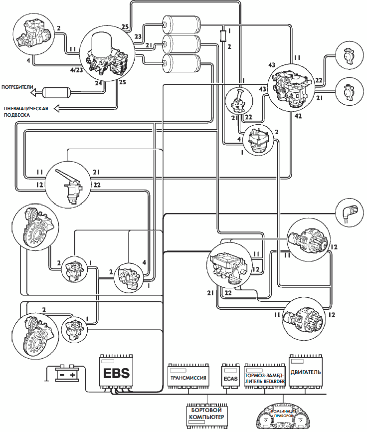
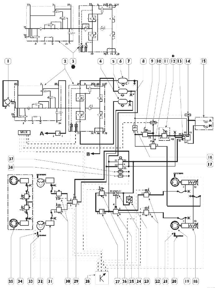
Принципиальная схема пневмосистемы EBS
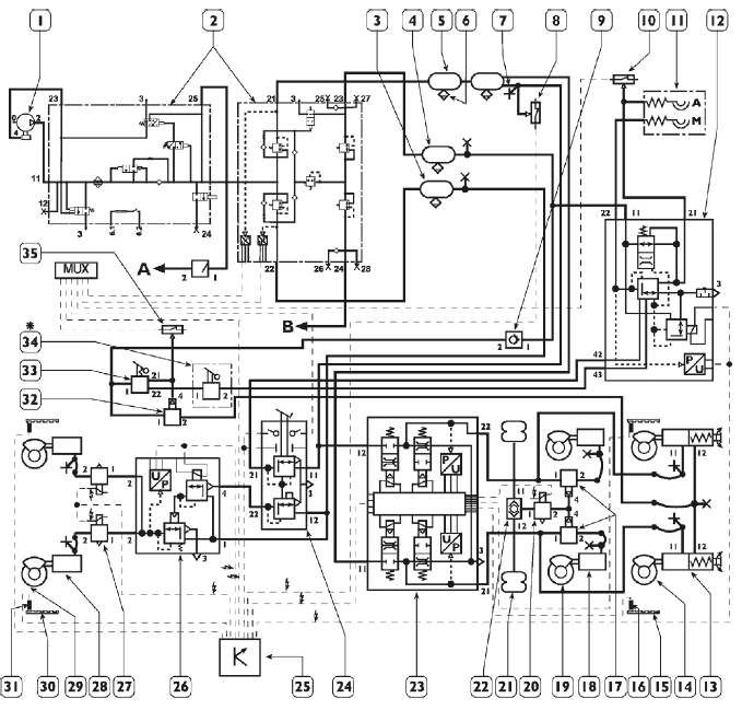
EBS Тягачи 4 × 2

1. Двухцилиндровый компрессор с рабочим объемом — 465 см3 — 2. Блок подготовки воздуха (APU) 10,5 бар — 3. Воздушный ресивер переднего моста 20 л — 4. Воздушный ресивер стояночного тормоза 20 л — 5. Воздушный ресивер заднего моста 30 л — 6. Клапан ручного сброса давления — 7. Штуцер для подключения манометра — 8. Выключатель противобуксовочного регулятора ASR при низком давлении в пневмосистеме заднего моста — 6,6 бар — 9. Нереверсивный клапан стояночного тормоза — 10. Выключатель противобуксовочного регулятора ASR при низком давлении в пневмосистеме прицепа — 5,5 бар — 11. Соединительные полумуфты для подключения тормозной системы прицепа — 12. Сервораспределитель управления тормозной системой прицепа — 13. Комбинированный цилиндр заднего моста — 14. Дисковый тормоз заднего моста в сборе —15. Задающее колесо заднего моста — 16. Датчик скорости заднего моста — 17. Электропневматический клапанмодулятор управления тормозной системой заднего моста — 18. Дуплексный распределитель — 19. ЭБУ EBS — 20. Управ>
ляющий электроклапан переднего моста — 21. Электроклапаны АБС переднего моста — 22. Тормозной диафрагменный цилиндр переднего моста — 23. Задающее колесо переднего моста — 24. Датчики скорости, передний мост — 25. Дисковый тормоз переднего моста в сборе — 26. Электроклапан стояночного тормоза — 27. Ручной выключатель стояночного тормоза — 28. Ручной распределитель тормозной системы прицепа — 29. Выключатель низкого давления при включенном стояночном тормозе — 6,6 бар — А. К пневмоподвеске — В. Питание потребителей — *Опция
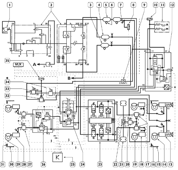
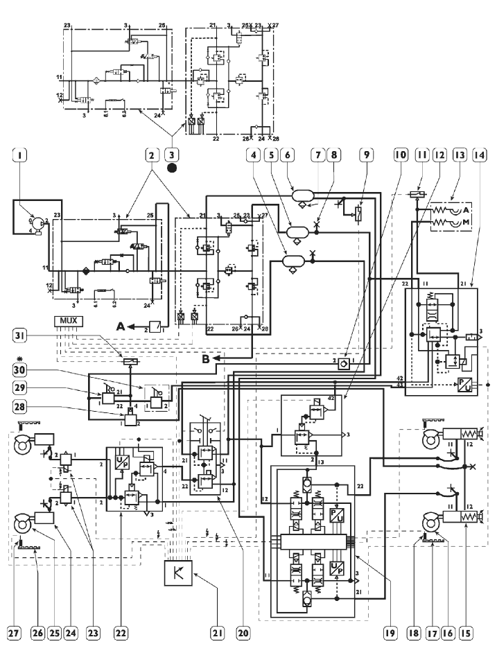
EBS Тягачи ТХР 6 × 2

1. Двухцилиндровый компрессор с рабочим объемом — 465 см3 — 2. Блок подготовки воздуха (APU) 10,5 бар — 3. Воздушный ресивер переднего моста 20 л — 4. Воздушный ресивер стояночного тормоза 20 л — 5. Воздушный ресивер заднего моста 30 л + 15 л — 6. Клапан ручного сброса давления — 7. Штуцер для присоединения манометра — 8. Выключатель противобуксовочного регулятора ASR при низком давлении в пневмосистеме заднего моста — 6,6 бар — 9. Нереверсивный клапан стояночного тормоза — 10. Выключатель противобуксовочного регулятора ASR при низком давлении в пневмосистеме прицепа — 5,5 бар — 11. Соединительные полумуфты для подключения тормозной системы прицепа — 12. Сервораспределитель управления тормозной системой прицепа — 13. Комбинированный цилиндр заднего моста — 14. Дисковый тормоз заднего моста в сборе — 15. Задающее колесо заднего моста — 16. Датчик скорости заднего моста — 17. Электроклапан перераспределения нагрузки на третью ось — 18. Тормозной пневмоцилиндр третьего моста — 19. Дисковый тормоз третьего моста в сборе 20. Электроклапан отключения срабатывания противобуксовочного регулятора ASR третьего моста — 21. Пневматическая рессора (сильфон) промежуточного моста — 22. Двойной клапан отключения перераспределения нагрузки на третью ось — 23. Электропневматический клапан>модулятор тормозной системы заднего моста — 24. Дуплексный распределитель — 25. ЭБУ EBS — 26. Электроклапан управления тормозной системы переднего моста — 27. Электроклапаны АБС переднего моста — 28. Тормозной пневмоцилиндр переднего моста — 29. Дисковый тормоз переднего моста в сборе — 30. Задающее колесо переднего моста — 31. Датчик скорости переднего моста — 32. Управляющий электроклапан стояночного тормоза — 33. Ручной выключатель стояночного тормоза — 34. Ручной распределитель тормозной системы прицепа — 35. Выключатель низкого давления при включенном стояночном тормозе — 6,6 бар — А. К пневмоподвеске — В. Питание потребителей — *Опция
EBS Кузовные грузовики 4 × 2 (описание компонентов)
- 1 Двухцилиндровый компрессор рабочий объем — 465 см3
- 2 Блок подготовки воздуха 10,5 бар
- 3 Блок подготовки воздуха 12,5 бар
- 4 Ресивер переднего моста 20 л
- 5 Ресивер стояночного тормоза 20 л
- 6 Ресивер переднего моста 30 л
- 7 Ручной клапан сброса давления
- 8 Штуцер для подключения манометра
- 9 Выключатель противобуксовочного регулятора ASR при низком давлении в пневмоприводе заднего
- моста — 6,6 бар
- 10 Нереверсивный клапан стояночного тормоза
- 11 Выключатель при низком давлении в пневмосистеме прицепа — 5,5 бар
- 12 Резервный клапан пневмосистемы тормозов заднего моста
- 13 Полумуфты для подключения пневмосистемы полуприцепа
- 14 Сервораспределитель управления тормозной системы прицепа
- 15 Комбинированный цилиндр заднего моста
- 16 Дисковый тормоз заднего моста в сборе
- 17 Задающее колесо заднего моста
- 18 Датчик скорости заднего моста
- 19 Электропневматический клапан-модулятор тормозной системы заднего моста
- 20 Дуплексный распределитель
- 21 Электронный блок управления EBS
- 22 Электроклапан управления тормозной системы переднего моста
- 23 Электроклапаны АБС переднего моста
- 24 Тормозной пневмоцилиндр переднего моста
- 25 Дисковый тормоз переднего моста в сборе
- 26 Задающее колесо переднего моста
- 27 Датчик скорости переднего моста
- 28 Клапан управления стояночного тормоза
- 29 Ручной выключатель стояночного тормоза
- 30 Ручной распределитель тормозной системы прицепа
- 31 Выключатель низкого давления включения стояночного тормоза - 6,6 бар
- A К пневматической подвеске
- B К потребителям
* Опция
• Только для модификаций со сменными кузовами
EBS Кузовные грузовики 4 х 2

EBS Кузовные грузовики 6 х 2 (описание компонентов)
- 1 Двухцилиндровый компрессор рабочий объем — 465 см3
- 2 Блок подготовки воздуха 10,5 бар
- 3 Блок подготовки воздуха 12,5 бар
- 4 Ресивер переднего моста 20 л
- 5 Ресивер стояночного тормоза 20 л
- 6 Ресивер переднего моста 30 л + 20 л
- 7 Ручной клапан сброса давления
- 8 Штуцер для подключения манометра
- 9 Выключатель противобуксовочного регулятора ASR при низком давлении в пневмоприводе заднего
- моста — 6,6 бар
- 10 Нереверсивный клапан стояночного тормоза
- 11 Выключатель при низком давлении в пневмосистеме прицепа — 5,5 бар
- 12 Полумуфты для подключения пневмосистемы прицепа
- 13 Сервораспределитель управления тормозной системы прицепа
- 14 Резервный клапан пневмосистемы тормозов заднего моста
- 15 Клапан перераспределения нагрузки дополнительной оси
- 16 Тормозной пневмоцилиндр дополнительной оси
- 17 Дисковый тормоз дополнительной оси в сборе
- 18 Электроклапан отключения противобуксовочного регулятора ASR третьего моста
- 19 Пневматические рессоры (сильфоны) подвески дополнительного моста
- 20 Двунаправленный клапан перераспределения нагрузки дополнительной оси
- 21 Комбинированный цилиндр заднего моста
- 22 Дисковый тормоз заднего моста в сборе
- 23 Задающее колесо заднего моста
- 24 Датчик скорости заднего моста
- 25 Электропневматический клапан-модулятор тормозной системы заднего моста
- 26 Дуплексный распределитель
- 27 Электронный блок управления EBS
- 28 Электроклапан управления тормозной системы переднего моста
- 29 Электроклапаны АБС переднего моста
- 30 Тормозной пневмоцилиндр переднего моста
- 31 Дисковый тормоз переднего моста в сборе
- 32 Задающее колесо переднего моста
- 33 Датчик скорости переднего моста
- 34 Клапан управления стояночным тормозом
- 35 Ручной выключатель стояночного тормоза
- 36 Ручной распределитель тормозной системы прицепа
- 37 Выключатель низкого давления включения стояночного тормоза — 6,6 бар
- A К пневматической подвеске
- B К потребителям
* Опция
• Только для модификаций со сменными кузовами
EBS Кузовные грузовики 6 х 2

РАЗЪЕМЫ ЭЛЕКТРООБОРУДОВАНИЯ В ПЕРЕГОРОДКЕ КАБИНЫ
На грузовиках этого модельного ряда устанавливаются новые разъемы в перегородке, что позволяет значительно повысить надежность соединения контактной группы.


Разъем «А» — Белый (резерв)
Разъем «В» — Коричневый (ECAS)
Разъем «С» — Желтый (EBS/АБС/ASR)
Разъем «D» — Синий (КП EuroTronic/коробка отбора мощности/тормоз-замедлитель Intarder)
Разъем «Е» — Зеленый
(EDC/Оборудование для перевозки опасных грузов ADR)
Разъем «С» (желтый) в перегородке

Электронный блок управления EBS

ЭБУ EBS управляет процессом торможения автомобиля, устанавливая оптимальные значения замедления в зависимости от данных, поступающих от различных компонентов системы.
Для уменьшения износа фрикционных накладок тормозных колодок, данная система в нужный момент подключает также вспомогательные тормозные устройства, такие как моторный тормоз и тормоз-замедлитель RETARDER.
Электронный блок управления снабжен самой современной системой самодиагностики. Система позволяет распознать и заносить в память (с учетом условий окружающей среды) неисправности, в том числе блуждающего типа, имевшие место во время работы автомобиля, что позволяет повысить точность и надежность ремонта.
Электронный блок управления EBS по каналу «VDB» линии CAN обменивается данными с блоком управления электропневматического модулятора заднего моста, с прицепом, если прицеп оборудован тормозной системой EBS, и прочими ЭБУ электронных систем управления, такими как ЭБУ EDC, тормоза-замедлителя, КП, ECAS, комбинации приборов и бортового компьютера.
Обмен данными с электропневматическим модулятором заднего моста и с оборудованием прицепа, если на нем также установлена система EBS, осуществляется по каналу «SB» линии CAN.
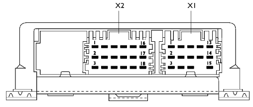
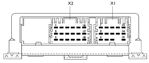
Контакты ЭБУ EBS

Разъем Х1

Разъем X2

Разъем X3

Разъем X4

Разъем X5

СИСТЕМА АБС-EBL (АНТИБЛОКИРОВОЧНАЯ СИСТЕМА ТОРМОЗОВ)
(ЭЛЕКТРОННЫЙ ОГРАНИЧИТЕЛЬ ТОРМОЗНОГО УСИЛИЯ)
В качестве варианта системы EBS на грузовики с колесной формулой 4 х 2 и 6 х 2 может устанавливаться тормозная система АБС-EBL.
СИСТЕМА АБС (АНТИБЛОКИРОВОЧНАЯ СИСТЕМА ТОРМОЗОВ)
Основным фактором, определяющим эффективность торможения движущегося автомобиля и, следовательно, длину его тормозного пути, является коэффициент сцепления между поверхностью шины и дорожным покрытием.
При нормальной работе тормозной системы эффективность торможения может быть увеличена лишь путем повышения фрикционных характеристик шины или качества дорожного полотна.
Но даже при оптимальных характеристиках шин и дороги нельзя гарантировать абсолютную безопасность торможения в некоторых критических ситуациях, как то пониженное сцепление на мокром или обледенелом дорожном полотне. Водитель старается избегать резкого торможения, чтобы не вызвать частичную блокировку одного или нескольких колес, что приводит к движению юзом или заносу автомобиля.
Система АБС предназначена для обеспечения управляемости и курсовой устойчивости автомобиля в любых условиях торможения.
АБС, независимо от состояния дорожного полотна, предотвращает полную блокировку колес, что гарантирует их максимально возможное сцепление с дорогой.
Даже в случае экстренного торможения эта система обеспечивает управляемость автомобиля и предотвращает опасность возникновения заноса.
Если сформулировать кратко, система предотвращения блокировки колес (АБС) позволяет:
- предотвратить блокировку всех колес при торможении автомобиля при любых условиях сцепления шин с дорогой;
- сокращает тормозной путь;
- обеспечивает безопасность водителя, сохраняя курсовую устойчивость и управляемость автомобиля.
СИСТЕМА EBL (ЭЛЕКТРОННЫЙ ОГРАНИЧИТЕЛЬ ТОРМОЗНОГО УСИЛИЯ)
Система EBL контролирует проскальзывание колес заднего моста, сопоставляя его со скоростью вращения колес переднего моста.
На блок управления поступают данные о скорости вращения колес и о давлении в пневмоприводе тормозов, считываемом датчиком давления, который установлен на входе модуляторов АБС заднего моста.
На основании этих данных блок управления рассчитывает скорость автомобиля, уменьшение скорости, блокировку колес заднего моста и минимальное прогнозируемое уменьшение скорости.
Система EBL включается, если водитель прикладывает тормозное усилие, слишком высокое для данных условий нагрузки автомобиля, то есть когда величина проскальзывания задних колес и замедления автомобиля опасно высока. При этом модуляторы АБС задних колес продолжают поддерживать заданное давление в приводе тормозов.


Принцип работы системы
Основной задачей ЭБУ является максимально быстрое замедление автомобиля с сохранением курсовой устойчивости и противодействие блокировке колес.
Для обеспечения максимального результата ЭБУ во время торможения должна отслеживать следующие параметры:
- Требуемое замедление, посредством датчика давления в пневмоприводе заднего моста.
- Действительное значение замедления, которое имеет место при конкретном давлении в пневмосистеме, посредством датчиков скорости.
Постоянное отслеживание и обработка этих данных, в зависимости от поставленной задачи, обусловливает срабатывание тех или иных клапанов-модуляторов, для достижения максимальной эффективности тормозного эффекта.

Электронный блок управления антиблокировочной системы тормозов (АБС)

ЭБУ управляет процессом торможения автомобиля, устанавливая оптимальные значения замедления в зависимости от данных, поступающих от различных компонентов системы.
Блок соединен с электропроводкой автомобиля через два поляризированных разъема, взаимодействие с другими электронными системами автомобиля осуществляется через линию CAN.
Электронный блок управления снабжен современной системой самодиагностики, а при выполнении предварительной диагностики использует систему световой сигнализации (Blink Code). Он также распознает и регистрирует (с учетом условий окружающей среды) неисправности, в том числе нерегулярно возникающие и исчезающие, имевшие место во время работы автомобиля, чем обеспечивает точность и надежность ремонта.
Контакты ЭБУ АБС

Разъем Х1

Разъем X2

Принципиальная схема пневмосистемы АБС-EBL
АБС-EBL Кузовные грузовики 4 х 2

- 1 Двухцилиндровый компрессор рабочий объем — 465 см3
- 2 Блок подготовки воздуха — 1 0,5 бар
- 3 Блок подготовки воздуха — 1 2,5 бар
- 4 Ресивер переднего моста 20 л
- 5 Ресивер стояночного тормоза 20 л
- 6 Ресивер заднего моста 20 л
- 7 Ручной клапан сброса давления
- 8 Штуцер для присоединения манометра
- 9 Ручной выключатель стояночного тормоза
- 10 Выключатель низкого давления включения стояночного тормоза — 6,4 бар
- 11 Клапан управления стояночным тормозом
- 12 Ручной распределитель тормозной системы прицепа
- 13 Сервораспределитель управления тормозной системы прицепа
- 14 Выключатель при низком давлении в пневмосистеме прицепа — 6,4 бар
- 15 Соединительные полумуфты для пневмосистемы полуприцепа
- 16 Нереверсивный клапан стояночного тормоза
- 17 Дуплексный распределитель
- 18 Комбинированный цилиндр заднего моста
- 19 Барабанный тормоз заднего моста в сборе
- 20 Задающее колесо заднего моста
- 21 Датчик скорости заднего моста
- 22 Электроклапаны АБС заднего моста
- 23 Датчик давления EBL
- 24 Двойной стопорный клапан
- 25 Клапан управления тормозами заднего моста
- 26 Электроклапан управления ASR
- 27 Обратный клапан с контролем давления ASR — 7,5 бар
- 28 Электронный блок управления антиблокировочной системы тормозов (АБС)
- 29 Клапан управления тормозов переднего моста
- 30 Электроклапан АБС переднего моста
- 31 Тормозной пневмоцилиндр переднего моста
- 32 Дисковый тормоз переднего моста в сборе
- 33 Задающее колесо переднего моста
- 34 Датчик скорости переднего моста
- 35 Барабанный тормоз переднего моста в сборе
- 36 Микровыключатель стоп-сигналов
- 37 Микровыключатель ЭБУ EDC
- A К пневматической подвеске
- B К потребителям
* Опция
• Только для модификаций со сменными кузовами
Публикация
Система АБС-EBL Кузовные грузовики 6 х 2

- 1 Двухцилиндровый компрессор с рабочим объемом — 465 см3
- 2 Блок подготовки воздуха — 1 0,5 бар
- 3 Блок подготовки воздуха — 1 2,5 бар
- 4 Ресивер переднего моста 20 л
- 5 Ресивер стояночного тормоза 20 л
- 6 Ресивер заднего моста 30 л + 20 л
- 7 Ручной клапан сброса давления
- 8 Штуцер для присоединения манометра
- 9 Ручной выключатель стояночного тормоза
- 10 Выключатель низкого давления включения стояночного тормоза — 6,4 бар
- 11 Клапан управления стояночным тормозом
- 12 Ручной распределитель тормозной системы прицепа
- 13 Сервораспределитель управления тормозной системы прицепа
- 14 Выключатель при низком давлении в пневмосистеме прицепа — 6,4 бар
- 15 Соединительные полумуфты для пневмосистемы полуприцепа
- 16 Нереверсивный клапан стояночного тормоза
- 17 Дуплексный распределитель
- 18 Клапан перераспределения нагрузки дополнительной оси
- 19 Пневмоцилиндр
- 20 Барабанный тормоз дополнительной оси в сборе
- 21 Комбинированный цилиндр заднего моста
- 22 Барабанный тормоз заднего моста в сборе
- 23 Задающее колесо заднего моста
- 24 Датчик скорости заднего моста
- 25 Пневматические рессоры (сильфоны) подвески дополнительного моста
- 26 Двунаправленный клапан перераспределения нагрузки дополнительной оси
- 27 Электроклапаны АБС заднего моста
- 28 Датчик давления EBL
- 29 Электронный блок управления антиблокировочной системы тормозов (АБС)
- 30 Клапан управления торможением заднего моста
- 31 Двойной стопорный клапан
- 32 Обратный клапан с контролем давления ASR — 7 бар
- 33 Электроклапан управления ASR
- 34 Клапан управления торможением переднего моста
- 35 Электроклапан АБС переднего моста
- 36 Тормозной пневмоцилиндр переднего моста
- 37 Задающее колесо переднего моста
- 38 Датчик скорости переднего моста
- 39 Дисковый тормоз переднего моста в сборе
- 40 Барабанный тормоз переднего моста в сборе
- 41 Микровыключатель стоп-сигналов
- 42 Микровыключатель ЭБУ EDC
- A К пневматической подвеске
- B К потребителям
* Опция
• Только для модификаций со сменными кузовами
n Модификация с ASR
s Модификация без ASR
APU (блок подготовки воздуха)

Данный узел представляет собой осушитель воздуха с таймером для включения процесса регенерации, а также четырехпозиционный предохранительный клапан со встроенным редуктором давления.
Задачей осушителя воздуха является очистка и осушение воздуха компрессора, а также регулирование предусмотренного рабочего давления в системе.
Четырехпозиционный предохранительный клапан направляет воздух в разные каналы пневмосистемы, обеспечивая таким образом достаточное рабочее давление даже в случае аварии.
Для всех моделей тарировочное давление узла составляет 10,5 + 0,2 бар, для моделей со сменными кузовами тарировочное давление составляет 12,5 + 0,2 бар.
Внутри блока подготовки воздуха (APU) находятся два датчика давления, соединенные по мультиплексной шине с комбинацией приборов, для отображения давления в пневмоприводе переднего/заднего моста.

Разъемы пневматической системы
1 - Электрическая цепь питания компрессора
24 - Штуцер отбора давления
25 - Штуцер пневматической подвески 10,5 бар
23 - На компрессор для привода в режиме энергосбережения (ES)
3 - Сброс в атмосферу
21 - На ресивер заднего моста 10,5 бар
22 - На ресивер переднего моста 10,5 бар
23 - На ресивер стояночного тормоза и подкачки воздуха в пневмосистему прицепа и на ручной выключатель стояночного тормоза 8,5 бар
24 - На ресивер потребителей 8,5 бар
Электрические разъемы осушителя воздуха
6.1 - Минус на термостатический нагревательный элемент
6.2 - Плюс на термостатический нагревательный элемент
Электрические разъемы четырехпозиционного предохранительного клапана
6.2 - Сигнал датчика давления воздуха в заднем контуре
6.3 - Положительная цепь питания
6.4 - Минус
6.5 - Сигнал датчика давления воздуха в переднем контуре
6.6 - Положительная цепь питания
6.7 - Минус
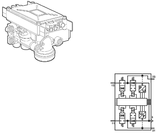
Дуплексный распределитель (78059)
Распределитель коаксиальный без автоматического ограничителя, состоит из электрической и пневматической частей.
Электрическая часть представляет собой два выключателя и два датчика положения, которые передают значение требуемого замедления на ЭБУ системы.
Сигналы дублируются для обеспечения максимальной надежности системы.
Пневматическая часть отвечает за распределение давления между пневмоконтуром переднего моста и сервораспределителем пневмосистемы прицепа.
Соотношения давлений в контурах в обычном режиме поддерживается электронной системой управления, данное устройство вступает в действие только в случае отказа электронных или электрических компонентов системы управления.

Разъемы пневматической системы
11 - Питание ресивера заднего моста
12 - Питание ресивера переднего моста
22 - Отвод на пропорциональный клапан управления переднего моста
3 - Выпускное отверстие
Электрические разъемы
61.1 Плюс на датчик 1 (ЭБУ Х5 контакт 4)
61.2 Минус на датчик/выключатель
61.3 Минус от выключателя (ЭБУ Х5 контакт 6)
61.4 Сигнал от датчика 1 (ЭБУ Х5 контакт 4)
62.1 Плюс на датчик 2 (ЭБУ Х5 контакт 1)
62.2 Минус на датчик/выключатель
62.3 Минус от выключателя (ЭБУ Х 5 контакт 3)
62.4 Сигнал от датчика 1 (ЭБУ Х5 контакт 2)
62.5 Минус на реле стоп-сигналов
Дуплексный распределитель (системы АБС/EBL)

Распределитель коаксиальный без автоматического ограничителя, состоит из электрической и пневматической части.
Пневматическая часть отвечает за распределение давления между пневмоконтуром тормозов переднего/заднего моста и сервораспределителем пневмосистемы тормозов прицепа.
Электрическая часть передает сигнал от торможении на ЭБУ EDC и на реле включения стоп-сигналов.

Разъемы пневматической системы
11 - Питание от ресивера заднего моста
12 - Питание от ресивера переднего моста
21 - Отвод на пропорциональный клапан управления заднего моста и на сервораспределитель пневмосистемы тормозов прицепа.
22 - Отвод на клапан управления переднего моста
3 - Сброс в атмосферу
Электрические разъемы
1 Плюс для стоп-сигналов/EDC
2 Плюс на входе
3 Плюс на EDC
4 Плюс на входе
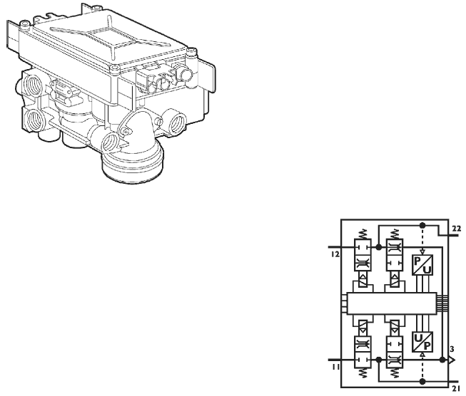
Пропорциональный клапан управления переднего моста (78057)
Данный клапан состоит из пропорционального электроклапана, пневматического реле и датчика давления.
Данный узел создает в пневмоконтуре переднего моста необходимое давление, рассчитанное электронным блоком управления в соответствии с требуемым замедлением автомобиля.


Разъемы пневматической системы
1 - Питание ресивера переднего моста
2 - Отвод на клапаны АБС переднего моста
3 - Выпускное отверстие
4 - На предохранительный механизм дуплексного распределителя
Электрические разъемы
6.1 - Плюс на датчик 1 (ЭБУ Х4 контакт 9)
6.2 - Минус на датчик (ЭБУ Х4 контакт 3)
6.3 - Сигнал датчика (ЭБУ Х4 контакт 6)
6.4 - Минус на электроклапан (ЭБУ Х4 контакт 1)
6.5 - Плюс на электроклапан (ЭБУ Х4 контакт 2)
Электроклапан АБС (78052)
Данный электроклапан нормально открытого типа состоит из электроклапана подачи воздуха и электроклапана сброса воздуха.
Задачей данного клапана является корректировка давления в пневмоприводе тормозной системы, если датчики угловой скорости вращения колес регистрируют начало блокировки колес.
Обычно на автомобилях с системой EBS устанавливается два подобных датчика в контуре пневмосистемы тормозов переднего моста.


Разъемы пневматической системы
1 Питание от пропорционального электроклапана
2 Отвод на тормозной цилиндр переднего моста
3 Выпускное отверстие
Электрические разъемы
Правосторонней расположение руля
6.1 Плюс на электроклапан сброса давления (ЭБУ Х3 контакт 1)
6.2 Общий минус (ЭБУ Х3 контакт 3)
6.3 Плюс на электроклапан подачи воздуха (ЭБУ Х3 контакт 2)
Левостороннее расположение руля
6.1 Плюс на электроклапан сброса давления (ЭБУ Х4 контакт 10)
6.2 Общий минус (ЭБУ Х4 контакт 12)
6.3 Плюс на электроклапан подачи воздуха (ЭБУ Х4 контакт 11)
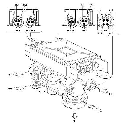
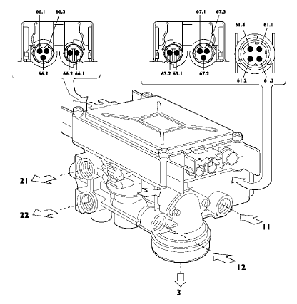
Электропневматический клапан-модулятор заднего моста (88006)
Данный узел состоит из электрической части, двух подающих нормально закрытых электроклапанов, двух нормально открытых выпускных клапанов и двух датчиков давления.
Сигналы от датчиков угловой скорости колес, датчиков давления и износа тормозных колодок заднего моста поступают и обрабатываются электронным устройством, а затем поступают на ЭБУ по соответствующему каналу линии CAN.
В зависимости от команд, поступающих от ЭБУ, данное устройство в состоянии:
Скорректировать давление в пневмоприводе тормозов (функция EBS)
Понизить давление в пневмоприводе в зависимости от нагрузки автомобиля (функция EBL)
Скорректировать давление в зависимости от нагрузки автомобиля (функция EBL)
Препятствовать блокировке колес (функция АБС)
Скорректировать давление в пневмоприводе тормозов таким образом, чтобы не допустить проскальзывания колес (функция ASR)


Разъемы пневматической системы
11 - Питание от ресивера заднего моста
12 - Питание от ресивера заднего моста
21 - Отвод на тормозной цилиндр левого колеса заднего моста
22 - Отвод на тормозной цилиндр правого колеса заднего моста
3 - Сброс в атмосферу
Электрические разъемы
61.1 - Плюс электропитания (ЭБУ Х2 контакт 7)
61.2 - Общий минус
61.3 - Линия CAN (ЭБУ Х2 контакт 4)
61.4 - Линия CAN (ЭБУ Х2 контакт 1)
62.1 - Сигнал скорости правого колеса
62.2 - Сигнал скорости правого колеса
63.1 - Сигнал скорости левого колеса
63.2 - Сигнал скорости левого колеса
66.1 - Плюс датчика износа тормозных колодок правого колеса (контакт «А»
66.2 - Минус датчика износа тормозных колодок правого колеса (контакт «В»)
66.3 - Сигнал датчика износа тормозных колодок правого колеса (контакт «С»)
67.1 - Плюс датчика износа тормозных колодок левого колеса (контакт «А»)
67.2 - Минус датчика износа тормозных колодок левого колеса (контакт «В»)
67.3 - Сигнал датчика износа тормозных колодок левого колеса (контакт «С»)
Электропневматический клапан-модулятор заднего моста (кузовные грузовики с колесной формулой 4 х 2 и 6 х 2)
Данный узел состоит из электрической части, двух подающих нормально закрытых электроклапанов, двух нормально открытых выпускных клапанов, двух датчиков давления и двух двойных остановочных электроклапанов.
Сигналы от датчиков угловой скорости колес, датчиков давления и износа тормозных колодок заднего моста поступают и обрабатываются электронным устройством, а затем поступают на ЭБУ по соответствующему каналу линии CAN.
В зависимости от инструкций, поступающих от ЭБУ, данное устройство в состоянии:
- Скорректировать тормозное давление (функция EBS)
- Понизить давление в зависимости от нагрузки автомобиля (функция EBL)
- Скорректировать давление в зависимости от нагрузки автомобиля (функция EBL)
- Препятствовать блокировке колес (функция АБС)
- Скорректировать тормозное давление таким образом, чтобы не допустить пробуксовывания колес (функция ASR)
- Обеспечить торможение в случае неисправности электрооборудования


Разъемы пневматической системы
11 - Питание от ресивера заднего моста
12 - Питание от ресивера заднего моста
13 - Подача от дополнительного резервного клапана
21 - Отвод на тормозной цилиндр левого колеса заднего моста
22 - Отвод на тормозной цилиндр правого колеса заднего моста
3 - Сброс в атмосферу
Электрические разъемы
61.1 - Плюс электропитания (ЭБУ Х2 контакт 7)
61.2- Общий минус
61.3 - Линия CAN (ЭБУ Х2 контакт 4)
61.4 - Линия CAN (ЭБУ Х2 контакт 1)
62.1 - Сигнал скорости правого колеса
62.2 - Сигнал скорости правого колеса
63.1 - Сигнал скорости левого колеса
63.2 - Сигнал скорости левого колеса
66.1 - Плюс датчика износа тормозных колодок правого колеса (контакт «А»)
66.2 - Минус датчика износа тормозных колодок правого колеса (контакт «В»)
66.3 - Сигнал датчика износа тормозных колодок правого колеса (контакт «С»)
67.1 - Плюс датчика износа тормозных колодок левого колеса (контакт «А»)
67.2 - Минус датчика износа тормозных колодок левого колеса (контакт «В»)
67.3 - Сигнал датчика износа тормозных колодок левого колеса (контакт «С»)
Дополнительный резервный клапан (кузовные грузовики с колесной формулой 4х2 и 6х2)

Данный узел состоит из электроклапана и перепускного электроклапана. Данный узел должен обеспечить торможение заднего моста (или мостов) в случае полного выхода из строя системы EBS.

Разъемы пневматической системы
1 - Питание от ресивера заднего моста
2 - Отвод для корректировки давления в пневмоприводе тормозов заднего моста
3 - Сброс в атмосферу
42 - Управление от распределителя давления
Электрические разъемы
6.1 - Плюс электропитания (ЭБУ Х2 контакт 8)
6.2 - Минус (ЭБУ Х2 контакт 12)
Сервораспределитель тормозной системы прицепа (78058)
Данный узел предназначен для подачи воздуха в пневмосистему тормозов полуприцепа и обеспечения надлежащего торможения в различных режимах.
Сервораспределитель обеспечивает штатное и, в случае выхода из строя электрического привода, экстренное торможение путем подачи давления от дуплексного распределителя. Помимо этого, данный узел обеспечивает включение стояночного тормоза от ручного выключателя, а также вспомогательное тормозное усилие при выходе из строя распределяющей магистрали, посредством срабатывания резервного распределителя.


Разъемы пневматической системы
11 - Питание от ресивера
21 - Отвод на автоматическую полумуфту
22 - Отвод на регулируемую полумуфту
42 - Управление от дуплексного распределителя
43 - Управление от ручного выключателя стояночного тормоза
3 - Выпускное отверстие
Электрические разъемы
6.1 - Плюс на датчик (ЭБУ Х2 контакт 13)
6.2 - Минус на датчик (ЭБУ Х4 контакт 3)
6.3 - Сигнал от датчика (ЭБУ Х2 контакт 14)
6.4 - Минус электроклапана (ЭБУ Х2 контакт 10)
6.5 - Плюс электроклапана (ЭБУ Х2 контакт 11)
Датчик угловой скорости колеса и задающее колесо (88001)
Эти датчики с постоянной частотой посылают сигналы на ЭБУ, чтобы последний мог отдать соответствующие команды электроклапанам.
Когда зуб ферромагнитного зубчатого колеса (установленного на колесе автомобиля и вращающегося с ним с одной скоростью) проходит вблизи датчика, возникающие в результате этого изменения магнитного потока создают в катушке датчика переменное напряжение.
Изменение напряженности магнитного поля, вызванное прохождением зубца колеса, вызывает возникновение электродвижущей силы на выводах обмотки датчика, таким образом генерируется переменный электрический сигнал, который передается на ЭБУ.
Совершенно очевидно, что для получения корректного сигнала зазор между сердечником датчика и зубчатым колесом должен соответствовать установленной величине, в данном случае 0,8 - 1,6 мм.
Сопротивление каждого датчика, измеренное на выводах разъема должно равняться 1 - 2 кВт.
Ферромагнитное зубчатое колесо называется Задающим или Фоническим колесом, так как генерируемый им сигнал имеет форму звуковой волны.
По частоте данного сигнала определяется угловая скорость вращения колеса.
Изменение частоты сигнала, или скорость регистрирования отдельных сигналов, служит для определения значений ускорения и замедления.


Выключатель низкого давления

Назначение данного узла заключается в информировании водителя, посредством контрольных ламп в комбинации приборов, о низком давлении воздуха в следующих системах:
- Включенный стояночный тормоз — нормально замкнут (6,6 ± 0,2 бар)
- Низкое давление, подкачка тормозной пневмосистемы прицепа — нормально замкнут (6,6 ± 0,2 бар)
Помимо данного выключателя в воздушный ресивер заднего моста устанавливается нормально замкнутый выключатель, тарированный на значение 6,6 ± 0,2 бар, назначение которого заключается в оповещении ЭБУ о низком давлении в контуре заднего моста, в результате ЭБУ отключает такую функцию ASR, как отдельное торможение задним мостом.
Датчик износа фрикционных накладок тормозных колодок (88007 / 88008)
Сигнал датчика по линии CAN поступает на дисплей комбинации приборов, таким образом водитель может оценивать степень износа тормозных колодок.

А. Сигнал — В. Плюс — С. Минус — D. Шток датчика износа колодок

Значение электрического сигнала, поступающего от датчика на ЭБУ, позволяет оценивать процент износа тормозных колодок.

ЭЛЕКТРИЧЕСКАЯ СХЕМА
S. Сигнал — + Положительная цепь электропитания — (-) Масса
Сигнал, генерируемый индуктивным датчиком, поступает на ЭБУ EBS, который, в свою очередь, передает информацию по линии CAN (VDB) на дисплей комбинации приборов, информирую водителя о текущем износе тормозных колодок.
