Принцип работы ЭПСУ КП КАМАЗ
Принцип работы ЭПСУ КП
Структурная схема приведена на рисунке ниже.
Внимание! Перед выключением двигателя поставьте коробку передач в нейтрального положение.
ЭПСУ КП работает в полуавтоматическом режиме, т.е момент переключения пе-редач и номер передачи определяется водителем, а сам процесс переключения передач осуществляется автоматически.
При установке рычага задатчика режимов движения (ЗРД) на выбранную передачу происходит срабатывание соответствующих датчиков «Холла», расположенных в ЗРД.
Обработанный сигнал поступает на ключи, которые управляют по заданному алгоритму электропневматическими клапанами (ЭПК), подающими воздух в соответствующие пневмоцилиндры механизма исполнительного (МИ).
При нажатии педали сцепления, срабатывает датчик сцепления (Дсц), который своим сигналом дает разрешение на срабатывание выбранного ЭПК и тем самым МИ производит включение выбранной передачи.
Информация о состоянии включенной передачи поступает с блока датчиков положения МИ.
Процесс переключения сопровождается звуковым сигналом. При совпадении положений рычагов МИ и ЗРД переключение заканчивается, звуковой сигнал снимается. Номер включенной передачи высвечивается на блоке индикации (БИ).
При отпускании педали сцепления, Дсц снимает сигнал включения электропневмаклапанов.
Для управления коробкой переключения передач (КПП) с делителем (Д) применяется блок клапанов с шестью ЭПК (БК-6) и ЗРД с клавишей «делитель» на корпусе. Сигнал с клавиши ЗРД поступает на соответствующий ЭПК, который включает повышенный или пониженный ряд передач.
Для предотвращения включения стартера, при включенной передаче, предусмотрен выход (открытый коллектор) для подключения реле блокировки.
Для предотвращения случайного включения первой передачи или заднего хода (R) предусмотрена электронная блокировка. Первая передача и задний ход включаются только после нажатия кнопки блокировки.
Для принудительного включения КПП в нейтраль служит кнопка принудительного включения нейтрали «N».
ЭПСУ КП1 представляет собой упрощенный вариант системы. В ЭПСУ КП1 отсутствуют датчики положения МИ и блок индикации. В цилиндры МИ подается воздух при выжатой педали сцепления в соответствии с положением рычага ЗРД. Конфигурация ходов рычага ЗРД аналогична ходам рычага механического привода.
Например, для переключения с 1-ой передачи на 2-ю необходимо:
− полностью выжать сцепление;
− перевести рычаг ЗРД назад до положения нейтрали;
− выдержать паузу до 0,5 сек;
− перевести рычаг ЗРД вправо в среднее положение;
− перевести рычаг ЗРД вперед в положение 2-й передачи;
− плавно отпустить сцепление.

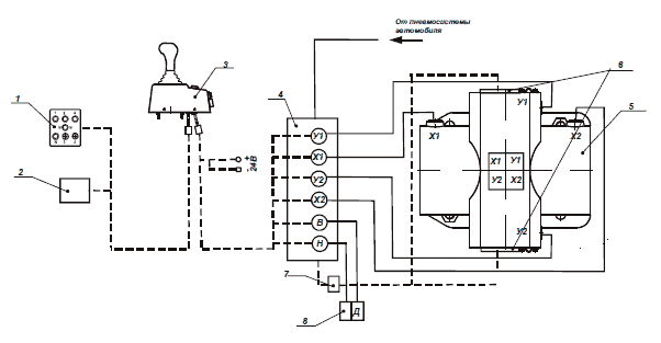
Структурная схема подключений ЭПСУ КП ХХХ
1 - блок индикации, 2 - датчик сцепления; 3 - задатчик режимов движения; 4 - блок клапанов(БК-4); 5 - механизм исполнительный; 6 - блок крышек; 7 - разъем блока крышек.

Структурная схема подключений ЭПСУ КП ХХХ Д
1 - блок индикации, 2 - датчик сцепления; 3 - задатчик режимов движения; 4 - блок клапанов(БК-6); 5 - механизм исполнительный; 6 - блок крышек; 7 - разъем блока крышек; 8 - делитель.
Механизм исполнительный
МИ предназначен для включения пяти передач для движения вперед, передачи заднего хода (R) и нейтрали (N).
Корпус МИ состоит из двух пневмоцилиндров (1) диаметром 80 мм и двух пневмоцилиндров (2) диаметром 40 мм, расположенных перекрестно.
МИ устанавливается на верхнюю крышку коробки передач АТС вместо опоры рычага переключения передач.
При установки следует заменить пружину механизма блокировки включения заднего хода на пружину СВИТ.753655.007.
МИ смазывается маслом из коробки передач, которое через люк МИ попадает к его деталям за счет разбрызгивания шестернями коробки передач. Необходимо следить за уровнем масла в коробке передач.
Подачей воздуха в МИ КП управляют нормальнозакрытые двухпозиционные ЭПК по сигналам, поступающим от ЗРД.
Выбор и включение передач производится рычагом (3), свободно сидящим на оси (4).
Выбор одного из трех штоков включения передач производится поворотом рычага при поступательном движении штока (5) за счет подачи воздуха в полости малых цилиндров.
Включение передач происходит за счет сброса воздуха одной из полостей больших пневмоцилиндров. Рычаг свободно перемещается вдоль оси.

Механизм исполнительный
1,2 - пневмоцилиндры; 3 - рычаг; 4 - ось; 5- шток; 6 - блок датчиков
Аналогично, как в малых цилиндрах, поршни-наездники при подаче воздуха в оба пневмоцилиндра устанавливают рычаг в центральное положение ("нейтраль" в коробке передач), при этом поршни-наездники упираются в буртик на поршне и в кольца упорные в корпусе.
Для определения выбранного положения установлен блок датчиков (6). Блок датчиков состоит из 4-х датчиков положения и системы активаторов.
Датчики положения фиксируют положение рычага МИ в коробке передач в соответствии с таблицей ниже.
Герметичность пневмоцилиндров обеспечивается за счет колец уплотнительных, а также манжет.

Задатчик режимов движения
Задатчик режимов движения (ЗРД) предназначен для формирования команд на включение передач в коробке передач и имеет положение нейтрали и шести фиксированных положений включенной передачи.
Для исключения ошибочного включения первой передачи и заднего хода R предусмотрена кнопка электронная блокировка«». Включение указанных передач происходит после снятия блокировки, нажатием кнопки.
Конструкцией ЗРД также предусмотрена кнопка аварийная нейтраль «N» - для принудительного включения КПП в нейтраль и звуковой извещатель (зуммер), оповещающий о переключении скоростей в МИ, а также клавиша питания.
С нижней части корпуса ЗРД выходят два жгута с разъемами для подключения жгута на БК и МИ, для подключения жгута на педаль сцепления и блок индикации.
Команда на включение той или иной передачи формируется при перемещении рукоятки ЗРД. Выбранная передача в ЗРД определяется четырьмя датчиками «Холла» с выходом типа «открытый коллектор» в соответствии с таблицей ниже.

Примечание:
0 – активное состояние датчиков «Холла»;
1 – пассивное (магнитный зазор перекрыт) состояние датчиков «Холла».
При срабатывании ДСЦ после нажатия на педаль сцепления подается напряжение питания на ключи управления клапанами и в случае рассогласования положения рукоятки ЗРД и положения рычага МИ, открываются ключи управления клапанами в соответствии со следующей схемой:
− выключение передачи;
− выбор нужного штока;
− включение выбранной передачи.
В случае успешного переключения – ключи закрываются.
Включенная передача индицируется на блоке индикатора.
Для включения первой передачи и R необходимо после установки рукоятки ЗРД в соответствующее положение снять блокировку нажатием клавиши «». При выводе рукоятки на нейтраль, блокировка вновь устанавливается.
В случае неисправности блока датчиков механизма исполнительного предусмотрен режим работ без обратной связи. На индикаторе индицируется положение рукоятки ЗРД прерывистым свечением. Ключи клапанов получают управление в соответствии с текущим состоянием датчиков Холла ЗРД.

Задатчик режимов движения
1- рычаг; 2 - клавиша включения питания; 3 - кнопка принудительной нейтрали; 4 - кнопка снятия блокировки; 5 - делитель; 6 - разъемы для присоединения кабелей; 7 - зуммер
Блок индикации
Блок индикации предназначен для индикации включенной передачи.

Блок индикации
Датчик сцепления
Датчик сцепления предназначен для определения момента выключения сцепления.
В качестве чувствительного элемента датчика сцепления используется магнито-чувствительный датчик положения с выходом типа «открытый коллектор». Датчик устанавливается под педаль сцепления и при выключении сцепления на выходе датчика устанавливается сигнал логического «нуля», что разрешает переключение передач.
Блок клапанов
Блок клапанов предназначен для управления подачей воздуха в пневмоцилиндры МИ по командам ЗРД.
Блок клапанов объединяет в одном корпусе 4 (6) нормальнозамкнутые двухпозиционные ЭПК.
Все ЭПК собраны в один блок и стянуты двумя болтами и гайками. Подвод воздуха от бортовой пневмосистемы АТС осуществляется пневмошлангом, который подключается к штуцеру «Вход». Соединение с МИ осуществляется пневмошлангами подключенными к штуцерам «Выход» с соблюдением маркировки. Блок клапанов получает управление от ЗРД по кабелю, подсоединенному к соединителям в соответствии с маркировкой.
Состояния ЭПК при включении передач для различных моделей коробок пере-дач приведены в таблице ниже.

Примечание: состояния ЭПК приведены при нажатой педали сцепления
"Х" - ЭПК включен (есть напряжение на электромагните);
"-" - ЭПК выключен (отсутствует напряжение на электромагните).

Блок клапанов
Всю информацию смотри в