Функции управления EAS-2 DAF XF105


ФАЗА ЗАПУСКА
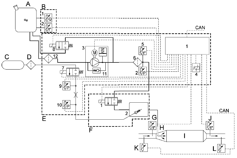
При включении зажигания напряжение подается в блок EAS-2. ЭБУ (E1) в блоке EAS-2 включает
главное внутреннее реле (E4) в блоке EAS. Система инициирует фазу запуска и отправку сообщения CAN об уровне AdBlue на VIC, который включит датчик уровня AdBlue в блоке DIP.
Также будет отправлен идентификационный номер автомобиля, чтобы блок DMCI смог выполнить проверку номеров шасси. Во время фазы запуска осуществляется несколько проверок, которые необходимы для обеспечения правильного объема впрыска.
После включения зажигания давление датчиков до и после отверстия сравнивается для проверки
правдоподобности сигналов, передаваемых датчиками давления воздуха (E9 и E10).
Вентиляционный клапан (8) включается для обеспечения отсутствия давления AdBlue.
Проверка датчиков температуры зависит от предыдущего цикла движения, температуры окружающего воздуха и температуры охлаждающей жидкости. Значения датчика температуры в баке (B2), датчика температуры в блоке EAS-2 (E5) и датчиков температуры до и после каталитического нейтрализатора (G и J) сравниваются с температурой окружающего воздуха (сеть CAN).
Если частота вращения коленчатого вала двигателя > 300 об/мин, вентиляционный клапан (8) через некоторое время закрывается, а клапан регулирования давления воздуха (E7) включается на короткий промежуток времени для проверки наличия давления воздуха. Если давление воздуха выходит из диапазона заданных значений, произойдет определенная задержка по времени. После чего клапан снова срабатывает для повторной проверки наличия давления воздуха. Если давление воздуха находится в заданных пределах, дозирующий клапан кратковременно включается, чтобы проверить, не заблокирован ли он. По выполнении этой проверки измеряется температура отработавших газов, чтобы определить температуру каталитического нейтрализатора.
Температура каталитического нейтрализатора < 200 °C
Если температура каталитического нейтрализатора < 200 °C, то проводится только вышеуказанная проверка. Блок EAS-2 контролирует изменения температуры отработавших газов.
Температура каталитического нейтрализатора ≥ 200 °C
Если температура каталитического нейтрализатора ≥ 200 °C, вентиляционный клапан (E8) открывается для сброса давления в контуре AdBlue (при указанном противодавлении AdBlue, насос AdBlue (E3) не включается). Насос (E3) запускается на максимальной скорости.
После запуска насоса (E3) давление AdBlue поднимается до запрограммированного значения. Одновременно проводится проверка правдоподобности сигнала от датчика давления AdBlue (E2) путем его сравнения со значением, сохраненным в ЭБУ.
Если нагнетательный трубопровод и модуль дозирования AdBlue пусты (завершение работы предыдущих циклов полностью закончено), модуль дозирования включается на короткий промежуток времени для удаления воздуха из нагнетательного трубопровода, заправки модуля дозирования и промывки любых кристаллов из форсунки AdBlue (H).
При достижении запрограммированного значения проверяется, необходим ли впрыск AdBlue. Это зависит от частоты вращения двигателя, крутящего момента двигателя и температуры отработавших газов.. Если впрыска AdBlue не требуется, система переключается в режим ожидания. Если требуется впрыск AdBlue, система переключается в рабочий режим. Во время рабочего режима давление AdBlue
поддерживается на постоянном уровне. Также включается клапан регулирования давления воздуха (E7) для обеспечения указанного количества воздуха под давлением в модуле дозирования (F).
Соответствующие компоненты
- Модуль дозирования (B455)
- Блок, EAS-2 (D342)
- Датчик, температура отработавших газов после каталитического нейтрализатора (F718)
- Датчик, температура отработавших газов до каталитического нейтрализатора (F719)
- Датчик, температура/уровень AdBlue (F723)
- Датчик, NOx после каталитического нейтрализатора (F774)
- Датчик, NOx перед каталитическим нейтрализатором (F788)
Соответствующие соединения CAN
Входящие сообщения CAN:
- Частота вращения двигателя от блока DMCI (V-CAN1)
- Крутящий момент двигателя от блока DMCI (V-CAN1)
- Температура охлаждающей жидкости от блока DMCI (V-CAN1)
- Температура окружающей среды от блока DMCI (V-CAN1) Сообщение CAN генерируется VIC (V-CAN1)
Исходящие сообщения CAN:
- Уровень AdBlue (V-CAN1)
- Идентификационный номер автомобиля (VCAN1)
ФАЗА РАБОТЫ
В зависимости от числа оборотов двигателя, крутящего момента двигателя и температуры отработавших газов после каталитического нейтрализатора впрыскивается определенное количество AdBlue. Количество AdBlue регулируется при помощи дозирующего клапана (E) с заданным рабочим циклом. Давление AdBlue в блоке системы EAS поддерживается на постоянном уровне; давление воздуха зависит от дозируемого количества AdBlue. Если в течение определенного времени впрыска AdBlue не требуется, система переключается в режим ожидания.
Также в зависимости от версии программного обеспечения, впрыск AdBlue определяется температурой отработавших газов до каталитического нейтрализатора. Если во время впрыска температура до каталитического нейтрализатора опускается ниже запрограммированного значения, система переключается в режим ожидания. Это происходит независимо от температуры отработавших газов после каталитического нейтрализатора.
Во время работы система EAS-2 постоянно контролируется ЭБУ в блоке EAS-2. Проверяются такие функции системы, как напряжение питания после включения зажигания, сигнал температуры, частота вращения коленчатого вала двигателя, утечка AdBlue и наличие давления воздуха. Если значения нарушают установленные пределы, система переключается в фазу завершения работы, после чего система переключается в режим неисправности.
Соответствующие компоненты
- Модуль дозирования (B455)
- Блок, EAS-2 (D342)
- Датчик, температура отработавших газов после каталитического нейтрализатора (F718)
- Датчик, температура отработавших газов до каталитического нейтрализатора (F719)
- Датчик, температура/уровень AdBlue (F723)
- Датчик, NOx после каталитического нейтрализатора (F774)
- Датчик, NOx перед каталитическим нейтрализатором (F788)
Связь по сети CAN
Входящие сообщения CAN:
- Частота вращения двигателя от блока DMCI (V-CAN1)
- Крутящий момент двигателя от блока DMCI (V-CAN1)
ФАЗА ОЖИДАНИЯ
Если в течение определенного времени AdBlue не впрыскивается, через модуль дозирования (F) и трубку между модулем дозирования и форсункой AdBlue (H) импульсами продувается воздух.
Воздух через эти компоненты продувается во избежание кристаллизации AdBlue в форсунке AdBlue (H) и возможного замерзания модуля дозирования (F). Продувка воздухом осуществляется импульсной подачей давления с последующей паузой, повторяемыми несколько раз. Импульсная подача давления достигается открыванием и закрыванием клапана регулирования давления воздуха (E7). Давление AdBlue в блоке EAS-2 (E) поддерживается на постоянном уровне.
Блок EAS-2 (E) получает показания температуры окружающей среды с электронного блока DMCI по соединению CAN. Электронный блок DMCI получает данное сообщение от VIC. Если система находится в фазе ожидания в течение долгого времени, а температура окружающей среды ниже заданного значения, система переключается в фазу промежуточного завершения работы. Фаза промежуточного завершения работы включается в целях очистки модуля дозирования (F) и трубки между блоком EAS-2 (E) и модулем дозирования (F) от жидкости AdBlue. Это предотвратит кристаллизацию и замерзание в трубках и модуле дозирования (F). Насос AdBlue (Е3) отключается. Вентиляционный клапан (E8) открывается, в результате падает давление AdBlue.
Клапан регулирования давления воздуха (E7) открывается, и по истечении некоторого времени модуль дозирования (F) включается в максимальном рабочем цикле (максимальное открытие).
Под воздействием давления воздуха AdBlue теперь может вернуться из модуля дозирования (F) в бак через вентиляционный клапан (E8). В это же время через трубку, идущую на форсунку (H) продувается воздух. По истечении заданного времени модуль дозирования (F), вентиляционный клапан (E8) и клапан регулирования давления воздуха (E7) закрываются.
Соответствующие компоненты
- Модуль дозирования (B455)
- Блок, EAS-2 (D342)
Соответствующие соединения CAN
Входящие сообщения CAN:
- Частота вращения двигателя от блока DMCI (V-CAN1)
- Крутящий момент двигателя от блока DMCI (V-CAN1)
- Температура окружающей среды от блока DMCI (V-CAN1) Сообщение CAN генерируется VIC (V-CAN1)
ФАЗА ЗАВЕРШЕНИЯ РАБОТЫ
При испарении AdBlue в трубках образуются кристаллы. С течением времени трубки, форсунка AdBlue и другие компоненты могут засориться или замерзнуть. Чтобы предотвратить это, система переключается в фазу завершения работы по выключении зажигания. На фазе завершения работы через трубки AdBlue продувается воздух.
Температура окружающей среды ≥ ±10 °C
Продувка воздухом осуществляется, чтобы выгнать AdBlue из трубки между модулем дозирования (F) и форсункой AdBlue (H), а также из самой форсунки AdBlue (H). При выключении зажигания прекращается подача напряжения на блок EAS-2, и насос AdBlue (E3) выключается.
Также пропадает давление AdBlue в блоке EAS-2 (E). Также открывается клапан регулирования давления воздуха (E7), чтобы трубки, идущие от модуля дозирования (F) на форсунку (H) и сама форсунка AdBlue (H) были продуты начисто.
Этот цикл состоит из периода под давлением и периода покоя и повторяется несколько раз.
В конце фазы завершения работы в памяти сохраняются все возникшие неисправности.
Внутреннее реле (E4) в блоке EAS-2 выключается и это прекращает подачу питания в систему.
Температура окружающей среды < ±10 °C
В целях очистки модуля дозирования (F) и трубки между блоком EAS-2 (E) и модулем дозирования (F) от жидкости AdBlue эти компоненты продуваются воздухом. Это предотвратит засорение трубок и модуля дозирования (F). Форсунка AdBlue (H) и трубка между форсункой AdBlue (H) и модулем
дозирования (F) также продуваются начисто.
Некоторое количество AdBlue остается в блоке EAS-2. В этом блоке достаточно пространства для того, чтобы раствор AdBlue мог расшириться в случае замерзания. При выключении зажигания прекращается подача напряжения на блок EAS-2, и насос AdBlue (E3) выключается.
Вентиляционный клапан (E8) открывается, в результате падает давление AdBlue. Также, клапан регулирования давления воздуха (E7) включается на более высоком рабочем цикле.
Модуль дозирования (F), трубка между модулем дозирования (F) и форсункой AdBlue (H) и сама
форсунка AdBlue (H) теперь продуваются начисто. Этот цикл состоит из периода под давлением и периода покоя и повторяется несколько раз. Период под давлением обеспечивается увеличением рабочего цикла клапана регулирования давления воздуха (E7).
Период покоя обеспечивается уменьшением рабочего цикла клапана регулирования давления воздуха (E7). Также во время одного из периодов под давлением включается модуль дозирования (F). Под воздействием давления воздуха AdBlue в блоке EAS-2 (E) и трубке между блоком EAS (E) и модулем дозирования (F) может перетечь обратно в бак (A). В конце этого цикла модуль дозирования (F),
вентиляционный клапан (E8) и клапан регулирования давления воздуха (E7) закрываются.
В конце фазы завершения работы в памяти сохраняются все возникшие неисправности.
Внутреннее реле (E4) в блоке EAS выключается и это прекращает подачу питания в систему.
- Если перед фазой завершения работы не создавалось давление AdBlue, включается короткая фаза завершения работы. Во время завершения работы вентиляционный клапан (E8) включается на несколько секунд.
- Если на автомобиле установлен механический главный выключатель, его нельзя выключать в течение 70 секунд после выключения зажигания. Это время требуется для обеспечения правильного протекания фазы завершения работы системы.
- Если на автомобиле установлен электронный главный выключатель, который также прерывает цепь "массы" (SLP: сертификат безопасной нагрузки), длительность фазы завершения работы системы EAS сокращается приблизительно до 10 секунд. Сокращение фазы завершения работы не зависит от температуры окружающей среды.
Соответствующие компоненты
- Модуль дозирования (B455)
- Блок, EAS-2 (D342)
Связь по сети CAN
Получаемые сообщения CAN
- Температура окружающей среды от блока DMCI (V-CAN1). Сообщение CAN генерируется VIC (V-CAN1)
СОЕДИНЕНИЕ CAN

V-CAN
По соединению V-CAN происходит обмен данными, что позволяет другим электронным системам
использовать данные системы EAS-2 для выполнения своих функций управления. Блок EAS-2 использует данные из сети V-CAN для выполнения функций управления.
По соединению V-CAN в точках подключения 7 и 8 электронный блок EAS-2 связывается с различными системами, такими как:
- DMCI (Система впрыска DAF с распределенным управлением)
- VIC (Интеллектуальный центр автомобиля)
- DIP-4 (Щиток приборов DAF) через VIC
- DAVIE
Входящие сообщения CAN
Примеры входящих сообщений CAN:
- частота вращения двигателя от блока DMCI (V-CAN1)
- крутящий момент двигателя от блока DMCI (V-CAN1)
- температура окружающей среды от блока DMCI (V-CAN1) Сообщение CAN генерируется VIC (V-CAN1)
- температура охлаждающей жидкости от блока DMCI (V-CAN1)
- информация по диагностике от DAVIE (VCAN1)
Исходящие сообщения CAN
Примеры исходящих сообщений CAN:
- Идентификационный номер автомобиля (VCAN1)
- Уровень AdBlue (V-CAN1)
- Неисправности EAS-2 (V-CAN1)
- Включение лампы MIL (V-CAN1)
- Информация по диагностике (V-CAN1)
EAS-CAN
Через сеть EAS-CAN электронный блок EAS-2 получает данные измерений уровня NOx перед и после каталитического нейтрализатора.
ОБОГРЕВ

Подогреватель бака
Система может быть оборудована нагревательной установкой для предотвращения замерзания жидкости AdBlue в баке AdBlue (A) и в трубопроводах AdBlue и для размораживания жидкости AdBlue, если она замерзла.
Система подогревается охлаждающей жидкостью двигателя. На трубопроводе подачи охлаждающей жидкости в бак установлен клапан подогрева бака (B317) (B), который приводится в действие блоком EAS. После срабатывания клапана подогрева бака (B317), охлаждающая жидкость попадает через нагревательный трубопровод в бак AdBlue и нагревает жидкость AdBlue, находящуюся в баке.
Нагревательный трубопровод проходит вдоль нагнетательного трубопровода AdBlue и через корпус (C), в котором находится модуль дозирования. Тепло от трубопровода охлаждающей жидкости нагревает нагнетательный трубопровод AdBlue и модуль дозирования.


Работа клапана подогрева бака (B317) зависит от температуры наружного воздуха, температуры AdBlue внутри бака и температуры AdBlue в блоке EAS. Если одна из вышеперечисленных температур опускается ниже запрограммированного значения, клапан подогрева бака (B317) полностью открывается для подогрева бака. При достижении температуры AdBlue в баке запрограммированного значения данный уровень температуры AdBlue поддерживается благодаря открытию и закрытию клапана подогрева бака (B317).
Система переключается в режим запуска или контроля в зависимости от температуры наружного воздуха, температуры AdBlue в баке и температуры AdBlue в блоке EAS. Режим контроля подразумевает проверку замерзания системы. Когда контуры AdBlue открыты, система переключается в фазу запуска.
Подогрев блока EAS
Находящиеся внутри блока EAS фильтр AdBlue, насос AdBlue и контуры AdBlue, оснащены электрическими нагревательными элементами.
Включение этих нагревательных элементов зависит от температуры наружного воздуха, температуры AdBlue в баке и температуры AdBlue в блоке EAS. Если одно из этих значений ниже запрограммированного значения, включается нагревательный элемент. Когда достигается запрограммированное значение температуры AdBlue в блоке EAS, температура блока EAS поддерживается на этом уровне.
Система переключается в режим запуска или контроля в зависимости от температуры наружного воздуха, температуры AdBlue в баке и температуры AdBlue в блоке EAS. Режим контроля подразумевает проверку замерзания системы. Когда контуры AdBlue открыты, система переключается в фазу запуска.
Соответствующие компоненты
- Клапан, подогреватель бака, EAS (B317)
- Модуль дозирования (B455)
- Блок, EAS-2 (D342)
- Датчик, температура/уровень AdBlue (F723)
Соответствующие соединения CAN
Входящие сообщения CAN:
- Температура окружающей среды от блока DMCI (V-CAN1) Сообщение CAN генерируется VIC (V-CAN1)
ОБОГРЕВ ДЛЯ УСЛОВИЙ АРКТИЧЕСКОГО КЛИМАТА

Система может быть оборудована нагревательной установкой для условий арктического климата для предотвращения замерзания жидкости AdBlue в баке AdBlue и в трубопроводах AdBlue и для размораживания жидкости AdBlue, если она замерзла.
Контур обогрева для условий арктического климата

1 Клапан подогрева бака
2 Трубопровод из гофрированных труб/ термоусадочный шланг
3 Блок EAS-2
4 Модуль дозирования
5 Форсунка AdBlue
6 Бак AdBlue с нагревательным трубопроводом
A Трубопровод охлаждающей жидкости
B Нагнетательный трубопровод AdBlue
C Впускной трубопровод AdBlue
D Возвратный трубопровод Adblue
E Трубопровод дозирования AdBlue
F Воздуховод
Система подогревается охлаждающей жидкостью двигателя. На трубопроводе подачи охлаждающей жидкости из двигателя установлен клапан подогрева бака (1), который приводится в действие блоком EAS. После срабатывания клапана подогрева бака (1) охлаждающая жидкость проходит через модуль дозирования (4), блок EAS-2 (3), бак AdBlue (6) и возвращается обратно в двигатель через блок EAS-2 (3) и модуль дозирования (4). На рисунке показано стрелками.
Трубопроводы охлаждающей жидкости монтируются вместе с трубопроводами AdBlue в гофрированной трубе или термоусадочном шланге. Таким образом нагрев от трубопроводов охлаждающей жидкости нагревает трубопроводы AdBlue.
На блоке EAS-2 (3), модуле дозирования (4) и баке AdBlue (6) установлены крышки (изолированные) для обогрева различных компонентов.
Работа клапана подогрева бака (1) зависит от температуры наружного воздуха, температуры AdBlue внутри бака и температуры AdBlue в блоке EAS. Если одна из указанных выше температур опускается ниже запрограммированного значения, клапан подогрева бака (1) полностью открывается для подогрева системы. После достижения запрограммированного значения температуры AdBlue в баке данный уровень температуры AdBlue поддерживается посредством открытия и закрытия клапана подогрева бака (1).
Система переключается в режим запуска или контроля в зависимости от температуры наружного
воздуха, температуры AdBlue в баке и температуры AdBlue в блоке EAS. Режим контроля подразумевает проверку замерзания системы. Когда контуры AdBlue открыты, система переключается в фазу запуска.
При очень низких температурах воздуха обогрев компонентов системы EAS начинает работать после достижения определенного уровня температуры охлаждающей жидкости двигателя.
Подогрев блока EAS
Находящиеся внутри блока EAS фильтр AdBlue, насос AdBlue и контуры AdBlue, оснащены электрическими нагревательными элементами.
Включение этих нагревательных элементов зависит от температуры наружного воздуха, температуры AdBlue в баке и температуры AdBlue в блоке EAS. Если одно из этих значений ниже запрограммированного значения, включается нагревательный элемент. Когда достигается запрограммированное значение температуры AdBlue в блоке EAS, температура блока EAS поддерживается на этом уровне.
Система переключается в режим запуска или контроля в зависимости от температуры наружного воздуха, температуры AdBlue в баке и температуры AdBlue в блоке EAS. Режим контроля подразумевает проверку замерзания системы. Когда контуры AdBlue открыты, система переключается в фазу запуска.
Соответствующие компоненты
- Клапан, подогреватель бака, EAS (B317)
- Модуль дозирования (B455)
- Блок, EAS-2 (D342)
- Датчик, температура/уровень AdBlue (F723)
Связь по сети CAN
Входящие сообщения CAN:
- Температура окружающей среды от блока DMCI (V-CAN1) Сообщение CAN генерируется VIC (V-CAN1)
- Температура охлаждающей жидкости двигателя от блока DMCI (V-CAN1).
ФУНКЦИИ УПРАВЛЕНИЯ ЗАКРЫТОГО КОНТУРА ДАТЧИКОВ NOX

Основное впрыскиваемое количество AdBlue зависит от частоты вращения коленчатого вала двигателя, крутящего момента двигателя и температуры отработавших газов. Сначала датчик NOx перед каталитическим нейтрализатором измеряет плотность NOx, затем замеряется плотность NOx после каталитического нейтрализатора. Измерения NOx, производимые датчиком NOx перед каталитическим нейтрализатором не осуществляются постоянно, а производятся при определенных обстоятельствах (температура, крутящий момент, частота вращения двигателя).
Блок EAS-2 рассчитывает ожидаемое количество NOx на основании измерений NOx перед каталитическим нейтрализатором и эффективности нейтрализации каталитического нейтрализатора. Когда фактическое количество NOx не соответствует ожидаемому количеству NOx, количество впрыскиваемого AdBlue регулируется в заданных пределах.
В блоке EAS-2 запрограммированы два ограничения уровня NOx. Первое ограничение используется для включения лампы MIL совместно с желтым предупреждающим символом.
Второе ограничение используется для снижения мощности двигателя.
Когда разница между ожидаемым и фактическим количеством NOx превышает первое ограничение, включается счетчик. Когда счетчик доходит до 5 (разница наблюдалась 5 раз), загораются лампа MIL и желтый предупреждающий символ EAS. Счетчик также отсчитывает назад, когда измерения находятся в заданных пределах.
Когда разница между ожидаемым и фактическим количеством NOx превышает второе ограничение, включается второй счетчик. Когда счетчик доходит до 5 (разница наблюдалась 5 раз) мощность двигателя снижается при следующем случае, когда скорость автомобиля составляет 0 км/ч на 2 секунды. Счетчик также отсчитывает назад, когда измерения находятся в заданных пределах.
Счетчик продолжает считать, даже когда горит лампа MIL или применяется понижение мощности.
Когда счетчики отсчитывают обратно до 0, лампа MIL, желтый предупреждающий символ EAS и/или функция понижения мощности отключаются.
Соответствующие компоненты
- Модуль дозирования (B455)
- Блок, EAS-2 (D342)
- Датчик, температура отработавших газов после каталитического нейтрализатора (F718)
- Датчик, температура отработавших газов до каталитического нейтрализатора (F719)
- Датчик, NOx после каталитического нейтрализатора (F774)
- Датчик, NOx перед каталитическим нейтрализатором (F788)
Соответствующие соединения CAN
Входящие сообщения CAN:
- Частота вращения двигателя от блока DMCI (V-CAN1)
- Крутящий момент двигателя от блока DMCI (V-CAN1)
СНИЖЕНИЕ МОЩНОСТИ
Когда уровень NOx после каталитического нейтрализатора превышает допустимые нормы, и когда снижение содержания NOx не возможно, мощность двигателя ограничивается. Если мощность двигателя ограничена, она не превышает приблизительно 60 % от максимальной мощности. Таким образом сокращается время между возникновением неисправности и ее устранением.
Снижение мощности двигателя включается на неподвижном автомобиле или автомобиле, работающем на холостом ходу, в случае неисправности датчика скорости автомобиля.
Снижение мощности двигателя отключается на неподвижном автомобиле.
Мощность двигателя снижается при следующих условиях:
- Bзмерения датчика NOx превышают допустимые нормы. См. главу "Функция управления закрытого контура датчиков NOx".
- Бак AdBlue пуст.
- Прерывание дозирования AdBlue (блок EAS-2 отключен).
- Отсутствие периодического сигнала от системы EAS-2 (определяется блоком DMCI).
- Неисправность датчика NOx в течение 36 часов без перерыва. Неделя спецификации не ранее 25 недели 2009 г.
После устранения неисправности снижение мощности двигателя выключается.