Электрические системы Hyundai HD 65/72, County Bus
(обучение персонала)

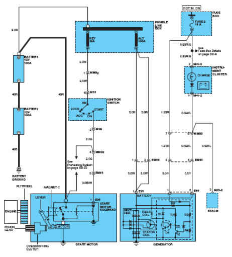
Система запуска
Предназначением системы запускаявляется прокручивание двигателя во время запуска, используя электродвигатель и электричество аккумуляторной батареи.



Мотор
Электричество проходит через якорь, в результате чего мотор начинает быстро вращаться, что необходимо для запуска двигателя.

Электромагнитное тяговое реле
Пусковой соленоид создает ток нагрузки мотора ВКЛ./ВЫКЛ., и ведущая шестерня зацепляется с зубчатым колесом.

Редукционная передача
Конец вала якоря состоит из шестерни и соединен с редукционной передачей. При понижении скорости вращениякрутящий момент якоря (сила кручения) увеличивается приблизительно в 3,6 раза и это передается ведущей шестерне.

Муфта свободного хода
Муфта свободного хода передает крутящий момент электродвигателя стартера на маховик коленчатого вала, но позволяет ведущей шестерне вращаться быстрее якоря, как только будет запущен двигатель.
Это предотвращает чрезмерное увеличения скорости якоря за короткий период, в течение которого передающая шестерня электродвигателя стартера остается в зацеплении после запуска двигателя.

Компоненты (HD 65/72)
Система запуска состоит из аккумуляторной батареи, стартера, электромагнитной реле стартера, замка зажигания, дополнительного включателя запуска, включателя нейтрального положения и узлов электропроводок .


Выключатель нейтрального положения

Дополнительный включатель запуска

Электромагнитное тяговое реле

Система зарядки

Все описания в высоком качестве смотри в
в 122 обновлении.