Система AGS DAF
Электрический насос
Максимальное рабочее давление 55 бар
Давление включения датчика давления 30 бар
Производительность шестеренного насоса при 20°С 120 см3/мин
Потребляемая мощность при 20°С 3 – 4 А
Напряжение 24 В
Емкость бачка 2 л
Сигнал неисправности через систему сигнализации о неисправностях
автомобиля
Заводские установки блока управления Диапазон установок
Продолжительность цикла 2 минуты 1 – 600 секунд
Продолжительность паузы 150 минут 1 – 480 минут
Таблица поиска неисправностей









ОБЩИЕ СВЕДЕНИЯ
ВВЕДЕНИЕ
Автоматическая система смазки (AGS) обеспечивает одновременное смазывание всех точек смазки на автомобиле, в нужное время и нужным количеством смазки. Кроме того, она обеспечивает оптимальное распределение смазки по всему смазываемому участку, вследствие того, что смазывание осуществляется во время движения автомобиля.
Все операции система выполняет автоматически.
Для продолжительной бесперебойной работы системы, кроме применения указанного вида смазки, необходимо периодически проводить проверку ее работоспособности.
Данные периодические проверки можно выполнять в то время, когда автомобиль находится в ремонтном боксе для планового обслуживания.
РАСПОЛОЖЕНИЕ УЗЛОВ СИСТЕМЫ AGS

Автомобили FA/FAS с пневмоподвеской переднего моста.
Блок AGS расположен за передним экраном, слева или справа, в зависимости от положения глушителя шума отработавших газов.
Автомобили FAS с механическим подъемным мостом. Блок AGS расположен слева перед задним мостом.
ОБЩИЙ ВИД НАСОСА С ЭЛЕКТРОПРИВОДОМ СИСТЕМЫ AGS

1. Насос с бачком со смазкой
2. Крышка
3. Колпачок
4. Бачок
5. Место подсоединения манометра
6. Кнопка проверки системы
7. Табличка с типом и серийным номером
8. Нижняя крышка
9. Электрический блок управления
10. Муфта наливного отверстия с пылезащитным колпачком
11. Электродвигатель
12. Штуцер главного трубопровода системы смазки
13. Место подсоединения разъема
14. Крепежная пластина
15. Гофры
16. Минимальный и максимальный уровень
17. Насосный элемент
18. Фильтр смазочного материала
19. Датчик давления
20. Клапан регулировки давления
21. Толкатель для гофр
22. Канал выхода воздуха
ОПИСАНИЕ СИСТЕМЫ
ПРИНЦИП РАБОТЫ СИСТЕМЫ AGS

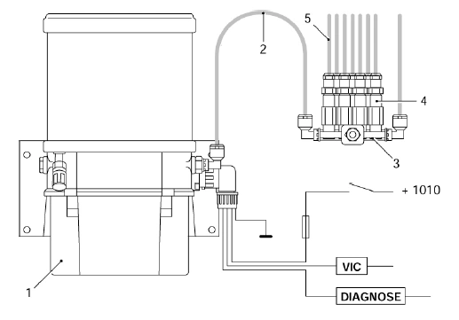
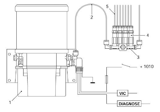
Система состоит из насоса (1) со встроенным бачком со смазкой, главного(-ых) трубопровода(-ов) (2), одного или нескольких распределительных блоков (3), дозаторов (4), распределительных трубопроводов (5) и муфт. Насос откачивает смазку из бачка через главный трубопровод в распределительные блоки. Каждый дозатор соединен с точкой смазки пластмассовым распределительным трубопроводом.
Момент дозирования смазки определяется встроенной системой управления насоса.
В определенный момент времени, запрограммированный посредством DAVIE XD, включается шестеренный насос с электроприводом, расположенный под бачком.
При этом смазка из бачка закачивается в главный трубопровод, идущий к распределительным блокам.
Затем дозаторы одновременно выдавливают строго-определенное количество смазочного материала в точки смазки. Во время цикла нагнетания перепускной клапан поддерживает в системе постоянное предустановленное давление.
По окончании времени нагнетания, шестеренный насос прекращает работу. При этом давление в отводящем главном трубопроводе, идущем к распределительным блокам, сбрасывается через встроенный перепускной клапан. Затем дозаторы вновь заполняются смазкой, после чего они готовы к
следующему циклу смазывания.
При возникновении неисправности, на щитке сигнальной системы автомобиля загорается предупреждающий символ.
Примечание:
При помощи DAVIE XD можно изменить время, на которое предупреждающий символ высвечивается на приборном щитке.
СТРУКТУРА ЦИКЛА СМАЗЫВАНИЯ
Фаза нагнетания
Цикл смазывания включает в себя фазу нагнетания, фазу сброса давления и фазу паузы. Продолжительность фазы нагнетания и фазы паузы определены в блоке управления.
В определенный момент, по команде встроенного блока управления, запускается насос. При этом смазка, через главный трубопровод системы смазки, прокачивается к распределительным блокам и дозаторам.
Затем дозаторы, через распределительные трубопроводы, одновременно выдавливают строго-определенное количество смазочного материала в точки смазки.
Фаза сброса давления
Фаза нагнетания заканчивается, когда блок управления разрывает электрическую цепь двигателя насоса. При этом давление в главном трубопроводе системы смазки сбрасывается через встроенный перепускной клапан. При этом дозаторы могут вернуться в исходное положение и, через некоторое время, они готовы к следующему циклу смазывания.
Фаза паузы
Фаза паузы завершает цикл смазывания. Фазой паузы называется время, остающееся после окончания фазы нагнетания, до момента начала фазы нагнетания следующего цикла смазывания. Продолжительность фазы паузы (временной интервал, включающий фазу сброса давления) можно установить при помощи блока управления в диапазоне от 1 до 480 минут максимум
ОПИСАНИЕ УЗЛОВ
НАСОС С ЭЛЕКТРОПРИВОДОМ
Шестеренный насос включается по команде встроенного блока управления. Шестеренный насос отсасывает смазку из гофр и подает ее под давлением в главный трубопровод системы смазки. Насос продолжает работать и создавать давление до тех пор, пока блок управления не остановит его. По достижению определенной величины давления на клапане регулировки, последний открывается; таким
образом, смазка перестает закачиваться в главный трубопровод, вместо этого возвращаясь обратно в бачок.
Давление смазки ограничено; предельная величина давления, установленная на заводе, составляет 55 бар.

ДАТЧИК ДАВЛЕНИЯ СМАЗОЧНОГО МАТЕРИАЛА
Датчик давления смазочного материала расположен в насосном узле. Во время фазы
нагнетания, когда давление смазки достигает минимально-необходимого значения 30 бар, датчик давления смазочного материала сообщает об этом блоку управления. Если блок управления не получает сообщения об этом до истечения 70% предустановленного времени фазы нагнетания, блок управления выдает сообщение о неисправности
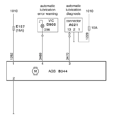
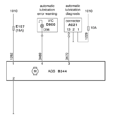
БЛОК УПРАВЛЕНИЯ
Система AGS управляется электронным блоком (таймером), который в предустановленные моменты времени выдает импульс. Этот импульс заставляет насос работать в течение времени одного цикла смазывания. Время паузы между циклами смазывания также запрограммировано в электронном блоке.
Если во время цикла смазывания отключается электропитание автомобиля, полный цикл смазывания возобновляется после того, как электропитание будет вновь включено.
Электронный блок снабжен памятью, в которой хранится ряд параметров. Эти параметры сохраняются в памяти и после выключения электропитания автомобиля.
Данные параметры и установки включают в себя:
- время паузы
- время нагнетания
- установку датчика давления смазочного материала
- действия при нажатии кнопки проверки
Примечание:
Сбой в работе системы не вызывает отключения системы.
Для предупреждения пользователя о наличии неисправностей, через сигнальную систему автомобиля на приборный щиток выводится соответствующее сообщение.
РАСПРЕДЕЛИТЕЛЬНЫЕ БЛОКИ И ДОЗАТОРЫ
Дпя системы AGS имеются различные типы дозаторов, каждый из которых имеет различный коэффициент подачи. Посредством тщательного подбора типа дозатора можно обеспечить необходимое количество смазочного материала в каждой точке смазки.
Каждая группа дозаторов установлена на распределительном блоке; распределительный блок отлит из латуни, к нему подсоединен главный трубопровод системы смазки. Имеются блоки с количеством портов или выводов 4, 7.
8, 9, 12 и 14, к которым можно присоединить дозаторы. Незадействованные выводы закрываются заглушками.
Рекомендуется открывать дозаторы таким образом, чтобы предотвратить проникновение в них грязи, которая может стать источником неисправностей.
Версии
Подача дозатора зависит от количества и толщины распорных колец между головкой и корпусом дозатора.
Дозаторы распределяются по следующим категориям:
№ дозатора
Подача
Применение
1
0,05 см3
Вал тормозного кулака, подъемное устройство подъемного моста
3
0,15 см3
Палец серьги, шарнирное соединение рессор
8
0,40 см3
Седельно-сцепное устройство (нестандартное)
Дозаторы можно различить по следующим признакам:
№1 снабжен одной тонкой шайбой
№3 снабжен тремя тонкими шайбами
№8 снабжен двумя толстыми шайбами
Принцип работы
Главным элементом данной конструкции является дозатор, который в начале фазы нагнетания цикла смазывания еще не заполнен смазкой.

Фаза А
Смазка нагнетается насосом в канал смазки 1 дозатора. Под действием давления смазочного материала, плунжер 4 толкается за канал 2.
При этом смазка заполняет полость 3 и отжимает плунжер 5 вправо. Ход плунжера 5 определяет количество смазочного материала, подаваемого в точку смазки по трубопроводу. Длина этого хода и, тем самым, наполнение полости 3 определяется общей толщиной распорного(-ых) кольца(-ец).

Фаза В
Когда насос прекращает работу и давление смазки падает, плунжер 4 отводится обратно, под действием пружины 7, и канал 1 перекрывается. Кольцевое уплотнение 9 предотвращает отсос смазки из полости 6.
Под действием пружины 10 плунжер 5 возвращается обратно, таким образом, смазка из полости 3 через канал 2 поступает в полость 8.

Фаза С
Следующий цикл смазывания начинается так же, как в фазе А. Однако полость 8 уже заполнена смазочным материалом. Когда плунжер 4 отводится внутрь, смазка из полости " 8, через полость 6 и трубопровод, поступает в точку смазки. Во время данной операции кольцевое уплотнение 9 выталкивается кнаружи, обеспечивая выход смазки из полости 8.
ЭЛЕКТРИЧЕСКИЕ СОЕДИНЕНИЯ
КОНТАКТНЫЕ ВЫВОДЫ ЭЛЕКТРОННОГО БЛОКА

ПОЯСНЕНИЯ К БЛОК-СХЕМЕ

БЛОК-СХЕМА

ПРОВЕРКА ВЫВОДОВ «МАССЫ» И ЭНЕРГОСНАБЖЕНИЯ


1. Снимите разъем
2. Подсоедините вольтметр к указанным выводам
3. Включите зажигание автомобиля
4. Включите зажигание автомобиля и как можно большее число энергопотребителей (напр., освещение, очистители лобового стекла и т.п.).
ПРОВЕРКА СИГНАЛЬНОЙ ЛАМПЫ СИГНАЛЬНОЙ СИСТЕМЫ
Если электронный блок сообщает о неисправности, посредством подачи выходного
напряжения на клемму 4 электронного блока, будет зажжена сигнальная лампа на время, запрограммированное в электронном блоке.

УСТРАНЕНИЕ НЕИСПРАВНОСТЕЙ
Если, в определенных ситуациях, блок управления не выдает сообщения о неисправностях, определить причины ненадлежащей работы системы смазки позволяет нижеследующий краткий обзор.
Качество смазочного материала:
Крайне важно всегда использовать рекомендованный тип смазочного материала (см. спецификации жидкостей и смазок) и ни при каких обстоятельствах не допускать загрязнения смазочного материала.
Энергоснабжение:
На систему должно подаваться напряжение;
если система работает ненадлежащим образом, прежде всего, проверьте энергоснабжение системы смазки.
Электрические соединения:

Вывод 1: + аккумуляторной батареи
Вывод 2: - аккумуляторной батареи
Вывод 3: Связь
Вывод 4: Сигнальная система автомобиля
ПРОВЕРКА СИСТЕМЫ
Нажатием кнопки проверки в передней части насоса автоматической системы смазки можно инициировать три различные функции проверки системы.
Вы можете активировать эти три функции проверки посредством нажатия кнопки проверки с тремя различными интервалами.
Имеется три функции проверки:

ЗАМЕНА СМАЗКИ
ЗАПОЛНЕНИЕ И ПРОКАЧКА СИСТЕМЫ AGS
Заполнение системы AGS
1. Снимите пылезащитный колпачок с муфты наливного отверстия.
Примечание:
Убедитесь в том, что использующийся для заполнения системы трубопровод заполнен смазкой, с тем, чтобы в систему не попали пузырьки воздуха.
2. Подсоедините трубопровод со смазкой к муфте наливного отверстия 1.
3. Заполните бачок до указанного максимального уровня.
Примечание:
При заполнении бачка смазкой, над поршнем уровня будет вытесняться воздух.
Этот воздух, через отверстие в канале поршня уйдет вниз и выйдет из насоса через угловое соединение. Как правило, во время прокачки из этого соединения будет выделяться небольшое количество смазки.
4. Подсоедините трубопровод со смазкой к муфте наливного отверстия.
Прокачка системы AGS
После установки или ремонта системы, возможно возникновение необходимости ее прокачки.
Нижеприведенная процедура исходит из того, что на систему еще не подано напряжение.
1. Убедитесь в том, что гофры заполнены в достаточной степени.
2. Снимите концевые заглушки с распределительных блоков и поставьте систему под напряжение, включив зажигание.
3. Инициируйте тестовый цикл 3, посредством трехкратного нажатия на кнопку проверки в течение 2 секунд.
4. Если Вы не уверены в том, что система была прокачена надлежащим образом, повторите вышеназванный тестовый цикл.
5. Если система прокачалась, а насос все еще работает в режиме тестового цикла 3, цикл можно завершить, удерживая кнопку проверки нажатой в течение более 2 секунд.
6. Отключите энергоснабжение системы.
7. Установите все концевые заглушки на распределительные блоки.
8. Вновь поставьте систему под напряжение и проведите тестовый цикл, для проверки аботоспособности системы смазки.