Тренинг персонала по полному приводу HydroDrive MAN

СОДЕРЖАНИЕ
- Алфавитный указатель
- Сокращения
- Введение
- Правила техники безопасности
- Обзор типов
- Руководство по использованию электрических схем
- Описание оборудования
- Описание системы
- Общая информация
- Принцип действия HydroDrive®
- Структура шины данных сети CAN
- Общее функциональное описание
- Системная структура HydroDrive® (электрика)
- План распределения функций пневматики
- План распределения функций гидравлики
- Блок-схема HydroDrive®
- Блок управления гидростатическим приводом передних колес (A626)
- Датчик температуры масла (B551)
- Датчик давления масла (B620)
- Выключатель блокировок дифференциала (S571)
- Описание компонентов/место установки
- Блок управления гидростатическим приводом передних колес (A626)
- Датчик температуры масла (B551)
- Датчик давления масла (B620)
- Выключатель блокировок дифференциала (S571)
- Блок электромагнитных клапанов
- Точки измерения гидропривода
- Диагностика
- Общая информация
- SPN — перечень (коды неисправностей) и описание кодов неисправностей
- Дополнительные электросхемы
- Общий обзор
- Краткий обзор HydroDrive TGA
- Краткий обзор HydroDrive TGA с EBS5
Сокращения
A
- a Ускорение
- ABE Общий допуск к эксплуатации
- ABS Антиблокировочная система
- ABV Автоматическое противоблокировочное устройство
- AC Air Condition (кондиционер)
- ACC Adaptive Cruise Control (система регулирования скорости с автоматическим поддержанием безопасной дистанции)
- ACK Acknowledge (подтверждение)
- ADC Аналогово-цифровой преобразователь (преобразование аналоговых сигналов в цифровые)
- ADR Международное соглашение по автомобильной транспортировке опасных грузов (GGVS)
- AGB Автоматический ограничитель скорости
- AGND Analog Ground (аналоговая масса)
- AGR Рециркуляция отработанных газов
- AHK Тягово-сцепное устройство
- AHV Тормозной клапан прицепа
- ALB Автоматическое регулирование тормозного усилия в зависимости от нагрузки
- AMA Антенная мачта
- AMR Анизотропное магнитосопротивление
- ANH Прицеп/полуприцеп
- ANS Автоматическое переключение в нейтральное положение
- AS Автоматическая коробка передач
- ASD Розетка прицепа
- ASM Модуль управления прицепа
- ASR Антипробуксовочная система
- ASV Клапан управления прицепа
- ATC Automatic Temperature Control (автоматическое регулирование температуры)
- ATF Automatic Transmission Fluid (трансмиссионное масло автоматической коробки передач)
- AU Контроль токсичности отработанных газов
- AV Выпускной клапан
- AVS Автоматическая преселективная система
B
- BA Руководство по эксплуатации
- BBA Рабочая тормозная система
- BBV Рабочий тормозной клапан
- BITE Встроенный тест
- BKR Регулятор тормозного усилия
- BUGH Система отопления спереди
- BV Резервный клапан (запасной клапан)
- BVA Сигнальная лампа износа тормозных накладок
- BVS Датчик износа тормозных накладок
- BVV Питание датчика износа тормозных накладок
- BW Бундесвер
- BWG Тормозной датчик
- BZ Тормозной цилиндр
C
- CAN Controller Area Network (шина данных с бит-последовательной передачей)
- CAN-H Линия передачи данных CAN-high
- CAN-L Линия передачи данных CAN-low
- CATS Computer- Assisted Testing and diagnosting System (компьютерная система контроля и диагностики)
- CBU Central Brake Unit (центральный тормозной блок)
- CDC Continuous Damping Control (непрерывная регулировка амортизации)
- CCVS Cruise Control Vehicle Speed (режим поддержания постоянной скорости (Tempomat))
- CKD Complete Knocked Down (полностью разобранный автомобиль)
- CNG Compressed Natural Gas (сжатый природный газ)
- CPU Central Processing Unit (центральный процессор)
- CRT Continously Regenerating Trap (глушитель, катализатор окисления, фильтр дизельных частиц)
- CRC Cyclic Redundancy Check (контроль циклическим избыточным кодом)
- CS Джойстик управления сцеплением Comfort-Shift
D
- DAHL Потолочный вентилятор
- DBR Реле тормоза-замедлителя
- DCU Dosing Control Unit (блок управления дозированием AdBlue)
- DF Датчик частоты вращения
- DFÜ Дистанционная передача данных
- DIA Диагностический и информационный дисплей
- DIAG Диагностика автомобиля в целом
- DIAG - MUX Диагностика автомобиля в целом - мультиплексный центральный процессор (только автобусы)
- DIAK Диагностика, К-провод (линия передачи данных)
- DIAL Диагностика, L-провод (линия возбуждения)
- DIAR Диагностика, последующее возбуждение
- DIN Немецкий промышленный стандарт
- DKE Открытие дроссельной заслонки (регулирование ASR)
- DKH Обогрев потолочного канала
- DKL Крышки люков
- DKR Закрытие дроссельной заслонки (запросы закрытия от ASR к EDC/EMS)
- DKV Уставка дроссельной заслонки (сигнал датчика нагрузки от педального датчика EDC/EMS)
- DLB Пневматическая тормозная система
- DM Diagnostic message (сообщение диагностики)
- DNR Нейтраль заднего хода (рычажной выключатель автоматической коробки)
- DPF Фильтр дизельных частиц
- DRM Модуль регулировки давления
- DRS Датчик скорости вращения
- DS Датчик давления
- DSV Клапан ограничения давления
- DTC Diagnostic trouble code (код неисправности OBD)
- DTCO Цифровой тахограф
- DV Дроссельный клапан
- DWA Противоугонная сигнализация
- DZG Датчик частоты вращения
- DZM Тахометр
E
- EBS Электронная тормозная система
- ECAM Electronically Controlled Air Management (электронная пневматическая система)
- ECAS Electronically Controlled Air Suspension (электронная пневматическая подвеска)
- ECE Аварийное отключение по ECE 36
- ECU Electronic Control Unit (электронный блок управления)
- EDC Electronic Diesel Control (электронная система управления впрыском дизельного топлива)
- EDC S Electronic Diesel Control (электронная система впрыска дизельного топлива Slave)
- EDM Электронная система контроля расхода дизельного топлива
- EDR Ограничитель максимальной частоты вращения
- EEC Электронный контроллер двигателя (Electronic engine controller)
- EEPROM ЭСППЗУ – стираемая и перезаписываемая (программируемая) энергонезависимая память
- EFR Электронная система регулирования ходовой части
- EFS Электрическое сиденье водителя
- EHAB Электрогидравлический блокиратор
- ELAB Электрический блокиратор
- ELF Электронная пневматическая подвеска
- EMS Электронная система управления мощностью двигателя
- EMV Электромагнитная совместимость
- EOL End Of Line (программирование на выходе с конвейера)
- EP ТНВД (топливный насос высокого давления)
- ER Ретардер двигателя (моторный тормоз)
- ESAC Electronic Shock Absorber Control (электронная система регулирования ходовой части)
- ESP Electronic Stability Program (электронная программа обеспечения устойчивости)
- ESR Электрическая солнцезащитная шторка
- EST Электронный блок управления
- EV Впускной клапан
- EVB Exhaust Valve Brake (моторный тормоз-замедлитель)
F
- FAP Рабочее место водителя
- FAQ Frequently Asked Questions (часто задаваемые вопросы)
- FBA Стояночная тормозная система
- FBM Модуль ножного тормоза
- FDR Регулирование динамики движения
- FDF Файл данных автомобиля
- FFR Автомобильный компьютер
- FGB Ограничение скорости движения
- FGR Система регулирования скорости
- FHS Кабина
- FIN Идентификационный номер автомобиля (17-значный)
- FM Система управления автомобилем
- FMI Failure Mode Identifikation (тип неисправности)
- FMS Fleet Management Standard (стандарт управления парком транспортных средств, независимый от изготовителя стандарт интегрированной системы коммуникаций Телематик)
- FMR Регулирование двигателя автомобиля
- FOC Front Omnibus Chassis (автобусное шасси с двигателем в передней части)
- FSCH Обогрев лобового стекла
- FSG Понтоноукладчик
- FSH Обогрев стекол/зеркал
- FTW Перегородка места водителя
- FUNK Рация
- FZA Система маршрутной индикации
- FZNR Номер автомобиля (7-значный)
G
- GDK Регулируемый дизельный катализатор
- GEN Генератор
- GET Коробка передач
- GGVS Европейское соглашение о международных автодорожных перевозках опасных грузов (ADR)
- GND Ground (масса)
- GP Планетарная группа коробки передач (задний делитель)
- GS Блок управления коробкой передач
- GV Передний делитель коробки передач (группа передач делителя)
H
- HA Задний мост
- HBA Вспомогательная тормозная система
- HD-OBD Heavy Duty-Onboard Diagnose (Бортовая диагностика для тяжелых условий работы)
- HDS Система дозирования мочевины
- HGB Ограничение максимальной скорости
- HGS Гидравлическая система переключения передач
- HLUE Гидростатический вентилятор
- HOC Heck Omnibus Chassis (автобусное шасси с двигателем в задней части)
- HSS Выключатель Highside
- HST Основная приборная панель
- HU Основной техосмотр
- HYD Дополнительное отопление Hydronic
- HYDRIVE Гидростатический привод переднего моста
- HYDRO MAN Hydro Drive (Гидропривод MAN)
- HVA Гидростатический привод переднего моста
- Hz Герц (изменений/периодов в секунду)
- HZA Система сигнализации остановки по требованию
- HZG Вспомогательный датчик скорости вращения
I
- IBEL Освещение кабины
- IBIS Интегрированная бортовая информационная система
- IC Integrated Circuit (интегральная схема)
- ID Идентификация
- IMR Встроенное механическое реле (включение стартера)
- INA Информационный дисплей (например, контрольная лампа)
- INST Приборная панель
- IR Индивидуальное регулирование (ABS)
- IRM Модифицированное индивидуальное регулирование (ABS)
- ISO Международная организация по стандартизации
- IWZ Инкрементная система измерения угла/времени
K
- KBZ Комбинированная тормозная камера
- KFH Нагрев топливного фильтра
- KITAS Интеллектуальный сенсор спидографа Kienzle
- KLI Кондиционер
- KNEEL Система наклона пола
- KSM Заказной модуль управления (устройство управления для внешнего обмена данными)
- KSW Особое требование заказчика
- KWP Key Word Protocol (протокол по диагностике с помощью MAN-cats KWP 2000)
L
- LBH Ресивер
- LCD Liquid Crystal Display (жидкокристаллический дисплей)
- LDA Зависимый от давления наддува ограничитель хода рейки ТНВД
- LDF Датчик давления наддува
- LDS Система амортизации пневматических рессор
- LED Light Emitting Diode (светодиод)
- LF Пневматическая подвеска
- LGS Lane Guard System (система курсового контроля)
- LL Частота вращения двигателя на холостом ходу
- LLA Увеличение частоты вращения двигателя на холостом ходу
- LLR Регулирование частоты вращения на холостом ходу
- LNA Управляемый поддерживающий мост
- LNG Liquified Natural Gas (сжиженный природный газ)
- LOE Контроль масла рулевого привода
- LPG Liquified Petroleum Gas (сжиженный газ)
- LSVA Зависимый от мощности отбор
- LWR Коррекция угла наклона фар
- LWS Датчик угла поворота рулевого колеса
M
- M-TCO Модульный спидограф ЕС
- MAB Останов магнитным клапаном (останов двигателя с помощью магнитного клапана высокого давления в ТНВД)
- MAN- catsMAN- computer- assisted testing and diagnosting system (компьютерная система контроля и диагностики MAN)
- MAR Реле останова магнитным клапаном (реле резервного останова двигателя)
- MDB Диапазон частоты вращения двигателя
- MES Регулятор подачи топлива
- ML Midline (средняя линия)
- MMI Интерфейс человек-машина
- MOTB Моторный тормоз
- MP Кабельный туннель двигателя (проводный туннель на моторном блоке)
- MR Регулятор двигателя - ASR
- MSG Блок управления двигателем (EDC)
- MUX Мультиплексный центральный процессор (только автобус)
- MV Магнитный клапан
- MZ Тормозная пневматическая камера
N
- n Частота вращения
- NA Коробка отбора мощности
- NBF Датчик хода иглы
- NES Новая структура электроники
- NFZ Транспортные средства для перевозки грузов и пассажиров
- NLA Поддерживающий мост
- NOx Оксид азота
- NSL Задний противотуманный фонарь
- NSW Противотуманная фара
O
- OBD Бортовая диагностика
- OBDU Onboard Diagnostic Unit (бортовой диагностический прибор)
- OC Occurrence Count (счетчик повторяемости… неисправности)
- OEAB Маслоотделитель
- OENF Дозаправка масла
P
- p Давление
- P Powertrain (Трансмиссия, передаточный механизм)
- PBM Pulse Breadth Modulation (сигнал широтно-импульсной модуляции, см. также PWM)
- P-Code Powertrain-Code (код неисправности передаточного механизма/трансмиссии)
- PDF Фильтр дизельных частиц
- PLM Программируемый логический модуль
- PM-Kat Particulate Matter-Katalysator (катализатор твердых частиц)
- PSC Pneumatic Supply Controller (пневматический контроллер подачи) - заменен ECAM
- PSG Блок управления насосом (EDC)
- PTM Powertrain Manager (замена для FFR)
- PTO Power Take Off (механизм отбора мощности)
- PWG Педаль акселератора
- PWM Pulse Width Modulation (сигнал широтно-импульсной модуляции, смотри также PBM)
R
- RA Руководство по ремонту
- RAH Отопление салона
- RAM Random Access Memory (ОЗУ - энергозависимая записываемая/считываемая память)
- RAS Rear Axle Steering (управляемый задний мост)
- RAS-EC Rear Axle Steering- Electronic Controlled (электронный управляемый задний мост)
- RDRA Система регулирования давления воздуха в шинах
- RDS Информационная радиосистема
- RET Ретардер
- RET P Первичный ретардер
- RET S Вторичный ретардер
- RKL Проблесковый маячок
- RKS Система контроля шин - заменена TPM
- RLV Ускорительный клапан
- RME Raps Methyl Ester (биодизель)
- ROM Read Only Memory (ПЗУ - постоянное запоминающее устройство)
S
- SA Специальное оборудование
- SAE Society of Automotive Engineers (Ассоциация инженеров автомобилестроения)
- SAMT Semi Automatic Mechanic Transmission (полуавтоматическая механическая коробка передач)
- SB Сервисный центр
- SBW-RA Steer By Wire Rear Axle (управляемый задний поддерживающий мост с электронным управлением)
- SCR Selective Catalytic Reduction (селективное каталитическое восстановление)
- sec Секунда
- SER Серия
- SG Блок управления
- SH Регулирование select-high (ABS)
- SKD Semi Knocked Down (частично разобранный автомобиль)
- SL Регулирование select-low (ABS)
- SML Боковые габаритные фонари
- SPN Suspect Parameter Number (номер места сбоя)
- STA ПУСК/ОСТАНОВ двигателя
- SWR Очиститель фар
T
- t Время
- TBM Бортовой модуль Telematic
- TC Traction Control (антипробуксовочная система)
- TCM Trailer Control Modul (модуль управления прицепом)
- TCO Тахограф (MTCO, DTCO, TSU и т. п.)
- TCU Transmission Control Unit (блок управления автоматической коробкой передач)
- TEPS Twin Electronic Platform Systems (системы на сдвоенной электронной платформе) (только автобус)
- TGA Серия Trucknology Generation A
- TGL Серия Trucknology Generation Light
- TGM Серия Trucknology Generation Mid
- TKU Техническая документация заказчика
- TMC Traffic Message Channel (информационный канал о ситуации на дорогах)
- TPM Tyre Pressure Module (система контроля давления воздуха в шине)
- TRS Транспортные технические нормативы
- TSC Torque Speed Control (тормозной момент)
- TSU Устройство моделирования спидографа (для транспортных средств без MTCO/DTCO)
- TUER Система управления дверями
U
- U Bat Напряжение аккумуляторной батареи
- UDF Файл данных переналадки (conversion file)
- UDS Регистратор аварийных данных
V
- v Скорость
- VA Передний мост
- VDF Vehicle data file (файл данных автомобиля)
- VG Раздаточная коробка или по нормам защитных устройств
- VLA Передний поддерживающий мост
- VSM Управление блокированием раздаточной коробки
W
- WA Руководство по техническому обслуживанию
- WAB Влагоотделитель
- WaPu Трансмиссионный тормоз от водяного насоса
- WLE Сменный бортовой модуль
- WR Сигнальное реле
- WS Сенсор перемещения
- WSK Гидротрансформаторное сцепление
Z
- z Коэффициент торможения
- ZBR Центральный бортовой компьютер
- ZBRO Центральный бортовой компьютер автобуса (ЦБКА)
- ZDR Регулирование промежуточной частоты вращения
- ZE Центральная электрическая сеть
- ZFR Дополнительный автомобильный компьютер
- ZR Центральный процессор
- ZS Централизованная смазочная система
- ZUSH Дополнительный обогрев
- ZWS Интервальная система технического обслуживания
- λ Пробуксовка
- μ Коэффициент трения
- μC Микроконтроллер (микропроцессор)
ОПИСАНИЕ СИСТЕМЫ
Общая информация
Компания MAN Nutzfahrzeuge представляет новаторский полный привод, аналогов которому нет на
грузовых автомобилях во всем мире. В модельном ряду TGA при необходимости используются
гидростатические моторы-колеса для дополнительного тягового усилия на переднем мосту.
В отличие от обычного механического привода на все колеса, эта система в особенности подходит
для автомобилей, которые преимущественно предназначаются для уличного движения. В нормальных условиях грузовые автомобили, оснащенные MAN HydroDrive® (или гидростатическим приводом переднего моста HVA), двигаются, как и обычные автомобили, с использованием привода заднего моста. Однако на неукрепленном грунтовом покрытии, например на полевых дорогах и стройплощадках, при подъеме в гору или движении по улице в зимних условиях, когда автомобиль не
нагружен, колеса ведущего моста зачастую не могут создать достаточного тягового усилия и поэтому
прокручивают. В таких случаях водитель с помощью переключателя (S571) под приборным щитком
активирует MAN HydroDrive®. В результате передние колеса дополнительно приводятся в действие
обеими гидростатическими моторами-колесами, встроенными в передний мост, что обеспечивает нужное тяговое усилие и боковую устойчивость. MAN HydroDrive® включается даже при наличии груза (останавливать автомобиль не требуется) на скорости до 28 км/ч. Когда автомобиль возвращается на нормальное покрытие, MAN HydroDrive® автоматически выключается и движение осуществляется как обычно с использованием привода заднего моста. Если скорость опускается ниже 23 км/ч, привод снова включается автоматически. Активация MAN HydroDrive® отображается на дисплее с помощью контрольной лампы.
Помимо электрического блока управления, в число компонентов системы входят гидравлический насос высокого давления, два мотора-колеса на переднем мосту, резервный бачок для масла, масляный радиатор и клапанный блок. О наличии MAN HydroDrive® свидетельствует буква H после формулы привода (например, 4x4H).
Принцип действия HydroDrive®
MAN HydroDrive® представляет собой гидронасос на выходе коробки передач, который питает моторы-колеса на переднем мосту. Это прекрасное, простое, надежное и удобное в обслуживании оборудование расходует топливо и изнашивается, как и обычный привод заднего моста, а также обеспечивает ряд преимуществ по сравнению с классическим приводом на все колеса.
Благодаря использованию гидростатических моторов-колес отсутствует раздаточная коробка, привычная для классического привода на все колеса. Кроме того, благодаря наличию MAN HydroDrive® в условиях уличного движения в действие приводятся только задние колеса, а гидронасос и моторы-колеса не создают трения. Вращающие детали передачи привода переднего моста, входящие в привод на все колеса, отключаются.
Интерфейсы к другим системам
Следующие блоки управления связаны с приборной панелью через шину данных CAN трансмиссии (T-CAN), шину данных CAN построителя (A-CAN), шину данных CAN Highline (H-CAN), шину данных CAN тахоспидографа (FS-CAN), шину данных CAN двигателя (M-CAN) и шину данных CAN приборной панели (I-CAN).
Сообщение о неисправности или выходе из строя системы (например, EBS, EDC, ECAS и т. д.) передается на центральный бортовой компьютер через шину данных CAN трансмиссии (Т-CAN).
Также и отсутствие регулярно ожидаемого сообщения CAN опознается как ошибка ожидания, которая
при известных условиях индицируется, например, если блок управления из-за полного отказа больше не принимает участия в передаче данных через CAN. Центральный бортовой компьютер отправляет сигнал через шину данных CAN приборной панели (I-CAN) на приборную панель. Там неисправность отображается на дисплее водителя с помощью контрольных и сигнальных ламп, символов и текста.
Структура шины данных сети CAN
TGA

(A143) Блок управления ECAS
(A148) Радиоприемник/кассетный проигрыватель
(A302) Центральный бортовой компьютер
2 (ZBR2) с нагрузочным резистором I-CAN
(A312) Заказной модуль управления с нагрузочным резистором A-CAN
(A330) Блок управления AS-TRONIC (на коробке передач) с нагрузочным резистором T-CAN
(A384) Блок управления колесами заднего моста (RAS-EC)
(A402) Блок управления EBS/ESP
(A403) Автомобильный компьютер с нагрузочными резисторами М-CAN и T-CAN
(A407) Приборная панель с нагрузочными резисторами H-CAN, FS-CAN и I-CAN
(A408) Тахограф с нагрузочным резистором FS-CAN
(A435) Блок управления EDC с нагрузочным резистором M-CAN
(A479) Управление ACC
(A574) Устройство управления MMI
(A577) Бортовой модуль Telematik
(A609) Блок управления LGS
(A626) Блок управления гидростатическим приводом переднего моста
(A635) Truck-Gate с нагрузочным резистором H-CAN
(A . . .) Возможность объединения в сеть с другими системами
(AB) Электроника кузова на разъеме CAN, например, системы FMS
(A-CAN) Шина данных CAN построителя (одновременно соединение для интерфейса FMS)
(FS-CAN)Шина данных CAN тахографа
(H-CAN) Шина данных CAN Highline
(I-CAN) Шина данных CAN приборной панели
(M-CAN) Шина данных CAN управления двигателем
(T-CAN) Шина данных CAN трансмиссии
ОБЩЕЕ ФУНКЦИОНАЛЬНОЕ ОПИСАНИЕ
Системная структура HydroDrive® (электрика)

(A302) Центральный компьютер 2
(A407) Приборная панель с многофункциональной индикацией блокировок дифференциала (A447)
(A626) Блок управления HVA
(B551) Датчик температуры масла HVA
(B620) Датчик давления масла HVA
(M196) Вентилятор охлаждения масла HVA
(S185) Выключатель индикации блокировки дифференциала поперечного заднего моста
(S571) Переключатель блокировки дифференциала
(Y145) Магнитный клапан блокировки дифференциала поперек заднего моста
(Y384) Электромагнитный клапан сцепления HVA
(Y385) Главный клапан 1 HVA
(Y386) Главный клапан 2 HVA
(Y387) Клапан питательного насоса HVA
(I-CAN) Шина данных CAN приборной панели
(T-CAN) Шина данных CAN трансмиссии
План распределения функций пневматики

(1) Комбинированный блок
(2) Блок электромагнитных клапанов с Y384, Y385, Y386 и Y387
(3) Резерв потребителей (контур 4)
(4) Разъем переключаемого под нагрузкой разделительного сцепления для привода насоса
ZP1, ZP2 и ZP3 — это разъемы пневматики
План распределения функций гидравлики

(1) Мотор-колесо слева
(2) Мотор-колесо справа
(3) Датчик давления масла (B620)
(4) Точки M1-M4 измерения гидравлики
(5) Разъемы пневматики ZP1, ZP2 и ZP3
(6) Напорный фильтр
(7) Питательный насос
(8) Гидронасос HD 100 куб. см. с управляющим блоком
(9) Датчик температуры масла (B551)
(10) Вентилятор охлаждения масла (M196)
(11) Обратный клапан 1 бар 18 л
(12) Масло гидросистемы HLP46 DIN 51524
(13) Табличка с обозначением масла гидросистемы HLP46
(14) Масляный бачок 20 л
(15) Пробка маслосливного отверстия
(16) Бак устройства заполнения /прокачивания
Блок-схема HydroDrive®

(1) Электропитание со схемой перезапуска
(2) Цифровые входы
(3) Частотные входы
(4) Синхронные последовательные входы
(5) Аналоговые входы
(6) Контроль педали акселератора
(7) Регистрация времени
(8) Электропитание датчиков
(9) Интерфейсы сети CAN
(10) Диагностика
(11) Конечная ступень клеммы 15 и 30
(12) Конечная ступень клеммы 30 посредством внутреннего реле
(13) Выключатель блокировок дифференциала (HydroDrive)
(14) Аналоговый вход датчика давления масла
(15) Датчик температуры масла
(16) Электропитание датчика давления масла 5 В
(17) Масса датчика давления масла
(18) Шина данных CAN трансмиссии
(19) К-провод диагностической розетки
(20) Контрольная лампа HydroDrive
(21) Главный клапан 2 (Y386) high (высокое давление ZP2)
(22) Клапан питательного насоса (Y387) (давление питания ZP3)
(23) Реле вентилятора (K934)
(24) Главный клапан 1 (Y385) (предварительное давление ZP1)
(25) Электромагнитный клапан сцепления главного насоса (Y384) high
(26) Электромагнитный клапан сцепления главного насоса (Y384) low
(27) Главный клапан 2 (Y386) low (высокое давление ZP2)
Блок управления гидростатическим приводом передних колес (A626)
Блок управления обрабатывает значения от двух аналоговых датчиков, выключателя и сообщения
единой шины данных CAN, а также управляет четырьмя цифровыми выходами, которые включают и
выключают гидропривод посредством электромагнитных клапанов.

Штекер Х1

(1) Со стороны блока управления
(2) Со стороны жгута проводов

Штекер Х2

(1) Со стороны блока управления
(2) Со стороны жгута проводов

Вилка соединителя X3

(1) Со стороны блока управления
(2) Со стороны жгута проводов

Вилка соединителя X4

(1) Со стороны блока управления
(2) Со стороны жгута проводов

Технические характеристики

Считываются значения аналоговых входов датчиков температуры масла и давления масла. Грубые
значения анализируются с помощью функции аналоговой регистрации.
Считывается и сохраняется значение цифрового входа для выключателя HVA, а также генерируется
скорость, которая используется контроллером HVA. Для этого сравниваются значения скорости
переднего и заднего моста и используется наибольшее значение (если разница значений составляет
более 5 км/ч).
Датчик температуры масла (B551)
Значение температуры масла определяется характеристикой датчика.

Штекерная разводка контактов

(A) Обозначение кодирования 1

Технические характеристики, таблица значений

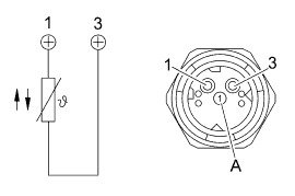
Датчик давления масла (B620)
Датчик давления масла используется в качестве реле давления: если аналоговое значение превышает пороговое значение, то регистрируется рост давления масла в системе.

Штекерная разводка контактов

(A) Обозначение кодирования 2

Технические характеристики

Технические характеристики, таблица значений


Выключатель блокировок дифференциала (S571)
MAN HydroDrive® включается этим поворотным выключателем

Штекерная разводка контактов


Технические характеристики

ОПИСАНИЕ КОМПОНЕНТОВ/МЕСТО УСТАНОВКИ
Блок управления гидростатическим приводом передних колес (A626)

Блок управления (1) находится в ящике блока управления за передней крышкой справа по направлению движения.
Датчик температуры масла (B551)

Датчик (1) находится в гидролинии в передней части рамы слева по направлению движения.
Продолжение и полное описание - смотрите в