Автоматическая КП EUROTRONIC IVECO STRALIS
Общие сведения
Новое поколение автоматизированных коробок передач EuroTronic — это ответ Iveco на новые тенденции на рынке и на изменившиеся требования покупателей. Новая коробка передач характеризуется:
- Снижением расходов на обслуживание
- Надежностью
- Учтены современные требования по защите окружающей среды

Эти современные автоматические трансмиссии с высоким уровнем интеграции всех отдельных элементов были разработаны для ДИЗЕЛЬНЫХ ДВИГАТЕЛЕЙ с ЭЛЕКТРОННЫМ УПРАВЛЕНИЕМ системой EDC версии М6.2.
Эта система автоматизирует функции выбора и включения передачи и автоматически управляет сцеплением и двигателем при переключении передач.
Для переключения передачи водитель переводит в нужное положение рычаг переключения передач, не отпуская педали акселератора.
В отличие от предыдущих модификаций, на автоматической коробке передач EuroTronic водитель может управлять переключением передач в АВТОМАТИЧЕСКОМ РЕЖИМЕ.
Она обеспечивает автоматическое управление автомобилем при трогании с места, педаль сцепления в автомобиле с такой автоматической КП отсутствует.
Электронный блок управления получает сигналы от систем автомобиля и от водителя, управляет отдельными элементами, оптимизирует маневрирование и обеспечивает необходимый уровень безопасности.
Технические особенности
Благодаря установке автоматических коробок передач и автоматизации процесса переключения передач значительно снижается нагрузка на карданный вал и на карданный шарнир.
Главный картер автоматизированной КП EuroTronic, со сдвоенным вторичным валом, состоит из:
- ДЕЛИТЕЛЯ (СПЛИТТЕРА), который представляет собой пару шестерен для получения передач высокого и низкого ряда.
- 4 пары шестерен основных передач и шестерни передачи заднего хода.
Во вспомогательном картере, установленном на задней части коробки, располагается планетарный редуктор. Он удваивает количество передаточных отношений и позволяет получить 16 передач переднего хода и 2 — заднего.
Описание
Автоматизированная КП EuroTronic представляет собой полностью автоматизированную КП с регулируемым сухим сцеплением, благодаря чему отпала необходимость в педали сцепления.
КП состоит из основной коробки передач, характеризующейся пониженной шумностью, на которую установлены делитель и планетарный редуктор.
Основные пары передач — постоянного зацепления, синхронизируются только шестерни делителя и планетарного редуктора.
Автоматическая КП EuroTronic имеет 16 передач переднего хода и 2 — заднего.
Вся необходимая информация (текущая передача, возможные неисправности) выводится на дисплей комбинации приборов.
Привод включения передач и привод управления сцеплением (регулятор сцепления) являются главными элементами, работа которых обеспечивает полную автоматизацию коробки.
Конструктивно привод включения передач представляет собой электронный блок управления, совокупность управляющих электроклапанов, рабочий цилиндр и датчики.
ЭБУ привода включения передач обрабатывает сигналы датчиков и включает соответствующую передачу с помощью электромагнитных клапанов и рабочего цилиндра.
Привод сцепления (регулятор сцепления) управляется электропневматическим приводом, благодаря чему обеспечивается максимальный эффект работы сцепления. В режиме ручного переключения передач водитель с легкостью переключает передачи при помощи рычага переключения.
В автоматическом режиме работы коробки передач, водитель воздействует только на педали акселератора и тормоза. Переключение передач происходит автоматически с помощью электронной системы управления.
В соответствии с современными нормативами по защите слуха водителя, коробка укомплектована косозубыми шестернями, что позволяет снизить шумность до уровня 79 дБ.
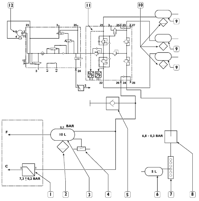
Соединение привода коробки и сцепления с пневмосистемой автомобиля

1. Редукционный клапан — 2. Клапан слива конденсата — 3. Воздушный ресивер 10 л — 4. Выключатель давления — 5. Штуцер для подключения манометра — 6. Воздушный ресивер 5 л — 7. Компонент распределителя давления — 8. Управляемый клапан давления — 9. Воздушный ресивер — 10. Клапан слива конденсата — 11. APU (блок подготовки воздуха) — 12. Компрессор.
F = Сцепление С = Коробка передач
ОПИСАНИЕ КАНАЛОВ ЛИНИИ CAN

ICB шина комбинации приборов — VDB Шина электронных систем управления автомобиля
Отображение информации на комбинации приборов
На центральный дисплей комбинации приборов выводится вся необходимая информация о работе систем и узлов автомобиля.


ФУНКЦИЯ LIMP-HOME
Функция Limp Home позволяет продолжить движение транспортного средства, если система обнаружит серьезные неисправности, которые невозможно устранить автоматически.
Очевидно, что в том случае, когда неисправности носят чисто механический характер, функция Limp Home не сможет помочь эвакуировать автомобиль. Водитель может активировать функцию Limp Home следующим образом:
1. Ключ зажигания в находится в положении STOP
2. Повернуть ключ зажигания в положение +15
3. В течение 5 секунд нажать синюю кнопку на рычаге переключение передач
4. Удерживать синюю кнопку нажатой не менее 5 с
Водитель выбирает передачу начала движения с помощью рычага переключения передач.
Если в коробке передач предусмотрено 16 передаточных отношений, водитель может выбрать до 7 передач переднего хода и 2 — заднего; если 12 передаточных отношений — то 5 передач переднего хода и 2 заднего.
Выбор отдельных передач осуществляется электронной системой, в соответствии с установленными внутренними задержками.
В данном случае скорость перемещения рычага, обычно фиксируемая специальными датчиками, не будет иметь значения.
Таким образом, выбор соответствующей передачи необходимо производить медленно, чтобы система успела зафиксировать все промежуточные передачи. Номер каждой выбираемой передачи отображается на дисплее комбинации приборов с задержкой в несколько секунд.
Выбор передач, которые будут использоваться функцией Limp Home, можно осуществить только при неподвижном автомобиле.
После выбора передачи, с которой начнется движения, удерживанием функциональной кнопки в течение не менее двух секунд системе дается команда на включение сцепления.
Чтобы двигатель не заглох, сцепление выключается автоматически, когда скорость вращения вторичного вала КП снижается менее определенного контрольного значения.
Если датчик сцепления работает некорректно, включение и выключение сцепления может производиться только вручную, нажатием функциональной кнопки (Funzione).
Во время движения автомобиля, возможные перемещения рычага переключения передач не принимаются во внимание. В частности, система перестает реагировать на функциональную кнопку (кнопка Funzione), если частота вращения двигателя превышает 950 об/мин. При снижении оборотов двигателя ниже указанного значения, система вновь активирует функциональную кнопку.
Таким образом, управление сцеплением может осуществляться также вручную, нажатием кнопки Funzione на рычаге переключения передач или нажатием на педаль тормоза, если частота оборотов двигателя меньше или равна 950 об/мин.
Если при включенной функции Limp Home автомобиль будет остановлен, сцепление выключится автоматически. Можно также выключить сцепление вручную так, как это описано выше.
После полной остановки автомобиля функция Limp Home остается активной и в памяти остается номер передачи начала движения, выбранный ранее. Данная функция остается активной до момента обнуления системы (RESET).
Функциональная схема работы автоматической КП Eurotronic

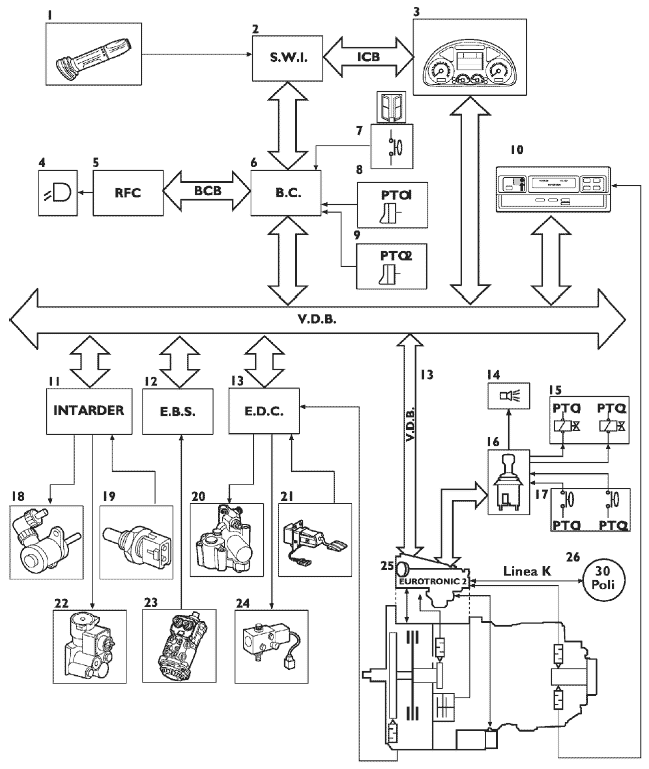
1. Многофункциональный подрулевой переключатель — 2. SWI (Интерфейс рулевого управления) — 3. Комбинация приборов — 4. Фонари заднего хода — 5. RFC (ЭБУ заднего контура электронного оборудования) — 6. Бортовой компьютер — 7. Выключатель открытия двери — 8.9. Выключатели запроса включения отбора мощности — 10. Тахограф — 11. ЭБУ Intarder — 12. ЭБУ EBS — 13. ЭБУ EDC — 14. Наружный зуммер — 15. Электроклапаны коробки отбора мощности —
17. Выключатели контрольных ламп коробки отбора мощности — 18. Пропорциональный электроклапан — 19. Датчики температуры охлаждающей жидкости — 20. Электроклапан остановки двигателя — 21. Педаль акселератора — 22. Электроклапан ВКЛ./ОТКЛ. — 23. Дуплексный распределитель (педаль тормоза) — 24. Электроклапан турбокомпрессора с изменяемой геометрией (VGT) — 25. ЭБУ КП — 26. Диагностический разъем
Расположение основных элементов

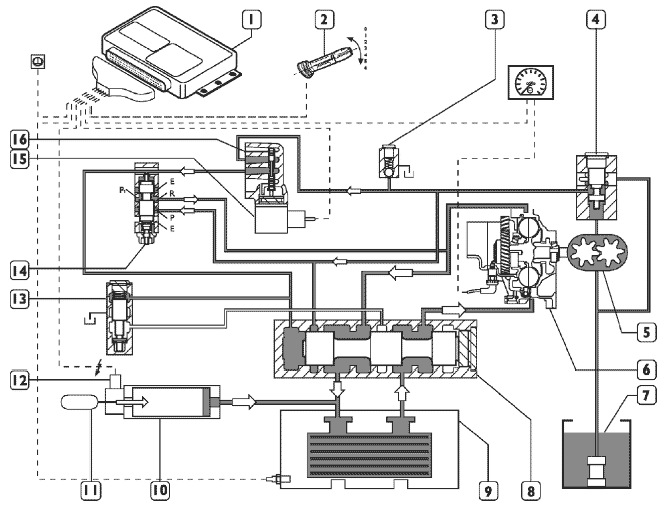
1. Исполнительный механизм сцепления — 2. Датчик скорости вторичного вала КП для тахографа — 3. Датчик скорости вторичного вала КП для ЭБУ — 4. Датчик нейтральной передачи — 5. Разъем ЭБУ со стороны рамы шасси — 6. Линия CAN VDB (шина обмена данными электронных систем управления автомобиля) — 7. Внутренний системный канал линии CAN — 8. ЭБУ КП — 9. Разъем ЭБУ со стороны КП
ЭЛЕКТРОННЫЙ БЛОК УПРАВЛЕНИЯ
ЭБУ встроен в исполнительный механизм коробки передач.
Автоматическое управление коробкой передач обеспечивает выбор и включение передач и автоматически контролирует работу сцепления и двигателя.
Блок связан с другими электронными системами автомобиля, такими как EDC, EBS, INTARDER и комбинацией приборов через линию СAN VDB (шину обмена данными электронных систем автомобиля).
По линии связи от системы EDC ЭБУ коробки передач получает информацию о положении педали акселератора, расходе топлива, оборотах двигателя, включении моторного тормоза и принудительном включении пониженной передачи (режим kick-down).
Внутри блока управления располагаются некоторые датчики, предназначенные для обеспечения работы системы (датчик температуры блока управления, датчик температуры масла в коробке, датчик низкого давления воздуха).
Электронный блок управления КП Eurotronic снабжен современной системой самодиагностики, а при выполнении предварительной диагностики использует систему оповещения об обнаруженных неисправностях («коды ошибок»). Он также распознает и регистрирует (с учетом условий окружающей среды) неисправности, в том числе нерегулярно возникающие и исчезающие, имевшие место во время работы автомобиля, чем обеспечивает точность и надежность ремонта.



РЫЧАГ ПЕРЕКЛЮЧЕНИЯ ПЕРЕДАЧ
Рычаг переключения передач — это электронное устройство, расположенное в кабине сбоку от кресла водителя.
Оно принимает сигналы от некоторых их элементов системы, таких как выключатель моторного тормоза, выключателей коробки отбора мощности и датчика открытых дверей, и передает данные на блок управления. Последний выбирает режим работы.
Связь с электронным блоком управления обеспечивается линией CAN VDB (шина обмена данными электронных систем управления). Селектор получает питание 24 В от блока управления и аккумуляторной батареи автомобиля через положительную цепь питания +15.
По этой же цепи по специальному алгоритму осуществляется вывод на дисплей кодов неисправностей.


ИСПОЛНИТЕЛЬНЫЙ МЕХАНИЗМ (ПРИВОД) КОРОБКИ ПЕРЕДАЧ
Исполнительный механизм коробки передач установлен на верхней части главной коробки.
Данный узел представляет собой совокупность электроклапанов, силовых цилиндров привода и соответствующих датчиков.
Для выбора передачи электронный блок управления подает питание на различные электроклапаны, а для обратной связи использует сигналы от датчиков.
Рабочее давление исполнительного механизма составляет 7 бар.
Детали и узлы привода коробки передач:
- Y1 Электроклапан привода инерционного тормоза
- Y2 Электроклапан привода делителя (высокий ряд передач)
- Y3 Электроклапан привода делителя (низкий ряд передач)
- Y4 Электроклапан привода выбора передачи
- Y5 Электроклапан привода выбора передачи
- Y6 Электроклапан привода включения передач
- Y7 Электроклапан привода включения передач
- Y8 Электроклапан привода планетарного редуктора (для выбора пониженных передач)
- Y9 Электроклапан привода планетарного редуктора (для выбора обычных передач)
- Y10Электроклапан подачи сжатого воздуха
- B2 Датчик оборотов входного вала коробки
- B4 Датчик включенной передачи
- B5 Датчик положения рычага (селектора) переключения передач
- B6 Датчик режима работы планетарного редуктора (пониженные/прямые передачи)
- B7 Датчик режима работы (положения) делителя (сплиттера)
Для того, чтобы снять исполнительный механизм необходимо, чтобы была включена НЕЙТРАЛЬНАЯ передача.
Датчик нейтральной передачи расположен на коробке передач.
В приводе используются двухпозиционные электроклапаны размыкающего (нормально замкнутого) типа с питанием 24 В. Их сопротивление составляет ~64,2 Ом при 20 °C.
Датчик B2, индуктивного типа, с сопротивлением ~1 кОм предназначен для определения частоты вращения ведущего вала коробки передач при помощи 40-зубцового задающего колеса. (Этот сигнал сравнивается с сигналом датчика оборотов двигателя, поступающим на блок управления EDC. Если эти два значения НЕ совпадают, блок управления коробки передач регистрирует пробуксовку сцепления).
Датчики В4, В5, В6 и В7 (датчик включенной передачи, положения рычага переключения, планетарного редуктора и делителя соответственно) также индуктивного типа, встроены в исполнительные силовые цилиндры, их сопротивление составляет ~69 Ом при 20°C.
Внутри ЭБУ расположен также автоматический датчик давления в системе, он расположен ниже по тракту от планетарного редуктора.
РАСПОЛОЖЕНИЕ НА АВТОМОБИЛЕ


ИСПОЛНИТЕЛЬНЫЙ МЕХАНИЗМ (ПРИВОД) СЦЕПЛЕНИЯ
Исполнительный механизм сцепления установлен на задней части картера сцепления.
Данный узел состоит из четырех электроклапанов, рабочего цилиндра и датчика хода механизма сцепления. Сцепление однодисковое диаметром 17,5 дюйма; передаточное отношение рычага включения 2,09.
электронный блок управления подает питание на электроклапаны для медленного или быстрого включения или выключения сцепления.
Датчик хода механизма сцепления используется блоком управления для расчета степени износа дисков сцепления при каждом запуске двигателя. Это обеспечивает включение сцепления с быстрым прохождением участка свободного хода.
Детали и узлы исполнительного механизма сцепления:
- Y14 - Электроклапан быстрого включения сцепления
- Y15 - Электроклапан медленного включения сцепления
- Y16 - Электроклапан быстрого выключения сцепления
- Y17 - Электроклапан медленного выключения сцепления
- S - Датчик хода исполнительного механизма сцепления
- T - Сапун
Рабочее давление привода сцепления составляет 11 бар.
Внутренние каналы имеют следующий диаметр:
- 2,5 мм для быстрого включения/выключения;
- 1,5 мм для медленного включения/выключения.
В начале движения в зависимости от условий нагрузки, уклона и положения педали акселератора время срабатывания составляет:
- Начальная фаза включения: ~1 с.
- Управляемая фаза сцепления: ~4 с.
При переключении передач для обеспечения точной синхронизации, указанные временные периоды составляют:
- Управляемая фаза выключения сцепления: ~0,6 с.
- Фаза полного выключения: ~0,3 с.
- Управляемая фаза включения сцепления: ~ 1 с.


Контакты разъемов привода сцепления
В приводе используются двухпозиционные электроклапаны размыкающего (нормально замкнутого) типа с питанием 24 В. Их сопротивление составляет —14...20 Ом.
Датчик получает питание 5 В от ЭБУ. Напряжение ответного сигнала составляет 0,5...4,5 В.
Исполнительный механизм соединяется с бортовой электропроводкой 20-контактным разъемом.

1 —
2 —
3 —
4 —
5 —
6 Масса датчика скорости на коробке передач
7 Сигнал электроклапана Y17 (замедленное выключение)
8 Сигнал электроклапана Y16 (быстрое выключение)
9 Сигнал электроклапана Y15 (замедленное включение)
10 Аналоговый сигнал датчика хода привода сцепления
11 Сигнал датчика частоты оборотов вторичного вала коробки передач
12 Сигнал электроклапана Y14 (быстрое включение)
13 —
14 —
15 Питание датчика хода привода сцепления
16 Масса электроклапанов Y15-Y1 7
17 Масса электроклапанов Y1 4-Y1 6
18 —
19 Питание датчика скорости на коробке передач
20 Масса датчика хода привода сцепления
Педаль акселератора
Для того, чтобы определить минимальные обороты двигателя и включить сцепление при трогании с места, используется выключатель, нормально разомкнутый при ненажатой педали. Выключатель встроен в датчик положения педали акселератора.
Сигнал от него поступает в блок управления EDC, а по линии CAN далее в блок управления автоматической коробки передач EuroTronic.
При движении в автоматическом режиме переключения передач, педаль акселератора активирует выключатель режима kick down, который оптимизирует переключение передач.
Функция Kick Down активируется только если сигнал потенциометрического датчика положения педали акселератора (1) достигнет 100%, причем этот момент не соответствует положению механического упора педали.
Механический ограничитель хода педали предназначен исключительно для обратной связи с водителем, то есть водитель ассоциирует увеличение усилия на педаль с включением режима Kick Down.


РАЗЪЕМЫ В ПЕРЕГОРОДКЕ МОТООТСЕКА
На грузовиках этого модельного ряда устанавливаются новые разъемы в перегородке мотоотсека, что позволяет значительно повысить надежность контактной группы.


Разъем «А» - Белый (резерв)
Разъем «В» - Коричневый (ECAS)
Разъем «С» - Желтый (E B S ^ C /A S R )
Разъем «D» - Голубой (КП EuroTronic/коробка отбора мощности/
тормоз-замедлитель Intarder)
Разъем «Е» - Зеленый (EDC/ADR)
Разъем «D» (голубой) в перегородке

ПРИНЦИП РАБОТЫ ТОРМОЗА-ЗАМЕДЛИТЕЛЯ INTARDER
Управление тормозом-замедлителем осуществляется с помощью правого многофункционального 7-позиционного подрулево-го переключателя (1). Включение тормоза-замедлителя Intarder отображается на дисплее комбинации приборов (2) соответствующей пиктограммой.
На автомобиле предусмотрена функция поддержания постоянной скорости «Brensomat» (только на автомобилях без системы EBS). Данная система позволяет поддерживать заданную водителем скорость при движении под уклон. В этом случае ЭБУ тормоза-замедлителя самостоятельно рассчитывает необходимое значение тормозного момента.
Функция поддержания постоянной скорости активируется при установке подрулевого переключателя в положение «0» после ввода в память системы выбранного значения скорости.
Программирование значения скорости может производиться в любом из 7 положений подрулевого переключателя кратковременным нажатием на клавишу, расположенную непосредственно на подрулевом переключателе. Нажатие на верхнюю часть клавиши соответствует вводу в память текущей скорости автомобиля, нажатие на нижнюю часть клавиши уменьшает запрограммированное значение скорости. Как только переключатель будет переведен в положение «0», автоматически восстановится
скорость, запрограммированная ранее.
Функция поддержания постоянной скорости отключается повторным нажатием на клавишу. Масло из поддона нагнетается насосом в гидросистему тормоза-замедлителя. В контуре предусмотрен масляный фильтр и предохранительный клапан.
Система фиксирует воздействие водителя на переключатель (1), ЭБУ через SWI (интерфейс рулевого управления) получает и обрабатывает электрический сигнал и передает соответствующую команду на электроклапан (7) привода гидроаккумулятора масла и на пропорциональный электроклапан (5).
Электроклапан привода гидроаккумулятора открывает воздушный канал, воздух под давлением воздействует на поршень, который нагнетает дополнительное количество масла в систему, таким образом уменьшается задержка срабатывания узла.
Пропорциональный электроклапан устанавливает относительное давление в системе и воздействует на управляющий клапан.
Работа регулировочного клапана управляется давлением масла, которое зависит от управляющего клапана. Ротор тормоза-замедлителя связан с задним мостом через карданный вал, а статор жестко закреплен в картере, установленном на раме автомобиля.
Масло, содержащееся в зазоре между ротором и статором, приводится в движение лопатками ротора, причем циркуляция масла происходит в замкнутом пространстве между подвижной и неподвижной частью тормоза-замедлителя.
Масло, сталкиваясь с лопастями статора, замедляет свое движение, что и приводит к замедлению вращения ротора и, следовательно, к торможению самого автомобиля. При замедлении движения масла в системе ротор-статор происходит переход кинематической энергии движения масла в тепловую. Для рассеивания образовавшейся тепловой энергии масло проходит через водномасляный теплообменник, в котором происходит поглощение тепловой энергии масла охлаждающей жидкостью;
затем эта теплота рассеивается при помощи штатных устройств системы охлаждения автомобиля.
В выходном патрубке охлаждающей жидкости теплообменника предусмотрен датчик температуры (6), который непрерывно посылает данные о температуре охлаждающей жидкости на ЭБУ. По этому сигналу ЭБУ контролирует температуру охлаждающей жидкости, не допуская превышения максимально допустимой величины.
Если по какой-либо причине температура охлаждающей жидкости достигает порогового значения, ЭБУ направляет соответствующую команду, снижая давления воздуха в приводе контура нагнетания масла, соответственно, снижается и тормозной момент тормоза-замедлителя.
ЭБУ обменивается данными с системой АБС/EBS; при срабатывании последней, происходит отключение тормоза-замедлителя.
ЭБУ получает также сигналы от электронного тахографа (8), благодаря чему тормоз-замедлитель может работать в режиме поддержания постоянной скорости. Обмен данными между системами осуществляется по линии CAN «VDB».
Если подрулевой переключатель переводится в положение «0», тормоз-замедлитель отключается, соответственно, прекращается подача электропитания на электроклапан привода гидроаккумулятора давления масла и пропорциональный электроклапан.

1. Подрулевой переключатель моторного тормоза/тормоза—замедлителя Intarder — 2. Комбинация приборов — 3. SWI (интерфейс рулевого управления) — 4. ЭБУ тормоза—замедлителя Intarder — 5. Пропорциональный электроклапан — 6. Датчик температуры охлаждающей жидкости — 7. Электроклапан включения/отключения привода гидроаккумулятора —
8. Электронный тахограф
Блок-схема гидросистемы
Описание
Масло из поддона нагнетается насосом в гидросистему тормоза-замедлителя. В контуре предусмотрен масляный фильтр и предохранительный клапан на 12,5 бар.
Тормоз-замедлитель включен
При включении тормоза-замедлителя переключателем (2) ЭБУ подает электропитание на электроклапан (19) привода гидроаккумулятора (10).
Поршень гидроаккумулятора (10) приходит в движение под воздействием сжатого воздуха из пневмосистемы (давление 9,5 бар), таким образом производится ускоренное нагнетание масла в узел статора/ротора.
При подаче электропитания пропорциональный электроклапан (15) воздействует на клапан (16), вызывая перемещение золотника, и устанавливает управляющее давление в контуре в зависимости от необходимого тормозного момента.
Давление вызывает срабатывание регулировочного клапана (14), который открывает сообщение между входным и выходным каналом Р1-R.
Таким образом, масло, поступающее от предохранительного клапана (4), перемещает золотник клапана (8), и открывается сообщение между каналом R1 и узлом ротора/статора через теплообменник (9).
Клапан поддержания давления (13), так как на него перестает воздействовать давление масла, перекрывает канал выпуска масла в масляный поддон (7).

Круиз-контроль. Ввод и извлечение из памяти скорости движения.
Эта система автоматически поддерживает скорость движения автомобиля без воздействия водителя на педаль акселератора.
Если скорость автомобиля увеличивается более чем на 2 км/ч относительно заданной (например, при движении под уклон), автоматически включается моторный тормоз, чтобы привести скорость автомобиля в соответствие с заданной и поддерживать ее. Если скорость увеличивается более чем на 3 км/час, включается также тормоз-замедлитель Intarder.

Функция круиз-контроля включается только при соблюдении следующих условий:
- переключатель моторного тормоза/тормоза-замедлителя Intarder в положении «0»;
- автомобиль движется при включенной передаче;
- скорость движения больше 20 км/час;
- педаль тормоза не выжата;
- педаль сцепления не выжата.
При нажатии педали тормоза или педали сцепления функция отключается. То же самое происходит, если скорость движения ниже заданной. Верхний предел скорости заносится в память электронного блока управления, изменяться не может.
1. Клавиша ON+ выполняет следующие функции:
a) при нажатии один раз она включает функцию и поддерживает скорость, заданную в этот момент педалью акселератора.
После этого можно отпускать педаль акселератора, при этом автомобиль будет сохранять заданную крейсерскую скорость;
b) если функция уже активизирована, эта клавиша увеличивает скорость автомобиля без помощи педали акселератора.
2. Клавиша ON- выполняет следующую функцию: если круиз-контроль активизирован, эта клавиша уменьшает скорость автомобиля.
3. При нажатии переключателя круиз-контроля в направлении руля (OFF), функция выключается, а пиктограмма «СС» («Круиз-контроль») на дисплее начинает светиться не в полную яркость.
4. При нажатии переключателя еще раз в направлении руля (RESUME), функция активируется снова (Пиктограмма «СС» на дисплее горит в полную яркость).
Блок-схема системы круиз-контроля

1. Комбинация приборов — 2. SWI (интерфейс рулевого управления) — 3. Многофункциональный подрулевой переключатель для включения моторного тормоза — 4. Бортовой компьютер — 5. Тахограф — 6. ЭБУ EDC — 7. ЭБУ EBS — 8. ЭБУ EuroTronic — 9. ЭБУ тормоза—замедлителя Intarder — 10. Диагностический разъем — 11. Электроклапан моторного тормоза — 12. Электроклапан VGT (турбокомпрессора с изменяемой геометрией) — 13. Педаль акселератора — 14. Дуплексный
распределитель (педаль тормоза) — 15. Пропорциональный электроклапан — 16. Электроклапан включения/выключения — 17. Датчик температуры охлаждающей жидкости
Описание электронного блока управления


Контакты, не приведенные в данной таблице, не используются

Разъем «D» (голубой) в перегородке мотоотсека
